TOP
|
特許
|
意匠
|
商標
特許ウォッチ
Twitter
他の特許を見る
10個以上の画像は省略されています。
公開番号
2025158470
公報種別
公開特許公報(A)
公開日
2025-10-17
出願番号
2024061036
出願日
2024-04-04
発明の名称
制御装置、CO2回収装置、制御方法及びプログラム
出願人
三菱重工業株式会社
代理人
個人
,
個人
,
個人
,
個人
,
個人
主分類
B01D
53/14 20060101AFI20251009BHJP(物理的または化学的方法または装置一般)
要約
【課題】制御量を目標値に制御しつつ、経済性的な運転を実現するCO
2
回収装置の制御方法を提供する。
【解決手段】制御装置は、CO
2
回収装置の運転データを取得するデータ取得部と、前記運転データに基づいて制御対象のパラメータの目標値を設定する目標値設定部と、前記CO
2
回収装置の動作及び状態を模擬する予測モデルと、所定の操作量を前記CO
2
回収装置に与えたときの前記パラメータの予測値を前記予測モデルに基づいて予測しつつ、前記パラメータの予測値と前記目標値の偏差を最小化することと、前記CO
2
回収装置の再生塔に設けられた再生加熱器に供給する熱量の前記予測モデルに基づく予測値を最適化することと、を目的とし、前記目的を達成する前記操作量を最適化計算により算出する最適化計算部と、算出された前記操作量に基づいて、前記CO
2
回収装置を制御する制御部と、を備える。
【選択図】図1
特許請求の範囲
【請求項1】
CO
2
回収装置の運転データを取得するデータ取得部と、
前記運転データに基づいて制御対象のパラメータの目標値を設定する目標値設定部と、
前記CO
2
回収装置の状態を予測する予測モデルと、
所定の操作量を前記CO
2
回収装置に与えたときの前記パラメータの予測値を前記予測モデルに基づいて予測しつつ、前記パラメータの予測値と前記目標値の偏差を最小化することと、前記CO
2
回収装置の再生塔に設けられた再生加熱器に供給する熱量の前記予測モデルに基づく予測値を最適化することと、を目的とした場合に、前記目的を達成する前記操作量を最適化計算により算出する最適化計算部と、
算出された前記操作量に基づいて、前記CO
2
回収装置を制御する制御部と、
を備える制御装置。
続きを表示(約 1,500 文字)
【請求項2】
C/GMRES法を用いて前記最適化計算を行う、
請求項1に記載の制御装置。
【請求項3】
前記最適化計算部は、前記再生塔から排出されるCO
2
流量の前記予測値と前記目標値の偏差を最小化することと、前記熱量を最小化することと、を前記目的とする前記最適化計算を行う、
請求項1または請求項2に記載の制御装置。
【請求項4】
前記最適化計算部は、前記再生塔から排出されるCO
2
流量の前記予測値と前記目標値の偏差を最小化することと、前記CO
2
回収装置の吸収塔から排出されるCO
2
の濃度の前記予測値と前記目標値の偏差を最小化することと、前記熱量を最小化することと、を前記目的とする前記最適化計算を行う、
請求項1または請求項2に記載の制御装置。
【請求項5】
前記最適化計算部は、前記再生塔から排出されるCO
2
流量の前記予測値と前記目標値の偏差を最小化することと、前記CO
2
回収装置の吸収塔から排出されるCO
2
の濃度の前記予測値と前記目標値の偏差を最小化することと、前記再生塔から前記吸収塔へ供給されるリーン吸収液の流量の前記予測値と前記目標値の偏差を最小化することと、前記熱量の前記予測値と前記目標値の偏差を最小化することと、を前記目的とする前記最適化計算を行う、
請求項1または請求項2に記載の制御装置。
【請求項6】
吸収塔と、再生塔と、再生塔に設けられた再生加熱器と、前記再生塔から前記吸収塔へリーン吸収液を送出するための配管と、前記配管に設けられたバルブと、
請求項1または請求項2に記載の制御装置と、
を備えるCO
2
回収装置。
【請求項7】
CO
2
回収装置の運転データを取得し、
前記運転データに基づいて制御対象のパラメータの目標値を設定し、
所定の操作量を前記CO
2
回収装置に与えたときの前記パラメータの予測値を、前記CO
2
回収装置の状態を予測する予測モデルに基づいて予測しつつ、前記パラメータの予測値と前記目標値の偏差を最小化することと、前記CO
2
回収装置の再生塔に設けられた再生加熱器に供給する熱量の前記予測モデルに基づく予測値を最適化することと、を目的とし、前記目的を達成する前記操作量を最適化計算により算出し、
算出された前記操作量に基づいて、前記CO
2
回収装置を制御する、
制御方法。
【請求項8】
コンピュータに、
CO
2
回収装置の運転データを取得し、
前記運転データに基づいて制御対象のパラメータの目標値を設定し、
所定の操作量を前記CO
2
回収装置に与えたときの前記パラメータの予測値を、前記CO
2
回収装置の状態を予測する予測モデルに基づいて予測しつつ、前記パラメータの予測値と前記目標値の偏差を最小化することと、前記CO
2
回収装置の再生塔に設けられた再生加熱器に供給する熱量の前記予測モデルに基づく予測値を最適化することと、を目的とし、前記目的を達成する前記操作量を最適化計算により算出し、
算出された前記操作量に基づいて、前記CO
2
回収装置を制御する処理、
を実行させるプログラム。
発明の詳細な説明
【技術分野】
【0001】
本開示は、制御装置、CO
2
回収装置、制御方法及びプログラムに関する。
続きを表示(約 2,100 文字)
【背景技術】
【0002】
特許文献1には、CO
2
濃度やCO
2
回収率を目標値に向けて制御しながらCO
2
回収装置を運転する方法が開示されている。具体的には、吸収塔に供給する吸収液の循環量を変更すると共に、再生塔の再生加熱器に供給する飽和水蒸気量を変更することにより、CO
2
回収率の実測値と目標値の差分を所定範囲内に維持する制御と、CO
2
濃度の実測値と目標値の差分を所定範囲内に維持する制御と、を並行して行う制御方法である。以下、制御対象(評価対象)のCO
2
濃度やCO
2
回収率を制御量、制御量を目標値に向けて制御するための吸収塔に供給するリーン吸収液の循環量や再生加熱器に供給する飽和水蒸気量を操作量と呼ぶことにする。特許文献1には、CO
2
濃度を制御するための操作量と、CO
2
回収率を制御するための操作量の干渉を防ぐ方法が開示されている。特許文献1の制御方法によれば、CO
2
濃度やCO
2
回収率を目標値に制御することができるが運転の経済性が考慮されていない。
【先行技術文献】
【特許文献】
【0003】
特開2016-16392号公報
【発明の概要】
【発明が解決しようとする課題】
【0004】
制御量を目標値に制御しつつ、経済性的な運転を実現するCO
2
回収装置の制御方法を提供する。
【0005】
本開示は、上記課題を解決することができる制御装置、CO
2
回収装置、制御方法及びプログラムを提供する。
【課題を解決するための手段】
【0006】
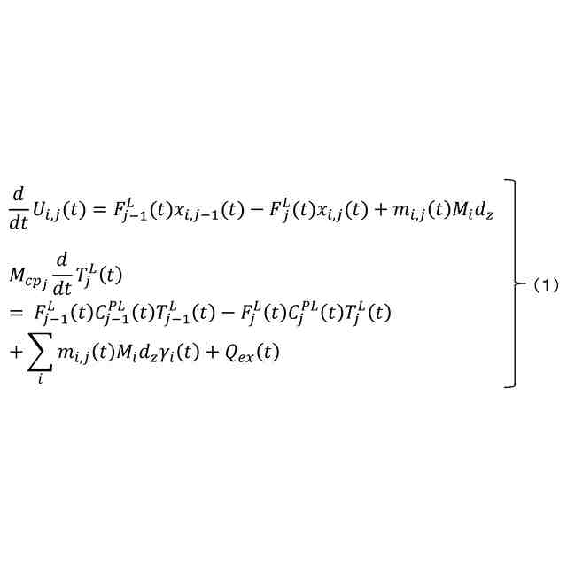
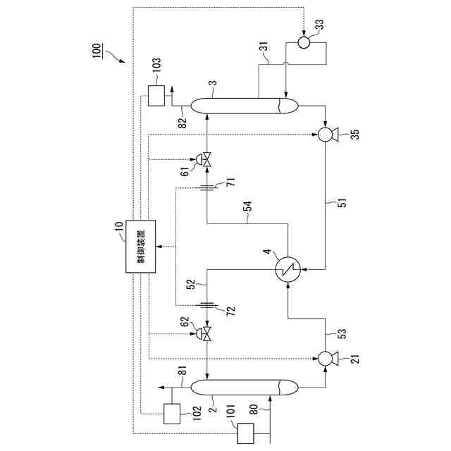
本開示の制御装置は、CO
2
回収装置の運転データを取得するデータ取得部と、前記運転データに基づいて制御対象のパラメータの目標値を設定する目標値設定部と、前記CO
2
回収装置の状態を予測する予測モデルと、所定の操作量を前記CO
2
回収装置に与えたときの前記パラメータの予測値を前記予測モデルに基づいて予測しつつ、前記パラメータの予測値と前記目標値の偏差を最小化することと、前記CO
2
回収装置の再生塔に設けられた再生加熱器に供給する熱量の前記予測モデルに基づく予測値を最適化することと、を目的とした場合に、前記目的を達成する前記操作量を最適化計算により算出する最適化計算部と、算出された前記操作量に基づいて、前記CO
2
回収装置を制御する制御部と、を備える。
【0007】
本開示のCO
2
回収装置は、吸収塔と、再生塔と、再生塔に設けられた再生加熱器と、前記再生塔から前記吸収塔へリーン吸収液を送出するための配管と、前記配管に設けられたバルブと、上記の制御装置と、を備える。
【0008】
本開示の制御方法は、CO
2
回収装置の運転データを取得し、前記運転データに基づいて制御対象のパラメータの目標値を設定し、所定の操作量を前記CO
2
回収装置に与えたときの前記パラメータの予測値を、前記CO
2
回収装置の状態を予測する予測モデルに基づいて予測しつつ、前記パラメータの予測値と前記目標値の偏差を最小化することと、前記CO
2
回収装置の再生塔に設けられた再生加熱器に供給する熱量の前記予測モデルに基づく予測値を最適化することと、を目的とし、前記目的を達成する前記操作量を最適化計算により算出し、算出された前記操作量に基づいて、前記CO
2
回収装置を制御する。
【0009】
本開示のプログラムは、コンピュータに、CO
2
回収装置の運転データを取得し、前記運転データに基づいて制御対象のパラメータの目標値を設定し、所定の操作量を前記CO
2
回収装置に与えたときの前記パラメータの予測値を、前記CO
2
回収装置の状態を予測する予測モデルに基づいて予測しつつ、前記パラメータの予測値と前記目標値の偏差を最小化することと、前記CO
2
回収装置の再生塔に設けられた再生加熱器に供給する熱量の前記予測モデルに基づく予測値を最適化することと、を目的とし、前記目的を達成する前記操作量を最適化計算により算出し、算出された前記操作量に基づいて、前記CO
2
回収装置を制御する処理を実行させる。
【発明の効果】
【0010】
上述の制御装置、CO
2
回収装置、制御方法及びプログラムによれば、制御量を目標値に制御しつつ、経済性を考慮したCO
2
回収装置の制御を実現することができる。
【図面の簡単な説明】
(【0011】以降は省略されています)
この特許をJ-PlatPat(特許庁公式サイト)で参照する
関連特許
三菱重工業株式会社
加熱装置
2日前
三菱重工業株式会社
ガスタービン制御方法
2日前
三菱重工業株式会社
燃料噴射装置および往復動内燃機関
3日前
三菱重工業株式会社
制御装置、CO2回収装置、制御方法及びプログラム
2日前
三菱重工業株式会社
劣化判定装置、劣化判定システム、および、劣化判定方法
2日前
三菱重工業株式会社
船舶の積み付け計画作成装置、船舶の積み付け計画作成方法、およびプログラム
2日前
株式会社西部技研
除湿装置
3日前
ユニチカ株式会社
複合中空糸膜
17日前
東レ株式会社
中空糸膜モジュール
16日前
株式会社ニクニ
液体処理装置
1か月前
日本化薬株式会社
メタノール改質触媒
1か月前
株式会社MRT
微細バブル発生装置
20日前
株式会社笹山工業所
濁水処理システム
20日前
個人
攪拌装置
20日前
東京理化器械株式会社
クリップ
24日前
ヤマシンフィルタ株式会社
フィルタ装置
18日前
ノリタケ株式会社
ガス吸収シート
1か月前
大和ハウス工業株式会社
反応装置
10日前
本田技研工業株式会社
ガス回収装置
12日前
大陽日酸株式会社
CO2の回収方法
12日前
杉山重工株式会社
回転円筒型反応装置
20日前
本田技研工業株式会社
二酸化炭素回収装置
16日前
ノリタケ株式会社
触媒材料およびその利用
10日前
ノリタケ株式会社
触媒材料およびその利用
10日前
本田技研工業株式会社
二酸化炭素回収装置
10日前
本田技研工業株式会社
分離システム
20日前
本田技研工業株式会社
二酸化炭素回収装置
18日前
株式会社インパクト
消臭剤又は消臭紙の製造方法
23日前
本田技研工業株式会社
二酸化炭素回収装置
18日前
本田技研工業株式会社
二酸化炭素回収装置
10日前
本田技研工業株式会社
二酸化炭素回収装置
18日前
ノリタケ株式会社
触媒材料およびその利用
10日前
本田技研工業株式会社
二酸化炭素回収装置
5日前
本田技研工業株式会社
二酸化炭素回収装置
12日前
本田技研工業株式会社
二酸化炭素回収装置
10日前
本田技研工業株式会社
二酸化炭素回収装置
10日前
続きを見る
他の特許を見る