TOP
|
特許
|
意匠
|
商標
特許ウォッチ
Twitter
他の特許を見る
公開番号
2025154826
公報種別
公開特許公報(A)
公開日
2025-10-10
出願番号
2024058035
出願日
2024-03-29
発明の名称
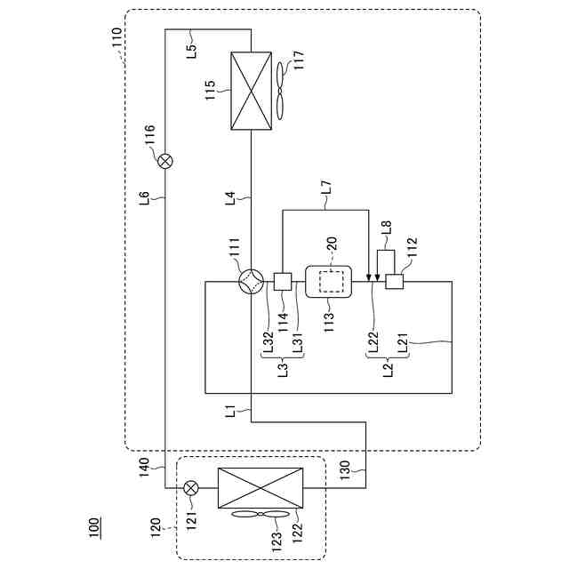
ノイズ抑制回路、空気調和機
出願人
ダイキン工業株式会社
代理人
個人
,
個人
主分類
H02M
1/12 20060101AFI20251002BHJP(電力の発電,変換,配電)
要約
【課題】コモンモードノイズを適切に抑制することが可能な技術を提供する。
【解決手段】本開示の一実施形態に係るノイズ抑制回路NSCは、交流電源10と電力変換装置30との間を接続する電力線PL1を含む伝搬経路のコモンモードノイズを検出し、検出信号を出力するノイズ検出手段50と、ノイズ検出手段50の検出信号が入力され、入力される信号の極性を切り替えて出力する切替状態と、入力される信号の極性を切り替えずに出力する非切替状態とを有する切替回路67と、切替回路67から出力される信号に基づき、伝搬経路に補償電流又は補償電圧を出力する補償回路63と、を備え、切替回路67は、切替状態及び非切替状態の2つの状態のうち、ノイズ検出手段50の検出信号の大きさが他方の状態になる場合よりも小さい一方の状態になる。
【選択図】図1
特許請求の範囲
【請求項1】
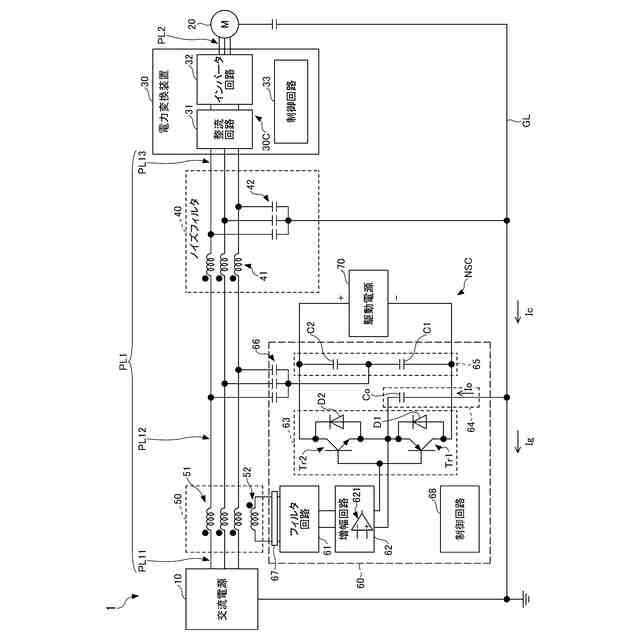
第1の電気装置(10,30)と第2の電気装置(30,20)との間を接続する電力線(PL1,PL2)を含む伝搬経路のコモンモードノイズを検出し、検出信号を出力する検出手段(50)と、
前記検出信号、又は、前記検出信号に由来する信号が入力され、入力される信号の極性を切り替えて出力する第1の状態と、入力される信号の極性を切り替えずに出力する第2の状態とを有する切替回路(67)と、
前記切替回路(67)から出力される信号に基づき、前記伝搬経路に補償電流又は補償電圧を出力する補償回路(63)と、を備え、
前記切替回路(67)は、前記第1の状態及び前記第2の状態の2つの状態のうち、前記検出信号、又は、前記検出信号に由来する信号の大きさが他方の状態になる場合よりも小さい一方の状態になる、
ノイズ抑制回路。
続きを表示(約 1,400 文字)
【請求項2】
前記検出信号、又は、前記検出信号に由来する信号の大きさが所定の閾値より大きいか否かを判定する判定回路(68)を備え、
前記判定回路(68)は、前記切替回路(67)が前記第1の状態及び前記第2の状態の何れか一方にあるときの前記検出信号、又は、前記検出信号に由来する信号の大きさが前記所定の閾値より大きい場合、前記切替回路(67)を前記第1の状態及び前記第2の状態の何れか他方に切り替える、
請求項1に記載のノイズ抑制回路。
【請求項3】
前記所定の閾値は、前記補償回路(63)が停止状態であるときの前記検出信号、又は、前記検出信号に由来する信号の大きさ以上である、
請求項2に記載のノイズ抑制回路。
【請求項4】
前記検出信号、又は、前記検出信号に由来する信号の大きさについて、前記切替回路(67)が前記第1の状態にある場合と、前記切替回路(67)が前記第2の状態にある場合とでどちらが大きいか又は小さいかを判定する判定回路(68)を備え、
前記切替回路(67)は、前記第1の状態及び前記第2の状態のそれぞれの状態にされた後、前記判定回路(68)の判定結果に基づき、前記第1の状態及び前記第2の状態の2つの状態のうち、前記検出信号、又は、前記検出信号に由来する信号の大きさが他方の状態にある場合よりも小さい一方の状態になる、
請求項1に記載のノイズ抑制回路。
【請求項5】
前記切替回路(67)は、前記判定回路(68)の判定結果に基づき実現された前記切替回路(67)の状態を維持する、
請求項2乃至4の何れか一項に記載のノイズ抑制回路。
【請求項6】
前記判定回路(68)は、集積回路である、
請求項2乃至4の何れか一項に記載のノイズ抑制回路。
【請求項7】
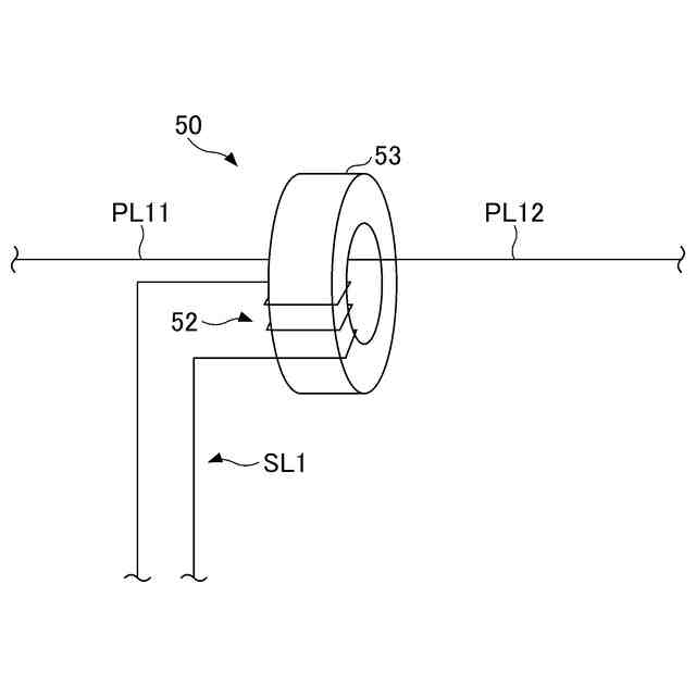
前記検出手段(50)は、磁性体により形成され、前記伝搬経路に含まれる第1の電線(PL1)、及び前記コモンモードノイズを検出するための第2の電線(SL1)が貫通するコア(53)を含み、
前記コア(53)は、前記第1の電線(PL1)又は前記第2の電線(SL1)に固定されている、
請求項1乃至4の何れか一項に記載のノイズ抑制回路。
【請求項8】
前記検出信号が通過し特定の周波数成分を除去するフィルタ回路(61)と、
前記フィルタ回路(61)から出力される信号を増幅させる増幅回路(62)と、を備え、
前記補償回路(63)は、前記増幅回路(62)から出力される信号に基づき、前記補償電流又は前記補償電圧を出力する、
請求項1乃至4の何れか一項に記載のノイズ抑制回路。
【請求項9】
前記検出信号に由来する信号は、前記フィルタ回路(61)から出力される信号、前記増幅回路(62)から出力される信号、又は前記補償電流若しくは前記補償電圧を表す信号である、
請求項8に記載のノイズ抑制回路。
【請求項10】
前記第1の電気装置(30)又は前記第2の電気装置(30)は、スイッチング素子を含む電力変換装置(30)であり、
前記スイッチング素子には、ワイドバンドギャップ半導体が用いられる、
請求項1乃至4の何れか一項に記載のノイズ抑制回路。
(【請求項11】以降は省略されています)
発明の詳細な説明
【技術分野】
【0001】
本開示は、ノイズ抑制回路等に関する。
続きを表示(約 1,700 文字)
【背景技術】
【0002】
従来、コモンモードノイズを検出し、検出したコモンモードノイズに対して補償電流或いは補償電圧をコモンモードノイズが流れる経路に出力することにより、コモンモードノイズを低減するノイズ抑制技術が知られている。(例えば、特許文献1参照)。
【先行技術文献】
【特許文献】
【0003】
特許第3044650号公報
【発明の概要】
【発明が解決しようとする課題】
【0004】
ところで、例えば、コモンモードノイズの検出手段について、製品の製造時や部品交換時の設置形態の誤り等によって、出力される検出信号の極性が適切な状態から反転し、その結果、その検出信号に基づき、コモンモードノイズを適切に抑制できない可能性がある。
【0005】
本開示は、コモンモードノイズを適切に抑制することが可能な技術を提供することを目的とする。
【課題を解決するための手段】
【0006】
本開示の第1の態様では、
第1の電気装置と第2の電気装置との間を接続する電力線を含む伝搬経路のコモンモードノイズを検出し、検出信号を出力する検出手段と、
前記検出信号、又は、前記検出信号に由来する信号が入力され、入力される信号の極性を切り替えて出力する第1の状態と、入力される信号の極性を切り替えずに出力する第2の状態とを有する切替回路と、
前記切替回路から出力される信号に基づき、前記伝搬経路に補償電流又は補償電圧を出力する補償回路と、を備え、
前記切替回路が、前記第1の状態及び前記第2の状態の2つの状態のうち、前記検出信号、又は、前記検出信号に由来する信号の大きさが他方の状態になる場合よりも小さい一方の状態になる、
ノイズ抑制回路が提供される。
【0007】
本態様によれば、ノイズ抑制回路は、切替回路を用いて、検出手段を起点として補償回路に伝達される信号の極性を切り替えることができる。そのため、例えば、ノイズ抑制回路の製造時や部品の交換時において、ノイズ検出手段が誤った形態で取り付けられ、ノイズ抑制手段の検出信号の極性が正常な状態から反転している場合に、切替回路を用いて、検出信号の極性を適切な状態に切り替えることができる。そのため、ノイズ抑制回路は、検出手段を起点として補償回路に伝達される信号の極性が適切な状態を自動で実現し、コモンモードノイズを適切に抑制することができる。
【0008】
また、本開示の第2の態様では、上述の第1の態様を前提として、
前記検出信号、又は、前記検出信号に由来する信号の大きさが所定の閾値より大きいか否かを判定する判定回路を備え、
前記判定回路は、前記切替回路が前記第1の状態及び前記第2の状態の何れか一方にあるときの前記検出信号、又は、前記検出信号に由来する信号の大きさが前記所定の閾値より大きい場合、前記切替回路を前記第1の状態及び前記第2の状態の何れか他方に切り替えてもよい。
【0009】
また、本開示の第3の態様では、上述の第2の態様を前提として、
前記所定の閾値は、前記補償回路が停止状態であるときの前記検出信号、又は、前記検出信号に由来する信号の大きさ以上であってもよい。
【0010】
また、本開示の第4の態様では、上述の第1の態様を前提として、
前記検出信号、又は、前記検出信号に由来する信号の大きさについて、前記切替回路が前記第1の状態にある場合と、前記切替回路が前記第2の状態にある場合とでどちらが大きいか又は小さいかを判定する判定回路を備え、
前記切替回路は、前記第1の状態及び前記第2の状態のそれぞれの状態にされた後、前記判定回路の判定結果に基づき、前記第1の状態及び前記第2の状態の2つの状態のうち、前記検出信号、又は、前記検出信号に由来する信号の大きさが他方の状態にある場合よりも小さい一方の状態になってもよい。
(【0011】以降は省略されています)
この特許をJ-PlatPat(特許庁公式サイト)で参照する
関連特許
ダイキン工業株式会社
撥剤
2日前
ダイキン工業株式会社
冷凍装置
5日前
ダイキン工業株式会社
流体機械
4日前
ダイキン工業株式会社
監視装置
2日前
ダイキン工業株式会社
冷凍装置
2日前
ダイキン工業株式会社
冷媒充填方法
2日前
ダイキン工業株式会社
空気調和装置
2日前
ダイキン工業株式会社
空気調和装置
2日前
ダイキン工業株式会社
電力変換装置
2日前
ダイキン工業株式会社
空調ゾーニング方法
3日前
ダイキン工業株式会社
熱源ユニット及び冷凍装置
5日前
ダイキン工業株式会社
電力変換装置及び冷凍装置
2日前
ダイキン工業株式会社
ノイズ抑制回路、空気調和機
2日前
ダイキン工業株式会社
空調機のための保守システム
2日前
ダイキン工業株式会社
電力変換システム、空気調和機
2日前
ダイキン工業株式会社
電力変換システム、空気調和機
2日前
ダイキン工業株式会社
紫外線照射装置および空気調和機
2日前
ダイキン工業株式会社
磁気ユニット、圧縮機及び冷凍装置
2日前
ダイキン工業株式会社
樹脂組成物、成形体、及び、相溶化剤
2日前
ダイキン工業株式会社
冷凍装置、および臭気成分の供給方法
2日前
ダイキン工業株式会社
半導体装置及び半導体装置の製造方法
3日前
ダイキン工業株式会社
ベッド構造、及びベッド構造の製造方法
4日前
ダイキン工業株式会社
紫外線照射ユニット、及び空気調和装置
2日前
ダイキン工業株式会社
電力変換装置およびヒートポンプシステム
3日前
ダイキン工業株式会社
ロータ、回転電機、圧縮機、および、冷凍装置
2日前
ダイキン工業株式会社
半導体装置、電力変換装置、及び空気調和装置
4日前
ダイキン工業株式会社
連携制御装置、連携制御方法、連携制御プログラム
2日前
ダイキン工業株式会社
正極合剤用結着剤、正極合剤、正極および二次電池
2日前
ダイキン工業株式会社
電力変換装置及びそれを有するヒートポンプシステム
3日前
ダイキン工業株式会社
監視装置、監視システム、監視方法、監視プログラム
2日前
ダイキン工業株式会社
冷媒放出ユニット、冷凍サイクル装置及び冷媒放出方法
2日前
ダイキン工業株式会社
リモートコントローラ、リモートコントローラの製造方法
3日前
ダイキン工業株式会社
発電システムの制御装置、発電システム、水力発電システム
4日前
ダイキン工業株式会社
冷媒放出ユニット、冷凍サイクル装置、および冷媒放出方法
2日前
ダイキン工業株式会社
発泡成形用樹脂組成物、発泡成形体及び発泡成形体の製造方法
3日前
ダイキン工業株式会社
電子デバイス、電子機器、電子機器システム、空調システム及び空調装置
3日前
続きを見る
他の特許を見る