TOP
|
特許
|
意匠
|
商標
特許ウォッチ
Twitter
他の特許を見る
公開番号
2025153112
公報種別
公開特許公報(A)
公開日
2025-10-10
出願番号
2024055408
出願日
2024-03-29
発明の名称
断熱配管
出願人
川崎重工業株式会社
代理人
弁理士法人三協国際特許事務所
主分類
F16L
59/065 20060101AFI20251002BHJP(機械要素または単位;機械または装置の効果的機能を生じ維持するための一般的手段)
要約
【課題】枝管から母管への入熱を簡単な構成で抑止する。
【解決手段】断熱配管(1)は、真空層(23)を挟んで配置された内管(21)及び外管(22)を含む母管(2)と、内管(21)から下方に分岐した枝管(3)と、枝管(3)に設けられたバルブ(4)と、枝管(3)におけるバルブ(4)よりも上流側の部分を覆い、前記枝管(3)の周囲に真空空間(S1)を形成する断熱器(5)と、を備える。枝管(3)は、内管(21)に連通する上流管(31)と、上流管(31)の下流端から上方に立ち上がる立上り管(32)と、立上り管(32)の下流端とバルブ(4)とをつなぐ下流管(33)と、を含む。断熱器(5)は、立上り管(32)の少なくとも上流側の一部と上流管(31)とを内包する。
【選択図】図1
特許請求の範囲
【請求項1】
真空層を挟んで配置された内管及び外管を含む母管と、
前記内管から下方に分岐した枝管と、
前記枝管に設けられたバルブと、
前記枝管における前記バルブよりも上流側の部分を覆い、前記枝管の周囲に真空空間を形成する断熱器と、を備え、
前記枝管は、前記内管に連通する上流管と、当該上流管の下流端から上方に立ち上がる立上り管と、当該立上り管の下流端と前記バルブとをつなぐ下流管と、を含み、
前記断熱器は、前記立上り管の少なくとも上流側の一部と前記上流管とを内包する、断熱配管。
続きを表示(約 260 文字)
【請求項2】
請求項1に記載の断熱配管において、
前記断熱器は、前記立上り管の全部を内包する、断熱配管。
【請求項3】
請求項2に記載の断熱配管において、
前記断熱器は、前記下流管の上流側の一部を包含し、
前記下流管の下流側の一部が前記断熱器の外側に露出している、断熱配管。
【請求項4】
請求項1~3のいずれか1項に記載の断熱配管において、
前記断熱器は、前記外管と気密に接続され、
前記真空空間は、前記真空層に連続する、断熱配管。
発明の詳細な説明
【技術分野】
【0001】
本開示は、真空断熱を利用した断熱配管に関する。
続きを表示(約 1,700 文字)
【背景技術】
【0002】
断熱配管の一種として、下記特許文献1のものが知られている。具体的に、この特許文献1の配管は、低温流体を流すための、内管と外管を有する二重構造の配管(二重管)である。内管と外管との間には真空層が形成される。この真空層の作用により、外管から内管への入熱(伝熱)が大幅に抑制されて、内管の内部の低温流体が保冷される。
【先行技術文献】
【特許文献】
【0003】
特開2017-20914号公報
【発明の概要】
【発明が解決しようとする課題】
【0004】
上記特許文献1に記載の配管、つまり内管と外管とを含む二重管は、液化水素などの低温流体を移送する移送ラインとして使用され得る。一方、二重管を移送ラインとして使用しない場合、例えばメンテナンス時等において、低温流体を二重管から抜く等の目的で、この二重管(母管)から分岐した枝管が設けられることがある。しかしながら、このような枝管の追加は、母管への入熱量が増える要因になり易い。母管への入熱量が増えると、母管内の低温流体を所望の低温域に維持できなくなる可能性がある。
【0005】
本開示は、前記のような事情に鑑みてなされたものであり、枝管から母管への入熱を簡単な構成で抑止することが可能な断熱配管を提供することを目的とする。
【課題を解決するための手段】
【0006】
前記課題を解決するためのものとして、本開示の一局面に係る断熱配管は、真空層を挟んで配置された内管及び外管を含む母管と、前記内管から下方に分岐した枝管と、前記枝管に設けられたバルブと、前記枝管における前記バルブよりも上流側の部分を覆い、前記枝管の周囲に真空空間を形成する断熱器と、を備え、前記枝管は、前記内管に連通する上流管と、当該上流管の下流端から上方に立ち上がる立上り管と、当該立上り管の下流端と前記バルブとをつなぐ下流管と、を含み、前記断熱器は、前記立上り管の少なくとも上流側の一部と前記上流管とを内包するものである。
【発明の効果】
【0007】
本開示の断熱配管によれば、枝管から母管への入熱を簡単な構成で抑止することができる。
【図面の簡単な説明】
【0008】
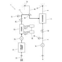
本開示の一実施形態に係る断熱配管の構造を示す断面図である。
上記断熱配管の枝管を拡大して示す拡大断面図である。
上記枝管を用いて母管から液化水素を抜くドレン時の状況を示す図1相当図である。
上記実施形態の変形例を示す図1相当図である。
【発明を実施するための形態】
【0009】
[断熱配管の構造]
図1は、本開示の一実施形態に係る断熱配管1の構造を示す断面図である。図1中、「上」は鉛直上方を表し、「下」は鉛直下方を表す。本図に示される断熱配管1は、低温流体を流すための配管であって、母管2と、枝管3と、バルブ4と、断熱器5とを備える。母管2は、低温流体が流通する配管である。枝管3は、母管2から下方に分岐した配管である。バルブ4は、枝管3の途中に設けられた開閉弁である。断熱器5は、枝管3の上流側の一部を断熱する容器体である。なお、本実施形態において、母管2を流れる低温流体は、水素ガスが液化した液化水素LHである。
【0010】
母管2は、真空断熱構造の2重管である。すなわち、母管2は、内部を液化水素LHが流通する内管21と、内管21の外側に配置された外管22と、を含む。本実施形態では、内管21と外管22は同心状に配置される。内管21と外管22との間には、真空層23が形成されている。真空層23は、真空ポンプ等からなる吸引源P1によって真空化される。ただし、吸引源P1は、断熱配管1の製造時にのみ使用されて、断熱配管1の運用時には取り外されるものであってもよい。真空層23が外管22から内管21への入熱(伝熱)を大幅に抑制することにより、内管21内の液化水素LHの温度が、液相を維持可能な極低い温度(例えば-253℃付近)に維持される。
(【0011】以降は省略されています)
この特許をJ-PlatPat(特許庁公式サイト)で参照する
関連特許
川崎重工業株式会社
水中構造体
28日前
川崎重工業株式会社
遠心式ターボ機械
27日前
川崎重工業株式会社
バーナおよび燃焼器
28日前
川崎重工業株式会社
ダイクッション装置
27日前
川崎重工業株式会社
廃棄物処理システム
1か月前
川崎重工業株式会社
多段遠心ターボ機械
1か月前
川崎重工業株式会社
ガスタービンエンジン
29日前
川崎重工業株式会社
多段ラジアルタービン
19日前
川崎重工業株式会社
航空機の電気機械システム
29日前
川崎重工業株式会社
クローズドインペラの製造方法
1か月前
川崎重工業株式会社
付加製造方法及び付加製造装置
27日前
川崎重工業株式会社
付加製造方法及び付加製造装置
27日前
川崎重工業株式会社
情報処理装置および情報提供方法
今日
川崎重工業株式会社
熱交換器の製造方法及び熱交換器
27日前
横浜ゴム株式会社
多層空洞音響材
19日前
川崎重工業株式会社
多段遠心圧縮機および圧縮機システム
27日前
川崎重工業株式会社
廃棄物処理システムおよび廃棄物用振動装置
29日前
川崎重工業株式会社
二酸化炭素排出システム及び方法、並びに水中航走体
22日前
川崎重工業株式会社
多段遠心圧縮機のケーシング、及び、多段遠心圧縮機
6日前
川崎重工業株式会社
基板搬送ロボットおよび基板搬送ロボットの制御方法
27日前
川崎重工業株式会社
ロボット
21日前
川崎重工業株式会社
レーダ反射断面積切換装置及びレーダ反射断面積切換方法
27日前
川崎重工業株式会社
モータ制御システム、ロボットシステム、および、モータ制御方法
今日
川崎重工業株式会社
学習済モデルの構築方法
26日前
川崎重工業株式会社
水素航空機の燃料供給システム
1か月前
横浜ゴム株式会社
水中音響材の被取り付け面への取り付け構造および水中音響材
19日前
川崎重工業株式会社
摩擦攪拌ツールの制御方法及び摩擦攪拌装置
1か月前
株式会社Eサーモジェンテック
熱電発電システムの製造方法
19日前
川崎重工業株式会社
手術支援システム、手術支援システムの制御方法およびプログラム
12日前
横浜ゴム株式会社
水中音響材の被取り付け面への取り付け構造および水中構造体の被取り付け面を水中音響材で覆う構造ならびに水中音響材
19日前
個人
留め具
1か月前
個人
鍋虫ねじ
3か月前
個人
回転伝達機構
3か月前
個人
ホース保持具
7か月前
個人
紛体用仕切弁
3か月前
個人
差動歯車用歯形
5か月前
続きを見る
他の特許を見る