TOP
|
特許
|
意匠
|
商標
特許ウォッチ
Twitter
他の特許を見る
公開番号
2025165137
公報種別
公開特許公報(A)
公開日
2025-11-04
出願番号
2024069059
出願日
2024-04-22
発明の名称
二酸化炭素排出システム及び方法、並びに水中航走体
出願人
川崎重工業株式会社
代理人
弁理士法人有古特許事務所
主分類
B63G
8/36 20060101AFI20251027BHJP(船舶またはその他の水上浮揚構造物;関連艤装品)
要約
【課題】水中航走体の船内空気中の二酸化炭素を船外の水中へ排出するにあたって、水中での気泡の発生を効果的に抑制する。
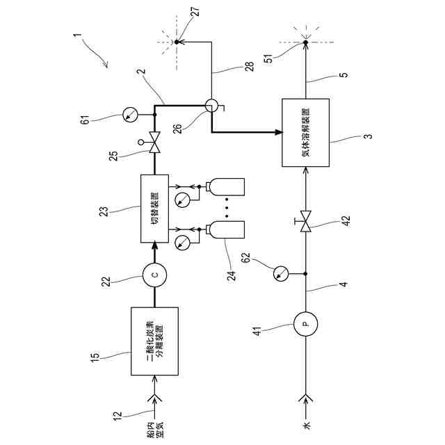
【解決手段】水中航走体に搭載される二酸化炭素排出システムは、水中航走体の船内空気から炭酸ガスを分離する二酸化炭素分離装置と、炭酸ガスを水に溶解させて炭酸水を生成する気体溶解装置と、二酸化炭素分離装置で分離された炭酸ガスを気体溶解装置へ送る炭酸ガスラインと、気体溶解装置で生成した炭酸水を水中航走体の船外へ開口した排水口へ送る炭酸水排出ラインと、を備える。
【選択図】図2
特許請求の範囲
【請求項1】
水中航走体に搭載される二酸化炭素排出システムであって、
前記水中航走体の船内空気から炭酸ガスを分離する二酸化炭素分離装置と、
前記炭酸ガスを水に溶解させて炭酸水を生成する気体溶解装置と、
前記二酸化炭素分離装置で分離された前記炭酸ガスを前記気体溶解装置へ送る炭酸ガスラインと、
前記気体溶解装置で生成した前記炭酸水を前記水中航走体の船外へ開口した排水口へ送る炭酸水排出ラインと、を備える、
二酸化炭素排出システム。
続きを表示(約 960 文字)
【請求項2】
前記炭酸ガスラインは、前記炭酸ガスを圧縮する圧縮機と、前記炭酸ガスを貯える蓄圧タンクと、前記圧縮機で圧縮された前記炭酸ガスが前記蓄圧タンクへ流入する状態と前記蓄圧タンクに貯えられた前記炭酸ガスが流出する状態とを切り替える切替装置と、を有する、
請求項1に記載の二酸化炭素排出システム。
【請求項3】
前記気体溶解装置へ供給される前記炭酸ガスの圧力は、前記気体溶解装置へ供給される水の圧力よりも大きい、
請求項2に記載の二酸化炭素排出システム。
【請求項4】
前記炭酸ガスラインに切替弁を介して接続され、前記炭酸ガスラインを流れる前記炭酸ガスを前記水中航走体の船外へ開口した排気口へ送るガス排出ラインを、更に備える、
請求項1乃至3のいずれか一項に記載の二酸化炭素排出システム。
【請求項5】
前記気体溶解装置へ流入する前記炭酸ガスの圧力を検出する炭酸ガス圧検出器と、
前記水中航走体の現在位置の水圧を検出する水圧検出器と、
前記炭酸ガス圧検出器及び前記水圧検出器の検出値に基づいて前記切替弁の動作を制御する制御装置とを、更に備え、
前記制御装置は、前記炭酸ガス圧検出器で検出された前記炭酸ガスの圧力と前記水圧検出器で検出された水圧との圧力バランスが所定の運転範囲内の場合は、前記炭酸ガスが前記気体溶解装置へ流れるように前記切替弁を切り替え、前記圧力バランスが前記運転範囲外の場合は、前記炭酸ガスが前記排気口へ流れるように前記切替弁を切り替えるように構成されている、
請求項4に記載の二酸化炭素排出システム。
【請求項6】
船体と、
前記船体に搭載された請求項1に記載の二酸化炭素排出システムと、を備える、
水中航走体。
【請求項7】
水中航走体の船内空気に含まれる二酸化炭素を船外に排出する二酸化炭素排出方法であって、
前記船内空気から炭酸ガスを分離すること、
分離した前記炭酸ガスを水に溶解させて炭酸水を生成すること、及び、
生成した前記炭酸水を前記水中航走体の船外の水中へ排出すること、を含む、
二酸化炭素排出方法。
発明の詳細な説明
【技術分野】
【0001】
本開示は、水中航走体に搭載される炭酸ガス排出システムに関する。
続きを表示(約 1,400 文字)
【背景技術】
【0002】
長時間にわたって潜航する有人水中航走体には、船内空気からヒトの呼吸により生じた炭酸ガスを分離する二酸化炭素分離装置が搭載される。船内空気から分離された炭酸ガスは、船外の水中へ放出される。水中に炭酸ガスが気泡として放出されると、気泡は水中を上昇する間に減圧効果によって拡大し、拡大した気泡が破裂する際に騒音が生じる。静粛性が求められる水中航走体においては、水中航走体から放出された気泡の破裂音の低減が課題となる。
【0003】
上記課題に関し、特許文献1では、船体外板に多孔質膜ノズルを配置し、船内の炭酸ガスを多孔質膜ノズルを通じて微細化してから船外の水中へ放出することにより、炭酸ガスを水中に溶解させる炭酸ガス溶解システムが提案されている。つまり、炭酸ガスと水の境界に多孔質膜物質を設けることにより、船外へ噴き出す炭酸ガスを微細化し、水中で炭酸ガス気泡を発生させることなく、炭酸ガスを水へ溶解させることが開示されている。
【先行技術文献】
【特許文献】
【0004】
特開昭62-210040号公報
【発明の概要】
【発明が解決しようとする課題】
【0005】
特許文献1の構成では、船外の水中へ微細な炭酸ガス気泡が噴き出すことから、炭酸ガス気泡の大部分は水に溶解すると期待されるものの、一部の炭酸ガス気泡が水に溶解できない可能性も残されている。
【0006】
本開示は以上の事情に鑑みてなされたものであり、その目的は、水中航走体の船内空気中の二酸化炭素を船外の水中へ排出するにあたって、水中での気泡の発生を効果的に抑制することにある。
【課題を解決するための手段】
【0007】
上記課題を解決するために、本開示の一態様に係る二酸化炭素排出システムは、水中航走体に搭載される二酸化炭素排出システムであって、
前記水中航走体の船内空気から炭酸ガスを分離する二酸化炭素分離装置と、
前記炭酸ガスを水に溶解させて炭酸水を生成する気体溶解装置と、
前記二酸化炭素分離装置で分離された前記炭酸ガスを前記気体溶解装置へ送る炭酸ガスラインと、
前記気体溶解装置で生成した前記炭酸水を前記水中航走体の船外へ開口した排水口へ送る炭酸水排出ラインと、を備えるものである。
【0008】
また、本開示の一態様に係る水中航走体は、船体と、前記船体に搭載された前記二酸化炭素排出システムとを備えるものである。
【0009】
また、本開示の一態様に係る二酸化炭素排出方法は、水中航走体の船内空気に含まれる二酸化炭素を船外に排出する二酸化炭素排出方法であって、
前記船内空気から炭酸ガスを分離すること、
分離した前記炭酸ガスを水に溶解させて炭酸水を生成すること、及び、
生成した前記炭酸水を前記水中航走体の船外の水中へ排出すること、を含むものである。
【発明の効果】
【0010】
本開示によれば、水中航走体の船内空気中の二酸化炭素を船外の水中へ排出するにあたって、水中での気泡の発生を効果的に抑制できる。
【図面の簡単な説明】
(【0011】以降は省略されています)
この特許をJ-PlatPat(特許庁公式サイト)で参照する
関連特許
川崎重工業株式会社
液化空気保護装置
2日前
川崎重工業株式会社
情報処理装置および情報処理装置の制御方法
2日前
川崎重工業株式会社
ロボット移動システム、ロボット移動方法及びロボット移動プログラム
3日前
個人
水上遊具
6か月前
個人
洋上研究所
4か月前
個人
補助機構
8か月前
個人
津波防災ウエア
3か月前
個人
船用横揺防止具
9か月前
個人
コンパクトシティ船
8か月前
個人
渦流動力推進構造
8か月前
石田造船株式会社
内航船
23日前
個人
セールのバテンガイド装置
4か月前
個人
水質浄化・集熱昇温システム
5か月前
炎重工株式会社
浮標
10か月前
炎重工株式会社
浮標
10か月前
住友重機械工業株式会社
船舶
5か月前
株式会社フルトン
水中捕捉装置
8か月前
個人
船舶
10か月前
株式会社ラフティ
サーフボード
5か月前
個人
スクリュープロペラ
8か月前
オーケー工業株式会社
係留フック
9か月前
ペアリ株式会社
海の環境改善装置
1か月前
個人
回転式による流体流出防止タンカー
8か月前
ヤマハ発動機株式会社
船外機
10か月前
スズキ株式会社
船外機
8か月前
スズキ株式会社
船外機
7か月前
スズキ株式会社
船外機
8か月前
スズキ株式会社
船外機
7か月前
株式会社アカデミー出版
船舶
4か月前
常石造船株式会社
メタノール燃料船
11か月前
朝日電装株式会社
船外機用照明装置
3か月前
藤倉コンポジット株式会社
架台
11か月前
ナブテスコ株式会社
主機制御システム
2か月前
炎重工株式会社
自律航行浮遊体
10か月前
株式会社ユピテル
システム及びプログラム等
7か月前
ヤマハ発動機株式会社
船舶推進機
1か月前
続きを見る
他の特許を見る