TOP
|
特許
|
意匠
|
商標
特許ウォッチ
Twitter
他の特許を見る
公開番号
2025139502
公報種別
公開特許公報(A)
公開日
2025-09-26
出願番号
2024038473
出願日
2024-03-12
発明の名称
主機制御システム
出願人
ナブテスコ株式会社
代理人
個人
主分類
B63H
21/21 20060101AFI20250918BHJP(船舶またはその他の水上浮揚構造物;関連艤装品)
要約
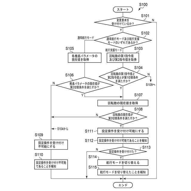
【課題】航行モードを切り替えたときに主機が予期しない動作を起こすことを抑制する技術を提供する。
【解決手段】本発明の主機制御システムは、推進パラメータの指令値を入力する第1入力操作を受け付ける第1入力部と、推進パラメータの現在値をその指令値に追従させるための回転数の指令値を算出する算出部と、回転数の指令値を入力するための第2入力操作を受け付ける第2入力部と、航行モードを設定するための設定操作を受け付ける設定部と、航行支援モードの場合に算出した回転数の指令値を取得し、通常航行モードの場合に第2入力操作に対応した回転数の指令値を取得する取得部と、回転数の現在値を取得した回転数の指令値に追従させるように主機を制御する主機制御部15と、切替条件を満たすか否かを判断する切替判断部を備え、設定部は切替条件が満たされると設定操作を受付可能にする。
【選択図】図2
特許請求の範囲
【請求項1】
船舶の推進速度に関する推進パラメータであって、前記船舶を推進させる主機の回転数と異なる前記推進パラメータの指令値を入力する第1入力操作を受け付ける第1入力部と、
前記推進パラメータの現在値を、前記第1入力部を介して受け付けられた前記推進パラメータの指令値に追従させるための、前記主機の回転数の指令値を算出する算出部と、
前記主機の回転数の指令値を入力するための第2入力操作を受け付ける第2入力部と、
航行モードを通常航行モード及び航行支援モードのいずれかに設定するための設定操作を受け付ける設定部と、
前記航行モードが前記航行支援モードに設定されている場合に前記算出部が算出した前記回転数の指令値を取得し、前記航行モードが前記通常航行モードに設定されている場合に前記第2入力操作に対応した前記回転数の指令値を取得する取得部と、
前記回転数の現在値を、前記取得部が取得した前記回転数の指令値に追従させるように、前記主機を制御する主機制御部と、
を備える主機制御システムであって、
前記推進パラメータの現在値、前記回転数の現在値、前記算出部が算出した前記回転数の指令値、及び前記第2入力操作に対応した前記回転数の指令値の少なくとも1つが切替条件を満たすか否かを判断する条件判断部と、を更に備え、
前記設定部は、前記切替条件が満たされたと判断されると前記設定操作を受付可能にする、
ことを特徴とする主機制御システム。
続きを表示(約 440 文字)
【請求項2】
前記切替条件は、前記算出部が算出した前記主機の回転数の指令値と前記第2入力操作に対応した前記回転数の指令値との乖離度合いが所定範囲内であることを含む、
請求項1に記載の主機制御システム。
【請求項3】
前記切替条件は、前記回転数の現在値が下限値以上であることを含む、
請求項1に記載の主機制御システム。
【請求項4】
前記設定操作は、前記通常航行モードから前記航行支援モードへの切り替える操作であり、
前記切替条件は、前記推進パラメータの現在値が、前記第1入力部を介して受け付けられた前記推進パラメータの指令値を含む所定範囲内であることを含む、
請求項1に記載の主機制御システム。
【請求項5】
前記推進パラメータは、前記船舶の対地船速、前記船舶の対水船速、前記主機の馬力、前記主機の燃料消費量、及び前記主機の排気ガス温度のいずれかである、
請求項4に記載の主機制御システム。
発明の詳細な説明
【技術分野】
【0001】
本発明は、主機制御システムに関する。
続きを表示(約 1,900 文字)
【背景技術】
【0002】
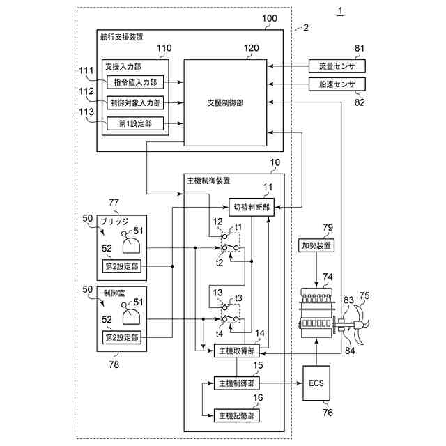
船舶では、ブリッジ等に設けられたテレグラフ装置を介して主機回転数の指令値を入力し、主機回転数の現在値をその指令値に追従させるように主機を制御することが一般的である。一方で、操船者の負担軽減や安全性向上、運航の効率化などを目的として、例えば決められた船速の維持や燃料消費量を一定量に抑えるよう主機の回転数を調整する操作を操船者に代わって行う航行支援装置が開発されている。例えば、テレグラフ装置とは別体の航行支援装置を船舶の主機の制御装置に接続することにより、このような航行支援機能を船舶に追加することが可能となる。
【0003】
例えば、特許文献1には、テレグラフ装置とは別体のユーザボードを主機の制御装置に接続し、このユーザボードを介して船舶の船速及び燃料消費量を制御する技術が開示されている。特許文献1に記載の技術では、ユーザボードから船速や燃料消費量などの指令値が主機の制御装置に入力され、船速や燃料消費量などの現在値をその指令値に追従させるように主機の回転数が制御される。
【先行技術文献】
【特許文献】
【0004】
特表2018-514459号公報
【発明の概要】
【発明が解決しようとする課題】
【0005】
特許文献1に記載の技術において、テレグラフ装置への入力を介して主機回転数の追従制御を行う通常航行モードとユーザボードへの入力を介して船速や燃料消費量の追従制御を行う航行支援モードとの間で操船者が航行モードを切り替える場合が想定される。この場合、テレグラフ装置で設定される主機回転数の指令値と、ユーザボードで設定される船速や燃料消費量の指令値に応じて算出される主機回転数の指令値との間に乖離が生じ、航行モードの切り替え時に主機の回転数が大きく変動してしまうなどの操船者の予期していない主機の動作が発生するおそれがある。
【0006】
上記課題を鑑み、本発明は、航行モードを切り替えたときに、主機が操船者の予期していない動作を起こしてしまうことを抑制する技術を提供することを目的とする。
【課題を解決するための手段】
【0007】
上記課題を解決するために、本発明のある態様の主機制御システムは、船舶の推進速度に関する推進パラメータであって、前記船舶を推進させる主機の回転数と異なる前記推進パラメータの指令値を入力する第1入力操作を受け付ける第1入力部と、前記推進パラメータの現在値を、前記第1入力部を介して受け付けられた前記推進パラメータの指令値に追従させるための、前記主機の回転数の指令値を算出する算出部と、前記主機の回転数の指令値を入力するための第2入力操作を受け付ける第2入力部と、航行モードを通常航行モード及び航行支援モードのいずれかに設定するための設定操作を受け付ける設定部と、前記航行モードが前記航行支援モードに設定されている場合に前記算出部が算出した前記回転数の指令値を取得し、前記航行モードが前記通常航行モードに設定されている場合に前記第2入力操作に対応した前記回転数の指令値を取得する取得部と、前記回転数の現在値を、前記取得部が取得した前記回転数の指令値に追従させるように、前記主機を制御する主機制御部と、を備える主機制御システムであって、前記推進パラメータの現在値、前記回転数の現在値、前記算出部が算出した前記回転数の指令値、及び前記第2入力操作に対応した前記回転数の指令値の少なくとも1つが切替条件を満たすか否かを判断する条件判断部と、を更に備え、前記設定部は、前記切替条件が満たされたと判断されると前記設定操作を受付可能にする、ことを特徴とする。
【0008】
なお、以上の任意の組み合わせや、本発明の構成要素や表現を方法、装置、プログラム、プログラムを記録した一時的なまたは一時的でない記憶媒体、システムなどの間で相互に置換したものもまた、本発明の態様として有効である。
【発明の効果】
【0009】
本発明によれば、航行モードを切り替えたときに、主機が操船者の予期していない動作を起こしてしまうことを抑制する技術を提供できる。
【図面の簡単な説明】
【0010】
実施形態に係る船舶を概略的に示す図である。
実施形態の船舶の主機制御システムの構成の概略図である。
実施形態の支援制御部を概略的に示すブロック図である。
実施形態の主機制御システムの処理を示すフローチャートである。
【発明を実施するための形態】
(【0011】以降は省略されています)
この特許をJ-PlatPat(特許庁公式サイト)で参照する
関連特許
ナブテスコ株式会社
歯車装置
14日前
ナブテスコ株式会社
鉄道用圧縮装置
21日前
ナブテスコ株式会社
方向切換弁装置
1か月前
ナブテスコ株式会社
ドーザブレード駆動機構
1か月前
ナブテスコ株式会社
空気圧縮ユニット、圧縮装置、引出治具及び機器引出方法
21日前
ナブテスコ株式会社
自動ドア装置
6日前
ナブテスコ株式会社
ブレーキ制御装置、ブレーキ制御方法、及びブレーキ制御プログラム
7日前
ナブテスコ株式会社
自動ドア装置及びその制御方法
21日前
ナブテスコ株式会社
電気機械式ブレーキ制御システム、電動機制御装置、プログラム、ブレーキ制御方法
6日前
ナブテスコ株式会社
減速機、アクチュエータ、及び、建設機械
2日前
ナブテスコ株式会社
減速機、アクチュエータ、及び、建設機械
21日前
ナブテスコ株式会社
状態推定装置、ホームドアシステム及び状態推定方法
1か月前
ナブテスコ株式会社
状態推定装置、ホームドアシステム及び状態推定方法
1か月前
ナブテスコ株式会社
パルス幅変調装置、パルス幅変調方法、パルス幅変調プログラム
6日前
個人
水上遊具
6か月前
個人
洋上研究所
4か月前
個人
津波防災ウエア
3か月前
個人
船用横揺防止具
10か月前
個人
補助機構
9か月前
個人
コンパクトシティ船
9か月前
個人
上下振動翼推進人力艇
6日前
個人
渦流動力推進構造
8か月前
個人
セールのバテンガイド装置
5か月前
石田造船株式会社
内航船
1か月前
個人
水質浄化・集熱昇温システム
5か月前
炎重工株式会社
浮標
11か月前
炎重工株式会社
浮標
11か月前
住友重機械工業株式会社
船舶
5か月前
株式会社ラフティ
サーフボード
5か月前
個人
スクリュープロペラ
8か月前
株式会社フルトン
水中捕捉装置
9か月前
個人
船舶
11か月前
個人
回転式による流体流出防止タンカー
9か月前
オーケー工業株式会社
係留フック
9か月前
ペアリ株式会社
海の環境改善装置
1か月前
スズキ株式会社
船外機
8か月前
続きを見る
他の特許を見る