TOP
|
特許
|
意匠
|
商標
特許ウォッチ
Twitter
他の特許を見る
公開番号
2025145958
公報種別
公開特許公報(A)
公開日
2025-10-03
出願番号
2024046488
出願日
2024-03-22
発明の名称
台車搬送装置
出願人
株式会社東芝
代理人
弁理士法人iX
主分類
B61B
13/00 20060101AFI20250926BHJP(鉄道)
要約
【課題】所望するように台車を搬送することが可能な台車搬送装置を提供することである。
【解決手段】実施形態に係る台車搬送装置は、全方向ホイールを有する駆動部と、台車を固定する固定部を有し、前記駆動部と連結される従動部と、前記台車に設けられた情報格納部から、前記台車に関する情報を読み出す情報取得部と、前記情報取得部により読み出された、前記台車に関する情報から、前記台車が固定された状態における台車搬送装置の旋回中心を演算するコントローラと、を備えている。
【選択図】図3
特許請求の範囲
【請求項1】
全方向ホイールを有する駆動部と、
台車を固定する固定部を有し、前記駆動部と連結される従動部と、
前記台車に設けられた情報格納部から、前記台車に関する情報を読み出す情報取得部と、
前記情報取得部により読み出された、前記台車に関する情報から、前記台車が固定された状態における台車搬送装置の旋回中心を演算するコントローラと、
を備えた台車搬送装置。
続きを表示(約 750 文字)
【請求項2】
前記固定部は、前記台車を前記駆動部側に押圧する揺動アームを有する請求項1記載の台車搬送装置。
【請求項3】
前記従動部は、前記揺動アームの位置を移動させる移動部をさらに有し、
前記台車に関する情報には、前記台車の長さに関する情報が含まれ、
前記コントローラは、前記読み出された、前記台車の長さに関する情報に基づいて、前記移動部を制御して、前記揺動アームを、前記台車の長さに応じた位置に移動させる請求項2記載の台車搬送装置。
【請求項4】
前記台車に関する情報には、前記台車に設けられた車輪の種類および前記車輪の配置に関する情報が含まれ、
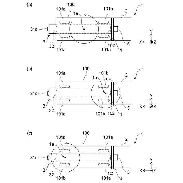
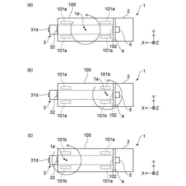
前記台車が、4つの自在輪を有する場合には、
前記コントローラは、前記4つの自在輪の接地位置が含まれる面に垂直な方向から見た場合に、前記4つの自在輪の中心位置を、前記台車が固定された状態における前記旋回中心に設定する請求項1~3のいずれか1つに記載の台車搬送装置。
【請求項5】
前記台車に関する情報には、前記台車に設けられた車輪の種類および前記車輪の配置に関する情報が含まれ、
前記台車が、一対の固定輪と、一対の自在輪と、を有する場合には、
前記コントローラは、前記一対の固定輪と、前記一対の自在輪と、の接地位置が含まれる面に垂直な方向から見た場合に、前記一対の固定輪の中心位置を、前記台車が固定された状態における前記旋回中心に設定する請求項1~3のいずれか1つに記載の台車搬送装置。
【請求項6】
前記駆動部は自動搬送車であり、
前記従動部は、移動可能な前記荷台を有する請求項1~3のいずれか1つに記載の台車搬送装置。
発明の詳細な説明
【技術分野】
【0001】
本発明の実施形態は、台車搬送装置に関する。
続きを表示(約 1,500 文字)
【背景技術】
【0002】
物流拠点、倉庫、工場などにおいては、荷物を移動するための器具として、台車が用いられている。また、近年においては、省人化のために、無人の台車搬送装置を用いて、荷物が積載された台車を搬送している。例えば、自律搬送を行う台車搬送装置が提案されている。
【0003】
この様な台車搬送装置には、台車を持ち上げるリフタが設けられる場合がある。台車を持ち上げて台車の車輪を床から離隔させれば、台車の車輪の種類や配置の影響を受けることなく、台車搬送装置の運行を行うことができる。しかしながら、リフタを設けると、台車搬送装置の製造コストが増大する。また、台車の車輪を床面から離隔させると台車の姿勢が不安定となる。
【0004】
一方、台車の車輪を床に付けたまま台車の搬送を行う台車搬送装置が提案されている。台車を持ち上げるリフタが設けられていなければ、台車搬送装置の製造コストを抑制することができる。また、台車の車輪が床についていれば、台車の姿勢を安定させることができる。しかしながら、台車の車輪が床についていれば、台車の車輪の種類や配置によって、台車が固定された状態における、台車搬送装置の旋回中心が異なるものとなる。
【0005】
そこで、センサを用いて台車の固定輪の位置を検出し、台車の固定輪の位置と、台車搬送装置の旋回中心とを一致させる技術が提案されている。
ところが、台車の車輪の種類や配置には様々なパターンがあるので、台車の固定輪の位置と、台車搬送装置の旋回中心とを一致させ、所望するように台車を搬送することは難しい。
【先行技術文献】
【特許文献】
【0006】
特許第5397839号公報
【発明の概要】
【発明が解決しようとする課題】
【0007】
本発明が解決しようとする課題は、所望するように台車を搬送することが可能な台車搬送装置を提供することである。
【課題を解決するための手段】
【0008】
実施形態に係る台車搬送装置は、全方向ホイールを有する駆動部と、台車を固定する固定部を有し、前記駆動部と連結される従動部と、前記台車に設けられた情報格納部から、前記台車に関する情報を読み出す情報取得部と、前記情報取得部により読み出された、前記台車に関する情報から、前記台車が固定された状態における台車搬送装置の旋回中心を演算するコントローラと、を備えている。
【図面の簡単な説明】
【0009】
本実施の形態に係る台車搬送装置を例示するための模式図である。
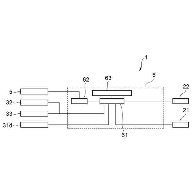
台車搬送装置の制御ブロック図である。
(a)~(c)は、車輪の種類および車輪の配置と、台車搬送装置の旋回中心との関係を例示するための模式図である。
物流拠点における台車の搬送を例示するための模式図である。
【発明を実施するための形態】
【0010】
以下、図面を参照しつつ、実施の形態について例示をする。なお、各図面中、同様の構成要素には同一の符号を付して詳細な説明は適宜省略する。
また、各図中における矢印X、Y、Zは、互いに直交する三方向を表している。例えば、矢印Xは、駆動部2から従動部3に向かう方向(長さ方向)とすることができる。例えば、矢印Yは、駆動部2から従動部3に向かう方向に直交する方向(幅方向)とすることができる。例えば、Z方向は、台車100の車輪101の接地位置が含まれる面に垂直な方向とすることができる。
(【0011】以降は省略されています)
この特許をJ-PlatPat(特許庁公式サイト)で参照する
関連特許
株式会社東芝
モータ
16日前
株式会社東芝
電子装置
今日
株式会社東芝
電子装置
15日前
株式会社東芝
吸音装置
16日前
株式会社東芝
半導体装置
2日前
株式会社東芝
粒子加速器
15日前
株式会社東芝
半導体装置
2日前
株式会社東芝
半導体装置
2日前
株式会社東芝
半導体装置
2日前
株式会社東芝
真空バルブ
1日前
株式会社東芝
半導体装置
1日前
株式会社東芝
半導体装置
2日前
株式会社東芝
半導体装置
18日前
株式会社東芝
半導体装置
今日
株式会社東芝
半導体装置
3日前
株式会社東芝
半導体装置
今日
株式会社東芝
半導体装置
今日
株式会社東芝
半導体装置
18日前
株式会社東芝
半導体装置
18日前
株式会社東芝
台車搬送装置
14日前
株式会社東芝
超電導コイル
3日前
株式会社東芝
音響制御装置
14日前
株式会社東芝
重量測定装置
14日前
株式会社東芝
ディスク装置
18日前
株式会社東芝
ディスク装置
18日前
株式会社東芝
電子デバイス
16日前
株式会社東芝
電子デバイス
16日前
株式会社東芝
電子デバイス
16日前
株式会社東芝
熱電変換装置
16日前
株式会社東芝
アーク溶接方法
14日前
株式会社東芝
磁気ディスク装置
14日前
株式会社東芝
磁気ディスク装置
18日前
株式会社東芝
磁気ディスク装置
15日前
株式会社東芝
磁気ディスク装置
15日前
株式会社東芝
磁気ディスク装置
14日前
株式会社東芝
光量子乱数生成器
10日前
続きを見る
他の特許を見る