TOP
|
特許
|
意匠
|
商標
特許ウォッチ
Twitter
他の特許を見る
公開番号
2025139517
公報種別
公開特許公報(A)
公開日
2025-09-26
出願番号
2024038504
出願日
2024-03-12
発明の名称
冷凍サイクル装置および冷凍機油
出願人
ダイキン工業株式会社
代理人
弁理士法人新樹グローバル・アイピー
主分類
C09K
5/04 20060101AFI20250918BHJP(染料;ペイント;つや出し剤;天然樹脂;接着剤;他に分類されない組成物;他に分類されない材料の応用)
要約
【課題】冷凍能力と成績係数を良好にする冷凍サイクル装置及び冷凍機油。
【解決手段】装置は、HFO-1132(E)、R32、及びHFO-1234yfを含む冷媒と、冷凍機油と、を含む作動流体を用い、圧縮機を有し、作動流体が循環する冷媒回路を備え、作動流体について、冷凍機油に溶解しているHFO-1132(E)とR32とHFO-1234yfの合計重量(以下TW)の冷凍機油の重量に対する割合をS(%)、TWに対する冷凍機油の重量の割合をQ(%)、TWに対するHFO-1132(E)の重量の割合をA(%)、冷凍機油の重量に対する冷凍機油に溶解しているHFO-1132(E)の重量の割合をSa(%)としたとき、22.5≦A≦42.5の場合、特定運転条件下で、X=[{(-1.3257S+1.0919)/(Q+233.27S-207.91)}+1]Sa+{A/(100-QS)}で表されるXの値が特定範囲を満たす。
【選択図】図6
特許請求の範囲
【請求項1】
トランス-1,2-ジフルオロエチレン(HFO-1132(E))、ジフルオロメタン(R32)、及び2,3,3,3-テトラフルオロプロペン(HFO-1234yf)を含む冷媒と、冷凍機油と、を含む作動流体を用いた冷凍サイクル装置(1)であって、
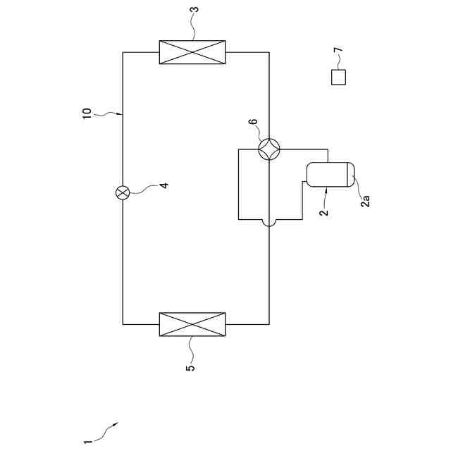
圧縮機(2)を有し、前記作動流体が循環する冷媒回路(10)を備え、
前記作動流体について、
前記冷凍機油に溶解しているHFO-1132(E)とR32とHFO-1234yfの合計重量である第1合計重量の前記冷凍機油の重量に対する割合をS(%)とし、
HFO-1132(E)とR32とHFO-1234yfの合計重量である第2合計重量に対する前記冷凍機油の重量の割合をQ(%)とし、
前記第2合計重量に対するHFO-1132(E)の重量の割合をA(%)とし、
前記冷凍機油の重量に対する、前記冷凍機油に溶解しているHFO-1132(E)の重量の割合をSa(%)とした場合に、
22.5≦A≦42.5であり、
前記第2合計重量に対するR32の重量が、21.0×A/28以上22.0×A/28以下であり、
前記圧縮機から吐出される前記冷媒の吐出温度が66℃であり吐出圧力が2.1MPaである運転条件下において、
X=[{(-1.3257S+1.0919)/(Q+233.27S-207.91)}+1]Sa+{A/(100-QS)}
で表されるXの値が、
-8.45932×10
-4
×A
2
+8.71607×10
-1
×A-2.37527≦X
を満たし、
22.5≦A≦30.3の場合には、
X≦1.12468×10
-4
×A
4
-3.25583×10
-3
×A
3
+3.56792×10
-2
×A
2
-3.18195×10
-2
×A+20.377
30.3<A≦42.5の場合には、X≦56.6
を満たす、
冷凍サイクル装置。
続きを表示(約 2,700 文字)
【請求項2】
前記運転条件下における、前記Sa(%)が、5.7以上である、
請求項1に記載の冷凍サイクル装置。
【請求項3】
前記運転条件下において、
-4.64589×10
-4
×A
2
+9.34385×10
-1
×A-1.18947≦X
をさらに満たす、
請求項1に記載の冷凍サイクル装置。
【請求項4】
前記運転条件下において、
A≦X
をさらに満たす、
請求項1に記載の冷凍サイクル装置。
【請求項5】
トランス-1,2-ジフルオロエチレン(HFO-1132(E))、ジフルオロメタン(R32)、及び2,3,3,3-テトラフルオロプロペン(HFO-1234yf)を含む冷媒と、冷凍機油と、を含む作動流体を用いた冷凍サイクル装置(1)であって、
圧縮機(2)を有し、前記作動流体が循環する冷媒回路(10)を備え、
前記作動流体について、
前記冷凍機油に溶解しているHFO-1132(E)とR32とHFO-1234yfの合計重量である第1合計重量の前記冷凍機油の重量に対する割合をS(%)とし、
HFO-1132(E)とR32とHFO-1234yfの合計重量である第2合計重量に対する前記冷凍機油の重量の割合をQ(%)とし、
前記第2合計重量に対するHFO-1132(E)とR32の合計重量の割合をB(%)とし、
前記冷凍機油の重量に対する、前記冷凍機油に溶解しているHFO-1132(E)とR32の合計重量の割合をSb(%)とした場合に、
40.0≦B≦75.0であり、
前記圧縮機から吐出される前記冷媒の吐出温度が66℃であり吐出圧力が2.1MPaである運転条件下において、
Y=[{(-1.3257S+1.0919)/(Q+233.27S-207.91)}+1]Sb+{B/(100-QS)}
で表されるYの値が、
-4.78507×10
-4
×B
2
+8.71607×10
-1
×B-4.19914≦Y
を満たし、
40.0≦B≦53.6の場合には、
Y≦2.03558×10
-5
×B
4
-1.04176×10
-3
×B
3
+2.01822×10
-2
×B
2
-3.18195×10
-2
×B+36.0237
53.6<B≦75.0の場合には、Y≦100
を満たす、
冷凍サイクル装置。
【請求項6】
前記運転条件下において、
-2.62798×10
-4
×B
2
+9.34385×10
-1
×B-2.10281≦Y
をさらに満たす、
請求項5に記載の冷凍サイクル装置。
【請求項7】
前記運転条件下において、
B≦Y
をさらに満たす、
請求項5に記載の冷凍サイクル装置。
【請求項8】
前記運転条件下における、前記S(%)が、10以上である、
請求項1から7のいずれか1項に記載の冷凍サイクル装置。
【請求項9】
前記冷媒におけるHFO-1132(E)の重量の割合が27%以上29%以下であり、前記冷媒におけるR32の重量の割合が20.5%以上22.5%以下であり、前記冷媒におけるHFO-1234yfの重量の割合が49.5%以上51.5%以下であり、
20≦Q≦60
を満たす、
請求項1から7のいずれか1項に記載の冷凍サイクル装置。
【請求項10】
トランス-1,2-ジフルオロエチレン(HFO-1132(E))、ジフルオロメタン(R32)、及び2,3,3,3-テトラフルオロプロペン(HFO-1234yf)を含む冷媒と、冷凍機油と、を含む作動流体を用いた冷凍サイクル装置(1)であって、
前記冷媒を圧縮する圧縮要素(21)と前記冷凍機油が貯留される油溜め部(37)とを含む圧縮機(2)を有し、前記作動流体が循環する冷媒回路(10)を備え、
前記作動流体について、
前記油溜め部の前記冷凍機油に溶解しているHFO-1132(E)とR32とHFO-1234yfの合計重量である第3合計重量の前記油溜め部の前記冷凍機油の重量に対する割合をT(%)とし、
HFO-1132(E)とR32とHFO-1234yfの合計重量である第2合計重量に対する前記油溜め部の前記冷凍機油の重量の割合をR(%)とし、
前記第2合計重量に対するHFO-1132(E)の重量の割合をA(%)とし、
前記油溜め部の前記冷凍機油の重量に対する、前記油溜め部の前記冷凍機油に溶解しているHFO-1132(E)の重量の割合をTa(%)とした場合に、
22.5≦A≦42.5であり、
前記第2合計重量に対するR32の重量が、21.0×A/28以上22.0×A/28以下であり、
前記圧縮機から吐出される前記冷媒の吐出温度が66℃であり吐出圧力が2.1MPaである運転条件下において、
Xa=[{(-1.3257T+1.0919)/(R+233.27T-207.91)}+1]Ta+{A/(100-RT)}
で表されるXaの値が、
-8.45932×10
-4
×A
2
+8.71607×10
-1
×A-2.37527≦Xa
を満たし、
22.5≦A≦30.3の場合には、
Xa≦1.12468×10
-4
×A
4
-3.25583×10
-3
×A
3
+3.56792×10
-2
×A
2
-3.18195×10
-2
×A+20.377
30.3<A≦42.5の場合には、Xa≦56.6
を満たす、
冷凍サイクル装置。
(【請求項11】以降は省略されています)
発明の詳細な説明
【技術分野】
【0001】
本開示は、冷凍サイクル装置および冷凍機油に関する。
続きを表示(約 2,100 文字)
【背景技術】
【0002】
近年、空気調和装置等の冷凍サイクル装置において用いられる冷媒として、地球の温暖化を抑制するべく、地球温暖化係数(GWP:Global WarmingPotential)の低い冷媒を用いることが検討されている。
【0003】
例えば、特許文献1(特開2015-200480号公報)においては、GWPの低い冷媒として、トランス-1,2,ジフルオロエチレン(HFO-1132(E))等のエチレン系フッ化水素や、ジフルオロメタン(R32)や、2,3,3,3-テトラフルオロプロペン(HFO-1234yf)等のプロピレン系フッ化炭化水素等の冷媒を用いることが提案されている。
【発明の開示】
【発明が解決しようとする課題】
【0004】
ここで、冷媒としてHFO-1132(E)とR32とHFO-1234yfを含む混合冷媒を用いる場合には、圧縮機において潤滑油として用いられる冷凍機油に対するHFO-1132(E)の溶解性とR32の溶解性とHFO-1234yfの溶解性が相違しており、冷媒回路内に充填された冷媒の組成と、冷媒回路で冷凍サイクルを実行する際に循環する冷媒の組成と、に相違が生じることが明らかになった。
【0005】
このため、HFO-1132(E)とR32とHFO-1234yfを含む混合冷媒を冷凍機油と共に用いる場合に、冷凍能力と成績係数を良好にすることが望まれる。
【課題を解決するための手段】
【0006】
第1観点に係る冷凍サイクル装置は、トランス-1,2-ジフルオロエチレン(HFO-1132(E))、ジフルオロメタン(R32)、及び2,3,3,3-テトラフルオロプロペン(HFO-1234yf)を含む冷媒と、冷凍機油と、を含む作動流体を用いた冷凍サイクル装置であって、冷媒回路を備える。冷媒回路は、圧縮機を有し、作動流体が循環する。作動流体について、圧縮機から吐出される冷媒の吐出温度が66℃であり吐出圧力が2.1MPaである運転条件下において、X=[{(-1.3257S+1.0919)/(Q+233.27S-207.91)}+1]Sa+{A/(100-QS)}で表されるXの値が、-8.45932×10
-4
×A
2
+8.71607×10
-1
×A-2.37527≦Xを満たす。さらに、22.5≦A≦30.3の場合には、X≦1.12468×10
-4
×A
4
-3.25583×10
-3
×A
3
+3.56792×10
-2
×A
2
-3.18195×10
-2
×A+20.377を満たし、30.3<A≦42.5の場合には、X≦56.6を満たす。さらに、22.5≦A≦42.5を満たす。第2合計重量に対するR32の重量が、21.0×A/28以上22.0×A/28以下である。ここで、S(%)は、第1合計重量の冷凍機油の重量に対する割合である。第1合計重量は、冷凍機油に溶解しているHFO-1132(E)とR32とHFO-1234yfの合計重量である。Q(%)は、第2合計重量に対する冷凍機油の重量の割合である。第2合計重量は、HFO-1132(E)とR32とHFO-1234yfの合計重量である。A(%)は、第2合計重量に対するHFO-1132(E)の重量の割合である。Sa(%)は、冷凍機油の重量に対する、冷凍機油に溶解しているHFO-1132(E)の重量の割合である。
【0007】
ここで、第1合計重量は、冷媒回路に対して充填されたHFO-1132(E)とR32とHFO-1234yfのうち冷凍機油に溶解しているものの合計重量を意味し、冷媒回路に対して充填されたHFO-1132(E)とR32とHFO-1234yfの合計重量ではない。また、第2合計重量は、冷媒回路に対して充填されたHFO-1132(E)とR32とHFO-1234yfの合計重量を意味し、冷凍機油に対する溶解の有無とは無関係な値である。
【0008】
この冷凍サイクル装置では、冷媒回路に充填された冷媒組成の冷媒が冷媒回路を循環すると仮定した場合に把握される冷凍能力に対する、冷凍機油に溶解せずに冷媒回路を循環する冷媒について把握される冷凍能力の比(冷凍能力比)を90%以上確保することが可能となる。さらに、冷媒回路に充填された冷媒組成の冷媒が冷媒回路を循環すると仮定した場合に把握される成績係数に対する、冷凍機油に溶解せずに冷媒回路を循環する冷媒について把握される成績係数の比(成績係数比)を99%以上確保することが可能になる。
【0009】
第2観点に係る冷凍サイクル装置は、第1観点の冷凍サイクル装置であって、運転条件下における、Sa(%)が、5.7以上である。
【0010】
この冷凍サイクル装置では、圧縮機における潤滑性能を良好に維持させることが可能になる。
(【0011】以降は省略されています)
この特許をJ-PlatPat(特許庁公式サイト)で参照する
関連特許
ベック株式会社
水性被覆材
13日前
ベック株式会社
被膜形成方法
14日前
日本化薬株式会社
前処理組成物
11日前
日本製紙株式会社
圧着紙
11日前
株式会社KRI
潜熱蓄熱材組成物
11日前
東ソー株式会社
印刷インキ組成物
4日前
メック株式会社
表面処理剤
6日前
日澱化學株式会社
ホットメルト接着剤
13日前
デンカ株式会社
蛍光体
13日前
大日本印刷株式会社
積層シート
11日前
日本化薬株式会社
インク組成物及び捺染方法
11日前
リンテック株式会社
粘着シート
12日前
artience株式会社
水性フレキソインキ
12日前
ダイキン工業株式会社
撥剤
11日前
東洋アルミニウム株式会社
複合顔料
4日前
日東電工株式会社
粘着シート
11日前
日東電工株式会社
粘着シート
11日前
三菱ケミカル株式会社
粘着剤組成物
14日前
住友理工株式会社
シール部材
12日前
リンテック株式会社
化粧シート
11日前
積水化学工業株式会社
防食用粘着テープ
7日前
日東電工株式会社
表面保護シート
7日前
株式会社荒井製作所
正・逆両回転用オイルシール
4日前
リンテック株式会社
固定シート
12日前
リンテック株式会社
粘着ラベル
11日前
リンテック株式会社
粘着剤および粘着シート
12日前
リンテック株式会社
粘着ラベル
11日前
リンテック株式会社
粘着剤および粘着シート
11日前
リンテック株式会社
粘着ラベル
12日前
デンカ株式会社
蛍光体粉末、複合体および発光装置
12日前
住友化学株式会社
粘着剤組成物および粘着剤層
12日前
旭化成株式会社
表面保護フィルム
7日前
大阪瓦斯株式会社
撥水性塗料
11日前
デンカ株式会社
仮固定用組成物およびウエハの製造方法
12日前
荒川化学工業株式会社
剥離コーティング剤、硬化物及び積層物
13日前
リンテック株式会社
粘着シートおよび光学積層体
7日前
続きを見る
他の特許を見る