TOP
|
特許
|
意匠
|
商標
特許ウォッチ
Twitter
他の特許を見る
10個以上の画像は省略されています。
公開番号
2025137988
公報種別
公開特許公報(A)
公開日
2025-09-25
出願番号
2024036551
出願日
2024-03-11
発明の名称
ベーパセパレータ、ベーパセパレータの製造方法及び船外機
出願人
株式会社ミクニ
代理人
SSIP弁理士法人
主分類
F02M
37/20 20060101AFI20250917BHJP(燃焼機関;熱ガスまたは燃焼生成物を利用する機関設備)
要約
【課題】部品点数の増加に伴うコスト上昇を抑制しながら燃料ポンプの組付けを容易に行うことができるベーパセパレータ及びベーパセパレータの製造方法を提供する。
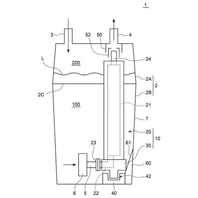
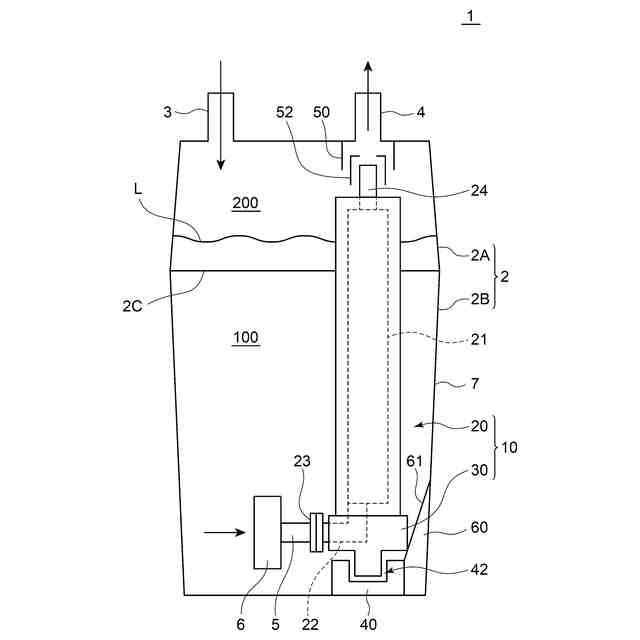
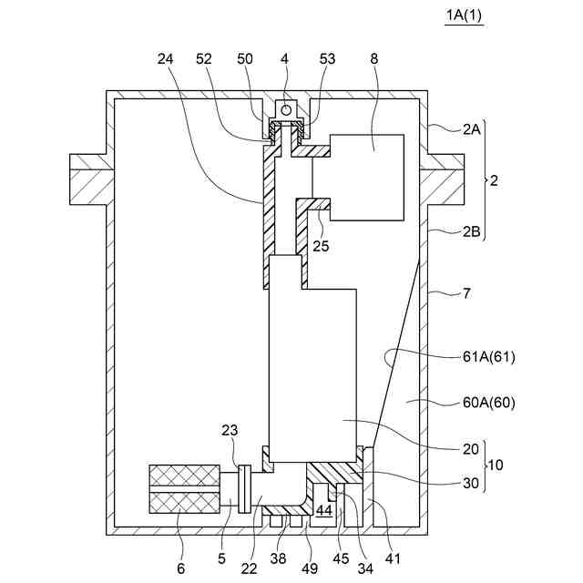
【解決手段】燃料供給系統に設けられるベーパセパレータ1(1A,1B)は、液体燃料を貯留するためのタンク2と、タンク2内に設けられる燃料ポンプ10と、を備える。タンク2は、燃料ポンプ10の上部が組み付けられる上側部材2Aと、上側部材2Aの下方に位置して上側部材2Aに連結されるとともに、燃料ポンプ10の下部を保持するための保持部40を有する下側部材2Bと、を含む。タンク2の下側部材2Bは、平面視において下側部材2Bの側壁7と保持部40との間に位置し、燃料ポンプ10の上部が組付けられた上側部材2Aの下側部材2Bへの組付け時に、燃料ポンプ10の下部を保持部40に向けて案内するためのガイド部60(60A,60B)を含む。
【選択図】図1
特許請求の範囲
【請求項1】
エンジンへ燃料を供給する燃料供給系統に設けられるベーパセパレータであって、
液体燃料を貯留するためのタンクと、
前記タンク内に設けられる燃料ポンプと、
を備え、
前記タンクは、
前記燃料ポンプの上部が組み付けられる上側部材と、
前記上側部材の下方に位置して前記上側部材に連結されるとともに、前記燃料ポンプの下部を保持するための保持部を有する下側部材と、
を含み、
前記タンクの前記下側部材は、平面視において前記下側部材の側壁と前記保持部との間に位置し、前記燃料ポンプの前記上部が組付けられた前記上側部材の前記下側部材への組付け時に、前記燃料ポンプの前記下部を前記保持部に向けて案内するためのガイド部を含む
ベーパセパレータ。
続きを表示(約 1,000 文字)
【請求項2】
前記ガイド部は、少なくとも部分的に、前記下側部材の側壁と前記保持部との間、かつ、前記保持部よりも高所に位置するように前記下側部材に設けられる
請求項1に記載のベーパセパレータ。
【請求項3】
前記ガイド部は、前記タンクの前記下側部材の前記側壁の内壁から突出するように、前記保持部の周りに放射状、かつ、鉛直方向に沿って設けられる複数の鉛直リブを含み、
各々の前記鉛直リブは、前記タンクの前記下側部材の側壁の内面からの突出量が下方に向かって増加する
請求項1又は2に記載のベーパセパレータ。
【請求項4】
前記ガイド部は、前記保持部から上方かつ径方向外側に向かって延在する円錐台ガイドである
請求項1又は2に記載のベーパセパレータ。
【請求項5】
前記燃料ポンプは、
ポンプ本体と、
前記ポンプ本体の下部を覆う弾性カバーと、
を含み、
前記保持部は、
前記燃料ポンプの前記下部を取り囲むように前記下側部材の底面から突出して設けられる環状凸部と、
前記環状凸部の内周側において、前記弾性カバーと篏合する篏合部と、
を含む
請求項1又は2に記載のベーパセパレータ。
【請求項6】
前記燃料ポンプの前記上部と前記上側部材との間に設けられる弾性ブッシュを備える
請求項1又は2に記載のベーパセパレータ。
【請求項7】
請求項1又は2に記載のベーパセパレータを製造するための方法であって、
前記燃料ポンプの前記上部を前記タンクの前記上側部材に組み付けるステップと、
前記ガイド部により前記燃料ポンプの前記下部を前記保持部に向けて案内しながら、前記上側部材及び前記燃料ポンプを前記下側部材に向けて降下させるステップと、
前記燃料ポンプの前記下部が前記保持部によって保持された状態で、前記タンクの前記上側部材および前記下側部材を締結するステップと、
を備えるベーパセパレータの製造方法。
【請求項8】
請求項1又は2に記載のベーパセパレータと、
前記ベーパセパレータを経由して供給される燃料を燃焼させて動力を生成するためのエンジンと、
前記エンジンからの前記動力によって駆動されるプロペラと、
を備える船外機。
発明の詳細な説明
【技術分野】
【0001】
本開示は、エンジンの燃料供給系統に設けられるベーパセパレータ及びその製造方法、並びに、ベーパセパレータを備える船外機に関する。
続きを表示(約 2,200 文字)
【背景技術】
【0002】
従来から、船外機のエンジンへの燃料供給系統に設けられて、エンジンへ燃料を供給するベーパセパレータが知られている。一般に、ベーパセパレータは、液体燃料を貯留するためのタンクと、タンク内に設けられる燃料ポンプとを含む。
例えば、特許文献1には、液体燃料を貯留するためのケース(タンク)をアッパケース(上側部材)及びロアケース(下側部材)により構成し、ケース(タンク)内に高圧燃料ポンプ(燃料ポンプ)を収容したベーパセパレータが記載されている。特許文献1記載のベーパセパレータでは、高圧燃料ポンプ(燃料ポンプ)の上部がゴム製のブッシュを介してケース(タンク)のアッパケース(上側部材)に支持される一方、高圧燃料ポンプ(燃料ポンプ)の下部がクッションゴムを介してロアケース(下側部材)によって支持される。
【先行技術文献】
【特許文献】
【0003】
特開2011-73630号公報
【発明の概要】
【発明が解決しようとする課題】
【0004】
ところで、例えば特許文献1記載のベーパセパレータを組み立てる際、燃料ポンプ(高圧燃料ポンプ)をタンクの上側部材(アッパケース)に組付けた状態で、上側部材及び燃料ポンプをタンクの下側部材(ロアケース)に組み付ける方法が考えられる。
しかし、燃料ポンプはそれ自体が重量物であることから、燃料ポンプは、アッパケース(上側部材)から吊り下げられた状態でブッシュを支点として揺動し得る。このため、タンクの上側部材及び燃料ポンプのタンクの下側部材への組付けの際、燃料ポンプの位置が安定せず、組付け作業を円滑に行うことが難しい。
【0005】
組付け作業中の燃料ポンプの位置を安定化させるために、ブッシュに加えて、タンクの上側部材に対して燃料ポンプを不動に固定するためのブラケット(ポンプ固定部品)を設けることも考えられるが、この場合には、部品点数の増加に伴うコスト上昇の問題がある。
【0006】
上述の事情に鑑みて、本発明の少なくとも幾つかの実施形態は、部品点数の増加に伴うコスト上昇を抑制しながら燃料ポンプの組付けを容易に行うことができるベーパセパレータ、ベーパセパレータの製造方法及び船外機を提供することを目的とする。
【課題を解決するための手段】
【0007】
本発明の少なくとも幾つかの実施形態に係るベーパセパレータは、
エンジンへ燃料を供給する燃料供給系統に設けられるベーパセパレータであって、
液体燃料を貯留するためのタンクと、
タンク内に設けられる燃料ポンプと、
を備え、
タンクは、
燃料ポンプの上部が組み付けられる上側部材と、
上側部材の下方に位置して上側部材に連結されるとともに、燃料ポンプの下部を保持するための保持部を有する下側部材と、
を含み、
タンクの下側部材は、平面視において下側部材の側壁と保持部との間に位置し、燃料ポンプの上部が組付けられた上側部材の下側部材への組付け時に、燃料ポンプの下部を保持部に向けて案内するためのガイド部を含む。
【発明の効果】
【0008】
本発明の少なくとも幾つかの実施形態によれば、燃料ポンプの上部が組付けられた上側部材の下側部材への組付け時に、燃料ポンプの下部を保持部に向けて案内するためのガイド部を設けたので、燃料ポンプの組付けを容易に行うことができる。
また、タンクの上側部材に対して燃料ポンプを不動に固定するためのブラケット(ポンプ固定部品)が不要であるから、部品点数の増加に伴うコスト上昇を抑制可能である。
【図面の簡単な説明】
【0009】
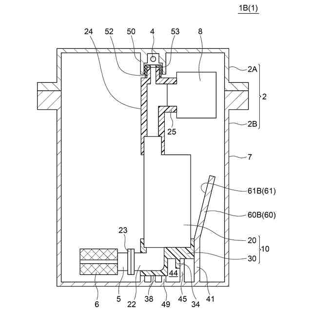
一実施形態に係るベーパセパレータの概略図である。
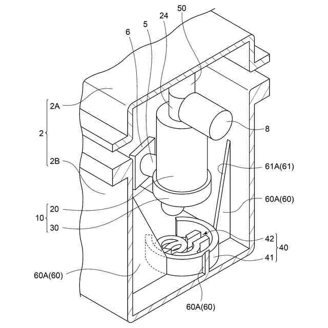
図1に示すベーパセパレータの組立ての様子を示す概略図である。
一実施形態に係るベーパセパレータの断面図である。
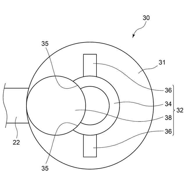
一実施形態に係るベーパセパレータの燃料ポンプの下部を下方から視た図である。
一実施形態に係るベーパセパレータの燃料ポンプ及びフィルタ要素を示す斜視図である。
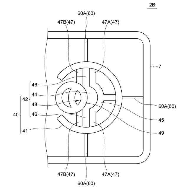
一実施形態に係るベーパセパレータのタンクの下側部材の平面図である。
一実施形態に係るベーパセパレータのタンクの下側部材の部分断面斜視図である。
一実施形態に係るベーパセパレータの組立ての様子を示す部分断面斜視図である。
他の実施形態に係るベーパセパレータの断面図である。
他の実施形態に係るベーパセパレータのタンクの下側部材の部分断面斜視図である。
一実施形態に係る船外機の構成を示す概略図である。
【発明を実施するための形態】
【0010】
以下、添付図面を参照して本発明の幾つかの実施形態について説明する。ただし、実施形態として記載されている又は図面に示されている構成部品の寸法、材質、形状、その相対的配置等は、本発明の範囲をこれに限定する趣旨ではなく、単なる説明例にすぎない。
(【0011】以降は省略されています)
この特許をJ-PlatPat(特許庁公式サイト)で参照する
関連特許
株式会社ミクニ
電動ポンプ
1か月前
株式会社ミクニ
電動ポンプ
1か月前
株式会社ミクニ
制御回路ユニット
16日前
株式会社ミクニ
制御回路ユニット
16日前
株式会社ミクニ
制御回路ユニット
16日前
株式会社ミクニ
二次空気供給システム
2日前
株式会社ミクニ
二次空気供給システム
2日前
株式会社ミクニ
インテークマニホールド
1日前
株式会社ミクニ
インテークマニホールド
1日前
株式会社ミクニ
予混合装置および給湯装置
16日前
株式会社ミクニ
エンジンのスロットル装置
29日前
株式会社ミクニ
メッシュフェンス及びメッシュフェンスの製造方法
29日前
株式会社ミクニ
クローズドインペラ、電動ポンプおよびクローズドインペラの製造方法
1か月前
個人
擬似オイル発電装置
22日前
個人
ガバナー
9日前
スズキ株式会社
車両の制御装置
1か月前
ダイハツ工業株式会社
発電装置
17日前
株式会社クボタ
作業車
1か月前
株式会社ミクニ
二次空気供給システム
2日前
トヨタ自動車株式会社
制御装置
1日前
株式会社クボタ
作業車両
1か月前
株式会社ミクニ
インテークマニホールド
1日前
株式会社ミクニ
インテークマニホールド
1日前
トヨタ自動車株式会社
車両制御装置
1か月前
トヨタ自動車株式会社
制御装置
16日前
トヨタ自動車株式会社
燃料噴射制御装置
10日前
トヨタ自動車株式会社
エンジン制御装置
1か月前
国立大学法人 名古屋工業大学
小型化無振動機構機器
8日前
トヨタ自動車株式会社
フレックス燃料車両
29日前
日産自動車株式会社
吸気装置
10日前
トヨタ自動車株式会社
内燃機関の制御装置
16日前
Astemo株式会社
内燃機関の制御装置
16日前
川崎重工業株式会社
ガスタービンエンジン
1か月前
トヨタ自動車株式会社
内燃機関の制御装置
29日前
ダイハツ工業株式会社
副燃焼室付きエンジン
8日前
三菱重工業株式会社
燃焼筒の取付方法
1か月前
続きを見る
他の特許を見る