TOP
|
特許
|
意匠
|
商標
特許ウォッチ
Twitter
他の特許を見る
10個以上の画像は省略されています。
公開番号
2025130641
公報種別
公開特許公報(A)
公開日
2025-09-08
出願番号
2024027956
出願日
2024-02-27
発明の名称
ロングケーブル型の計測システム、制御盤、及び、電力プラント
出願人
株式会社力電
代理人
個人
主分類
G01R
21/06 20060101AFI20250901BHJP(測定;試験)
要約
【課題】センサケーブルのシールドのシールド線を計測部の電流計測端子に接続し、計測部を接地して「ケーブルの延長と正確性確保」等を実現する。
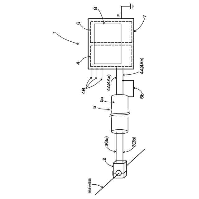
【解決手段】所定の電路の電流値を計測する計測システム1は、その電路の電流値に応じたセンサ電流Dを出力する電流センサ2と、センサ電流Dを流すセンサケーブル3と、センサ電流Dに基づきその電路の電流値を計測する計測部4を有し、センサケーブル3のシールド5のシールド線5bを計測部4の電流計測端子4Aに接続し、計測部4を接地する。又、シールド5のシールド線5bを低電位側の電流計測端子4Abに接続し、低電位側の電流計測端子4Abと略同電位の端子から接地したり、センサケーブル3の長さを20m以上2000m以下としても良い。制御盤10の盤筐体10’内でリレー部6も備えた計測システム1と蓄電部11を有したり、計測システム1で電力プラント100の系統Gからの受電力を計測する。
【選択図】図1
特許請求の範囲
【請求項1】
所定の電路に流れる電流の電流値を少なくとも計測する計測システムであって、
当該計測システムは、前記電路に取り付けられ且つ前記電路に流れる電流の電流値に応じた電流値のセンサ電流(D)を出力する電流センサ(2)と、前記電流センサ(2)からのセンサ電流(D)を少なくとも流すセンサケーブル(3)と、前記センサケーブル(3)を介して入力されるセンサ電流(D)に基づいて前記電路に流れる電流の電流値を少なくとも計測する計測部(4)を有し、
前記計測部(4)は、前記センサケーブル(3)が接続される電流計測端子(4A)を備え、
前記センサケーブル(3)は、シールド(5)が取り付けられ、
前記シールド(5)は、前記センサケーブル(3)を覆う導電性シールド層(5a)と、前記導電性シールド層(5a)に導通したシールド線(5b)を備え、
前記シールド線(5b)は、前記計測部(4)の電流計測端子(4A)に接続され、
前記計測部(4)は、接地されていることを特徴とする計測システム。
続きを表示(約 1,400 文字)
【請求項2】
前記計測部(4)の電流計測端子(4A)は、高電位側の電流計測端子(4Aa)と、低電位側の電流計測端子(4Ab)を含み、
前記センサケーブル(3)は、前記計測部(4)から電流センサ(2)へ電流を流す往路センサケーブル(3a)と、前記電流センサ(2)から計測部(4)へ電流を流す復路センサケーブル(3b)を含み、
少なくとも前記往路センサケーブル(3a)と復路センサケーブル(3b)は、1つの前記導電性シールド層(5a)に覆われ、
前記往路センサケーブル(3a)は、前記高電位側の電流計測端子(4Aa)に接続され、前記復路センサケーブル(3b)は、前記低電位側の電流計測端子(4Ab)に接続され、
前記シールド(5)のシールド線(5b)は、前記低電位側の電流計測端子(4Ab)に接続され、
前記計測部(4)は、前記低電位側の電流計測端子(4Ab)と略同電位の端子から、接地されていることを特徴とする請求項1に記載の計測システム。
【請求項3】
前記センサケーブル(3)の長さは、20m以上2000m以下であることを特徴とする請求項1又は2に記載の計測システム。
【請求項4】
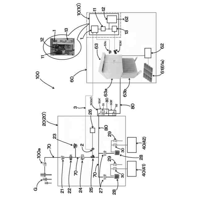
請求項1又は2に記載の計測システム(1)を、盤筐体(10’)の内部に有した制御盤であって、
当該制御盤の盤筐体(10’)の内部には、前記計測システム(1)に電力を供給する蓄電部(11)も有し、
前記計測システム(1)は、少なくとも前記センサ電流(D)に基づいて計測部(4)で計測した計測値に応じて、前記盤筐体(10’)外の電気電子機器に対してリレー動作を行うリレー部(6)も備えていることを特徴とする制御盤。
【請求項5】
請求項1又は2に記載の計測システム(1)を有した電力プラントであって、
当該電力プラントは、系統(G)に系統連系する系統連系盤(20)と、前記系統連系盤(20)に接続された負荷(40)と、前記系統連系盤(20)と負荷(40)にさせた発電装置(60)と、前記系統(G)と負荷(40)間の母線電路(70)と、前記母線電路(70)から分岐し且つ前記発電装置(60)に接続される分岐電路(80)も有し、
前記系統連系盤(20)の内部における母線電路(70)に設けられた計器用変流器(25)の2次側の電路に、前記電流センサ(2)が取り付けられることで、前記計測システム(1)の計測部(4)は、前記母線電路(70)に流れる電流の電流値を計測し、
前記計測システム(1)の計測部(4)は、所定の電路が接続される電圧計測端子(4B)を備え、前記電路から電圧計測端子(4B)に入力される電流に基づいて前記電路に流れる電流の電圧値も計測し、
前記発電装置(60)における分岐電路(80)に設けられた計器用変成器(63c)の2次側の電路が、前記電圧計測端子(4B)に接続されることで、前記計測システム(1)の計測部(4)は、前記分岐電路(80)に流れる電流の電圧値を計測し、
前記計測システム(1)の計測部(4)は、前記母線電路(70)に流れる電流の電流値と、前記分岐電路(80)に流れる電流の電圧値に基づいて、前記系統(G)から受電する電力を計測していることを特徴とする電力プラント。
発明の詳細な説明
【技術分野】
【0001】
本発明は、所定の電路に流れる電流の電流値を少なくとも計測する計測システム、制御盤、及び、電力プラントに関する。
続きを表示(約 2,900 文字)
【背景技術】
【0002】
従来、既存電源から電力が供給される電力負荷が設けられた建築物を改修する既設構造物の改修方法が知られている(特許文献1参照)。
この既設構造物の改修方法は、前記既設構造物を改修する際に、前記既設構造物に分散型電源および二次電池を設置するとともに、前記分散型電源および前記二次電池に対する電力制御を行う電力制御盤を設置し、前記電力制御盤に対して、前記分散型電源および前記二次電池を接続するとともに、前記既存電源および前記電力負荷を接続し、電力制御盤は、前記既設構造物の改修完了後、前記分散型電源および前記二次電池に対する電力制御を行うとともに、前記既存電源からの電力供給量の制御を行う。
【先行技術文献】
【特許文献】
【0003】
特開2013-027127号公報
【発明の概要】
【発明が解決しようとする課題】
【0004】
特許文献1に記載された既設構造物の改修方法では、その段落0080に「既設建築物を改修する際に、電力制御盤を設置し、既存の商用電源や電力負荷に接続するとともに、新たに設置する太陽光発電装置や二次電池に接続している。この電力制御盤を改修時に新たに設置することにより、新設する太陽光発電装置や二次電池の容量や数量によらず、対応が可能となる」ことが記載され、段落0064に「電力負荷に対して太陽光発電装置による発電した電力の不足分は、二次電池に充電された電力や商用電源から供給される電力で賄うこととなる。ここで、ゼロエネルギー制御では、極力、商用電源からの電力の供給を抑制する」ことが記載され、図8等では「商用電源からの供給電力量」が開示されている。
従って、既存の商用電源(つまり、系統や受電設備)と電力負荷に対して、新たに設置した電力制御盤や太陽光発電装置などを接続する際には、系統や受電設備からの電力を、常に正確に把握することが必要となるところ、系統と電力負荷の間の母線電路に電流センサを取り付け、その電流センサから母線電路に流れる高圧交流電流(その電流値)に応じた電流値の出力電流を、出力ケーブルを介して、電力制御盤の内部の計測装置まで出力することとなる。
【0005】
しかしながら、電流センサと計測装置の間の出力ケーブルに対しては、既設構造物や既存建築物の配線や家電などの電気機器から電気的ノイズや電磁波が入る等のため、系統や受電設備からの電力を把握するには、出力ケーブルは、長さ約10mまでしか、流れる電流値の正確性を確保できなかった。
又、既設構造物や既存建築物において、系統や受電設備の場所は決まっていることから、長さが約10mの出力ケーブルでは、電力制御盤を新たに設置できる場所は非常に制限され、電力制御盤や太陽光発電装置などの新設に対応できない問題があった。
このような問題は、既設構造物や既存建築物に電力制御盤や太陽光発電装置などを新設する場合に限定されず、例えば、系統に系統連系する既存の系統連系盤や、その系統連系盤に接続された既存の負荷に対して、発電装置とその制御盤を新設するなどその他の場合でも同様である。
【0006】
本発明は、このような点に鑑み、センサケーブルのシールドのシールド線を計測部の電流計測端子に接続し、計測部を接地することによって、「ケーブルの延長と正確性確保」等を実現する計測システムや、制御盤、電力プラントを提供することを目的とする。
【課題を解決するための手段】
【0007】
本発明に係る計測システム1は、所定の電路に流れる電流の電流値を少なくとも計測する計測システムであって、当該計測システムは、前記電路に取り付けられ且つ前記電路に流れる電流の電流値に応じた電流値のセンサ電流Dを出力する電流センサ2と、前記電流センサ2からのセンサ電流Dを少なくとも流すセンサケーブル3と、前記センサケーブル3を介して入力されるセンサ電流Dに基づいて前記電路に流れる電流の電流値を少なくとも計測する計測部4を有し、前記計測部4は、前記センサケーブル3が接続される電流計測端子4Aを備え、前記センサケーブル3は、シールド5が取り付けられ、前記シールド5は、前記センサケーブル3を覆う導電性シールド層5aと、前記導電性シールド層5aに導通したシールド線5bを備え、前記シールド線5bは、前記計測部4の電流計測端子4Aに接続され、前記計測部4は、接地されていることを第1の特徴とする。
【0008】
本発明に係る計測システム1の第2の特徴は、上記第1の特徴に加えて、前記計測部4の電流計測端子4Aは、高電位側の電流計測端子4Aaと、低電位側の電流計測端子4Abを含み、前記センサケーブル3は、前記計測部4から電流センサ2へ電流を流す往路センサケーブル3aと、前記電流センサ2から計測部4へ電流を流す復路センサケーブル3bを含み、少なくとも前記往路センサケーブル3aと復路センサケーブル3bは、1つの前記導電性シールド層5aに覆われ、往路センサケーブル3aは、前記高電位側の電流計測端子4Aaに接続され、前記復路センサケーブル3bは、前記低電位側の電流計測端子4Abに接続され、前記シールド5のシールド線5bは、前記低電位側の電流計測端子4Abに接続され、前記計測部4は、前記低電位側の電流計測端子4Abと略同電位の端子から、接地されている点にある。
【0009】
本発明に係る計測システム1の第3の特徴は、上記第1又は2の特徴に加えて、前記センサケーブル3の長さは、20m以上2000m以下である点にある。
【0010】
これらの特徴により、センサケーブル3のシールド5のシールド線5bを計測部4の電流計測端子4Aに接続し、計測部4を接地することによって、後述の表1、2に示したように、センサケーブル3の長さを、従来で正確性が確保されていた約10mの10倍にあたる100mまで延ばしても、シールド線5bを、直接、接地した場合と比べて、計測した値の正確性が飛躍的に向上し、正確性が確保されている(「ケーブルの延長と正確性確保」)。
この「ケーブルの延長と正確性確保」が出来ることで、系統連系盤20や負荷40に対して発電装置60やその制御盤10を新設する(接続する)場合や、既設構造物や既存建築物に電力制御盤や太陽光発電装置などを新設する場合などにおいて、系統Gや受電設備の場所が決まっていても、十分に長いセンサケーブル3によって、制御盤10などを新たに設置できる場所の自由度が大幅に広がり、制御盤10や発電装置60等の新設対応性が上がる(「新設対応性の向上」)。
尚、このような計測システム1は、センサケーブル3を、正確性が確保されていた従来の長さより非常に長く出来ることから、「ロングケーブル型の計測システム」であるとも言える。
(【0011】以降は省略されています)
この特許をJ-PlatPat(特許庁公式サイト)で参照する
関連特許
株式会社力電
分岐型の発電接続盤、及び、電力システム
1か月前
個人
メジャー文具
28日前
個人
採尿及び採便具
5日前
個人
アクセサリー型テスター
21日前
個人
高精度同時多点測定装置
20日前
日本精機株式会社
位置検出装置
1か月前
ユニパルス株式会社
ロードセル
27日前
日本精機株式会社
位置検出装置
1か月前
日本精機株式会社
位置検出装置
1か月前
株式会社ミツトヨ
測定器
11日前
アズビル株式会社
電磁流量計
14日前
アズビル株式会社
圧力センサ
1か月前
トヨタ自動車株式会社
検査装置
1か月前
エイブリック株式会社
磁気センサ回路
1か月前
株式会社ユーシン
操作検出装置
1か月前
ダイキン工業株式会社
監視装置
25日前
株式会社ヨコオ
ソケット
26日前
トヨタ自動車株式会社
監視装置
26日前
株式会社チノー
放射光測温装置
27日前
株式会社ヨコオ
ソケット
27日前
愛知時計電機株式会社
ガスメータ
11日前
TDK株式会社
ガスセンサ
27日前
個人
システム、装置及び実験方法
14日前
TDK株式会社
磁気センサ
26日前
TDK株式会社
ガスセンサ
1か月前
東レエンジニアリング株式会社
計量装置
1か月前
TDK株式会社
ガスセンサ
1か月前
愛知電機株式会社
軸部材の外観検査装置
8日前
長崎県
形状計測方法
21日前
株式会社東芝
重量測定装置
1か月前
大和製衡株式会社
組合せ計量装置
8日前
ローム株式会社
半導体装置
19日前
ローム株式会社
半導体装置
19日前
大和製衡株式会社
組合せ計量装置
8日前
株式会社熊谷組
RI計測装置
1か月前
日本特殊陶業株式会社
センサ
11日前
続きを見る
他の特許を見る