TOP
|
特許
|
意匠
|
商標
特許ウォッチ
Twitter
他の特許を見る
公開番号
2025140414
公報種別
公開特許公報(A)
公開日
2025-09-29
出願番号
2024039811
出願日
2024-03-14
発明の名称
計量装置
出願人
東レエンジニアリング株式会社
代理人
主分類
G01F
11/38 20060101AFI20250919BHJP(測定;試験)
要約
【課題】溶液の計量結果に生じる誤差を抑制し、溶液を正確に計量することができる計量装置を提供することを目的としている。
【解決手段】複数種類の溶液をそれぞれ収容する収容容器と、前記収容容器から供給された溶液を計量する計量部と、を備える計量装置であって、前記収容容器と前記計量部の間には、前記収容容器それぞれに接続される専用配管と、前記専用配管それぞれを合流させる集合部と、が設けられており、前記集合部は、一本の共通配管により前記計量部に接続されている構成とする。
【選択図】図1
特許請求の範囲
【請求項1】
複数種類の溶液をそれぞれ収容する収容容器と、
前記収容容器から供給された溶液を計量する計量部と、を備える計量装置であって、
前記収容容器と前記計量部の間には、前記収容容器それぞれに接続される専用配管と、
前記専用配管それぞれを合流させる集合部と、が設けられており、
前記集合部は、一本の共通配管により前記計量部に接続されていることを特徴とする計量装置。
続きを表示(約 420 文字)
【請求項2】
前記専用配管は、一方向に並べて前記集合部に接続されていることを特徴とする請求項1に記載の計量装置。
【請求項3】
洗浄液を収容する前記収容容器と接続される洗浄用配管が設けられており、
前記洗浄用配管は、溶液の送液方向において前記専用配管よりも上流側で前記集合部に接続されていることを特徴とする請求項1又は請求項2に記載の計量装置。
【請求項4】
前記専用配管と前記集合部の接続部において、前記専用配管と前記集合部とを連通及び遮断可能とする開閉機構が設けられており、
前記開閉機構は、前記集合部内に設けられた弁体と、前記弁体を移動させる駆動部と、前記弁体により閉塞される弁座と、を有していることを特徴とする請求項1又は請求項2に記載の計量装置。
【請求項5】
前記弁座は、前記集合部の内壁面と面一に形成されていることを特徴とする請求項4に記載の計量装置。
発明の詳細な説明
【技術分野】
【0001】
本発明は、溶液を化学合成させる合成装置に用いられる溶液を計量する計量装置に関するものである。
続きを表示(約 1,700 文字)
【背景技術】
【0002】
タンパク質、ペプチド、ポリマー、核酸等を化学合成する合成装置では、複数の溶液(試薬)を反応容器に供給し化学合成が行われる。たとえば、核酸を合成する場合には、反応容器内に担体(多孔質のビーズ)を多数設け、この反応容器に溶液を順次供給しながら、脱トリチル化、カップリング、酸化、キャッピング等の処理を繰り返し行って担体についた塩基を次々に伸長させる。
【0003】
このような合成装置では、溶液を計量する計量装置が設けられており、この計量装置によって計量された後の溶液を反応容器に供給することにより、溶液を浪費することなく化学合成を行うことができるようになっている。
【0004】
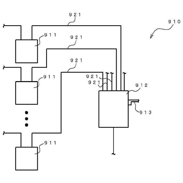
また、一般的な計量装置としては、図5に示すように、溶液の種類ごとに設けられた収容容器911と、収容容器911から送液された溶液を収容する計量部912と、計量部912に供給された溶液の重量を計測する重量センサ(たとえば、ロードセル)913と、を備えている。すなわち、収容容器911に収容された溶液が、計量部912に送液されると、重量センサ913によって計量されるようになっている。ここで、計量装置910では、特に上記合成装置に用いる場合、溶液の純度が重要となっており、溶液の純度を維持するために、それぞれの収容容器911を配管921で計量部912と連結している。すなわち、それぞれの収容容器911に収容された溶液は、個別の専用の配管921を通じて計量部912に供給されるようになっている。これにより、それぞれの収容容器911に収容された溶液が、他の溶液と混ざることなく計量部912に送液される(たとえば、下記特許文献1)。
【先行技術文献】
【特許文献】
【0005】
特開2023-146136号公報
【発明の概要】
【発明が解決しようとする課題】
【0006】
しかし、上記計量装置910では、溶液の計量を正確に行うことができない場合があった。すなわち、収容容器911と計量部912とを連結する配管921に作用する張力が、重量センサ913による溶液の計量結果に悪影響を及ぼし、計量結果に誤差を生じさせることがある。そして、上記計量装置910では、それぞれの収容容器911に接続された配管921すべてが計量部913に接続されているため、配管に作用する張力によって重量センサ913による溶液の計量結果に及ぼす悪影響が大きくなり、計量結果に生じる誤差が大きくなってしまうという問題があった。
【0007】
本発明は、上記の問題点を鑑みてなされたものであり、溶液の計量結果に生じる誤差を抑制し、溶液を正確に計量することができる計量装置を提供することを目的としている。
【課題を解決するための手段】
【0008】
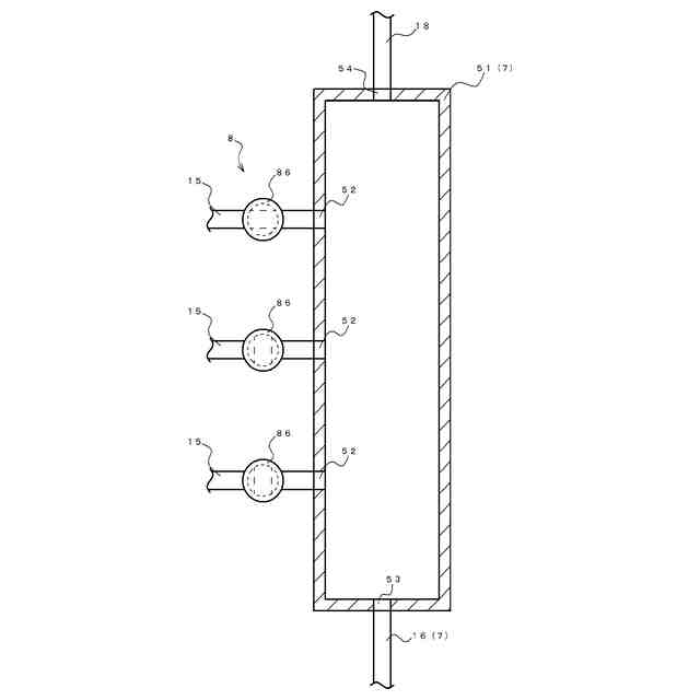
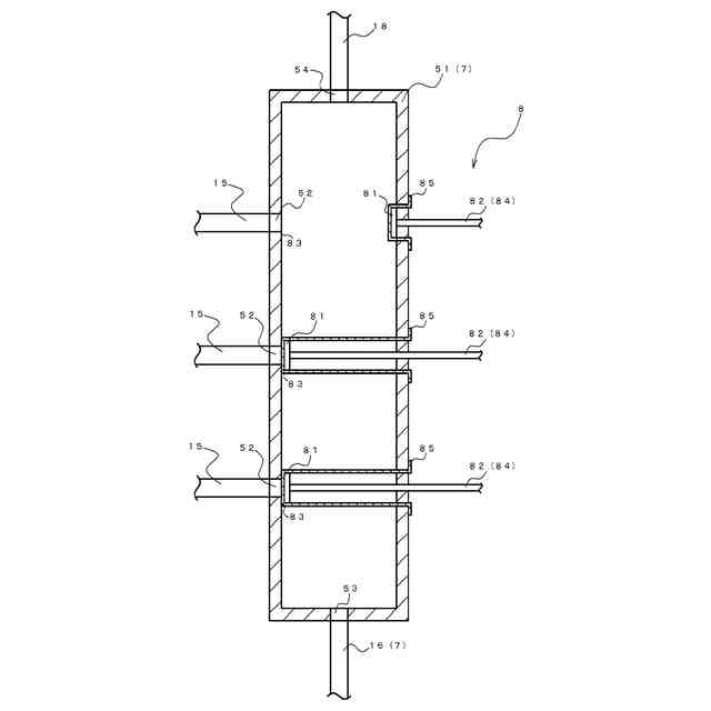
上記課題を解決するための本発明の計量装置は、複数種類の溶液をそれぞれ収容する収容容器と、前記収容容器から供給された溶液を計量する計量部と、を備える計量装置であって、前記収容容器と前記計量部の間には、前記収容容器それぞれに接続される専用配管と、前記専用配管それぞれを合流させる集合部と、が設けられており、前記集合部は、一本の共通配管により前記計量部に接続されていることを特徴としている。
【0009】
上記計量装置によれば、集合部によって、それぞれの収容容器に接続された専用配管を合流させて、計量部に接続された一本の共通配管と接続させることにより、計量部に溶液を供給するために接続される配管を一本の共通配管のみにすることができるため、計量部に接続される配管を最小限の本数に抑えることができる。これにより、配管に作用する張力によって溶液の計量結果に及ぼす悪影響を最小限に抑えることができる。したがって、計量結果に生じる誤差を抑制し、溶液を正確に計量することができる。
【0010】
また、前記専用配管は、一方向に並べて前記集合部に接続されている構成としてもよい。
(【0011】以降は省略されています)
この特許をJ-PlatPat(特許庁公式サイト)で参照する
関連特許
個人
メジャー文具
1か月前
日本精機株式会社
検出装置
2日前
個人
採尿及び採便具
8日前
個人
アクセサリー型テスター
24日前
個人
高精度同時多点測定装置
23日前
株式会社ミツトヨ
測定器
14日前
ユニパルス株式会社
ロードセル
1か月前
甲神電機株式会社
電流検出装置
2日前
アズビル株式会社
電磁流量計
17日前
トヨタ自動車株式会社
監視装置
29日前
株式会社チノー
放射光測温装置
1か月前
株式会社ヨコオ
ソケット
1か月前
株式会社ヨコオ
ソケット
29日前
ダイキン工業株式会社
監視装置
28日前
TDK株式会社
ガスセンサ
1か月前
個人
非接触による電磁パルスの測定方法
今日
大和製衡株式会社
組合せ計量装置
11日前
大和製衡株式会社
組合せ計量装置
11日前
ローム株式会社
半導体装置
22日前
ローム株式会社
半導体装置
22日前
個人
システム、装置及び実験方法
17日前
TDK株式会社
ガスセンサ
1か月前
双庸電子株式会社
誤配線検査装置
3日前
日本信号株式会社
距離画像センサ
今日
TDK株式会社
磁気センサ
29日前
愛知時計電機株式会社
ガスメータ
14日前
長崎県
形状計測方法
24日前
愛知電機株式会社
軸部材の外観検査装置
11日前
日本特殊陶業株式会社
センサ
28日前
TDK株式会社
電磁波センサ
1か月前
日本特殊陶業株式会社
センサ
28日前
三菱マテリアル株式会社
温度センサ
1か月前
日本特殊陶業株式会社
センサ
14日前
日本特殊陶業株式会社
センサ
28日前
日東精工株式会社
振動波形検査装置
3日前
株式会社不二越
X線測定装置
今日
続きを見る
他の特許を見る