TOP
|
特許
|
意匠
|
商標
特許ウォッチ
Twitter
他の特許を見る
公開番号
2025143890
公報種別
公開特許公報(A)
公開日
2025-10-02
出願番号
2024043386
出願日
2024-03-19
発明の名称
ガスセンサ
出願人
TDK株式会社
代理人
個人
,
個人
主分類
G01N
27/18 20060101AFI20250925BHJP(測定;試験)
要約
【課題】測定雰囲気におけるガスの流速に関わらず、正確なガス濃度測定が可能なガスセンサを提供する。
【解決手段】ガスセンサ100は、検出対象ガスの濃度に応じた検出信号Vgasを生成するセンサ部10と、検出信号Vgasに基づいて、検出対象ガスの濃度を示す出力信号Voutを算出する制御回路35とを備える。センサ部10は、サーミスタ11,12と、サーミスタ11,12を加熱するヒータ13,14とを含む。制御回路35は、測定雰囲気におけるガスの流速を示す流速信号Sに応じて、出力信号Voutを補正する。ガスセンサ200,300は、流速信号Sに応じて、ヒータ13,14の加熱条件を変化させる。
【選択図】図1
特許請求の範囲
【請求項1】
検出対象ガスの濃度に応じた検出信号を生成するセンサ部と、
前記検出信号に基づいて、前記検出対象ガスの濃度を示す出力信号を算出する制御回路と、
を備え、
前記センサ部は、感温素子と、前記感温素子を加熱するヒータとを含み、
前記制御回路は、測定雰囲気におけるガスの流速を示す流速信号に応じて、前記出力信号を補正または前記ヒータの加熱条件を変化させる、
ガスセンサ。
続きを表示(約 470 文字)
【請求項2】
前記制御回路は、濃度補正テーブルを有し、前記流速信号に応じて前記濃度補正テーブルを参照することにより前記出力信号を補正する、
請求項1に記載のガスセンサ。
【請求項3】
前記検出信号とリファレンス信号の電位差を増幅する差動アンプをさらに備え、
前記制御回路は、前記流速信号に応じて前記リファレンス信号のレベルを変化させる、
請求項1に記載のガスセンサ。
【請求項4】
前記制御回路は、前記流速信号に応じて、前記ヒータに印加する電力を変化させる、
請求項1に記載のガスセンサ。
【請求項5】
前記制御回路は、前記流速信号に応じて、前記ヒータの加熱時間を変化させる、
請求項1に記載のガスセンサ。
【請求項6】
環境温度に応じて温度信号を生成する温度センサをさらに備え、
前記制御回路は、前記温度信号に応じて前記ヒータに印加する電力を変化させる、
請求項1から請求項5のいずれか一項に記載のガスセンサ。
発明の詳細な説明
【技術分野】
【0001】
本開示はガスセンサに関し、特に、測定雰囲気の流速に関わらず正確なガス濃度測定が可能なガスセンサに関する。
続きを表示(約 1,100 文字)
【背景技術】
【0002】
特許文献1には、検出対象ガスとは異なるガスによる測定誤差を低減可能なガスセンサが開示されている。
【先行技術文献】
【特許文献】
【0003】
特許7070175号公報
【発明の概要】
【発明が解決しようとする課題】
【0004】
本発明者は、測定雰囲気におけるガスの流速によって測定誤差が生じることを見いだした。
【0005】
本開示においては、測定雰囲気におけるガスの流速に関わらず、正確なガス濃度測定が可能なガスセンサに関する技術が説明される。
【課題を解決するための手段】
【0006】
本開示の一側面によるガスセンサは、検出対象ガスの濃度に応じた検出信号を生成するセンサ部と、検出信号に基づいて、検出対象ガスの濃度を示す出力信号を算出する制御回路と、を備え、センサ部は、感温素子と、感温素子を加熱するヒータとを含み、制御回路は、測定雰囲気におけるガスの流速を示す流速信号に応じて、出力信号を補正またはヒータの加熱条件を変化させる。
【発明の効果】
【0007】
本開示によれば、測定雰囲気におけるガスの流速に関わらず、正確なガス濃度測定が可能なガスセンサが提供される。
【図面の簡単な説明】
【0008】
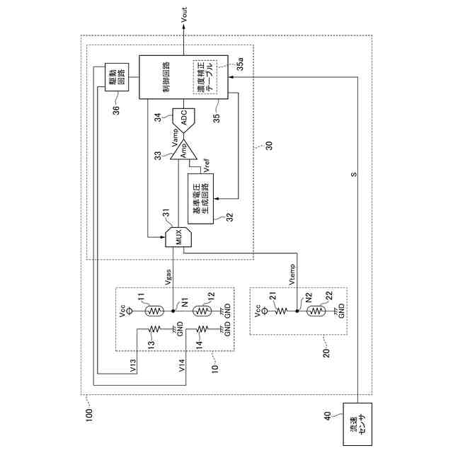
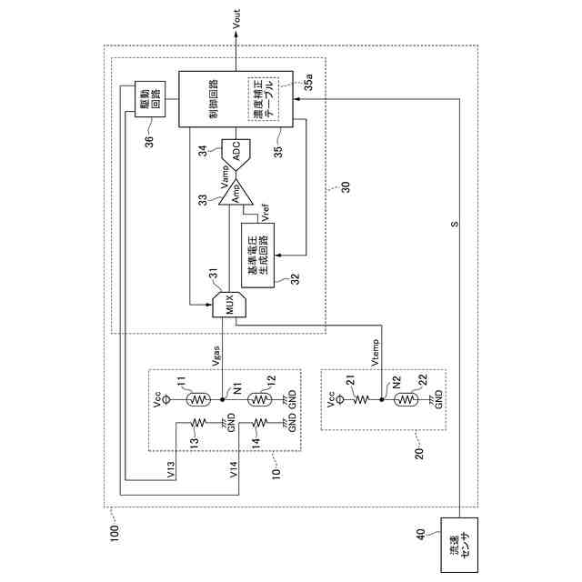
図1は、本開示に係る技術の第1の実施形態によるガスセンサ100の構成を示す回路図である。
図2は、基準電圧生成回路32の回路例である。
図3は、測定雰囲気におけるガスの流速が測定結果に与える影響を説明するためのグラフである。
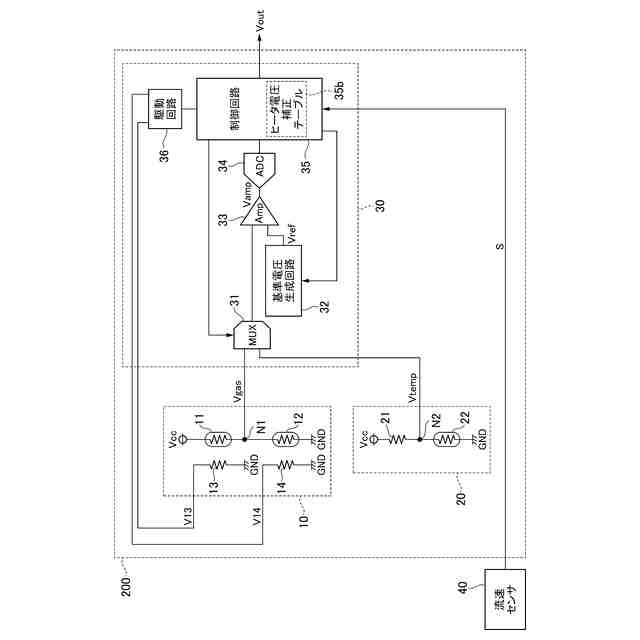
図4は、本開示に係る技術の第2の実施形態によるガスセンサ200の構成を示す回路図である。
図5は、ヒータ電圧補正テーブル35bを用いたヒータ電圧V13,V14の補正方法を説明するためのタイミング図である。
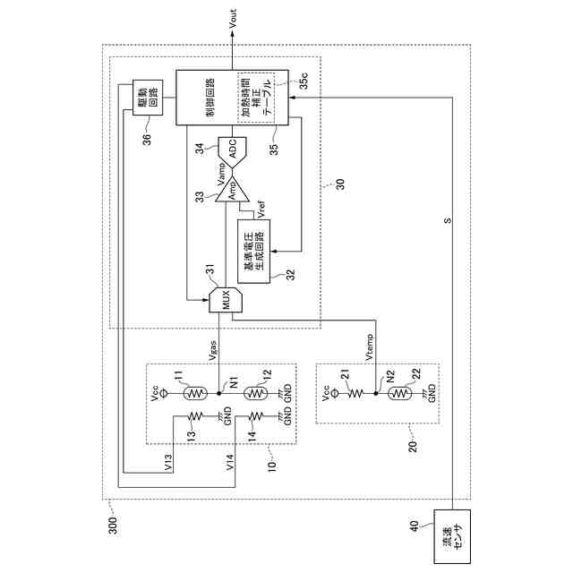
図6は、本開示に係る技術の第3の実施形態によるガスセンサ300の構成を示す回路図である。
図7は、加熱時間補正テーブル35cを用いた加熱時間の補正方法を説明するためのタイミング図である。
【発明を実施するための形態】
【0009】
以下、添付図面を参照しながら、本開示に係る技術の実施形態について詳細に説明する。
【0010】
<第1の実施形態>
図1は、本開示に係る技術の第1の実施形態によるガスセンサ100の構成を示す回路図である。
(【0011】以降は省略されています)
この特許をJ-PlatPat(特許庁公式サイト)で参照する
関連特許
TDK株式会社
電子部品
19日前
TDK株式会社
接合構造
11日前
TDK株式会社
電子部品
6日前
TDK株式会社
電力変換装置
19日前
TDK株式会社
アンテナモジュール
1か月前
TDK株式会社
コモンモードフィルタ
12日前
TDK株式会社
磁気センサおよびその製造方法
19日前
TDK株式会社
入力装置及び入力装置の制御方法
25日前
TDK株式会社
磁気センサおよび磁気センサの製造方法
11日前
TDK株式会社
軟磁性粉末、磁性体コア、および磁性部品
1か月前
TDK株式会社
磁性シート及びこれを備えるコイルモジュール
1か月前
TDK株式会社
固体電解コンデンサ及び固体電解コンデンサの製造方法
1か月前
TDK株式会社
軟磁性合金粒子、軟磁性粉末、圧粉磁芯および電子部品
1か月前
TDK株式会社
接合構造
4日前
TDK株式会社
コイル部品
25日前
TDK株式会社
物理レザバー素子及び物理レザバー
1か月前
株式会社プロテリアル
フェライト磁心、並びにそれを用いたコイル部品及び電子部品
1か月前
個人
視触覚センサ
4日前
日本精機株式会社
検出装置
1か月前
個人
採尿及び採便具
1か月前
個人
高精度同時多点測定装置
1か月前
個人
アクセサリー型テスター
1か月前
個人
計量機能付き容器
29日前
愛知電機株式会社
外観検査方法
今日
株式会社カクマル
境界杭
19日前
日本精機株式会社
発光表示装置
12日前
甲神電機株式会社
電流検出装置
1か月前
株式会社ミツトヨ
測定器
1か月前
愛知電機株式会社
外観検査装置
今日
ユニパルス株式会社
トルク変換器
4日前
ユニパルス株式会社
トルク変換器
4日前
ユニパルス株式会社
トルク変換器
4日前
株式会社トプコン
測量装置
11日前
アズビル株式会社
電磁流量計
1か月前
大成建設株式会社
風洞実験装置
29日前
日本信号株式会社
距離画像センサ
1か月前
続きを見る
他の特許を見る