TOP
|
特許
|
意匠
|
商標
特許ウォッチ
Twitter
他の特許を見る
公開番号
2025035435
公報種別
公開特許公報(A)
公開日
2025-03-13
出願番号
2023142474
出願日
2023-09-01
発明の名称
空調装置、及び空調装置の制御方法
出願人
国立大学法人神戸大学
,
新晃工業株式会社
,
株式会社日建設計総合研究所
代理人
個人
,
個人
主分類
F24F
11/46 20180101AFI20250306BHJP(加熱;レンジ;換気)
要約
【課題】負荷のピーク時に対応することができると共に、ピーク時以外において、省エネルギーな運転を行うことができる空調装置を提供する。
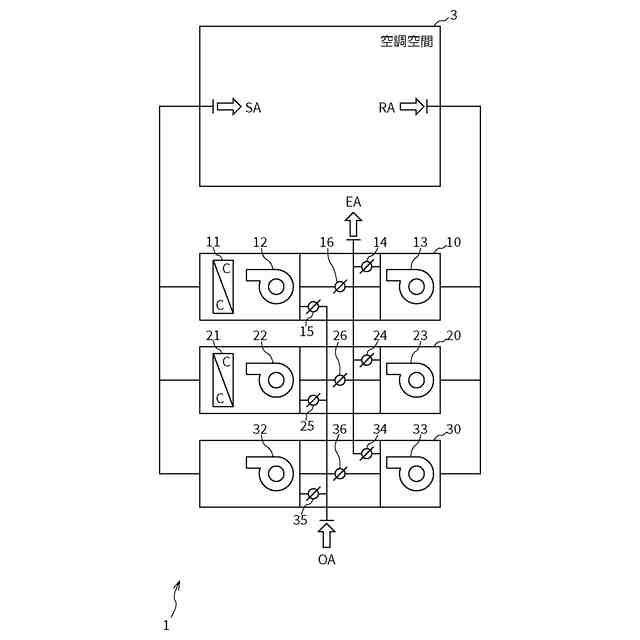
【解決手段】空調装置1は、潜熱用コイル11、及び潜熱用コイル11で温度の調整された空気を空調空間に送る潜熱用送風機12を有する潜熱ユニット10と、顕熱用コイル21、及び顕熱用コイル21で温度の調整された空気を空調空間に送る顕熱用送風機22を有する顕熱ユニット20と、空気を空調空間に送る送風用送風機32を有する送風ユニット30と、潜熱ユニット10、顕熱ユニット20、及び送風ユニット30のうち、1以上のユニットを動作させる制御部42とを備える。
【選択図】図1
特許請求の範囲
【請求項1】
潜熱用コイル、及び前記潜熱用コイルで温度の調整された空気を空調空間に送る潜熱用送風機を有する潜熱ユニットと、
顕熱用コイル、及び前記顕熱用コイルで温度の調整された空気を前記空調空間に送る顕熱用送風機を有する顕熱ユニットと、
空気を前記空調空間に送る送風用送風機を有する送風ユニットとのうち、少なくとも2個のユニットを備えた空調装置。
続きを表示(約 2,100 文字)
【請求項2】
前記潜熱ユニット、前記顕熱ユニット、及び前記送風ユニットを備えた、請求項1記載の空調装置。
【請求項3】
前記潜熱ユニットは、前記空調空間からの還気について、排気及び前記潜熱用送風機への送風の少なくとも一方を行う還気用送風機をさらに有し、
前記潜熱用コイルは、外気及び前記潜熱ユニットが有する還気用送風機によって送風された還気の少なくとも一方について温度を調整し、
前記顕熱ユニットは、前記空調空間からの還気について、排気及び前記顕熱用送風機への送風の少なくとも一方を行う還気用送風機をさらに有し、
前記顕熱用コイルは、外気及び前記顕熱ユニットが有する還気用送風機によって送風された還気の少なくとも一方について温度を調整し、
前記送風ユニットは、前記空調空間からの還気について、排気及び前記送風用送風機への送風の少なくとも一方を行う還気用送風機をさらに有し、
前記送風用送風機は、外気及び前記送風ユニットが有する還気用送風機によって送風された還気の少なくとも一方を送風する、請求項2記載の空調装置。
【請求項4】
前記潜熱ユニット、前記顕熱ユニット、及び前記送風ユニットのうち、1以上のユニットを動作させる制御部をさらに備えた、請求項3記載の空調装置。
【請求項5】
前記制御部によって前記潜熱ユニット、及び前記顕熱ユニットが少なくとも動作される場合に、前記潜熱用コイルには、熱源機器からの冷水が供給され、前記顕熱用コイルには、前記潜熱用コイルから排出された冷水と、前記熱源機器からの冷水とが混合された冷水が供給され、
前記制御部は、前記顕熱用コイルに供給される冷水が所望の温度となるように、前記潜熱用コイルから排出された冷水と、前記熱源機器からの冷水との混合割合を制御する、請求項4記載の空調装置。
【請求項6】
外気の温度及び湿度、還気の温度及び湿度、前記空調空間の温度及び湿度、前記空調空間の人密度、並びに前記空調空間の二酸化炭素濃度を取得する取得部をさらに備え
前記制御部は、前記取得部による取得結果と、前記空調空間の目標温度及び目標湿度とに基づいて、前記潜熱ユニット、前記顕熱ユニット、及び前記送風ユニットのうち、1以上のユニットを動作させる、請求項4または請求項5記載の空調装置。
【請求項7】
前記制御部は、
前記空調空間の人密度に基づいて、前記空調空間に供給される供給空気の風量を決定し、
前記空調空間の二酸化炭素濃度に基づいて、前記供給空気に含まれる外気の割合を決定し、
前記外気の割合と、前記外気の温度及び湿度と、前記還気の温度及び湿度と、前記空調空間の温度及び湿度と、前記空調空間の目標温度及び目標湿度とに基づいて、前記潜熱ユニットを動作させるかどうかを決定し、
前記外気の割合と、前記外気の温度と、前記還気の温度と、前記空調空間の温度と、前記空調空間の目標温度とに基づいて、前記顕熱ユニットを動作させるかどうかを決定し、
前記供給空気の風量に基づいて、前記送風ユニットを動作させるかどうかを決定し、
前記決定結果に応じて、前記潜熱ユニット、前記顕熱ユニット、及び前記送風ユニットを制御する、請求項6記載の空調装置。
【請求項8】
前記制御部は、前記潜熱ユニット、及び前記顕熱ユニットを動作させる場合に、前記外気と前記還気とのうち、絶対湿度の高い方が、前記潜熱ユニットにおいて温度及び湿度が調整されるように制御する、請求項7記載の空調装置。
【請求項9】
潜熱用コイル、前記潜熱用コイルで温度の調整された空気を空調空間に送る潜熱用送風機、及び前記空調空間からの還気について、排気及び前記潜熱用送風機への送風の少なくとも一方を行う還気用送風機を有する潜熱ユニットと、
顕熱用コイル、前記顕熱用コイルで温度の調整された空気を前記空調空間に送る顕熱用送風機、及び前記空調空間からの還気について、排気及び前記顕熱用送風機への送風の少なくとも一方を行う還気用送風機を有する顕熱ユニットと、
空気を前記空調空間に送る送風用送風機、及び前記空調空間からの還気について、排気及び前記送風用送風機への送風の少なくとも一方を行う還気用送風機を有する送風ユニットと、を備えた空調装置の制御方法であって、
前記潜熱用コイルは、外気及び前記潜熱ユニットが有する還気用送風機によって送風された還気の少なくとも一方について温度を調整し、
前記顕熱用コイルは、外気及び前記顕熱ユニットが有する還気用送風機によって送風された還気の少なくとも一方について温度を調整し、
前記送風用送風機は、外気及び前記送風ユニットが有する還気用送風機によって送風された還気の少なくとも一方を送風し、
前記潜熱ユニット、前記顕熱ユニット、及び前記送風ユニットのうち、1以上のユニットを動作させるステップを備えた、空調装置の制御方法。
発明の詳細な説明
【技術分野】
【0001】
本発明は、空気の温度等について調整を行う空調装置等に関する。
続きを表示(約 2,000 文字)
【背景技術】
【0002】
従来の空調装置では、送風、温度調整、湿度調整のすべてを1つの空調装置で行っていた(例えば、特許文献1参照)。その空調装置では、負荷のピーク時、例えば真夏に多くの人が空調空間に存在する状況においても目標温度や目標湿度への調整を実現できるように最大出力が設定されるため、消費エネルギーの大きい送風機やコイルが用いられていた。
【先行技術文献】
【特許文献】
【0003】
特開2020-115053号公報
【発明の概要】
【発明が解決しようとする課題】
【0004】
空調装置が最大出力で動作するのは、1年のうち、非常に短い期間のみである。それ以外の期間は、空調装置を低出力で動作させることになる。そのような低出力での動作時であっても、従来の空調装置には消費エネルギーの大きい送風機やコイルが用いられているため、エネルギーの削減の程度が限定されるという問題があった。例えば、最大出力の30%で空調装置を動作させることができたとしても、最大出力が大きく設定されているため、過剰な出力で空調装置が動作されることになるという問題があった。
【0005】
本発明は、上記課題を解決するためになされたものであり、負荷のピーク時に対応することができると共に、ピーク時以外において、省エネルギーな運転を行うことができる空調装置等を提供することを目的とする。
【課題を解決するための手段】
【0006】
上記目的を達成するため、本発明の一態様による空調装置は、潜熱用コイル、及び潜熱用コイルで温度の調整された空気を空調空間に送る潜熱用送風機を有する潜熱ユニットと、顕熱用コイル、及び顕熱用コイルで温度の調整された空気を空調空間に送る顕熱用送風機を有する顕熱ユニットと、空気を空調空間に送る送風用送風機を有する送風ユニットとのうち、少なくとも2個のユニットを備えたものである。
このような構成により、例えば、負荷のピーク時には、空調装置が備えているすべてのユニットを動作させることによって対応することができると共に、ピーク時以外においては、1以上のユニットを動作させないことによって、省エネルギーな空調を行うことができるようになる。
【0007】
また、本発明の一態様による空調装置では、潜熱ユニット、顕熱ユニット、及び送風ユニットを備えてもよい。
このような構成により、各ユニットを動作させることによって、湿度調整、温度調整、送風を行うことができるようになる。
【0008】
また、本発明の一態様による空調装置では、潜熱ユニットは、空調空間からの還気について、排気及び潜熱用送風機への送風の少なくとも一方を行う還気用送風機をさらに有し、潜熱用コイルは、外気及び潜熱ユニットが有する還気用送風機によって送風された還気の少なくとも一方について温度を調整し、顕熱ユニットは、空調空間からの還気について、排気及び顕熱用送風機への送風の少なくとも一方を行う還気用送風機をさらに有し、顕熱用コイルは、外気及び顕熱ユニットが有する還気用送風機によって送風された還気の少なくとも一方について温度を調整し、送風ユニットは、空調空間からの還気について、排気及び送風用送風機への送風の少なくとも一方を行う還気用送風機をさらに有し、送風用送風機は、外気及び送風ユニットが有する還気用送風機によって送風された還気の少なくとも一方を送風してもよい。
このような構成により、例えば、外気と還気とを混合した混合空気について除湿や温度調整、送風を行うことができるようになる。
【0009】
また、本発明の一態様による空調装置では、潜熱ユニット、顕熱ユニット、及び送風ユニットのうち、1以上のユニットを動作させる制御部をさらに備えてもよい。
このような構成により、例えば、制御部によって、1以上のユニットを動作させないことによって、省エネルギーな空調を行うことができるようになる。
【0010】
また、本発明の一態様による空調装置では、制御部によって潜熱ユニット、及び顕熱ユニットが少なくとも動作される場合に、潜熱用コイルには、冷凍機を有する熱源機器からの冷水が供給され、顕熱用コイルには、潜熱用コイルから排出された冷水と、熱源機器からの冷水とが混合された冷水が供給され、制御部は、顕熱用コイルに供給される冷水が所望の温度となるように、潜熱用コイルから排出された冷水と、熱源機器からの冷水との混合割合を制御してもよい。
このような構成により、潜熱用コイルを通過した冷水を顕熱用コイルで再利用することによって、省エネルギー化を促進することができる。
(【0011】以降は省略されています)
この特許をJ-PlatPat(特許庁公式サイト)で参照する
関連特許
国立大学法人神戸大学
コンバイン
9日前
国立大学法人神戸大学
高効率な酵母遺伝子系
3か月前
国立大学法人神戸大学
抗アレルギー用経口組成物
1か月前
国立大学法人神戸大学
サーマルサーキットシステム
1か月前
国立大学法人神戸大学
空調システム、及び制御方法
1か月前
国立大学法人神戸大学
空調システム、及び制御方法
1か月前
株式会社カネカ
結晶化促進剤
3か月前
国立大学法人神戸大学
イオン液体中の着色成分の除去
1か月前
国立大学法人神戸大学
微細藻類培養方法及び油脂製造方法
1か月前
株式会社カネカ
溶血素産生能の評価方法
2か月前
国立大学法人神戸大学
カルボン酸誘導体およびポリマーの製造方法
1か月前
国立大学法人神戸大学
イオン液体中のセルロース由来不純物の除去
1か月前
株式会社NTTドコモ
通信装置及び通信方法
9日前
国立大学法人神戸大学
化合物又はその塩、毛髪処理用組成物、及び、方法。
3日前
国立大学法人神戸大学
単相ダイレクトAC-ACコンバータとその電力制御方法
4か月前
株式会社Preferred Networks
演算装置
2か月前
住友ベークライト株式会社
冷凍生肉用真空包装体の製造方法
4か月前
国立大学法人神戸大学
ダイレクトAC-ACコンバータの電力制御回路及び電力制御方法
2か月前
イカリ消毒株式会社
害虫防除方法、害虫防除剤、及びその製造方法
2か月前
国立大学法人神戸大学
解析システム、コンピュータ実装方法、及びコンピュータプログラム
1か月前
国立大学法人神戸大学
二本鎖DNA合成方法
1か月前
日本新薬株式会社
腎毒性軽減剤
12日前
三菱重工業株式会社
フォークリフトの制御装置および方法並びにフォークリフト
9日前
国立大学法人神戸大学
塩分除去工法及び塗装塗替え工法
9日前
国立大学法人神戸大学
浸透圧補助型逆浸透膜装置、有機溶媒を含む水溶液の濃縮装置、及び、水溶液濃縮方法
1か月前
エム・エーライフマテリアルズ株式会社
生分解性樹脂組成物、並びにその繊維、及び不織布
13日前
東京電力ホールディングス株式会社
流量計測手法、プログラム、情報処理装置及び誤差計測手法
1か月前
国立大学法人神戸大学
細胞の有する二本鎖DNAの標的部位を改変する方法
2か月前
国立大学法人神戸大学
安定で副作用の少ないゲノム編集用複合体及びそれをコードする核酸
5日前
国立大学法人神戸大学
潰瘍性大腸炎の検査方法および装置ならびに治療薬のスクリーニング方法
3か月前
シーシーアイホールディングス株式会社
エチレングリコール産生遺伝子組換え微生物、およびエチレングリコールの製造方法
10日前
個人
空気調和機
4か月前
個人
エアコン室内機
4か月前
株式会社コロナ
加湿装置
23日前
株式会社コロナ
空調装置
3日前
株式会社コロナ
空調装置
1か月前
続きを見る
他の特許を見る