TOP
|
特許
|
意匠
|
商標
特許ウォッチ
Twitter
他の特許を見る
公開番号
2025003009
公報種別
公開特許公報(A)
公開日
2025-01-09
出願番号
2023103442
出願日
2023-06-23
発明の名称
航空機用油圧システム及び航空機用内接ギヤポンプ
出願人
住友精密工業株式会社
代理人
弁理士法人前田特許事務所
主分類
B64C
1/00 20060101AFI20241226BHJP(航空機;飛行;宇宙工学)
要約
【課題】内接ギヤポンプを用いた航空機用油圧システム、及び、航空機用油圧システムに適した内接ギヤポンプを提供する。
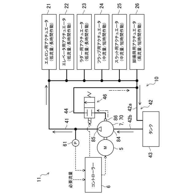
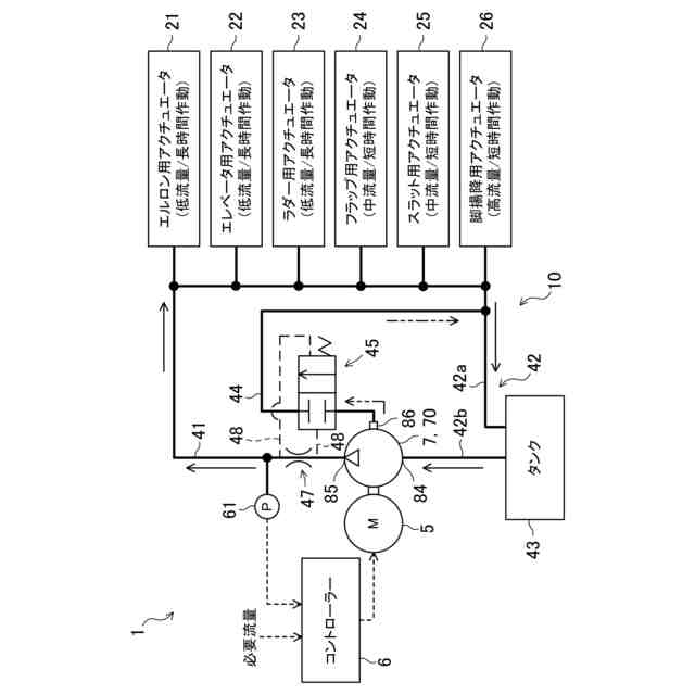
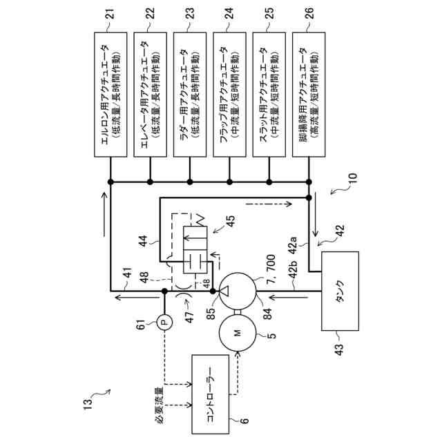
【解決手段】航空機用油圧システム1は、供給路41を介して少なくとも一の航空機の油圧機器21-26に接続されかつ、供給路を通じて油圧機器へ作動油を供給する油圧ポンプ7と、油圧ポンプに連結されかつ、油圧ポンプを駆動する原動機(電気モータ5)と、原動機に電気的に接続されかつ、原動機の制御を通じて、油圧ポンプの回転速度を油圧機器の必要流量に応じて変更するコントローラー6と、を備え、油圧ポンプは、互いに噛み合うピニオンギヤ72とリングギヤ74とをそれぞれ含む複数のギヤセット77を有する複数段の内接ギヤポンプ70であって、各段の吐出部とその次の段の吸込部とが直列に接続された内接ギヤポンプ70である。
【選択図】図1
特許請求の範囲
【請求項1】
供給路を介して少なくとも一の航空機の油圧機器に接続されかつ、前記供給路を通じて前記油圧機器へ作動油を供給する油圧ポンプと、
前記油圧ポンプに連結されかつ、前記油圧ポンプを駆動する原動機と、
前記原動機に電気的に接続されかつ、前記原動機の制御を通じて、前記油圧ポンプの回転速度を前記油圧機器の必要流量に応じて変更するコントローラーと、を備え、
前記油圧ポンプは、互いに噛み合うピニオンギヤとリングギヤとをそれぞれ含む複数のギヤセットを有する複数段の内接ギヤポンプであって、各段の吐出部とその次の段の吸込部とが直列に接続された内接ギヤポンプである、航空機用油圧システム。
続きを表示(約 1,400 文字)
【請求項2】
請求項1に記載の航空機用油圧システムにおいて、
前記内接ギヤポンプに直接的又は間接的に接続されたバイパス路であって、前記内接ギヤポンプからの作動油の少なくとも一部を、前記油圧機器をバイパスしてタンクへ戻すバイパス路と、
前記バイパス路上に位置しかつ、前記必要流量が低い場合に前記バイパス路を開け、前記必要流量が高い場合に前記バイパス路を閉じるバルブと、をさらに備えている、航空機用油圧システム。
【請求項3】
請求項2に記載の航空機用油圧システムにおいて、
前記内接ギヤポンプは、前記内接ギヤポンプ内で漏れた作動油を前記内接ギヤポンプ外へ排出するドレンポートを有し、
前記バイパス路は、前記ドレンポートに接続されている、航空機用油圧システム。
【請求項4】
請求項2に記載の航空機用油圧システムにおいて、
前記バイパス路は、前記油圧ポンプに接続された前記供給路から分岐している、航空機用油圧システム。
【請求項5】
請求項1に記載の航空機用油圧システムにおいて、
前記内接ギヤポンプに接続された前記供給路から分岐したバイパス路であって、前記内接ギヤポンプからの作動油の少なくとも一部を、前記油圧機器をバイパスしてタンクへ戻すバイパス路をさらに備えている、航空機用油圧システム。
【請求項6】
請求項1に記載の航空機用油圧システムにおいて、
前記内接ギヤポンプは、前記内接ギヤポンプ内で漏れた作動油を前記内接ギヤポンプ外へ排出するドレンポートを有し、
前記ドレンポートに接続されたバイパス路であって、前記ドレンポートから排出された作動油を、前記油圧機器をバイパスしてタンクへ戻すバイパス路をさらに備えている、航空機用油圧システム。
【請求項7】
請求項3又は6に記載の航空機用油圧システムにおいて、
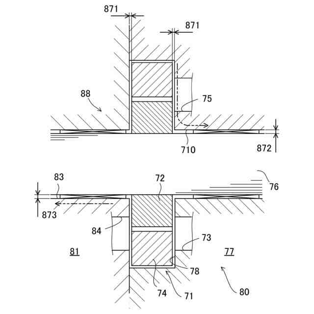
前記内接ギヤポンプは、
前記ギヤセットを支持するシャフトと、
前記シャフトを支持すると共に、回転する前記ギヤセットを収容するハウジングと、
前記ハウジングの高圧の部位から、前記ギヤセットと前記ハウジングとの隙間、及び、前記シャフトの周囲を介して、前記ハウジングに開口する前記ドレンポートに至るドレン通路と、を有している、航空機用油圧システム。
【請求項8】
請求項1~6のいずれか1項に記載の油圧システムにおいて、
前記油圧機器は、フライトコントロールアクチュエータと、離着陸用アクチュエータとを含んでいる、航空機用油圧システム。
【請求項9】
航空機の油圧機器へ作動油を供給する航空機用内接ギヤポンプであって、
原動機が連結されるシャフトと、
前記シャフトに支持されるピニオンギヤと前記ピニオンギヤに噛み合うリングギヤとを含むギヤセットであって、作動油のポート同士が直列に接続された複数のギヤセットと、
前記シャフトを支持すると共に、回転する前記ギヤセットを収容するハウジングと、
前記ハウジングに開口するドレンポートであって、ポンプ内で漏れた作動油をポンプ外へ排出するドレンポートと、
前記ハウジングの高圧の部位から、前記ギヤセットと前記ハウジングとの隙間、及び、前記シャフトの周囲を介して、前記ドレンポートに至るドレン通路と、を備えている、航空機用内接ギヤポンプ。
発明の詳細な説明
【技術分野】
【0001】
ここに開示する技術は、航空機用油圧システム及び航空機用内接ギヤポンプに関する。
続きを表示(約 1,700 文字)
【背景技術】
【0002】
特許文献1には、従来の航空機の油圧システムが記載されている。従来の油圧システムは、航空機の脚を機体に格納及び展開する油圧シリンダと、脚に取り付けられた車輪を駆動する油圧モータと、油圧シリンダ及び油圧モータへ油圧を供給する電動油圧ポンプと、を備えている。電動油圧ポンプは、例えばピストンポンプである。
【先行技術文献】
【特許文献】
【0003】
特開2014-132189号公報
【発明の概要】
【発明が解決しようとする課題】
【0004】
従来の航空機用油圧システムは、前述したように、ピストンポンプを備えている。これは、航空機用油圧システムの油圧ポンプには、(1)高圧の作動油を油圧機器へ供給できること、(2)低流量から高流量までの広い流量範囲で使用できること、といった性能が要求されるためである。特に、エルロン用アクチュエータ、エレベータ用アクチュエータ、又は、ラダー用アクチュエータといった、フライトコントロールアクチュエータ用の油圧システムにおいては、油圧ポンプには、前記(1)(2)の性能を満足することが強く求められる。ピストンポンプは、容積効率が比較的高い上に、容量可変構造を採用できるため、前記(1)(2)の性能要求を満たすことができる。
【0005】
ところが、ピストンポンプは、構造が複雑であるため高コストである。また、ピストンポンプには、摺動部が摩耗しやすく、コンタミネーションに比較的弱い、といった不都合がある。
【0006】
ピストンポンプ以外の形式の油圧ポンプは、これまでのところ、航空機の油圧システムに採用されていない。ピストンポンプ以外の形式の油圧ポンプは、前記(1)(2)の性能要求を満たすことが難しいためである。例えば内接ギヤポンプは、構造がシンプルであるため、低コストである。また、内接ギヤポンプは、摺動部の素材が摩耗に強い上に、内接ギヤポンプの構造上、強制潤滑されるので摩耗し難く、しかも、コンタミネーションにも強い、といった利点を有している。しかしながら、従来の内接ギヤポンプは、前記(1)(2)の性能要求を満たすことが難しい。
【0007】
ここに開示する技術は、内接ギヤポンプを用いた航空機用油圧システム、及び、航空機用油圧システムに適した内接ギヤポンプを提供する。
【課題を解決するための手段】
【0008】
ここに開示する技術は、航空機用油圧システムに係る。航空機用油圧システムは、
供給路を介して少なくとも一の航空機の油圧機器に接続されかつ、前記供給路を通じて前記油圧機器へ作動油を供給する油圧ポンプと、
前記油圧ポンプに連結されかつ、前記油圧ポンプを駆動する原動機と、
前記原動機に電気的に接続されかつ、前記原動機の制御を通じて、前記油圧ポンプの回転速度を前記油圧機器の必要流量に応じて変更するコントローラーと、を備え、
前記油圧ポンプは、互いに噛み合うピニオンギヤとリングギヤとをそれぞれ含む複数のギヤセットを有する複数段の内接ギヤポンプであって、各段の吐出部とその次の段の吸込部とが直列に接続された内接ギヤポンプである。
【0009】
前記の油圧システムは、油圧ポンプを使って、航空機の油圧機器へ作動油を供給するシステムである。油圧機器は、油圧アクチュエータ、油圧モータ、又は、油圧アクチュエータ及び油圧モータの両方としてもよい。油圧ポンプは、原動機によって駆動される。原動機は、エンジン、又は、電気モータとしてもよい。原動機によって駆動される油圧ポンプは、供給路を通じて油圧機器へ作動油を供給する。
【0010】
油圧ポンプは、内接ギヤポンプである。より詳細に、内接ギヤポンプは、複数のギヤセットを有しかつ、複数のギヤセットのポート同士が直列に接続された複数段の内接ギヤポンプである。
(【0011】以降は省略されています)
この特許をJ-PlatPat(特許庁公式サイト)で参照する
関連特許
住友精密工業株式会社
慣性計測装置
13日前
住友精密工業株式会社
速度検出装置
14日前
住友精密工業株式会社
内接ギヤポンプ
14日前
住友精密工業株式会社
内接ギヤポンプ
14日前
住友精密工業株式会社
分析素子の製造方法および分析素子
13日前
住友精密工業株式会社
航空機用油圧システム及び航空機用内接ギヤポンプ
9か月前
住友精密工業株式会社
熱交換器の製造方法およびアルミニウム部品の製造方法
13日前
個人
ドローン
7か月前
個人
人工台風
2か月前
個人
着火ドローン
4か月前
個人
救難消防飛行艇
5か月前
個人
AERO JET
2日前
個人
ドローンシステム
9か月前
東レ株式会社
中空回転翼
3か月前
個人
動力原付きグライダー
29日前
個人
無人空中移動体
13日前
個人
陸海空用の乗り物
6か月前
個人
連続回転可能な飛行機翼
5か月前
個人
導風板付き垂直離着陸機
2か月前
東レ株式会社
プロペラブレード
3か月前
個人
垂直離着陸機用エンジン改
8か月前
個人
空飛ぶクルマ
3か月前
東レ株式会社
プロペラブレード
3か月前
東レ株式会社
飛翔体用ブレード
9日前
東レ株式会社
プロペラブレード
3か月前
個人
空中移動システム
10か月前
個人
ドローンを自動離着陸する方法
9か月前
個人
ドローン消音装置
11か月前
トヨタ自動車株式会社
ドローン
7か月前
個人
エアライナー全自動パラシュート
7か月前
株式会社ACSL
システム
7か月前
株式会社小糸製作所
飛行体ポート
5か月前
個人
ヘリコプター駆動装置
4か月前
合同会社アドエア
パラシュート射出装置
7か月前
個人
搬送方法および搬送システム
4か月前
株式会社ACSL
システム
7か月前
続きを見る
他の特許を見る