TOP
|
特許
|
意匠
|
商標
特許ウォッチ
Twitter
他の特許を見る
10個以上の画像は省略されています。
公開番号
2025178299
公報種別
公開特許公報(A)
公開日
2025-12-05
出願番号
2025152079,2024176334
出願日
2025-09-12,2018-01-23
発明の名称
振動素子、物理量センサー、慣性計測装置、電子機器および移動体
出願人
セイコーエプソン株式会社
代理人
個人
,
個人
,
個人
主分類
G01C
19/5621 20120101AFI20251128BHJP(測定;試験)
要約
【課題】振動素子外部にとってのノイズ振動を低減することができる振動素子およびその製造方法を提供すること、また、この振動素子を備える物理量センサー、慣性計測装置、電子機器および移動体を提供する。
【解決手段】基部と、前記基部から延在しており、前記基部側に位置する腕部および前記腕部より先端側に位置する錘部を有する振動腕と、前記錘部上に配置されている錘膜と、を備え、前記錘部は、表裏関係にある第1主面および第2主面を有しており、前記錘部の重心は、前記腕部の厚さ方向の中心面より前記第1主面側の位置にあり、前記錘膜の重心は、前記腕部の厚さ方向の中心面より前記第2主面側の位置にあることを特徴とする振動素子。
【選択図】図4
特許請求の範囲
【請求項1】
基部と、
前記基部から延在しており、前記基部側に位置する腕部および前記腕部より先端側に位置する錘部を有する振動腕と、
前記錘部上に配置されている錘膜と、を備え、
前記錘部は、表裏関係にある第1主面および第2主面を有しており、
前記錘部の重心は、前記腕部の厚さ方向の中心面より前記第1主面側の位置にあり、
前記錘膜の重心は、前記腕部の厚さ方向の中心面より前記第2主面側の位置にあることを特徴とする振動素子。
続きを表示(約 700 文字)
【請求項2】
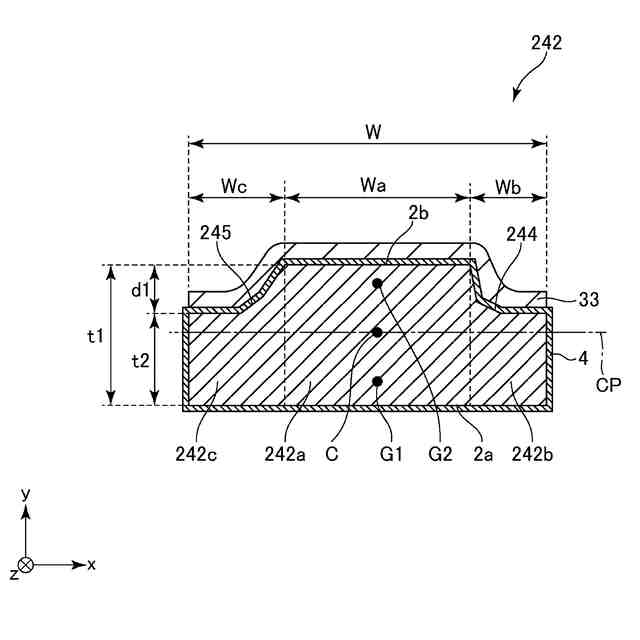
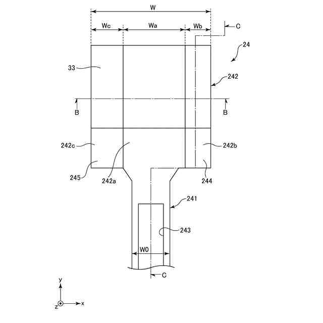
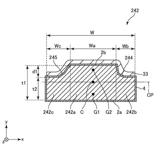
前記錘部は、第1部分と、前記第1部分よりも厚さの薄い第2部分と、を有し、前記第2主面は、前記第1部分と前記第2部分とにより段差形状を有する請求項1に記載の振動素子。
【請求項3】
前記錘部は、前記錘部の厚さ方向からの平面視で前記第1部分と前記第2部分との間に、厚さが漸次減少している部分を有する請求項2に記載の振動素子。
【請求項4】
前記錘部の幅は、前記厚さ方向からの平面視で、前記腕部の幅よりも大きい請求項2または3に記載の振動素子。
【請求項5】
前記第2部分は、前記第1部分に対して前記振動腕の幅方向での両側に配置されている請求項2ないし4のいずれか1項に記載の振動素子。
【請求項6】
前記第2部分は、前記第1部分に対して前記基部とは反対側に配置されている請求項2ないし5のいずれか1項に記載の振動素子。
【請求項7】
前記第1部分は、前記錘部の厚さ方向からの平面視で、前記第2部分を囲んで設けられている請求項2ないし4のいずれか1項に記載の振動素子。
【請求項8】
前記第1主面が平坦面である請求項2ないし7のいずれか1項に記載の振動素子。
【請求項9】
前記錘膜は、前記第1部分上および前記第2部分上に配置されている請求項2ないし8のいずれか1項に記載の振動素子。
【請求項10】
前記腕部は、前記腕部の厚さ方向の中心面に関して面対称の形状を有する請求項1ないし9のいずれか1項に記載の振動素子。
(【請求項11】以降は省略されています)
発明の詳細な説明
【技術分野】
【0001】
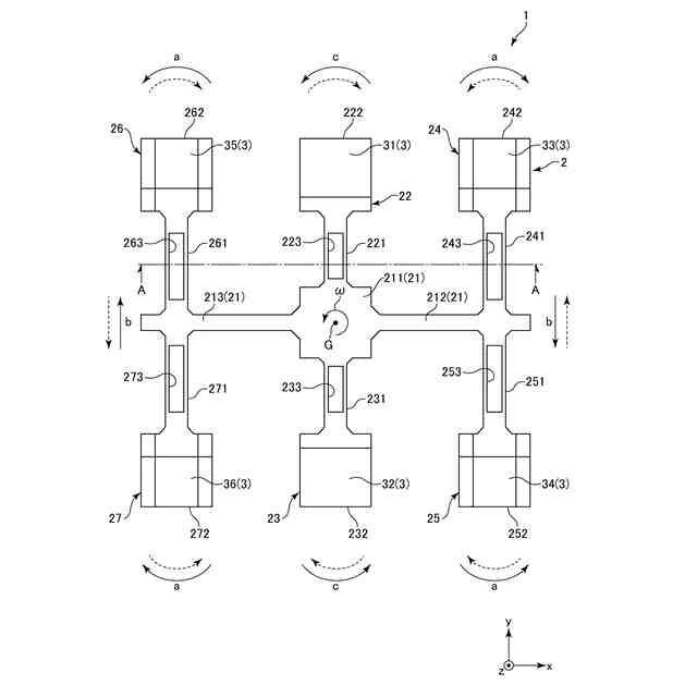
本発明は、振動素子、振動素子の製造方法、物理量センサー、慣性計測装置、電子機器および移動体に関するものである。
続きを表示(約 1,500 文字)
【背景技術】
【0002】
従来、水晶振動子、振動型ジャイロセンサー等のデバイスに用いられる振動素子が知られている。このような振動素子の一例である、特許文献1に記載の音叉型水晶振動片は、基部と、基部から二股に別れて平行に延びる1対の振動腕と、を備えている。ここで、振動腕の先端には、振動腕の腕部の厚さより薄い厚さに加工されている錘部を備え、錘部には、音叉型水晶振動片の周波数調整のための金属膜が設けられている。また、特許文献2に記載の音叉型圧電振動片は、基部と、基部から二股に別れて平行に延びる1対の振動腕と、を備え、振動腕の腕部の幅より幅が拡大されている先端の錘部には、厚みが所定厚さより薄い部分が形成されている。この錘部には周波数調整に用いられる金属膜が上下両面に設けられている。
【先行技術文献】
【特許文献】
【0003】
特開2006-311444号公報
特開2010-213262号公報
【発明の概要】
【発明が解決しようとする課題】
【0004】
しかし、特許文献1および特許文献2に記載の音叉型水晶振動片では、錘部および金属膜からなる構造体の重心が振動腕の腕部の厚さ方向の中心面に対して厚さ方向にずれているため、1対の振動腕を互いに接近または離間する方向(面内方向)に振動させる際に、振動腕が厚さ方向(面外方向)の方向成分を含む振動を生じてしまい、その結果、厚さ方向の振動成分が基部を介して振動素子外に漏れて振動素子外部にとってのノイズ振動源となるという課題がある。
【0005】
本発明の目的は、振動素子外部にとってのノイズ振動を低減することができる振動素子およびその製造方法を提供すること、また、この振動素子を備える物理量センサー、慣性計測装置、電子機器および移動体を提供することにある。
【課題を解決するための手段】
【0006】
本発明は、上述の課題の少なくとも一部を解決するためになされたものであり、以下の適用例または形態として実現することが可能である。
【0007】
本適用例の振動素子は、基部と、
前記基部から延在しており、前記基部側に位置する腕部および前記腕部より先端側に位置する錘部を有する振動腕と、
前記錘部上に配置されている錘膜と、を備え、
前記錘部は、表裏関係にある第1主面および第2主面を有しており、
前記錘部の重心は、前記腕部の厚さ方向の中心面より前記第1主面側の位置にあり、
前記錘膜の重心は、前記腕部の厚さ方向の中心面より前記第2主面側の位置にあることを特徴とする。
【0008】
このような振動素子によれば、錘部の重心が腕部の厚さ方向の中心面より第1主面側の位置にあるのに対し、錘膜の重心が腕部の厚さ方向の中心面より第2主面側の位置にあるため、錘部および錘膜からなる構造体の重心を当該中心面(振動腕の厚さ方向での中心)に近づけることができる。そのため、振動腕の不要な振動(厚さ方向での振動)を低減することができ、その結果、振動素子外部にとってのノイズ振動を低減することができる。
【0009】
本適用例の振動素子では、前記錘部は、第1部分と、前記第1部分よりも厚さの薄い第2部分と、を有し、前記第2主面は、前記第1部分と前記第2部分とにより段差形状を有することが好ましい。
【0010】
これにより、比較的簡単な構成で、錘部の重心を腕部の厚さ方向の中心面より第1主面側に位置させることができる。
(【0011】以降は省略されています)
この特許をJ-PlatPat(特許庁公式サイト)で参照する
関連特許
個人
視触覚センサ
今日
日本精機株式会社
検出装置
1か月前
個人
採尿及び採便具
1か月前
個人
高精度同時多点測定装置
1か月前
個人
アクセサリー型テスター
1か月前
個人
計量機能付き容器
25日前
株式会社カクマル
境界杭
15日前
甲神電機株式会社
電流検出装置
1か月前
株式会社ミツトヨ
測定器
1か月前
日本精機株式会社
発光表示装置
8日前
ユニパルス株式会社
トルク変換器
今日
ユニパルス株式会社
トルク変換器
今日
ユニパルス株式会社
トルク変換器
今日
株式会社トプコン
測量装置
7日前
アズビル株式会社
電磁流量計
1か月前
大成建設株式会社
風洞実験装置
25日前
日本特殊陶業株式会社
ガスセンサ
今日
個人
計量具及び計量機能付き容器
25日前
ローム株式会社
半導体装置
1か月前
愛知時計電機株式会社
ガスメータ
1か月前
個人
非接触による電磁パルスの測定方法
28日前
長崎県
形状計測方法
1か月前
日本特殊陶業株式会社
ガスセンサ
7日前
愛知電機株式会社
軸部材の外観検査装置
1か月前
大和製衡株式会社
組合せ計量装置
1か月前
ローム株式会社
半導体装置
1か月前
大和製衡株式会社
組合せ計量装置
1か月前
日本特殊陶業株式会社
ガスセンサ
1日前
日本特殊陶業株式会社
ガスセンサ
23日前
双庸電子株式会社
誤配線検査装置
1か月前
個人
システム、装置及び実験方法
1か月前
日本信号株式会社
距離画像センサ
28日前
日東精工株式会社
振動波形検査装置
1か月前
日本特殊陶業株式会社
センサ
9日前
日置電機株式会社
絶縁抵抗測定装置
今日
株式会社タイガーカワシマ
揚穀装置
7日前
続きを見る
他の特許を見る