TOP
|
特許
|
意匠
|
商標
特許ウォッチ
Twitter
他の特許を見る
公開番号
2025174099
公報種別
公開特許公報(A)
公開日
2025-11-28
出願番号
2024080160
出願日
2024-05-16
発明の名称
電圧検出回路の異常検出装置
出願人
株式会社デンソー
代理人
個人
,
個人
,
個人
,
個人
,
個人
主分類
G01R
19/00 20060101AFI20251120BHJP(測定;試験)
要約
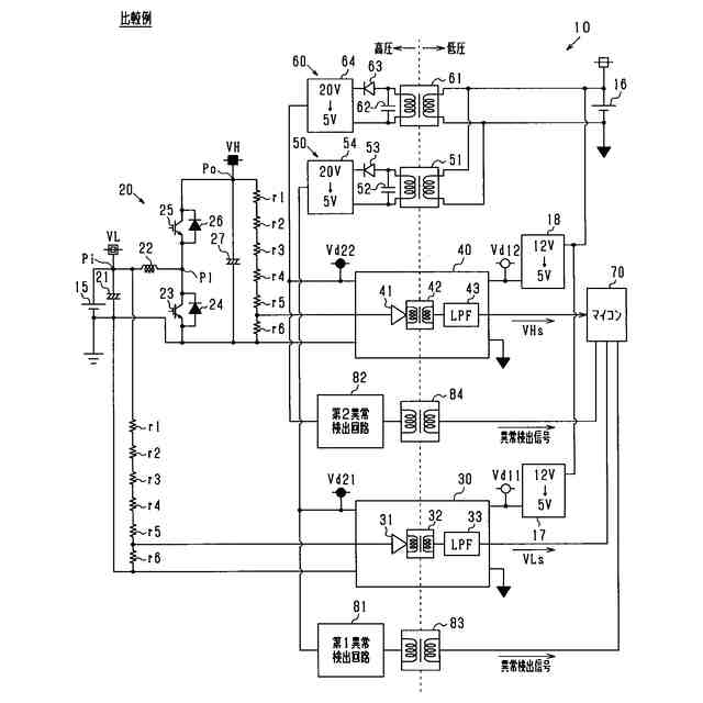
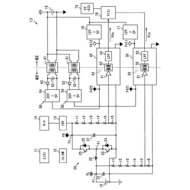
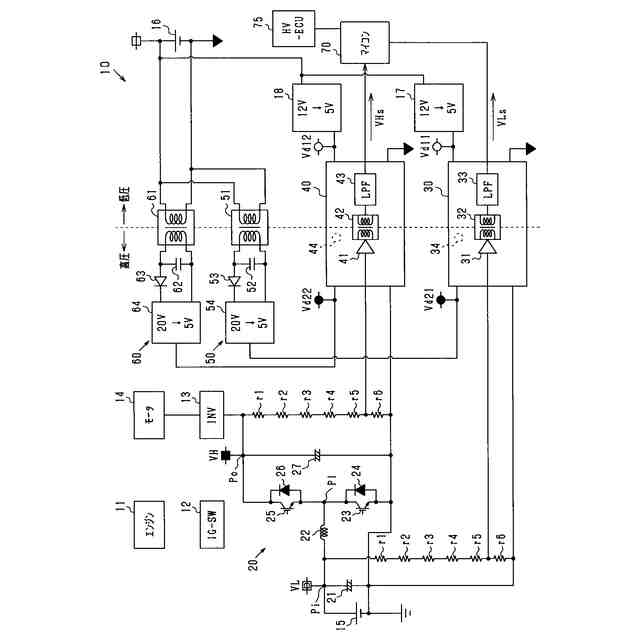
【課題】電圧検出回路の異常検出装置において、新たな回路の追加を抑制しつつ、電圧検出回路に関わる異常が生じていることを検出する。
【解決手段】異常検出装置(70)は、昇圧回路(20)の入力点(Pi)の電圧である昇圧前電圧を検出する第1電圧検出回路(30)と昇圧回路の出力点(Po)の電圧である昇圧後電圧を検出する第2電圧検出回路(40)との異常を検出する。昇圧回路は、入力点と出力点とを接続する順方向のダイオード(26)を有し、入力点に入力される電圧を昇圧して出力点から出力する。異常検出装置は、昇圧回路が昇圧を実行しておらず、且つ第1電圧検出回路により検出された昇圧前電圧と第2電圧検出回路により検出された昇圧後電圧との相違度合が所定度合よりも大きい場合に、第1電圧検出回路に関わる異常又は第2電圧検出回路に関わる異常が生じていると判定する。
【選択図】 図1
特許請求の範囲
【請求項1】
昇圧回路(20)の入力点(Pi)の電圧である昇圧前電圧を検出する第1電圧検出回路(30)と前記昇圧回路の出力点(Po)の電圧である昇圧後電圧を検出する第2電圧検出回路(40)との異常を検出する異常検出装置(70)であって、
前記昇圧回路は、前記入力点と前記出力点とを接続する順方向のダイオード(26)を有し、前記入力点に入力される電圧を昇圧して前記出力点から出力し、
前記異常検出装置は、前記昇圧回路が前記昇圧を実行しておらず、且つ前記第1電圧検出回路により検出された前記昇圧前電圧と前記第2電圧検出回路により検出された前記昇圧後電圧との相違度合が所定度合よりも大きい場合に、前記第1電圧検出回路に関わる異常又は前記第2電圧検出回路に関わる異常が生じていると判定する、電圧検出回路の異常検出装置。
続きを表示(約 2,000 文字)
【請求項2】
前記昇圧回路が前記昇圧を実行していない場合には、前記昇圧回路の前記出力点から出力される電圧により駆動される回転電機(14)を動力源として搭載した車両(10)の始動スイッチ(12)がオンにされてから第1所定時間が経過するまでの期間が含まれている、請求項1に記載の電圧検出回路の異常検出装置。
【請求項3】
前記昇圧回路が前記昇圧を実行していない場合には、前記昇圧回路に対して前記昇圧を停止させる指令が出力されてから第2所定時間が経過して以降の期間が含まれている、請求項1又は2に記載の電圧検出回路の異常検出装置。
【請求項4】
前記昇圧回路の前記入力点には、所定範囲の電圧を出力する仕様であるバッテリ(15)が接続されており、
前記異常検出装置は、
前記第1電圧検出回路に関わる異常又は前記第2電圧検出回路に関わる異常が生じていると判定し、且つ前記第1電圧検出回路により検出された前記昇圧前電圧が前記所定範囲から外れている場合に、前記第1電圧検出回路に関わる異常が生じていると判定し、
前記第1電圧検出回路に関わる異常又は前記第2電圧検出回路に関わる異常が生じていると判定し、且つ前記第2電圧検出回路により検出された前記昇圧後電圧が前記所定範囲から外れている場合に、前記第2電圧検出回路に関わる異常が生じていると判定する、請求項1又は2に記載の電圧検出回路の異常検出装置。
【請求項5】
前記第1電圧検出回路の型式と前記第2電圧検出回路の型式とは同一である、請求項1又は2に記載の電圧検出回路の異常検出装置。
【請求項6】
前記異常検出装置は、前記第1電圧検出回路により検出される前記昇圧前電圧と前記昇圧前電圧の真値との関係を表す第1マップ(71)と、前記第2電圧検出回路により検出される前記昇圧後電圧と前記昇圧後電圧の真値との関係を表す第2マップ(72)とを有し、
前記異常検出装置は、前記第1マップ及び前記第1電圧検出回路により検出された前記昇圧前電圧に基づいて算出した前記昇圧前電圧の真値と、前記第2マップ及び前記第2電圧検出回路から出力された前記昇圧後電圧に基づいて算出した前記昇圧後電圧の真値との相違度合が前記所定度合よりも大きい場合に、前記第1電圧検出回路に関わる異常又は前記第2電圧検出回路に関わる異常が生じていると判定する、請求項1又は2に記載の電圧検出回路の異常検出装置。
【請求項7】
前記第1電圧検出回路は、前記第1電圧検出回路の周囲の温度を検出する第1温度センサ(34)を備え、
前記第2電圧検出回路は、前記第2電圧検出回路の周囲の温度を検出する第2温度センサ(44)を備え、
前記異常検出装置は、前記第1電圧検出回路により検出される前記昇圧前電圧と前記第1温度センサにより検出される前記温度と前記昇圧前電圧の真値との関係を表す第3マップ(73)と、前記第2電圧検出回路により検出される前記昇圧後電圧と前記第2温度センサにより検出される前記温度と前記昇圧後電圧の真値との関係を表す第4マップ(74)とを有し、
前記異常検出装置は、前記第3マップ、前記第1電圧検出回路により検出された前記昇圧前電圧、及び前記第1温度センサにより検出された前記温度に基づいて算出した前記昇圧前電圧の真値と、前記第4マップ、前記第2電圧検出回路により検出された前記昇圧後電圧、及び前記第2温度センサにより検出された前記温度に基づいて算出した前記昇圧後電圧の真値との相違度合が前記所定度合よりも大きい場合に、前記第1電圧検出回路に関わる異常又は前記第2電圧検出回路に関わる異常が生じていると判定する、請求項1又は2に記載の電圧検出回路の異常検出装置。
【請求項8】
前記異常検出装置は、前記昇圧回路の前記出力点から出力される電圧により駆動される回転電機を動力源として搭載した車両に適用され、
前記異常検出装置は、前記第1電圧検出回路に関わる異常又は前記第2電圧検出回路に関わる異常が生じていると判定した場合に、前記昇圧回路による前記昇圧を停止させた状態で前記車両の走行を継続させる、請求項1又は2に記載の電圧検出回路の異常検出装置。
【請求項9】
前記異常検出装置は、前記昇圧回路が前記昇圧を実行しておらず、且つ前記第1電圧検出回路により検出された前記昇圧前電圧と前記第2電圧検出回路により検出された前記昇圧後電圧との相違度合が所定度合よりも大きい場合に、前記第1電圧検出回路に供給される電源電圧又は前記第2電圧検出回路に供給される電源電圧が推奨範囲から外れていると判定する、請求項1又は2に記載の電圧検出回路の異常検出装置。
発明の詳細な説明
【技術分野】
【0001】
本発明は、電圧検出回路の異常を検出する異常検出装置に関する。
続きを表示(約 1,700 文字)
【背景技術】
【0002】
例えば、被検出電圧を抵抗分圧手段により分圧し、抵抗分圧手段で分圧した電圧を絶縁アンプにより絶縁して検出する電圧検出装置がある(特許文献1参照)。
【先行技術文献】
【特許文献】
【0003】
特開2012-117929号公報
【発明の概要】
【発明が解決しようとする課題】
【0004】
ところで、昇圧回路により昇圧する前の昇圧前電圧と、昇圧回路により昇圧した後の昇圧後電圧とを検出する場合がある。この場合、昇圧前電圧を検出する第1電圧検出回路と、昇圧後電圧を検出する第2電圧検出回路とが設けられる。第1電圧検出回路又は第2電圧検出回路に異常が生じると、それらの検出結果を用いた制御の精度が低下するおそれがある。
【0005】
しかし、第1電圧検出回路の異常を検出する第1異常検出回路と、第2電圧検出回路の異常を検出する第2異常検出回路とをそれぞれ設けた場合は、回路の追加に伴う基板の大型化や、コストアップを助長することとなる。
【0006】
本発明は、上記課題を解決するためになされたものであり、その主たる目的は、電圧検出回路の異常検出装置において、新たな回路の追加を抑制しつつ、電圧検出回路に関わる異常が生じていることを検出することにある。
【課題を解決するための手段】
【0007】
上記課を解決するための第1の手段は、
昇圧回路(20)の入力点(Pi)の電圧である昇圧前電圧を検出する第1電圧検出回路(30)と前記昇圧回路の出力点(Po)の電圧である昇圧後電圧を検出する第2電圧検出回路(40)との異常を検出する異常検出装置(70)であって、
前記昇圧回路は、前記入力点と前記出力点とを接続する順方向のダイオード(26)を有し、前記入力点に入力される電圧を昇圧して前記出力点から出力し、
前記異常検出装置は、前記昇圧回路が前記昇圧を実行しておらず、且つ前記第1電圧検出回路により検出された前記昇圧前電圧と前記第2電圧検出回路により検出された前記昇圧後電圧との相違度合が所定度合よりも大きい場合に、前記第1電圧検出回路に関わる異常又は前記第2電圧検出回路に関わる異常が生じていると判定する。
【0008】
上記構成によれば、電圧検出回路の異常検出装置は、昇圧前電圧を検出する第1電圧検出回路と前記昇圧後電圧を検出する第2電圧検出回路との異常を検出する。
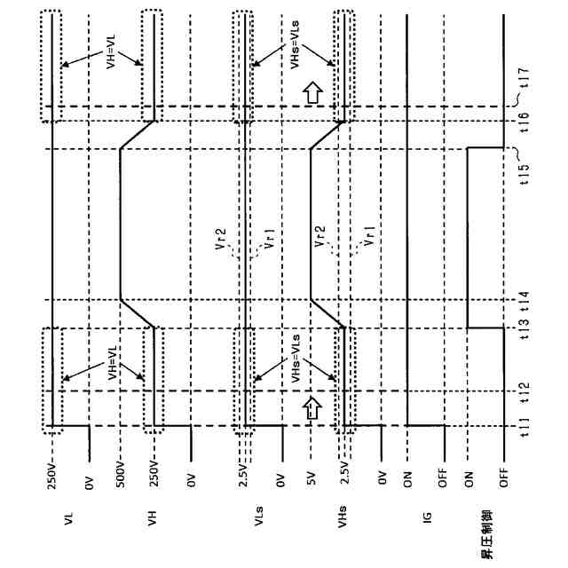
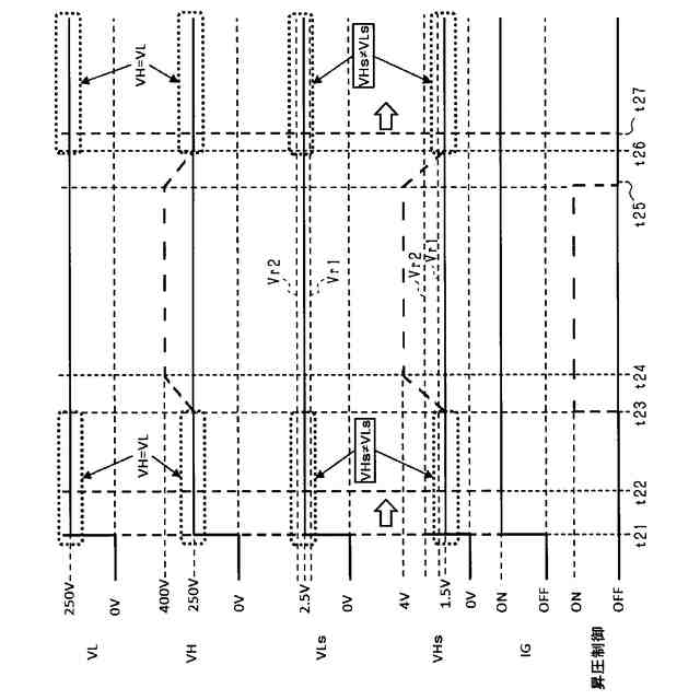
【0009】
ここで、前記昇圧回路は、前記入力点と前記出力点とを接続する順方向のダイオードを有し、前記入力点に入力される電圧を昇圧して前記出力点から出力する。このため、昇圧回路が昇圧を実行している場合は、昇圧された電圧が出力点から出力され、出力点から入力点へ電流が逆流することはダイオードにより規制される。一方、昇圧回路が昇圧を実行していない場合は、入力点からダイオードを介して出力点へ電流が流れ、入力点の電圧と出力点の電圧との相違はダイオードの導通電圧程度になることに、本願発明者は着目した。
【0010】
このため、前記異常検出装置は、前記昇圧回路が前記昇圧を実行しておらず、且つ前記第1電圧検出回路により検出された前記昇圧前電圧と前記第2電圧検出回路により検出された前記昇圧後電圧との相違度合が所定度合(例えばダイオードの導通電圧相当)よりも大きい場合に、前記第1電圧検出回路に関わる異常又は前記第2電圧検出回路に関わる異常が生じていると判定することができる。しかも、第1電圧検出回路の異常を検出する第1異常検出回路等を新たに追加する必要がなく、検出された昇圧前電圧及び検出された昇圧後電圧を利用して電圧検出回路に関わる異常を検出することができる。したがって、電圧検出回路の異常検出装置において、新たな回路の追加を抑制しつつ、電圧検出回路に関わる異常が生じていることを検出することができる。
【図面の簡単な説明】
(【0011】以降は省略されています)
この特許をJ-PlatPat(特許庁公式サイト)で参照する
関連特許
株式会社デンソーウェーブ
筐体
1か月前
株式会社デンソー
電動弁
23日前
株式会社デンソー
電動機
1日前
株式会社デンソー
端子台
3日前
株式会社デンソー
分離体
9日前
株式会社デンソー
回転機
1か月前
株式会社デンソー
撮像装置
22日前
株式会社デンソー
撮像装置
22日前
株式会社デンソー
摺動機構
22日前
株式会社デンソー
摺動機構
22日前
株式会社デンソー
電気回路
17日前
株式会社デンソー
電解装置
24日前
株式会社デンソー
制御装置
25日前
株式会社デンソー
光学部材
9日前
株式会社デンソー
光学部材
9日前
株式会社デンソー
熱交換器
22日前
株式会社デンソー
電子装置
23日前
株式会社デンソー
電子装置
1か月前
株式会社デンソー
検出装置
1か月前
株式会社デンソー
電子装置
1日前
株式会社デンソー
トランス
1日前
株式会社デンソー
光学部材
1日前
株式会社デンソー
半導体装置
1か月前
株式会社デンソー
レーダ装置
1か月前
株式会社デンソートリム
鞍乗り車両
1か月前
株式会社デンソー
半導体装置
9日前
株式会社デンソー
半導体装置
1か月前
株式会社デンソー
センサ装置
1か月前
株式会社デンソー
熱交換装置
1か月前
株式会社デンソー
ヒータ装置
1か月前
株式会社デンソー
電磁継電器
1日前
株式会社デンソー
センサ装置
1か月前
株式会社デンソー
電流センサ
1か月前
株式会社デンソー
半導体装置
24日前
株式会社デンソー
半導体装置
22日前
株式会社デンソー
熱交換部材
24日前
続きを見る
他の特許を見る