TOP
|
特許
|
意匠
|
商標
特許ウォッチ
Twitter
他の特許を見る
公開番号
2025171773
公報種別
公開特許公報(A)
公開日
2025-11-20
出願番号
2024077430
出願日
2024-05-10
発明の名称
過給機冷却システム
出願人
トヨタ自動車株式会社
代理人
弁理士法人あーく事務所
主分類
F01P
7/16 20060101AFI20251113BHJP(機械または機関一般;機関設備一般;蒸気機関)
要約
【課題】ウォータポンプの作動頻度の適正化を図ることができる過給機冷却システムを提案する。
【解決手段】エンジン2の停止時における冷却水ホースの熱負荷が所定値以上で、且つ、過給機3の入口推定温度およびエンジン2の冷却水温度それぞれが所定値以上であることを条件として、ウォータポンプPを作動させる。これにより、ウォータポンプPの作動頻度を低下させることができ、バッテリが早期に劣化してしまうことを抑制できて、バッテリの長寿命化に寄与することができる。
【選択図】図1
特許請求の範囲
【請求項1】
内燃機関への吸気を過給する過給機を冷却するための冷却水が循環する冷却水循環回路と、該冷却水循環回路に備えられた電動式ウォータポンプと、前記冷却水循環回路における水路の少なくとも一部を構成する冷却水ホースとを備えた過給機冷却システムにおいて、
前記内燃機関の停止時における前記冷却水ホースの熱負荷が所定値以上で、且つ、前記過給機の入口推定温度および前記内燃機関の冷却水温度それぞれが所定値以上であることを条件として、前記電動式ウォータポンプを作動させることを特徴とする過給機冷却システム。
発明の詳細な説明
【技術分野】
【0001】
本発明は過給機冷却システムに係る。特に、本発明は、過給機(ターボチャージャ)を冷却するための冷却水循環回路に備えられたウォータポンプの制御の改良に関する。
続きを表示(約 1,800 文字)
【背景技術】
【0002】
従来、特許文献1に開示されているように、吸気を過給する過給機が備えられた自動車用エンジンにあっては、過給機を冷却するための過給機冷却システムが備えられている。特許文献1に開示されている過給機冷却システムは、エンジンの稼働中に、冷却水循環回路に備えられたウォータポンプを作動させることにより、過給機内の冷却水通路とドレーンタンクとの間で冷却水を循環させ、これによって過給機を冷却するようにしている。
【先行技術文献】
【特許文献】
【0003】
特開2014-47713号公報
【発明の概要】
【発明が解決しようとする課題】
【0004】
ところで、前記冷却水循環回路にあっては、その一部にホース(以下、冷却水ホースと呼ぶ)が採用されており、エンジンが高温状態で停止されたデッドソーク時にあっては、エンジンや触媒からの熱に起因してエンジンコンパートメント内の温度が上昇し冷却水ホースが熱害を受けてしまう虞がある。このため、前記ウォータポンプとして電動式のものを採用したシステムにあっては、冷却水ホースを熱害から保護するために、車両停止(エンジン停止)後もウォータポンプを作動させ、冷却水循環回路に冷却水を循環させることが行われている。
【0005】
しかしながら、車両停止後にウォータポンプを作動させる頻度が高い場合、バッテリのSOCが低い状態が頻発することになってバッテリが早期に劣化する可能性があり、バッテリの長寿命化を図ることが困難になってしまう。
【0006】
本発明は、かかる点に鑑みてなされたものであり、その目的とするところは、ウォータポンプの作動頻度の適正化を図ることができる過給機冷却システムを提案することにある。
【課題を解決するための手段】
【0007】
前記の目的を達成するための本発明の解決手段は、内燃機関への吸気を過給する過給機を冷却するための冷却水が循環する冷却水循環回路と、該冷却水循環回路に備えられた電動式ウォータポンプと、前記冷却水循環回路における水路の少なくとも一部を構成する冷却水ホースとを備えた過給機冷却システムを前提とする。そして、この過給機冷却システムは、前記内燃機関の停止時における前記冷却水ホースの熱負荷が所定値以上で、且つ、前記過給機の入口推定温度および前記内燃機関の冷却水温度それぞれが所定値以上であることを条件として、前記電動式ウォータポンプを作動させることを特徴とする。
【0008】
この特定事項により、内燃機関の停止時(車両の場合には停車時に相当)において電動式ウォータポンプを作動させる条件としては、内燃機関の停止時における冷却水ホースの熱負荷が所定値以上で、且つ、過給機の入口推定温度および内燃機関の冷却水温度それぞれが所定値以上であることである。つまり、熱害による冷却水ホースのダメージが大きくなる状況である場合に限り電動式ウォータポンプを作動させることになる。このため、電動式ウォータポンプの作動頻度を従来技術に比べて低下させることができ、バッテリが早期に劣化してしまうことを抑制できて、バッテリの長寿命化に寄与することができる。
【発明の効果】
【0009】
本発明では、内燃機関の停止時における冷却水ホースの熱負荷が所定値以上で、且つ、過給機の入口推定温度および内燃機関の冷却水温度それぞれが所定値以上であることを条件として、冷却水循環回路に備えられた電動式ウォータポンプを作動させるようにしている。これにより、電動式ウォータポンプの作動頻度を低下させることができ、バッテリが早期に劣化してしまうことを抑制できて、バッテリの長寿命化に寄与することができる。
【図面の簡単な説明】
【0010】
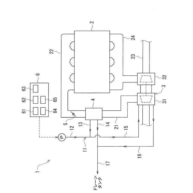
実施形態にかかる過給機冷却システムおよびエンジンの吸排気系の概略構成を示す模式図である。
実施形態におけるウォータポンプ制御の手順を示すフローチャート図である。
変形例におけるウォータポンプ制御の手順を示すフローチャート図である。
【発明を実施するための形態】
(【0011】以降は省略されています)
この特許をJ-PlatPat(特許庁公式サイト)で参照する
関連特許
トヨタ自動車株式会社
車両
1日前
トヨタ自動車株式会社
方法
今日
トヨタ自動車株式会社
蓄電装置
1日前
トヨタ自動車株式会社
駆動装置
今日
トヨタ自動車株式会社
冷凍回路
今日
トヨタ自動車株式会社
車載装置
1日前
トヨタ自動車株式会社
蓄電装置
2日前
トヨタ自動車株式会社
蓄電装置
1日前
トヨタ自動車株式会社
エンジン
今日
トヨタ自動車株式会社
制御装置
今日
トヨタ自動車株式会社
受電装置
今日
トヨタ自動車株式会社
接合構造
今日
トヨタ自動車株式会社
電気自動車
2日前
トヨタ自動車株式会社
電池パック
1日前
トヨタ自動車株式会社
電極活物質
6日前
トヨタ自動車株式会社
予測モデル
2日前
トヨタ自動車株式会社
電池パック
1日前
トヨタ自動車株式会社
電気自動車
2日前
トヨタ自動車株式会社
電気自動車
2日前
トヨタ自動車株式会社
電気自動車
2日前
トヨタ自動車株式会社
正極活物質
今日
トヨタ自動車株式会社
電気自動車
2日前
トヨタ自動車株式会社
車両制御装置
6日前
トヨタ自動車株式会社
情報処理装置
1日前
トヨタ自動車株式会社
情報処理装置
今日
トヨタ自動車株式会社
車両制御装置
1日前
トヨタ自動車株式会社
車両前部構造
1日前
トヨタ自動車株式会社
本人認証方法
1日前
トヨタ自動車株式会社
動力伝達装置
今日
トヨタ自動車株式会社
充電制御装置
2日前
トヨタ自動車株式会社
車両下部構造
6日前
トヨタ自動車株式会社
情報処理装置
今日
トヨタ自動車株式会社
車両後部構造
6日前
トヨタ自動車株式会社
車両前部構造
6日前
トヨタ自動車株式会社
車両下部構造
6日前
トヨタ自動車株式会社
回転トランス
2日前
続きを見る
他の特許を見る