TOP
|
特許
|
意匠
|
商標
特許ウォッチ
Twitter
他の特許を見る
公開番号
2025180645
公報種別
公開特許公報(A)
公開日
2025-12-11
出願番号
2024088125
出願日
2024-05-30
発明の名称
エンジン
出願人
トヨタ自動車株式会社
,
マツダ株式会社
代理人
個人
,
個人
主分類
F02M
26/14 20160101AFI20251204BHJP(燃焼機関;熱ガスまたは燃焼生成物を利用する機関設備)
要約
【課題】EGR通路に流入するEGRガスの成分の変動を抑制できるエンジンを提供する。
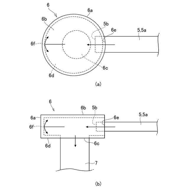
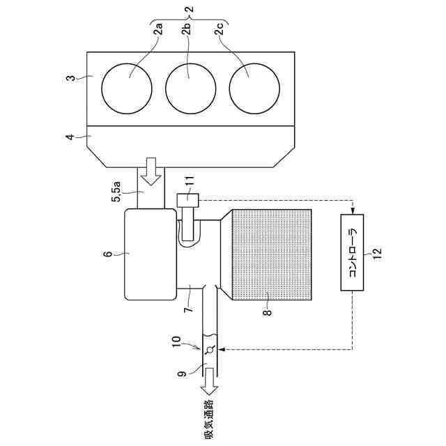
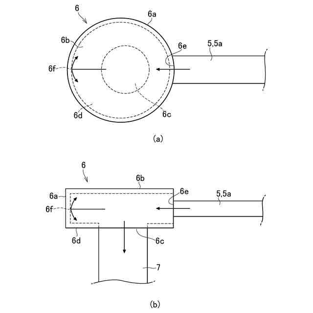
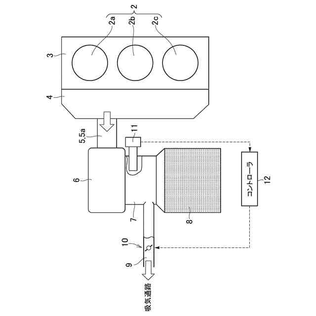
【解決手段】複数のシリンダ2a,2b,2cと、シリンダ2a,2b,2cに連通してシリンダの排気が流動する排気通路5,5aと、シリンダ2a,2b,2cの排気をシリンダ2a,2b,2cの上流側の吸気通路に還流させるEGR通路9とを備えたエンジン1であって、排気通路5,5aが接続され、かつ排気通路5,5aから噴流した排気が衝突することによって排気を拡散させる拡散壁6fを有する拡散室6と、拡散室6と排気を浄化する排気浄化装置8とを接続するコネクタ通路7とを備え、EGR通路9の一方の端部は、コネクタ通路7に接続されている。
【選択図】図1
特許請求の範囲
【請求項1】
複数のシリンダと、前記シリンダに連通して前記シリンダの排気が流動する排気通路と、前記シリンダの排気を前記シリンダの上流側の吸気通路に還流させるEGR通路とを備えたエンジンであって、
前記排気通路が接続され、かつ前記排気通路から噴流した排気が衝突することによって前記排気を拡散させる拡散部を有する拡散室と、
前記拡散室と排気を浄化する排気浄化装置とを接続するコネクタ通路とを備え、
前記EGR通路の一方の端部は、前記コネクタ通路に接続されている
ことを特徴とするエンジン。
続きを表示(約 350 文字)
【請求項2】
請求項1に記載のエンジンであって、
前記EGR通路の開度を変更するEGRバルブと、
排気に含まれる酸素量に応じた信号を出力するセンサと、
前記センサの検出値に基づいて前記EGRバルブを制御するコントローラとを更に備え、
前記センサは、前記コネクタ通路に設けられている
ことを特徴とするエンジン。
【請求項3】
請求項1に記載のエンジンであって、
前記拡散部は、前記排気通路から噴流した排気の流線に直交して形成されている
ことを特徴とするエンジン。
【請求項4】
請求項1に記載のエンジンであって、
前記排気通路の端部が、前記拡散室の内部に突出している
ことを特徴とするエンジン。
発明の詳細な説明
【技術分野】
【0001】
この発明は、空気と燃料との混合気を燃焼することによって発生する排気を、混合気を燃焼するためのシリンダに還流させるEGR通路と、排気を浄化する排気浄化装置とを備えたエンジンに関するものである。
続きを表示(約 2,000 文字)
【背景技術】
【0002】
特許文献1には、複数の気筒のそれぞれから排出された排気を合流させるエキゾーストマニホールドと、エキゾーストマニホールドの下流側に接続された排気浄化装置(触媒コンバータ)とを備えたエンジンが記載されている。このエンジンは、エキゾーストマニホールド内の排気の酸素濃度を検出するための酸素センサの耐熱性を低下させることができるようにするためにエキゾーストマニホールドの合流部の外壁面に、凹状に窪んだ窪み空間が形成され、その窪み空間からエキゾーストマニホールドにおける合流部に臨んで酸素センサを設けるように構成されている。また、特許文献1に記載されたエンジンには、エキゾーストマニホールド内の排気を吸気通路に還流させるためのEGR通路が設けられ、そのEGR通路の一端が、窪み空間に連通している。
【先行技術文献】
【特許文献】
【0003】
特開平9-236053号公報
【発明の概要】
【発明が解決しようとする課題】
【0004】
特許文献1に記載されたエンジンは、窪み空間に酸素センサが設けられるとともに、その窪み空間にEGR通路が連通しているため、EGR通路を流動するEGRガスの酸素濃度を適切に検出することができる。一方、複数の気筒を備えたエンジンは、その作動時には、排気を排出する気筒が順に切り替わるため、サイクル間で排気の成分が変動する可能性がある。そのように排気の成分が変動する場合には、EGR通路を先行して流動するEGRガスの酸素濃度と、後行して流動するEGRガスの酸素濃度とが異なるため、EGR通路を流動するEGRガスの流量を変更するEGR弁の制御が煩雑になる可能性がある。または、そのEGRガスの流量を適切に制御できない場合には、気筒にEGRガスが多く供給されて失火が発生し、それとは反対に、気筒に供給されるEGRガスが不足して窒素酸化物(NOx)の発生を抑制できなくなる可能性がある。
【0005】
この発明は上記の技術的課題に着目して考え出されたものであり、EGR通路に流入するEGRガスの成分の変動を抑制できるエンジンを提供することを目的とするものである。
【課題を解決するための手段】
【0006】
上記の目的を達成するために、この発明は、複数のシリンダと、前記シリンダに連通して前記シリンダの排気が流動する排気通路と、前記シリンダの排気を前記シリンダの上流側の吸気通路に還流させるEGR通路とを備えたエンジンであって、前記排気通路が接続され、かつ前記排気通路から噴流した排気が衝突することによって前記排気を拡散させる拡散部を有する拡散室と、前記拡散室と排気を浄化する排気浄化装置とを接続するコネクタ通路とを備え、前記EGR通路の一方の端部は、前記コネクタ通路に接続されていることを特徴とするものである。
【0007】
また、この発明では、前記EGR通路の開度を変更するEGRバルブと、排気に含まれる酸素量に応じた信号を出力するセンサと、前記センサの検出値に基づいて前記EGRバルブを制御するコントローラとを更に備え、前記センサは、前記コネクタ通路に設けられていてよい。
【0008】
また、この発明では、前記拡散部は、前記排気通路から噴流した排気の流線に直交して形成されていてよい。
【0009】
そして、この発明では、前記排気通路の端部が、前記拡散室の内部に突出していてよい。
【発明の効果】
【0010】
この発明のエンジンは、排気通路から噴流した排気が衝突することによって排気を拡散させる拡散部を有する拡散室を備えているため、複数のシリンダから排出された排気を拡散室内で拡散させることができる。そのため、各シリンダから成分の異なる排気が排出され、またはサイクル毎に成分の異なる排気が排出された場合に、それらの排気を拡散室内で拡散させることによって、排気の成分を平均化することができる。そして、その拡散室から排出された排気がコネクタ通路に排出され、そのコネクタ通路にEGR通路が接続されているため、拡散室によって成分が平均化された排気がEGR通路を介して、シリンダに還流することになる。そのため、シリンダ内の混合気の酸素濃度や二酸化炭素濃度などの成分がバラつくことを抑制できる。その結果、シリンダ内の混合気の成分を適切に制御することができ、酸素濃度が低い(二酸化炭素濃度が高い)ことによる失火の発生を抑制でき、または酸素濃度が高い(二酸化炭素濃度が低い)ことによるNOxの発生を抑制できる。
【図面の簡単な説明】
(【0011】以降は省略されています)
この特許をJ-PlatPat(特許庁公式サイト)で参照する
関連特許
トヨタ自動車株式会社
車両
1日前
トヨタ自動車株式会社
方法
6日前
トヨタ自動車株式会社
方法
今日
トヨタ自動車株式会社
エンジン
今日
トヨタ自動車株式会社
制御装置
6日前
トヨタ自動車株式会社
蓄電装置
2日前
トヨタ自動車株式会社
駆動装置
今日
トヨタ自動車株式会社
冷凍回路
今日
トヨタ自動車株式会社
接合構造
今日
トヨタ自動車株式会社
受電装置
今日
トヨタ自動車株式会社
蓄電装置
1日前
トヨタ自動車株式会社
車載装置
1日前
トヨタ自動車株式会社
蓄電装置
1日前
トヨタ自動車株式会社
制御装置
6日前
トヨタ自動車株式会社
制御装置
今日
トヨタ自動車株式会社
電気自動車
2日前
トヨタ自動車株式会社
予測モデル
6日前
トヨタ自動車株式会社
予測モデル
2日前
トヨタ自動車株式会社
電気自動車
2日前
トヨタ自動車株式会社
電池パック
1日前
トヨタ自動車株式会社
電極活物質
6日前
トヨタ自動車株式会社
正極活物質
今日
トヨタ自動車株式会社
電池パック
1日前
トヨタ自動車株式会社
電気自動車
2日前
トヨタ自動車株式会社
電気自動車
2日前
トヨタ自動車株式会社
電気自動車
2日前
トヨタ自動車株式会社
本人認証方法
1日前
トヨタ自動車株式会社
車両制御装置
1日前
トヨタ自動車株式会社
回転トランス
2日前
トヨタ自動車株式会社
情報処理装置
1日前
トヨタ自動車株式会社
充電制御装置
2日前
トヨタ自動車株式会社
情報処理装置
6日前
トヨタ自動車株式会社
動力伝達装置
今日
トヨタ自動車株式会社
車両後部構造
6日前
トヨタ自動車株式会社
燃料電池セル
6日前
トヨタ自動車株式会社
情報処理装置
6日前
続きを見る
他の特許を見る