TOP
|
特許
|
意匠
|
商標
特許ウォッチ
Twitter
他の特許を見る
10個以上の画像は省略されています。
公開番号
2025169576
公報種別
公開特許公報(A)
公開日
2025-11-14
出願番号
2024074389
出願日
2024-05-01
発明の名称
パワーモジュール
出願人
株式会社東芝
,
東芝デバイス&ストレージ株式会社
代理人
弁理士法人酒井国際特許事務所
主分類
H01L
25/07 20060101AFI20251107BHJP(基本的電気素子)
要約
【課題】パワーループを適切に形成できるパワーモジュールを提供する。
【解決手段】一つの実施形態によれば、第1の導電パターンと第2の導電パターンと第1のパワーデバイスと第3の導電パターンと第1の容量素子と第4の導電パターンと第2の容量素子と第1の導電プラグと第5の導電パターンと第2の導電プラグと第2のパワーデバイスとを有するパワーモジュールが提供される。パワーモジュールでは、第1のパワーループと第2のパワーループとが形成される。第1のパワーループは、第1の導電パターン、第1のパワーデバイス、第2の導電パターン、第1の容量素子、第3の導電パターン、第2のパワーデバイスを含む。第2のパワーループは、第1の導電パターン、第1のパワーデバイス、第1の導電プラグ、第5の導電パターン、第2の導電プラグ、第4の導電パターン、第2の容量素子、前記第3の導電パターン、第2のパワーデバイスを含む。
【選択図】図5
特許請求の範囲
【請求項1】
第1の層に含まれる第1の導電パターンと、
前記第1の層に配される第2の導電パターンと、
前記第1の層における前記第1の導電パターン及び前記第2の導電パターンの間に配される第1のパワーデバイスと、
前記第1の層に配される第3の導電パターンと、
前記第1の層における前記第2の導電パターン及び前記第3の導電パターンの間に配される第1の容量素子と、
前記第1の層に配される第4の導電パターンと、
前記第1の層における前記第3の導電パターン及び前記第4の導電パターンの間に配される第2の容量素子と、
前記第1の層から第2の層まで延び、一端が前記第2の導電パターンの一端に電気的に接続される第1の導電プラグと、
前記第2の層に含まれ、一端が前記第1の導電プラグの他端に電気的に接続される第5の導電パターンと、
前記第2の層から前記第1の層まで延び、一端が前記第5の導電パターンの他端に電気的に接続され他端が前記第4の導電パターンに電気的に接続される第2の導電プラグと、
前記第1の層における前記第1の導電パターン及び前記第3の導電パターンの間に配される第2のパワーデバイスと、
を備え、
前記第1の導電パターン、前記第1のパワーデバイス、前記第2の導電パターン、前記第1の容量素子、前記第3の導電パターン、前記第2のパワーデバイスを含む第1のパワーループと、前記第1の導電パターン、前記第1のパワーデバイス、前記第1の導電プラグ、前記第5の導電パターン、前記第2の導電プラグ、前記第4の導電パターン、前記第2の容量素子、前記第3の導電パターン、前記第2のパワーデバイスを含む第2のパワーループとが形成される
パワーモジュール。
続きを表示(約 1,100 文字)
【請求項2】
前記第5の導電パターンの短手方向の幅は、前記第1のパワーデバイスの短手方向の幅より狭く、前記第2のパワーデバイスの短手方向の幅より狭い
請求項1に記載のパワーモジュール。
【請求項3】
前記第1の層から前記第2の層まで延び、一端が前記第1の導電パターンの一端に電気的に接続される第3の導電プラグと、
前記第2の層に含まれ、一端が前記第3の導電プラグの他端に電気的に接続される1以上の第6の導電パターンと、
前記第2の層から前記第1の層まで延び、一端が前記1以上の第6の導電パターンの他端に電気的に接続され他端が前記第4の導電パターンに電気的に接続される第4の導電プラグと、
をさらに備え、
前記第1の導電パターン、前記第1のパワーデバイス、前記第3の導電プラグ、前記第6の導電パターン、前記第4の導電プラグ、前記第4の導電パターン、前記第2の容量素子、前記第3の導電パターン、前記第2のパワーデバイスを含む1以上の第3のパワーループがさらに形成される
請求項1に記載のパワーモジュール。
【請求項4】
前記第5の導電パターンの短手方向の幅は、前記第1のパワーデバイスの短手方向の幅より狭く、前記第2のパワーデバイスの短手方向の幅より狭く、
前記1以上の第6の導電パターンのそれぞれの短手方向の幅は、前記第1のパワーデバイスの短手方向の幅より狭く、前記第2のパワーデバイスの短手方向の幅より狭い
請求項3に記載のパワーモジュール。
【請求項5】
前記第2の層を間にして前記第1の層の反対側の第3の層に配され、放熱可能な構造を有する放熱部材と、
前記第1の層から前記第2の層を通って前記第3の層まで延び、一端が前記第1のパワーデバイス又は前記第2のパワーデバイスに熱的に接触し、他端が前記放熱部材に熱的に接触する熱伝導プラグと、
をさらに備えた
請求項1に記載のパワーモジュール。
【請求項6】
前記第5の導電パターンは、前記第1のパワーデバイスの主面に垂直な方向から透視した場合、前記第1の導電パターンを迂回するように蛇行して延びる
請求項1に記載のパワーモジュール。
【請求項7】
前記第5の導電パターンは、前記第1のパワーデバイスの主面に垂直な方向から透視した場合、前記第1の導電パターンを迂回するように蛇行して延び、
前記1以上の第6の導電パターンのそれぞれは、前記第1のパワーデバイスの主面に垂直な方向から透視した場合、前記第1の導電パターンを迂回するように蛇行して延び、
請求項3に記載のパワーモジュール。
発明の詳細な説明
【技術分野】
【0001】
本実施形態は、パワーモジュールに関する。
続きを表示(約 2,300 文字)
【背景技術】
【0002】
パワーデバイスが搭載されたパワーモジュールでは、パワーデバイスを含むパワーループが形成されることがある。パワーモジュールでは、パワーループが適切に形成されることが望まれる。
【先行技術文献】
【特許文献】
【0003】
特許第6371309号公報
特許第6603676号公報
特表2019-514216号公報
【発明の概要】
【発明が解決しようとする課題】
【0004】
一つの実施形態は、パワーループを適切に形成できるパワーモジュールを提供することを目的とする。
【課題を解決するための手段】
【0005】
一つの実施形態によれば、第1の導電パターンと第2の導電パターンと第1のパワーデバイスと第3の導電パターンと第1の容量素子と第4の導電パターンと第2の容量素子と第1の導電プラグと第5の導電パターンと第2の導電プラグと第2のパワーデバイスとを有するパワーモジュールが提供される。第1の導電パターンは、第1の層に含まれる。第2の導電パターンは、第1の層に配される。第1のパワーデバイスは、第1の層における第1の導電パターン及び第2の導電パターンの間に配される。第3の導電パターンは、第1の層に配される。第1の容量素子は、第1の層における第2の導電パターン及び第3の導電パターンの間に配される。第4の導電パターンは、第1の層に配される。第2の容量素子は、第1の層における第3の導電パターン及び第4の導電パターンの間に配される。第1の導電プラグは、第1の層から第2の層まで延びる。第1の導電プラグは、一端が第2の導電パターンの一端に電気的に接続される。第5の導電パターンは、第2の層に含まれる。第5の導電パターンは、一端が第1の導電プラグの他端に電気的に接続される。第2の導電プラグは、第2の層から第1の層まで延びる。第2の導電プラグは、一端が第5の導電パターンの他端に電気的に接続され、他端が第4の導電パターンに電気的に接続される。第2のパワーデバイスは、第1の層における第1の導電パターン及び第3の導電パターンの間に配される。パワーモジュールでは、第1のパワーループと第2のパワーループとが形成される。第1のパワーループは、第1の導電パターン、第1のパワーデバイス、第2の導電パターン、第1の容量素子、第3の導電パターン、第2のパワーデバイスを含む。第2のパワーループは、第1の導電パターン、第1のパワーデバイス、第1の導電プラグ、第5の導電パターン、第2の導電プラグ、第4の導電パターン、第2の容量素子、前記第3の導電パターン、第2のパワーデバイスを含む。
【図面の簡単な説明】
【0006】
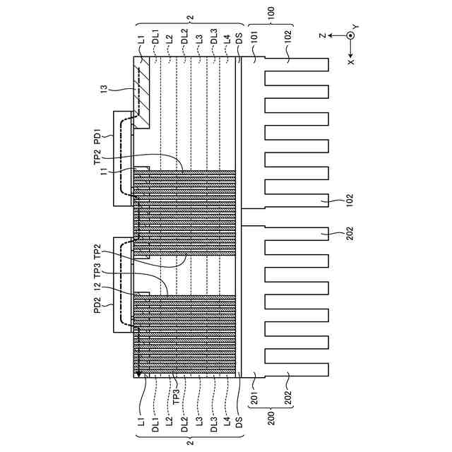
第1の実施形態にかかるパワーモジュールの構成を示す斜視図。
第1の実施形態にかかるパワーモジュールの構成を示す平面図。
第1の実施形態におけるパワーモジュールの構成を示す断面図。
第1の実施形態におけるパワーモジュールの構成を示す断面図。
第1の実施形態におけるパワーループを示す図。
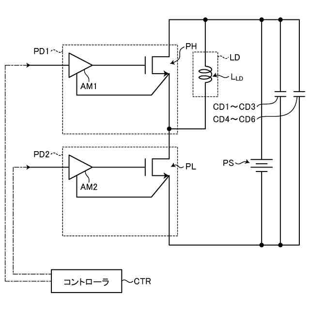
第1の実施形態にかかるパワーモジュールの構成を示す回路図。
第1の実施形態におけるパワーループごとの周波数成分の割合を示す図。
第2の実施形態にかかるパワーモジュールの構成を示す斜視図。
第2の実施形態にかかるパワーモジュールの構成を示す平面図。
第2の実施形態におけるパワーループを示す図。
第3の実施形態にかかるパワーモジュールの構成を示す平面図。
第3の実施形態におけるパワーループを示す図。
第4の実施形態にかかるパワーモジュールの構成を示す平面図。
第4の実施形態におけるパワーループを示す図。
第5の実施形態にかかるパワーモジュールの構成を示す平面図。
第5の実施形態におけるパワーループを示す図。
【発明を実施するための形態】
【0007】
以下に添付図面を参照して、実施形態にかかるパワーモジュールを詳細に説明する。なお、これらの実施形態により本発明が限定されるものではない。
【0008】
(第1の実施形態)
第1の実施形態にかかるパワーモジュールは、パワーデバイスが搭載され、パワーデバイスを含むパワーループが形成されるが、パワーデバイスを含むパワーループを適切に形成するための工夫が施される。
【0009】
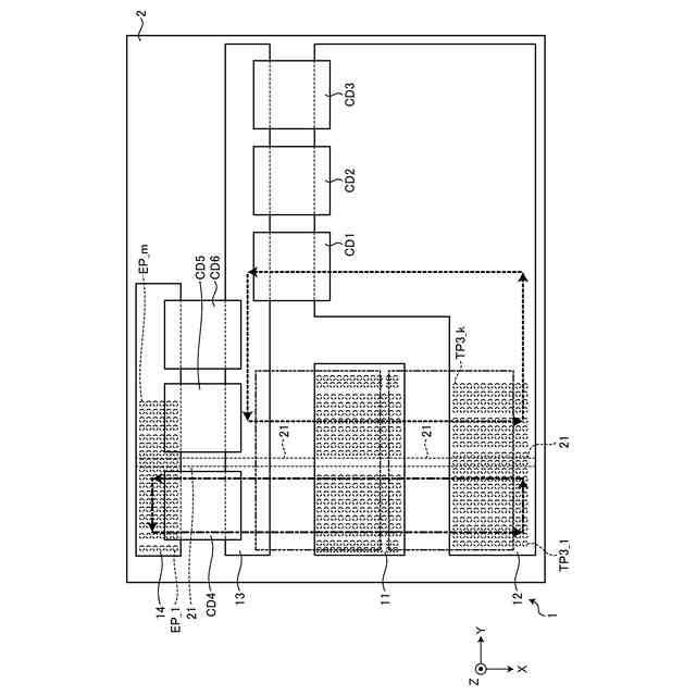
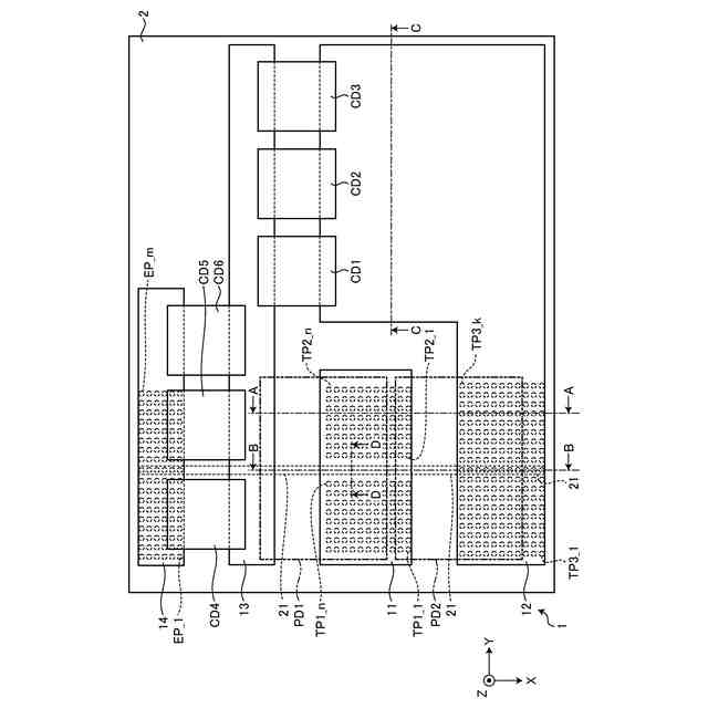
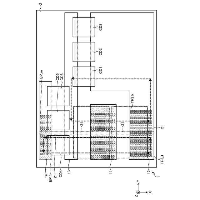
パワーモジュール1は、図1~図4に示すように構成され得る。図1は、パワーモジュール1の構成を示す斜視図である。図2は、パワーモジュール1の構成を示す平面図である。図2では、パワーデバイスPD1,PD2を取り除いた平面構成が例示され、パワーデバイスPD1,PD2の配置領域が二点鎖線で示される。図3は、パワーモジュール1の構成を示す断面図であり、図2をA-A線で切った場合の矢視の断面を示す。図4は、パワーモジュール1の構成を示す断面図であり、図2をB-B線で切った場合の矢視の断面を示す。
【0010】
パワーモジュール1は、多層基板2、パワーデバイスPD1,PD2、容量デバイスCD1~CD6、複数の熱伝導プラグTP1_1~TP1_n,TP2_1~TP2_n,TP3_1~TP3_k、放熱部材100,200を有する。nは、任意の2以上の整数である。kは、任意の2以上の整数である。
(【0011】以降は省略されています)
この特許をJ-PlatPat(特許庁公式サイト)で参照する
関連特許
株式会社東芝
端子台
18日前
株式会社東芝
電子装置
1か月前
株式会社東芝
電子回路
27日前
株式会社東芝
除去装置
11日前
株式会社東芝
半導体装置
1か月前
株式会社東芝
真空バルブ
26日前
株式会社東芝
半導体装置
27日前
株式会社東芝
高周波回路
27日前
株式会社東芝
半導体装置
27日前
株式会社東芝
半導体装置
27日前
株式会社東芝
半導体装置
27日前
株式会社東芝
半導体装置
1か月前
株式会社東芝
半導体装置
27日前
株式会社東芝
半導体装置
1か月前
株式会社東芝
半導体装置
1か月前
株式会社東芝
半導体装置
1か月前
株式会社東芝
半導体装置
1か月前
株式会社東芝
半導体装置
1か月前
株式会社東芝
半導体装置
1か月前
株式会社東芝
半導体装置
1か月前
株式会社東芝
真空バルブ
1か月前
株式会社東芝
半導体装置
1か月前
株式会社東芝
コントローラ
27日前
株式会社東芝
ディスク装置
10日前
株式会社東芝
超電導コイル
1か月前
株式会社東芝
補修システム
24日前
株式会社東芝
電気車制御装置
13日前
株式会社東芝
半導体集積回路
26日前
株式会社東芝
半導体スイッチ
25日前
株式会社東芝
磁気ディスク装置
27日前
株式会社東芝
パワーモジュール
3日前
株式会社東芝
パワーモジュール
3日前
株式会社東芝
半導体装置の製造方法
1か月前
株式会社東芝
真空ダクト及び加速器
1か月前
株式会社東芝
量子鍵配送ネットワーク
1か月前
株式会社東芝
半導体装置及び製造方法
1か月前
続きを見る
他の特許を見る