TOP
|
特許
|
意匠
|
商標
特許ウォッチ
Twitter
他の特許を見る
公開番号
2025176555
公報種別
公開特許公報(A)
公開日
2025-12-04
出願番号
2024082793
出願日
2024-05-21
発明の名称
光電流センサ
出願人
株式会社東芝
代理人
弁理士法人鈴榮特許綜合事務所
主分類
G01R
15/24 20060101AFI20251127BHJP(測定;試験)
要約
【課題】簡便で精度の高い光電流センサを提供すること。
【解決手段】実施形態に係る光電流センサは、光源と光ファイバの間に設けられた偏光分離部と、偏光分離部を透過し光ファイバに入射した計測光を反射させるために光ファイバの他端に設けられ、入射偏光を概ね45度旋光させるための旋光素子を備えた反射部と、偏光分離部と反射部との間に設けられたセンサファイバと、センサファイバを往復し、再び偏光分離部を通すことによって強度変調を受けた計測光を電気信号に変換する検出器と、を備える。
【選択図】 図1
特許請求の範囲
【請求項1】
光源と光ファイバの間に設けられた偏光分離部と、
前記偏光分離部を透過し前記光ファイバに入射した計測光を反射させるために前記光ファイバの他端に設けられ、入射偏光を概ね45度旋光させるための旋光素子を備えた反射部と、
前記偏光分離部と前記反射部との間に設けられたセンサファイバと、
前記センサファイバを往復し、再び前記偏光分離部を通すことによって強度変調を受けた計測光を電気信号に変換する検出器と、
を備える光電流センサ。
続きを表示(約 910 文字)
【請求項2】
前記検出器は、X軸の計測光を検出する第1の検出器と、Y軸の計測光を検出する第2の検出器を備え、
前記光電流センサは、前記第1の検出器により検出された、前記強度変調を受けた前記電気信号の第1の変調率と、前記第2の検出器により検出された、前記強度変調を受けた前記電気信号の第2の変調率との差に基づいて温度を測定する信号処理器をさらに備える、
請求項1に記載の光電流センサ。
【請求項3】
前記検出器は、X軸の計測光を検出する第1の検出器と、Y軸の計測光を検出する第2の検出器を備え、
前記光電流センサは、前記第1の検出器により検出された、前記強度変調を受けた前記電気信号の第1の変調率と、前記第2の検出器により検出された、前記強度変調を受けた前記電気信号の第2の変調率との差に基づいて前記光電流センサの温度による感度変化を補正する信号処理器をさらに備える、
請求項1に記載の光電流センサ。
【請求項4】
前記検出器は、X軸の計測光を検出する第1の検出器と、Y軸の計測光を検出する第2の検出器を備え、
前記光電流センサは、前記光電流センサの感度補正のための係数を記憶する記憶機能部を備え、前記第1の検出器および第2の検出器により検出された電気信号の変調度の比と、前記係数に基づいて前記光電流センサの温度による感度変化を補正する信号処理器をさらに備える、
請求項1に記載の光電流センサ。
【請求項5】
前記信号処理器は、前記変調度の比が所定の変調率以上である場合に、前記記憶機能部に記憶された前記係数を更新する、
請求項4に記載の光電流センサ。
【請求項6】
前記光ファイバの時定数と前記反射部の時定数が同じになるように前記光ファイバおよび前記反射部が設計される、
請求項4に記載の光電流センサ。
【請求項7】
前記光ファイバの時定数と前記反射部の時定数が同じになるように前記光ファイバおよび前記反射部が設計される、
請求項1に記載の光電流センサ。
発明の詳細な説明
【技術分野】
【0001】
本発明の実施形態は、光電流センサに関する。
続きを表示(約 1,400 文字)
【背景技術】
【0002】
パワーエレクトロニクス機器の進展から、高周波電流を簡便に計測できる装置のニーズが高まっている。従来技術では、抵抗での電圧降下による測定や変流器、ホール効果を用いた測定など、様々な電流センサが考案され、実用化されている。
【0003】
また、光による電流測定法として、磁界によって光の偏光特性を変化させるファラデー効果を用いた光電流センサが開発されている。
【0004】
光ファイバのファラデー効果を利用することにより、小型、フレキシブル、耐電磁雑音、長距離信号伝送、耐電圧など、様々な利点をもつ光電流センサが知られている。例えば、特許文献1では、このような電流測定装置の一例として、光の偏光面が磁界の作用により回転するファラデー効果を利用した、反射型の電流測定装置が開示されている。
【先行技術文献】
【特許文献】
【0005】
特開2010-271292号公報
【非特許文献】
【0006】
OITDA規格:光ファイバ電流センサ(Fiber optic sensors-Polarimetric current measurement)、規格番号:OITDA FS 01:2017 第1版、2017年5月16日発行
【発明の概要】
【発明が解決しようとする課題】
【0007】
例えば、特許文献1に開示される光電流センサでは、精度と周波数帯域の両立は難しく、電流測定のニーズを満たしていないという問題がある。
【0008】
この発明は、上記事情に着目してなされたもので、その目的とするところは、精度と周波数帯域が両立した、簡便で精度の高い光電流センサを提供することにある。
【課題を解決するための手段】
【0009】
実施形態に係る光電流センサは、光源と光ファイバの間に設けられた偏光分離部と、前記偏光分離部を透過し前記光ファイバに入射した計測光を反射させるために前記光ファイバの他端に設けられ、入射偏光を概ね45度旋光させるための旋光素子を備えた反射部と、前記偏光分離部と前記反射部との間に設けられたセンサファイバと、前記センサファイバを往復し、再び前記偏光分離部を通すことによって強度変調を受けた計測光を電気信号に変換する検出器と、を備えるものである。
【図面の簡単な説明】
【0010】
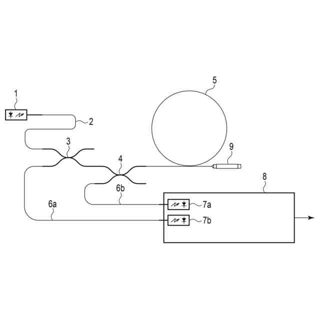
図1は、実施形態に係る光電流センサの全体構成を示す図である。
図2は、本実施形態に係る光電流センサの感度が温度によって変化する様子を示した図である。
図3は、図2に示すファラデー鏡の旋光角を逆算して求めたものを示した図である。
図4は、図2で示したX軸、Y軸の変調度の和をとって、光電流センサの出力としたときの感度と温度の関係を示した図である。
図5は、図4に示す感度に対して図3で求められた温度を用いて、光電流センサの温度による感度変化を補正した図である。
図6は、図2に示したX軸とY軸の変調度の比と光電流センサの感度の関係性の一例を示した図である。
図7は、本実施形態に係るファラデー鏡の構造の一例を示した図である。
【発明を実施するための形態】
(【0011】以降は省略されています)
この特許をJ-PlatPat(特許庁公式サイト)で参照する
関連特許
株式会社東芝
端子台
1か月前
株式会社東芝
除去装置
28日前
株式会社東芝
半導体装置
今日
株式会社東芝
半導体装置
6日前
株式会社東芝
真空バルブ
今日
株式会社東芝
半導体装置
14日前
株式会社東芝
半導体装置
今日
株式会社東芝
光電流センサ
今日
株式会社東芝
ディスク装置
27日前
株式会社東芝
半導体デバイス
今日
株式会社東芝
電気車制御装置
1か月前
株式会社東芝
半導体デバイス
今日
株式会社東芝
パワーモジュール
20日前
株式会社東芝
地熱発電システム
6日前
株式会社東芝
磁気ディスク装置
1日前
株式会社東芝
パワーモジュール
20日前
株式会社東芝
センサ及び電子装置
1日前
株式会社東芝
踏板フレーム及び踏板
6日前
株式会社東芝
ウエーハ及び半導体装置
7日前
株式会社東芝
半導体装置及びウエーハ
1か月前
株式会社東芝
流路板及び電気化学セル
14日前
株式会社東芝
ウエーハ及び半導体装置
7日前
株式会社東芝
電源装置及び電源制御方法
6日前
株式会社東芝
駆動回路、および半導体装置
22日前
株式会社東芝
半導体装置及びその製造方法
1か月前
株式会社東芝
半導体装置及びその製造方法
1か月前
株式会社東芝
ウエーハ、及び、半導体装置
1か月前
株式会社東芝
駆動回路、および半導体装置
22日前
株式会社東芝
半導体装置及びその製造方法
1か月前
株式会社東芝
半導体装置及びその製造方法
1日前
株式会社東芝
情報処理装置、およびシステム
6日前
株式会社東芝
情報処理方法及び情報処理装置
28日前
株式会社東芝
負荷時タップ切換器の切換開閉器
1か月前
株式会社東芝
領域抽出装置、方法及びプログラム
14日前
株式会社東芝
水力機械の流路構造物検査システム
29日前
株式会社東芝
温水洗浄システム及び温水洗浄方法
1か月前
続きを見る
他の特許を見る