TOP
|
特許
|
意匠
|
商標
特許ウォッチ
Twitter
他の特許を見る
10個以上の画像は省略されています。
公開番号
2025169620
公報種別
公開特許公報(A)
公開日
2025-11-14
出願番号
2024074492
出願日
2024-05-01
発明の名称
パワーモジュール
出願人
株式会社東芝
,
東芝デバイス&ストレージ株式会社
代理人
弁理士法人酒井国際特許事務所
主分類
H01L
25/07 20060101AFI20251107BHJP(基本的電気素子)
要約
【課題】一つの実施形態は、電流経路の電流を適切に検出できるパワーモジュールを提供することを目的とする。
【解決手段】一つの実施形態によれば、パワーデバイスと第1の導電パターンとシャント抵抗素子と第2の導電パターンとを有するパワーモジュールが提供される。第1の導電パターンは、一端がパワーデバイスに接続される。第1の導電パターンは、パワーデバイスから少なくとも第1の方向に延びる。シャント抵抗素子は、第1の方向における一端が第1の導電パターンの他端に接続される。第2の導電パターンは、シャント抵抗素子の他端に接続される。第2の導電パターンは、部分を含む。部分は、シャント抵抗素子から第2の方向に離間した位置から前記シャント抵抗素子及び前記第1の導電パターンに沿うように前記第1の方向に延びる。第2の方向は、第1の方向に交差する。
【選択図】図6
特許請求の範囲
【請求項1】
パワーデバイスと、
一端が前記パワーデバイスに接続され、前記パワーデバイスから少なくとも第1の方向に延びる第1の導電パターンと、
前記第1の方向における一端が前記第1の導電パターンの他端に接続されるシャント抵抗素子と、
前記シャント抵抗素子の他端に接続され、前記シャント抵抗素子から前記第1の方向に交差する第2の方向に離間した位置から前記シャント抵抗素子及び前記第1の導電パターンに沿うように前記第1の方向に延びる部分を含む第2の導電パターンと、
を備えたパワーモジュール。
続きを表示(約 1,500 文字)
【請求項2】
前記第1の導電パターン、前記シャント抵抗素子、前記第2の導電パターンは、略U字型の電流経路を形成する
請求項1に記載のパワーモジュール。
【請求項3】
前記第2の導電パターンは、前記シャント抵抗素子の前記第1の方向における他端に接続され、前記シャント抵抗素子の他端から前記第2の方向に前記離間した位置まで延び、前記離間した位置から折れ曲がって前記シャント抵抗素子及び前記第1の導電パターンに沿うように前記第1の方向に延びる
請求項2に記載のパワーモジュール。
【請求項4】
前記第1の導電パターン、前記シャント抵抗素子、前記第2の導電パターンは、複数の略U字型を3次元的に組み合わせた電流経路を形成する
請求項1に記載のパワーモジュール。
【請求項5】
前記シャント抵抗素子の前記第1の方向における他端に接続される第3の導電パターンと、
一端が前記第3の導電パターンに接続され、前記第3の導電パターンから前記第1の方向及び前記第2の方向に交差する第3の方向に延びる第1の導電プラグと、
一端が前記第1の導電プラグの他端に接続され、前記シャント抵抗素子及び前記第1の導電パターンに順に沿うように前記第1の方向に延びる第4の導電パターンと、
をさらに備えた
請求項4に記載のパワーモジュール。
【請求項6】
一端が前記第4の導電パターンの他端に接続され、前記第1の導電パターン及び前記シャント抵抗素子に順に沿うように前記第1の方向に延びる第5の導電パターンと、
一端が前記第5の導電パターンの他端に電気的に接続され、前記第5の導電パターンから前記第3の方向に延び、他端が前記第2の導電パターンに電気的に接続される第2の導電プラグと、
をさらに備えた
請求項5に記載のパワーモジュール。
【請求項7】
パワーデバイスと、
一端が前記パワーデバイスに接続され、前記パワーデバイスから第1の方向と前記第1の方向に交差する第2の方向とに延びる第1の導電パターンと、
前記パワーデバイスから前記第2の方向に離間した位置で前記第1の方向における一端が前記第1の導電パターンの一端から前記第1の方向における内側に位置する部分に接続されるシャント抵抗素子と、
前記シャント抵抗素子の他端に接続される第2の導電パターンと、
を備えたパワーモジュール。
【請求項8】
前記シャント抵抗素子の他端は、前記第2の導電パターンの一端から前記第1の方向における内側に位置する部分に接続される
請求項7に記載のパワーモジュール。
【請求項9】
パワーデバイスと、
一端が前記パワーデバイスに接続される第1の導電パターンと、
前記第1の導電パターンに対して第1の方向に離間して配される第2の導電パターンと、
第2の方向における一端が前記第1の導電パターンに接続される第1のシャント抵抗素子と、
前記第2の方向における一端が前記第2の導電パターンに接続される第2のシャント抵抗素子と、
前記第1の方向における前記第1のシャント抵抗素子及び前記第2のシャント抵抗素子の間に配される第3の導電パターンと、
前記第1のシャント抵抗素子の他端に接続される第4の導電パターンと、
前記第2のシャント抵抗素子の他端に接続される第5の導電パターンと、
を備えたパワーモジュール。
発明の詳細な説明
【技術分野】
【0001】
本実施形態は、パワーモジュールに関する。
続きを表示(約 1,800 文字)
【背景技術】
【0002】
パワーデバイスが搭載されたパワーモジュールでは、パワーデバイスを含むパワーループにシャント抵抗が挿入されることがある。パワーモジュールでは、回路への影響を最小限にするため抵抗値の小さなシャント抵抗を用いて電流経路の電流を適切に検出することが望まれる。
【先行技術文献】
【特許文献】
【0003】
特許第6245869号公報
特開2009-250731号公報
特許第7216602号公報
【発明の概要】
【発明が解決しようとする課題】
【0004】
一つの実施形態は、電流経路の電流を適切に検出できるパワーモジュールを提供することを目的とする。
【課題を解決するための手段】
【0005】
一つの実施形態によれば、パワーデバイスと第1の導電パターンとシャント抵抗素子と第2の導電パターンとを有するパワーモジュールが提供される。第1の導電パターンは、一端がパワーデバイスに接続される。第1の導電パターンは、パワーデバイスから少なくとも第1の方向に延びる。シャント抵抗素子は、第1の方向における一端が第1の導電パターンの他端に接続される。第2の導電パターンは、シャント抵抗素子の他端に接続される。第2の導電パターンは、部分を含む。部分は、シャント抵抗素子から第2の方向に離間した位置から前記シャント抵抗素子及び第1の導電パターンに沿うように第1の方向に延びる。第2の方向は、第1の方向に交差する。
【図面の簡単な説明】
【0006】
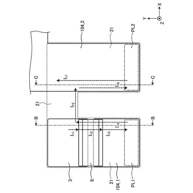
第1の実施形態にかかるパワーモジュールの構成を示す平面図。
第1の実施形態にかかるパワーモジュールの構成を示す断面図。
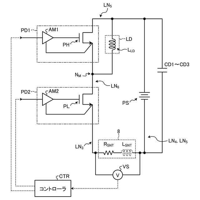
第1の実施形態にかかるパワーモジュールの構成を示す回路図。
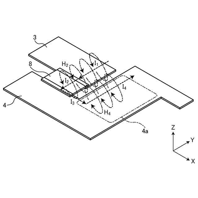
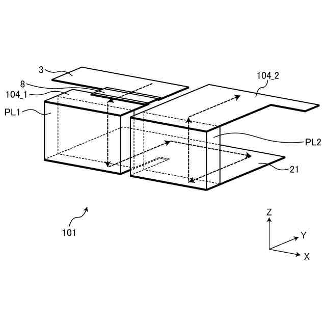
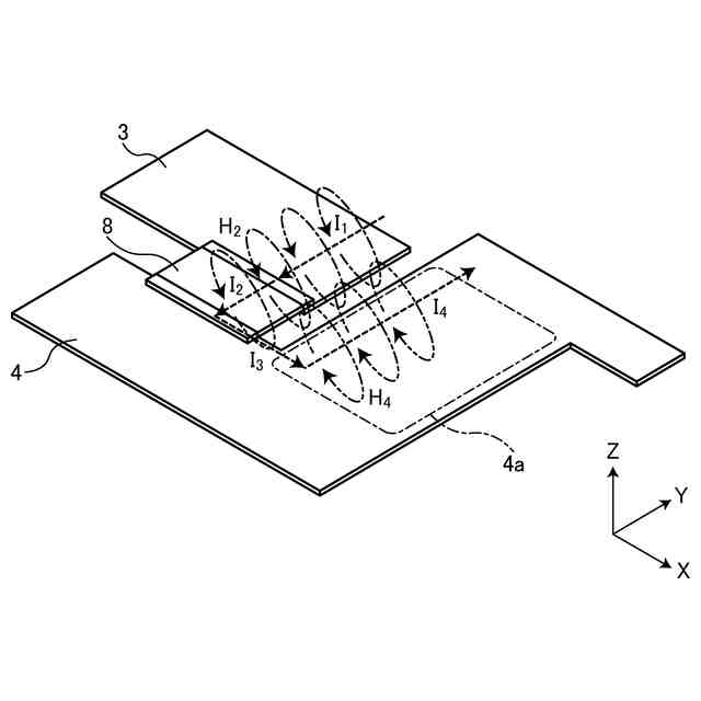
第1の実施形態におけるシャント抵抗素子付近の電流経路を示す斜視図。
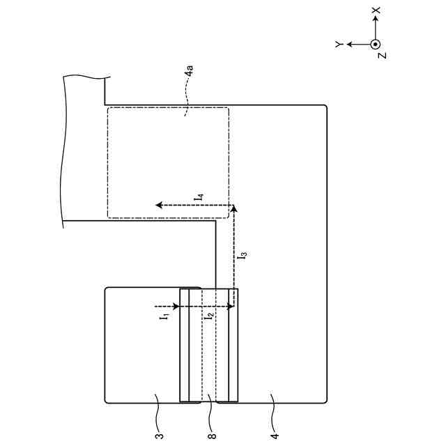
第1の実施形態におけるシャント抵抗素子付近の電流経路を示す平面図。
第1の実施形態における磁束の打ち消しを示す斜視図。
第2の実施形態におけるシャント抵抗素子付近の構成を示す斜視図。
第2の実施形態における多層基板の構成を示す断面図。
第2の実施形態におけるシャント抵抗素子付近の電流経路を示す平面図。
第2の実施形態におけるシャント抵抗素子付近の電流経路を示す断面図。
第2の実施形態における磁束の打ち消しを示す断面図。
第3の実施形態におけるシャント抵抗素子付近の構成を示す斜視図。
第3の実施形態におけるシャント抵抗素子付近の電流経路を示す平面図。
第3の実施形態におけるシャント抵抗素子付近の電流経路を示す断面図。
第4の実施形態におけるシャント抵抗素子付近の電流経路を示す平面図。
第4の実施形態におけるシャント抵抗素子付近の電流経路を示す断面図。
第5の実施形態におけるシャント抵抗素子付近の電流経路を示す平面図。
第5の実施形態におけるシャント抵抗素子付近の電流経路を示す断面図。
第6の実施形態におけるシャント抵抗素子付近の電流経路を示す平面図。
【発明を実施するための形態】
【0007】
以下に添付図面を参照して、実施形態にかかるパワーモジュールを詳細に説明する。なお、これらの実施形態により本発明が限定されるものではない。
【0008】
(第1の実施形態)
第1の実施形態にかかるパワーモジュールは、パワーデバイスが搭載され、パワーデバイスを含む電流経路にシャント抵抗が挿入されるが、シャント抵抗を用いた電流経路の電流検出を適切に行うための工夫が施される。
【0009】
パワーモジュール1は、図1及び図2に示すように構成され得る。図1は、パワーモジュール1の構成を示す平面図である。図2は、パワーモジュール1の構成を示す断面図であり、図1をA-A線で切った断面を示す。以下では、基板2の主面に垂直な方向をZ方向とし、Z方向に垂直な面内で互いに直交する2方向をX方向及びY方向とする。
【0010】
パワーモジュール1は、多層基板2、シャント抵抗素子8、パワーデバイスPD1,PD2、容量デバイスCD1~CD3を有する。
(【0011】以降は省略されています)
この特許をJ-PlatPat(特許庁公式サイト)で参照する
関連特許
株式会社東芝
センサ
1か月前
株式会社東芝
モータ
1か月前
株式会社東芝
端子台
20日前
株式会社東芝
センサ
2か月前
株式会社東芝
センサ
1か月前
株式会社東芝
除去装置
13日前
株式会社東芝
吸音装置
1か月前
株式会社東芝
電子回路
29日前
株式会社東芝
金型構造
1か月前
株式会社東芝
電子装置
1か月前
株式会社東芝
電子装置
1か月前
株式会社東芝
半導体装置
1か月前
株式会社東芝
半導体装置
1か月前
株式会社東芝
ラック装置
2か月前
株式会社東芝
真空バルブ
28日前
株式会社東芝
半導体装置
1か月前
株式会社東芝
半導体装置
1か月前
株式会社東芝
真空バルブ
1か月前
株式会社東芝
半導体装置
29日前
株式会社東芝
半導体装置
29日前
株式会社東芝
半導体装置
1か月前
株式会社東芝
高周波回路
29日前
株式会社東芝
半導体装置
1か月前
株式会社東芝
半導体装置
1か月前
株式会社東芝
電動送風機
2か月前
株式会社東芝
半導体装置
1か月前
株式会社東芝
半導体装置
1か月前
株式会社東芝
半導体装置
1か月前
株式会社東芝
半導体装置
1か月前
株式会社東芝
半導体装置
1か月前
株式会社東芝
半導体装置
1か月前
株式会社東芝
半導体装置
1か月前
株式会社東芝
半導体装置
2か月前
株式会社東芝
半導体装置
29日前
株式会社東芝
半導体装置
29日前
株式会社東芝
半導体装置
2か月前
続きを見る
他の特許を見る