TOP
|
特許
|
意匠
|
商標
特許ウォッチ
Twitter
他の特許を見る
10個以上の画像は省略されています。
公開番号
2025168874
公報種別
公開特許公報(A)
公開日
2025-11-12
出願番号
2024073700
出願日
2024-04-30
発明の名称
駆動回路、および半導体装置
出願人
株式会社東芝
,
東芝デバイス&ストレージ株式会社
代理人
弁理士法人志賀国際特許事務所
主分類
H03K
17/16 20060101AFI20251105BHJP(基本電子回路)
要約
【課題】トランジスタの駆動電圧にアンダーシュートが生じることを抑制できる駆動回路、およびそのような駆動回路を備える半導体装置を提供することである。
【解決手段】実施形態の駆動回路は、ノーマリーオン型の第1トランジスタとノーマリーオフ型の第2トランジスタとが直列接続されて構成されたトランジスタ回路をノーマリーオフ駆動させる駆動回路である。実施形態の駆動回路は、前記第1トランジスタと前記第2トランジスタとの間に接続される配線と前記第1トランジスタの駆動端子との間に配置され、クランプ素子として機能するクランプトランジスタと、前記クランプトランジスタと前記配線との間に配置され、前記クランプトランジスタと直列に接続されるキャパシタと、を持つ。
【選択図】図2
特許請求の範囲
【請求項1】
ノーマリーオン型の第1トランジスタとノーマリーオフ型の第2トランジスタとが直列接続されて構成されたトランジスタ回路をノーマリーオフ駆動させる駆動回路であって、
前記第1トランジスタと前記第2トランジスタとの間に接続される配線と前記第1トランジスタの駆動端子との間に配置され、クランプ素子として機能するクランプトランジスタと、
前記クランプトランジスタと前記配線との間に配置され、前記クランプトランジスタと直列に接続されるキャパシタと、
を備える、駆動回路。
続きを表示(約 1,100 文字)
【請求項2】
前記キャパシタの静電容量は、前記第1トランジスタの入力容量の10倍以上である、請求項1に記載の駆動回路。
【請求項3】
前記クランプトランジスタの出力容量は、前記第1トランジスタの入力容量の10分の1以下である、請求項1に記載の駆動回路。
【請求項4】
前記配線は、電源電圧が印加される電源電圧配線である、請求項1に記載の駆動回路。
【請求項5】
前記電源電圧配線と前記第1トランジスタの駆動端子との間に配置される第3トランジスタと、
第1グランドと前記第1トランジスタの駆動端子との間に配置される第4トランジスタと、
前記第2トランジスタと前記第3トランジスタと前記第4トランジスタと前記クランプトランジスタとのそれぞれをON状態とOFF状態との間で切り替える制御回路部と、
を備える、請求項4に記載の駆動回路。
【請求項6】
前記クランプトランジスタの出力端子は、前記第1グランドとは別に設けられた第2グランドに接続されている、請求項5に記載の駆動回路。
【請求項7】
前記制御回路部は、前記電源電圧と前記第1トランジスタの閾値電圧の絶対値との比較結果に基づいて前記第2トランジスタの状態を切り替える電圧比較回路部を有し、
前記クランプトランジスタと前記電圧比較回路部とは、同一の半導体チップに搭載されている、請求項5に記載の駆動回路。
【請求項8】
前記クランプトランジスタと前記第3トランジスタと前記第4トランジスタと前記制御回路部とは、同一の半導体チップに搭載されている、請求項7に記載の駆動回路。
【請求項9】
請求項5から8のいずれか一項に記載の駆動回路と、
前記駆動回路によってノーマリーオフ駆動される前記トランジスタ回路と、
を2つずつ備え、
2つの前記駆動回路は、2つの前記トランジスタ回路をそれぞれ駆動し、
2つの前記トランジスタ回路は、互いに直列接続されてハーフブリッジ回路を構成し、
一方の前記駆動回路の前記制御回路部は、他方の前記駆動回路の状態に基づいて、一方の前記駆動回路における前記クランプトランジスタをON状態とOFF状態との間で切り替える、半導体装置。
【請求項10】
一方の前記駆動回路の前記制御回路部は、他方の前記駆動回路における前記第1トランジスタがOFF状態からON状態に切り替えられた時点から少なくとも第1所定時間が経過するまでの間、一方の前記駆動回路における前記クランプトランジスタをON状態にする、請求項9に記載の半導体装置。
(【請求項11】以降は省略されています)
発明の詳細な説明
【技術分野】
【0001】
本発明の実施形態は、駆動回路、および半導体装置に関する。
続きを表示(約 2,500 文字)
【背景技術】
【0002】
ノーマリーオン型のトランジスタに対してノーマリーオフ型のトランジスタを直列接続してトランジスタ回路を構成し、当該トランジスタ回路をノーマリーオフ駆動させる技術が知られている。例えば、上記のようなトランジスタ回路を2つ接続してハーフブリッジ回路を構成し、当該ハーフブリッジ回路にスイッチング動作をさせた場合、ロー側のトランジスタ回路がOFF状態になった際に、ハイ側のトランジスタ回路に含まれるトランジスタの駆動電圧にアンダーシュートが生じる問題があった。これに対して、ツェナーダイオードを用いて駆動電圧にアンダーシュートが生じることを抑制することが知られている。しかしながら、ツェナーダイオードの反応時間には限界があり、アンダーシュートを十分に抑制できない問題があった。
【先行技術文献】
【特許文献】
【0003】
特開2017-118630号公報
【発明の概要】
【発明が解決しようとする課題】
【0004】
本発明が解決しようとする課題は、トランジスタの駆動電圧にアンダーシュートが生じることを抑制できる駆動回路、およびそのような駆動回路を備える半導体装置を提供することである。
【課題を解決するための手段】
【0005】
実施形態の駆動回路は、ノーマリーオン型の第1トランジスタとノーマリーオフ型の第2トランジスタとが直列接続されて構成されたトランジスタ回路をノーマリーオフ駆動させる駆動回路である。実施形態の駆動回路は、前記第1トランジスタと前記第2トランジスタとの間に接続される配線と前記第1トランジスタの駆動端子との間に配置され、クランプ素子として機能するクランプトランジスタと、前記クランプトランジスタと前記配線との間に配置され、前記クランプトランジスタと直列に接続されるキャパシタと、を持つ。
【図面の簡単な説明】
【0006】
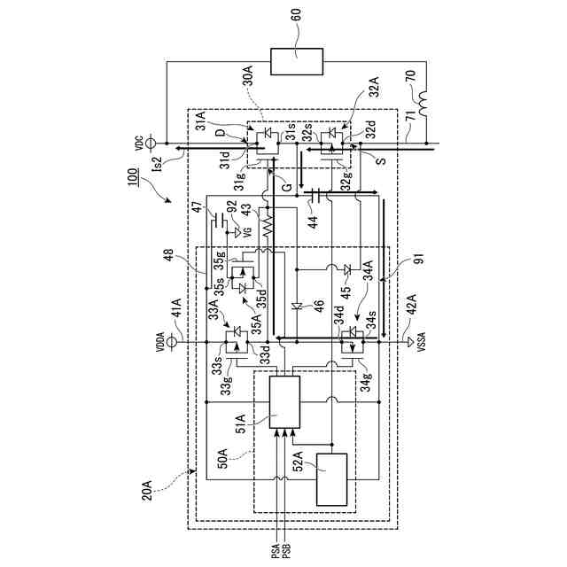
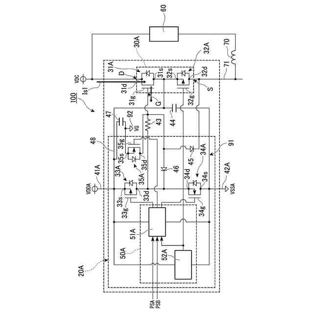
第1の実施形態の半導体装置を示す回路図。
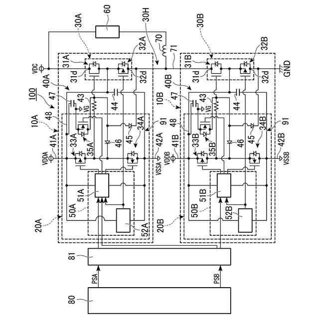
第1の実施形態の半導体パッケージを示す回路図。
第1の実施形態のハイ側の半導体パッケージにおけるトランジスタ回路がOFF状態で、かつ、ロー側の半導体パッケージにおけるトランジスタ回路がON状態である場合に外部負荷に流れる電流を示す図。
第1の実施形態のハイ側の半導体パッケージにおけるトランジスタ回路がON状態で、かつ、ロー側の半導体パッケージにおけるトランジスタ回路がOFF状態である場合に外部負荷を流れる電流を示す図。
第1の実施形態のトランジスタ回路がON状態とOFF状態とで切り替えられる際における電源電圧と各トランジスタのゲート電圧との関係の一例を示すタイミングチャート。
第1の実施形態のハイ側のトランジスタ回路がOFF状態で、かつ、ロー側のトランジスタ回路がOFF状態からON状態に切り替えられた場合に流れる電流を示す図。
第1の実施形態のハイ側のトランジスタ回路がOFF状態で、かつ、ロー側のトランジスタ回路がON状態からOFF状態に切り替えられた場合に流れる電流を示す図。
第2の実施形態のトランジスタ回路がON状態とOFF状態とで切り替えられる際における電源電圧と各トランジスタのゲート電圧との関係の一例を示すタイミングチャート。
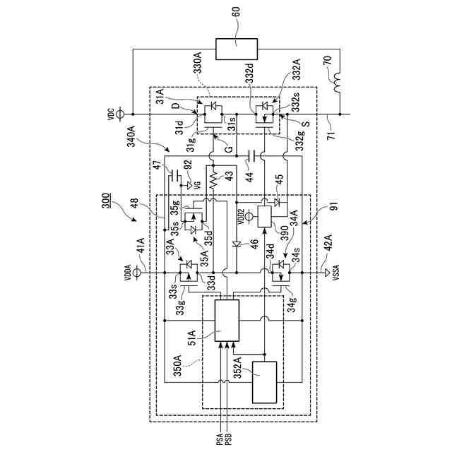
第3の実施形態の半導体装置の一部を示す回路図。
第4の実施形態の半導体装置の一部を示す回路図。
第5の実施形態の半導体装置の一部を示す回路図。
第6の実施形態の半導体装置の一部を示す回路図。
第7の実施形態の昇圧コンバータを示す回路図。
第8の実施形態の降圧コンバータを示す回路図。
比較例の半導体装置において生じる誘起電圧の一例を示すグラフ。
比較例の半導体装置において生じるアンダーシュートの一例を示すグラフ。
【発明を実施するための形態】
【0007】
以下、実施形態の駆動回路および半導体装置を、図面を参照して説明する。
【0008】
(第1の実施形態)
図1は、第1の実施形態の半導体装置100を示す回路図である。図1に示す半導体装置100は、外部負荷60に対して電力を供給するための半導体装置である。半導体装置100は、電力源と外部負荷60とコイル70との接続によって、電源回路やインバーター回路などの電力変換回路として使用されるものである。外部負荷60およびコイル70の接続方法は、図1に示す接続方法に限定されない。半導体装置100は、コントローラ80によって制御される。半導体装置100には、コントローラ80から絶縁伝達回路部81を介してパルス信号PSA,PSBが入力される。
【0009】
図1に示すように、第1の実施形態において半導体装置100は、2つの半導体パッケージ10A,10Bを備える。半導体パッケージ10Aと半導体パッケージ10Bとは、外部負荷60に電力を供給する電源VDCとグランドGNDとの間に互いに直列接続されて設けられている。半導体パッケージ10Aは、電源VDCに繋がるハイ側の半導体パッケージである。半導体パッケージ10Bは、グランドGNDに繋がるロー側の半導体パッケージである。第1の実施形態において外部負荷60は、電源VDCに対して半導体パッケージ10Aと並列に接続されている。半導体パッケージ10Aと半導体パッケージ10Bとを繋ぐ配線部71と、外部負荷60との間には、コイル70が配置されている。配線部71は、後述するトランジスタ回路30Aとトランジスタ回路30Bとを繋ぐ配線部である。
【0010】
なお、本開示の回路において、「或る素子と他の素子との間に別の素子が配置されている」とは、当該或る素子と当該他の素子との一方から他方へと辿るまでの間の回路上に、当該別の素子が設けられていることを意味する。
(【0011】以降は省略されています)
この特許をJ-PlatPat(特許庁公式サイト)で参照する
関連特許
株式会社東芝
モータ
1か月前
株式会社東芝
端子台
21日前
株式会社東芝
センサ
1か月前
株式会社東芝
センサ
1か月前
株式会社東芝
電子回路
1か月前
株式会社東芝
電子装置
1か月前
株式会社東芝
除去装置
14日前
株式会社東芝
金型構造
1か月前
株式会社東芝
電子装置
1か月前
株式会社東芝
吸音装置
1か月前
株式会社東芝
半導体装置
1か月前
株式会社東芝
半導体装置
2か月前
株式会社東芝
半導体装置
1か月前
株式会社東芝
半導体装置
2か月前
株式会社東芝
半導体装置
1か月前
株式会社東芝
半導体装置
1か月前
株式会社東芝
高周波回路
1か月前
株式会社東芝
半導体装置
1か月前
株式会社東芝
半導体装置
1か月前
株式会社東芝
半導体装置
今日
株式会社東芝
半導体装置
1か月前
株式会社東芝
半導体装置
1か月前
株式会社東芝
半導体装置
1か月前
株式会社東芝
半導体装置
1か月前
株式会社東芝
半導体装置
1か月前
株式会社東芝
半導体装置
1か月前
株式会社東芝
半導体装置
1か月前
株式会社東芝
真空バルブ
29日前
株式会社東芝
半導体装置
1か月前
株式会社東芝
半導体装置
1か月前
株式会社東芝
半導体装置
1か月前
株式会社東芝
半導体装置
1か月前
株式会社東芝
半導体装置
1か月前
株式会社東芝
半導体装置
1か月前
株式会社東芝
半導体装置
1か月前
株式会社東芝
粒子加速器
1か月前
続きを見る
他の特許を見る