TOP
|
特許
|
意匠
|
商標
特許ウォッチ
Twitter
他の特許を見る
10個以上の画像は省略されています。
公開番号
2025168881
公報種別
公開特許公報(A)
公開日
2025-11-12
出願番号
2024073708
出願日
2024-04-30
発明の名称
駆動回路、および半導体装置
出願人
株式会社東芝
,
東芝デバイス&ストレージ株式会社
代理人
弁理士法人志賀国際特許事務所
主分類
H03K
17/16 20060101AFI20251105BHJP(基本電子回路)
要約
【課題】トランジスタの駆動電圧にアンダーシュートが生じることを抑制できる駆動回路、およびそのような駆動回路を備える半導体装置を提供することである。
【解決手段】駆動回路は、ノーマリーオン型の第1トランジスタとノーマリーオフ型の第2トランジスタとが直列接続されて構成されたトランジスタ回路をノーマリーオフ駆動させる。第1トランジスタと第2トランジスタとの間には、電源電圧配線が接続される。駆動回路は、第1トランジスタの駆動端子と第2トランジスタとの間に配置されるダイオードと、電源電圧配線と第1トランジスタの駆動端子との間に配置される第3トランジスタと、グランドと第1トランジスタの駆動端子との間に配置される第4トランジスタと、第1トランジスタの駆動端子と第4トランジスタとの間に配置される第5トランジスタと、第2,3,4,5トランジスタの状態を切り替える制御回路部と、を持つ。
【選択図】図1
特許請求の範囲
【請求項1】
ノーマリーオン型の第1トランジスタとノーマリーオフ型の第2トランジスタとが直列接続されて構成されたトランジスタ回路をノーマリーオフ駆動させる駆動回路であって、
前記第1トランジスタと前記第2トランジスタとの間には、電源電圧が印加される電源電圧配線が接続され、
アノードが前記第1トランジスタの駆動端子に接続され、カソードが前記第2トランジスタの出力端子に接続されるダイオードと、
前記電源電圧配線と前記第1トランジスタの駆動端子との間に配置される第3トランジスタと、
前記電源電圧の基準となる基準電位を有するグランドと前記第1トランジスタの駆動端子との間に配置される第4トランジスタと、
前記第1トランジスタの駆動端子と前記第4トランジスタとの間に配置される第5トランジスタと、
前記第2トランジスタと前記第3トランジスタと前記第4トランジスタと前記第5トランジスタとのそれぞれをON状態とOFF状態との間で切り替える制御回路部と、
を備える、駆動回路。
続きを表示(約 1,300 文字)
【請求項2】
前記制御回路部は、
前記電源電圧配線の電圧が前記第1トランジスタの閾値電圧の絶対値よりも高い場合に、前記第2トランジスタをON状態にし、
前記電源電圧配線の電圧が前記第1トランジスタの閾値電圧の絶対値よりも高い場合で、かつ、前記第4トランジスタがON状態である場合に、前記第5トランジスタをON状態にする、請求項1に記載の駆動回路。
【請求項3】
前記第1トランジスタの駆動端子と前記第3トランジスタとの間に配置された抵抗素子を備える、請求項1に記載の駆動回路。
【請求項4】
前記第3トランジスタと前記第4トランジスタとは、互いに直列接続されている、請求項3に記載の駆動回路。
【請求項5】
前記第3トランジスタと前記抵抗素子とを接続する配線部と、前記第4トランジスタと前記第5トランジスタとを接続する配線部とは、互いに絶縁されている、請求項3に記載の駆動回路。
【請求項6】
前記ダイオード、前記第3トランジスタ、前記第4トランジスタ、前記第5トランジスタ、および前記制御回路部を有する半導体チップを備える、請求項1に記載の駆動回路。
【請求項7】
請求項1から6のいずれか一項に記載の駆動回路と、
前記駆動回路によってノーマリーオフ駆動される前記トランジスタ回路と、
を備える、半導体装置。
【請求項8】
前記駆動回路と前記トランジスタ回路とが1つのパッケージに封入されて構成される半導体パッケージを備える、請求項7に記載の半導体装置。
【請求項9】
2つの前記トランジスタ回路が互いに直列接続されて構成されるハーフブリッジ回路を備える、請求項7に記載の半導体装置。
【請求項10】
請求項7に記載の半導体装置であり、
前記トランジスタ回路は、前記第1トランジスタの駆動端子と、前記第1トランジスタに設けられた第1端子と、前記第2トランジスタの出力端子である第2端子と、を有するトランジスタとして機能し、かつ、スイッチング素子に直列接続され、
前記第2端子は、前記スイッチング素子に接続され、
前記駆動回路は、
前記半導体装置の電源がONにされる前に前記第1端子と前記第2端子との間に電圧が印加された際に、前記第1端子から前記駆動回路を通って前記第2端子に向かう電流が流れる経路が第1経路となり、かつ、
前記トランジスタ回路と前記スイッチング素子とがスイッチング動作される場合において、前記スイッチング素子がOFF状態になった際に前記第2端子から前記駆動回路および前記第1トランジスタの駆動端子を通って前記第1端子に向かう電流が流れる経路が第2経路となるように状態が切り替えられ、
前記第2経路のうち前記第2端子から前記第1トランジスタの駆動端子までの間における抵抗値は、前記第1トランジスタの駆動端子に接続される抵抗素子の抵抗値よりも小さく、
前記第1経路における抵抗値は、前記抵抗素子の抵抗値以上である、半導体装置。
(【請求項11】以降は省略されています)
発明の詳細な説明
【技術分野】
【0001】
本発明の実施形態は、駆動回路、および半導体装置に関する。
続きを表示(約 2,500 文字)
【背景技術】
【0002】
ノーマリーオン型のトランジスタに対してノーマリーオフ型のトランジスタを直列接続してトランジスタ回路を構成し、当該トランジスタ回路をノーマリーオフ駆動させる技術が知られている。例えば、上記のようなトランジスタ回路を2つ接続してハーフブリッジ回路を構成し、当該ハーフブリッジ回路にスイッチング動作をさせた場合、ロー側のトランジスタ回路がOFF状態になった際に、ハイ側のトランジスタ回路に含まれるトランジスタの駆動電圧にアンダーシュートが生じる問題があった。これに対して、ツェナーダイオードを用いて駆動電圧にアンダーシュートが生じることを抑制することが知られている。しかしながら、ツェナーダイオードの反応時間には限界があり、アンダーシュートを十分に抑制できない問題があった。
【先行技術文献】
【特許文献】
【0003】
特開2017-118630号公報
【発明の概要】
【発明が解決しようとする課題】
【0004】
本発明が解決しようとする課題は、トランジスタの駆動電圧にアンダーシュートが生じることを抑制できる駆動回路、およびそのような駆動回路を備える半導体装置を提供することである。
【課題を解決するための手段】
【0005】
実施形態の駆動回路は、ノーマリーオン型の第1トランジスタとノーマリーオフ型の第2トランジスタとが直列接続されて構成されたトランジスタ回路をノーマリーオフ駆動させる駆動回路である。前記第1トランジスタと前記第2トランジスタとの間には、電源電圧が印加される電源電圧配線が接続される。実施形態の駆動回路は、アノードが前記第1トランジスタの駆動端子に接続され、カソードが前記第2トランジスタの出力端子に接続されるダイオードと、前記電源電圧配線と前記第1トランジスタの駆動端子との間に配置される第3トランジスタと、前記電源電圧の基準となる基準電位を有するグランドと前記第1トランジスタの駆動端子との間に配置される第4トランジスタと、前記第1トランジスタの駆動端子と前記第4トランジスタとの間に配置される第5トランジスタと、前記第2トランジスタと前記第3トランジスタと前記第4トランジスタと前記第5トランジスタとのそれぞれをON状態とOFF状態との間で切り替える制御回路部と、を持つ。
【図面の簡単な説明】
【0006】
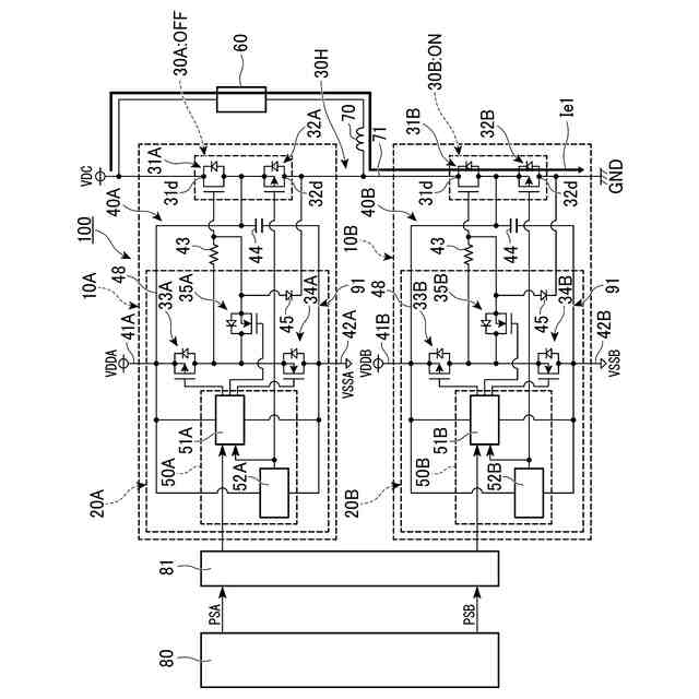
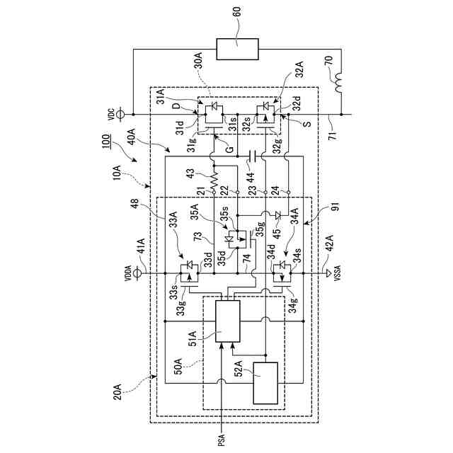
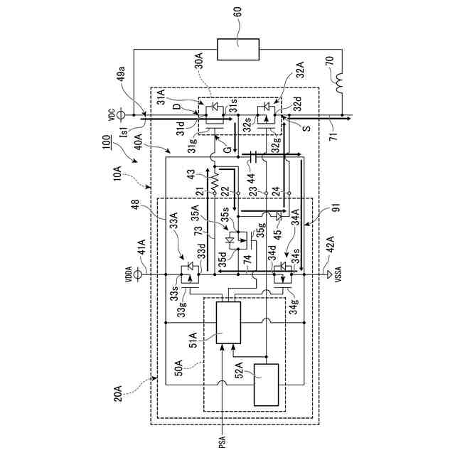
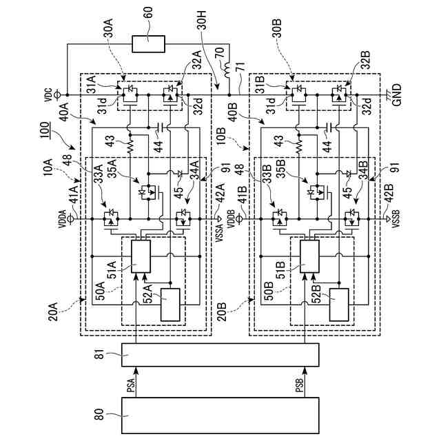
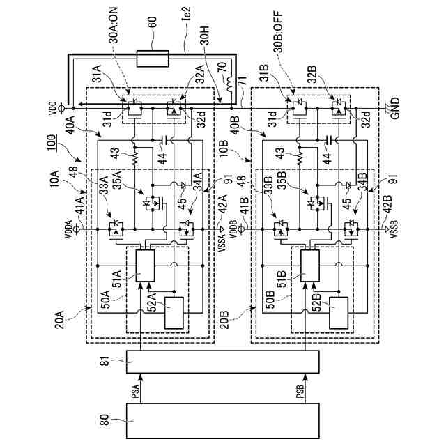
第1の実施形態の半導体装置を示す回路図。
第1の実施形態の半導体パッケージを示す回路図。
第1の実施形態のハイ側の半導体パッケージにおけるトランジスタ回路がOFF状態で、かつ、ロー側の半導体パッケージにおけるトランジスタ回路がON状態である場合に外部負荷を流れる電流を示す図。
第1の実施形態のハイ側の半導体パッケージにおけるトランジスタ回路がON状態で、かつ、ロー側の半導体パッケージにおけるトランジスタ回路がOFF状態である場合に外部負荷を流れる電流を示す図。
第1の実施形態のトランジスタ回路がON状態とOFF状態とで切り替えられる際における電源電圧と各トランジスタのゲート電圧との関係の一例を示すタイミングチャート。
第1の実施形態の半導体装置の電源がONにされる前に、ハイ側のトランジスタ回路のドレイン端子とソース端子との間に電圧が印加された場合に、ハイ側の半導体パッケージに流れる電流を示す図。
第1の実施形態のハイ側のトランジスタ回路がOFF状態で、かつ、ロー側のトランジスタ回路がON状態からOFF状態に切り替えられた場合に流れる電流を示す図。
第2の実施形態の半導体装置の一部を示す回路図。
第3の実施形態の半導体装置の一部を示す回路図。
比較例1の半導体装置の一部を示す回路図。
比較例2の半導体装置の一部を示す回路図。
【発明を実施するための形態】
【0007】
以下、実施形態の駆動回路および半導体装置を、図面を参照して説明する。
【0008】
(第1の実施形態)
図1は、第1の実施形態の半導体装置100を示す回路図である。図1に示す半導体装置100は、外部負荷60に対して電力を供給するための半導体装置である。半導体装置100は、電力源と外部負荷60とコイル70との接続によって、電源回路やインバーター回路などの電力変換回路として使用されるものである。外部負荷60およびコイル70の接続方法は、図1に示す接続方法に限定されない。半導体装置100は、コントローラ80によって制御される。半導体装置100には、コントローラ80から絶縁伝達回路部81を介してパルス信号PSA,PSBが入力される。
【0009】
図1に示すように、第1の実施形態において半導体装置100は、2つの半導体パッケージ10A,10Bを備える。半導体パッケージ10Aと半導体パッケージ10Bとは、外部負荷60に電力を供給する電源VDCとグランドGNDとの間に互いに直列接続されて設けられている。半導体パッケージ10Aは、電源VDCに繋がるハイ側の半導体パッケージである。半導体パッケージ10Bは、グランドGNDに繋がるロー側の半導体パッケージである。第1の実施形態において外部負荷60は、電源VDCに対して半導体パッケージ10Aと並列に接続されている。半導体パッケージ10Aと半導体パッケージ10Bとを繋ぐ配線部71と、外部負荷60との間には、コイル70が配置されている。配線部71は、後述するトランジスタ回路30Aとトランジスタ回路30Bとを繋ぐ配線部である。
【0010】
なお、本開示の回路において、「或る素子と他の素子との間に別の素子が配置されている」とは、当該或る素子と当該他の素子との一方から他方へと辿るまでの間の回路上に、当該別の素子が設けられていることを意味する。
(【0011】以降は省略されています)
この特許をJ-PlatPat(特許庁公式サイト)で参照する
関連特許
株式会社東芝
センサ
1か月前
株式会社東芝
モータ
1か月前
株式会社東芝
端子台
20日前
株式会社東芝
センサ
1か月前
株式会社東芝
吸音装置
1か月前
株式会社東芝
金型構造
1か月前
株式会社東芝
電子装置
1か月前
株式会社東芝
除去装置
13日前
株式会社東芝
電子装置
1か月前
株式会社東芝
電子回路
29日前
株式会社東芝
半導体装置
1か月前
株式会社東芝
真空バルブ
1か月前
株式会社東芝
半導体装置
1か月前
株式会社東芝
半導体装置
1か月前
株式会社東芝
半導体装置
1か月前
株式会社東芝
半導体装置
1か月前
株式会社東芝
半導体装置
1か月前
株式会社東芝
半導体装置
1か月前
株式会社東芝
半導体装置
1か月前
株式会社東芝
半導体装置
1か月前
株式会社東芝
半導体装置
1か月前
株式会社東芝
半導体装置
1か月前
株式会社東芝
半導体装置
1か月前
株式会社東芝
半導体装置
1か月前
株式会社東芝
高周波回路
29日前
株式会社東芝
半導体装置
29日前
株式会社東芝
真空バルブ
28日前
株式会社東芝
半導体装置
2か月前
株式会社東芝
半導体装置
1か月前
株式会社東芝
半導体装置
1か月前
株式会社東芝
半導体装置
29日前
株式会社東芝
半導体装置
29日前
株式会社東芝
粒子加速器
1か月前
株式会社東芝
半導体装置
2か月前
株式会社東芝
半導体装置
29日前
株式会社東芝
半導体装置
1か月前
続きを見る
他の特許を見る