TOP
|
特許
|
意匠
|
商標
特許ウォッチ
Twitter
他の特許を見る
公開番号
2025174191
公報種別
公開特許公報(A)
公開日
2025-11-28
出願番号
2024080320
出願日
2024-05-16
発明の名称
電源装置及び電源制御方法
出願人
株式会社東芝
代理人
弁理士法人鈴榮特許綜合事務所
主分類
H02M
3/155 20060101AFI20251120BHJP(電力の発電,変換,配電)
要約
【課題】電力効率の高い電源装置及び電源制御方法を提供すること。
【解決手段】電源装置1は、外部から送信されるパルス種信号に基づき稼働状態と無稼働状態とが交互に切り替わる負荷に対して電源を供給する電源装置であって、第1コンデンサC1と、第1スイッチング素子SW1および第2スイッチング素子SW2と、インダクタLと、第2コンデンサC2と、ダイオードD1と、第1スイッチング素子SW1及び第2スイッチング素子SW2を制御するスイッチング制御回路10と、を備える。スイッチング制御回路10は、パルス種信号と、第2主回路CBの出力電圧値とを取得し、パルス種信号及び出力電圧値に基づき、少なくとも出力電圧値が閾値を超えたことに応じて、第1スイッチング素子SW1および第2スイッチング素子SW2を制御して第2コンデンサC2から第1コンデンサC1へとエネルギーを回生させる。
【選択図】図1
特許請求の範囲
【請求項1】
外部から送信されるパルス種信号に基づき稼働状態と無稼働状態とが交互に切り替わる負荷に対して電源を供給する電源装置であって、
前記電源から電圧が印加される第1主回路と基準電圧回路との間に電気的に接続された第1コンデンサと、
前記第1主回路と前記基準電圧回路との間において、直列に接続された第1スイッチング素子および第2スイッチング素子と、
前記第1スイッチング素子と前記第2スイッチング素子との接続部と、前記負荷に接続された第2端子との間を電気的に接続する第2主回路に介在するインダクタと、
前記第2主回路と前記基準電圧回路との間に電気的に接続された第2コンデンサと、
前記第2主回路から前記第1主回路に向かう方向を順方向として、前記第1主回路と前記第2主回路との間に電気的に接続されたダイオードと、
前記第1スイッチング素子及び前記第2スイッチング素子を制御するスイッチング制御回路と、を備え、
前記スイッチング制御回路は、前記パルス種信号と、前記第2主回路の出力電圧値とを取得し、前記パルス種信号及び前記出力電圧値に基づき、少なくとも前記出力電圧値が予め定められた回生閾値を超えたことに応じて、前記第1スイッチング素子および前記第2スイッチング素子を制御して前記第2コンデンサから前記第1コンデンサへとエネルギーを回生させる、電源装置。
続きを表示(約 1,000 文字)
【請求項2】
前記スイッチング制御回路は、前記パルス種信号が前記負荷の無稼働状態を示している間、前記第1スイッチング素子及び前記第2スイッチング素子を開き、
前記パルス種信号が前記負荷の無稼働状態を示し、且つ前記出力電圧値が前記回生閾値を超えたことに応じて、前記第1スイッチング素子及び前記第2スイッチング素子のうち、低電位側のスイッチング素子を所定の周波数の制御信号により開閉させる、請求項1に記載の電源装置。
【請求項3】
前記所定の周波数は、前記負荷が稼働状態の際に、前記スイッチング制御回路が前記第1スイッチング素子及び前記第2スイッチング素子へ入力する制御信号の周波数と同一である、請求項2に記載の電源装置。
【請求項4】
前記ダイオードは、前記第1スイッチング素子のボディダイオードである、請求項1乃至請求項3のいずれか1項に記載の電源装置。
【請求項5】
前記ダイオードは、ショットキーバリアダイオードあるいはファストリカバリダイオードである、請求項1乃至請求項3のいずれか1項に記載の電源装置。
【請求項6】
電源から電圧が印加される第1主回路と基準電圧回路との間に電気的に接続された第1コンデンサと、前記第1主回路と前記基準電圧回路との間において、直列に接続された第1スイッチング素子および第2スイッチング素子と、前記第1スイッチング素子と前記第2スイッチング素子との接続部と、負荷に接続された第2端子との間を電気的に接続する第2主回路に介在するインダクタと、前記第2主回路と前記基準電圧回路との間に電気的に接続された第2コンデンサと、前記第2主回路から前記第1主回路に向かう方向を順方向として、前記第1主回路と前記第2主回路との間に電気的に接続されたダイオードと、前記第1スイッチング素子及び前記第2スイッチング素子を制御するスイッチング制御回路と、を備え、外部から送信されるパルス種信号に基づき稼働状態と無稼働状態とが交互に切り替わる前記負荷に対して電源を供給する電源装置を制御する電源制御方法であって、
前記パルス種信号と、前記第2主回路の出力電圧値とを取得し、前記パルス種信号及び前記出力電圧値に基づき、少なくとも前記出力電圧値が閾値を超えたことに応じて、前記第1スイッチング素子および前記第2スイッチング素子を制御して前記第2コンデンサから前記第1コンデンサへとエネルギーを回生させる、電源制御方法。
発明の詳細な説明
【技術分野】
【0001】
本発明の実施形態は、電源装置及び電源制御方法に関する。
続きを表示(約 1,800 文字)
【背景技術】
【0002】
例えば、レーダ等の負荷は、パルス電圧による電源供給を必要とする。このようなパルス電圧を必要とする負荷を、以下ではパルス負荷と称する。パルス負荷は、例えば生成されたパルス周期に合わせて稼働状態と無稼働状態とが交互に切り替わる。パルス負荷が無稼働状態の際は、パルス負荷に電源供給を行う電源装置は無負荷状態となる。
【0003】
パルス負荷へコンバータ等の電源装置を介して電力を供給する際、パルス負荷が無稼働状態の際に、インダクタに蓄えられたエネルギーやスイッチング制御の遅れ等の原因により電源装置からの出力電圧が一時的に上昇してしまう問題がある。従来は、電源装置の出力側に、パルス負荷に対して並列に放電用抵抗を接続し、パルス負荷が無稼働状態となった際に放電用抵抗へ電流を流すことで、出力電力を熱エネルギーに変換し出力電圧を低下させていた。
【先行技術文献】
【特許文献】
【0004】
特開2009-225579号公報
【発明の概要】
【発明が解決しようとする課題】
【0005】
しかしながら、上記方法で電源装置からの出力電圧を低下させる場合、抵抗の接続や回路全体で増加してしまう発熱を放熱させるため、電源体積が大きくなってしまい、また、電力を熱エネルギーに変換することから電力効率が低くなるといった問題がある。
【0006】
本発明の実施形態は上記事情を鑑みて成されたものであって、電力効率の高い電源装置及び電源制御方法を提供することを目的とする。
【課題を解決するための手段】
【0007】
実施形態の電源装置は、外部から送信されるパルス種信号に基づき稼働状態と無稼働状態とが交互に切り替わる負荷に対して電源を供給する電源装置であって、電源から電圧が印加される第1主回路と基準電圧回路との間に電気的に接続された第1コンデンサと、第1主回路と基準電圧回路との間において、直列に接続された第1スイッチング素子および第2スイッチング素子と、第1スイッチング素子と第2スイッチング素子との接続部と、負荷に接続された第2端子との間を電気的に接続する第2主回路に介在するインダクタと、第2主回路と基準電圧回路との間に電気的に接続された第2コンデンサと、第2主回路から第1主回路に向かう方向を順方向として、第1主回路と第2主回路との間に電気的に接続されたダイオードと、第1スイッチング素子及び第2スイッチング素子を制御するスイッチング制御回路と、を備える。スイッチング制御回路は、パルス種信号と、第2主回路の出力電圧値とを取得し、パルス種信号及び出力電圧値に基づき、少なくとも出力電圧値が閾値を超えたことに応じて、第1スイッチング素子および第2スイッチング素子を制御して第2コンデンサから第1コンデンサへとエネルギーを回生させる。
【図面の簡単な説明】
【0008】
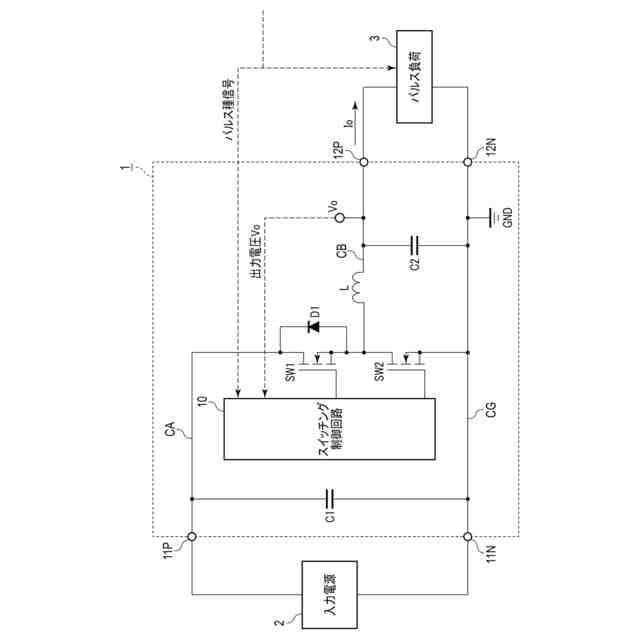
図1は、実施形態の電源装置の一構成例を概略的に示す図である。
図2は、実施形態の電源装置におけるスイッチング制御回路の動作を説明するためのフローチャートである。
図3は、実施形態の電源装置における各種入出力値の波形を示す図である。
図4は、実施形態の電源装置の変形例の構成を概略的に示す図である。
図5は、比較例の電源装置の一構成例を概略的に示す図である。
図6は、比較例の電源装置における各種入出力値の波形を示す図である。
【発明を実施するための形態】
【0009】
以下、実施の形態について、図面を参照して説明する。
【0010】
図1は、実施形態の電源装置の一構成例を概略的に示す図である。
実施形態の電源装置1は、いわゆる同期整流方式のバックコンバータであって、入力電源2から印加される直流電圧を降圧し、パルス負荷3へと出力する。パルス負荷3は、レーダ等のパルス電圧を必要とする負荷である。パルス負荷3は、図示しない外部から送信されるパルス種信号に基づき、稼働状態と無稼働状態とが所定の周期で交互に切り替わる。パルス負荷3は、稼働状態の間は、電源装置1に対して所定の稼働電圧を必要とする負荷としてふるまうが、無稼働状態の間は電源装置1に対し無負荷となる。
(【0011】以降は省略されています)
この特許をJ-PlatPat(特許庁公式サイト)で参照する
関連特許
株式会社東芝
センサ
3か月前
株式会社東芝
固定子
3か月前
株式会社東芝
端子台
1か月前
株式会社東芝
センサ
3か月前
株式会社東芝
モータ
2か月前
株式会社東芝
センサ
2か月前
株式会社東芝
センサ
2か月前
株式会社東芝
吸音装置
2か月前
株式会社東芝
金型構造
2か月前
株式会社東芝
電子回路
1か月前
株式会社東芝
電子装置
1か月前
株式会社東芝
除去装置
24日前
株式会社東芝
ドア構造
3か月前
株式会社東芝
電子装置
1か月前
株式会社東芝
回路素子
3か月前
株式会社東芝
真空バルブ
1か月前
株式会社東芝
半導体装置
2か月前
株式会社東芝
電動送風機
3か月前
株式会社東芝
半導体装置
1か月前
株式会社東芝
半導体装置
1か月前
株式会社東芝
半導体装置
1か月前
株式会社東芝
高周波回路
1か月前
株式会社東芝
粒子加速器
1か月前
株式会社東芝
半導体装置
1か月前
株式会社東芝
半導体装置
1か月前
株式会社東芝
X線厚み計
4か月前
株式会社東芝
半導体装置
2か月前
株式会社東芝
真空バルブ
1か月前
株式会社東芝
半導体装置
1か月前
株式会社東芝
半導体装置
1か月前
株式会社東芝
半導体装置
2か月前
株式会社東芝
半導体装置
1か月前
株式会社東芝
半導体装置
1か月前
株式会社東芝
半導体装置
2か月前
株式会社東芝
半導体装置
2日前
株式会社東芝
半導体装置
2か月前
続きを見る
他の特許を見る