TOP
|
特許
|
意匠
|
商標
特許ウォッチ
Twitter
他の特許を見る
公開番号
2025164074
公報種別
公開特許公報(A)
公開日
2025-10-30
出願番号
2024067827
出願日
2024-04-18
発明の名称
光ファイバ母材の製造方法
出願人
信越化学工業株式会社
代理人
個人
主分類
C03B
37/018 20060101AFI20251023BHJP(ガラス;鉱物またはスラグウール)
要約
【課題】長手方向の特性変動が抑制された光ファイバ用多孔質ガラス母材の製造方法を提供する。
【解決手段】VAD法による光ファイバ母材の製造方法において、堆積中の多孔質ガラス母材の先端位置を検出し、先端位置が一定となるように引き上げ速度を調整し、堆積初期においては、堆積時間ごとに目標の引き上げ速度を設定し、目標の引き上げ速度となるように、バーナーへの原料ガス流量を所定の補正間隔ごとに調整し補正することで、所定の時間まで漸次的に引き上げ速度を変化させ、堆積し、定常状態においては、引き上げ速度が一定となるように堆積し、多孔質ガラス母材を生成した後、多孔質ガラス母材を加熱炉で脱水、透明ガラス化することで、光ファイバガラス母材を得る。
【選択図】図2
特許請求の範囲
【請求項1】
VAD法による光ファイバ母材の製造方法において、
堆積中の多孔質ガラス母材の先端位置を検出し、先端位置が一定となるように引き上げ速度を調整し、
堆積初期においては、堆積時間ごとに目標の引き上げ速度を設定し、目標の引き上げ速度となるように、バーナーへの原料ガス流量を所定の補正間隔ごとに調整し補正することで、所定の時間まで漸次的に引き上げ速度を変化させつつ堆積し、
定常状態においては、引き上げ速度が一定となるように堆積し、多孔質ガラス母材を生成した後、
前記多孔質ガラス母材を加熱炉で脱水、透明ガラス化することで、光ファイバガラス母材を得ることを特徴とする光ファイバ母材の製造方法。
続きを表示(約 520 文字)
【請求項2】
前記多孔質ガラス母材の製造方法において、引き上げ速度を漸次的に変化させる前記所定の時間は堆積開始から300~500分であることを特徴とする、請求項1に記載の光ファイバ母材の製造方法。
【請求項3】
前記多孔質ガラス母材の製造方法において、堆積初期におけるバーナーへの原料ガス流量の前記補正間隔を15~300秒とすることを特徴する、請求項1または2に記載の光ファイバ母材の製造方法。
【請求項4】
前記多孔質ガラス母材の製造方法において、堆積初期におけるバーナーへの原料ガス流量の前記補正間隔を30~90秒とすることを特徴する、請求項1または2に記載の光ファイバ母材の製造方法。
【請求項5】
前記光ファイバ母材を屈折率分布測定装置で測定し、長手方向のカットオフ波長を算出推定し、その得られた結果に基づき、堆積開始側のカットオフ波長を上昇させたいときは堆積初期の目標の引き上げ速度を減少させ、堆積開始側のカットオフ波長を減少させたいときは堆積初期の目標の引き上げ速度を上昇させるよう、堆積条件に反映させることを特徴する、請求項1または2に記載の光ファイバ母材の製造方法。
発明の詳細な説明
【技術分野】
【0001】
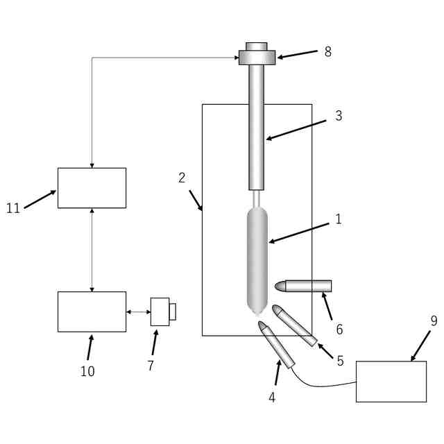
本発明は、VAD法による光ファイバ母材の製造方法に関し、特に、光ファイバ母材の長手方向の特性変動を安定させることのできる光ファイバ母材の製造方法に関する。
続きを表示(約 1,400 文字)
【背景技術】
【0002】
VAD法は、バーナーに可燃性ガスと助燃性ガスとを送り込んで酸水素火炎を発生させ、この火炎中に、四塩化ケイ素や四塩化ゲルマニウムなどの原料ガスを導入して加水分解反応させることによりガラス微粒子を生成する。この生成されたガラス微粒子を回転しつつ上昇するシャフトに取り付けられた出発部材の軸方向に堆積させることにより、ガラス微粒子堆積体を円柱状に成長させ、多孔質ガラス母材を形成する。得られた多孔質ガラス母材は、その後、加熱炉で脱水、透明ガラス化され、光ファイバ用ガラス母材とされる。
【0003】
VAD法により製造した光ファイバ用ガラス母材の長手方向の特性変動を抑制する方法として、引き上げ速度に応じてバーナーに導入するガス流量を変化させる方法(特許文献1参照)や、堆積形状に基づいてバーナーの位置や流量を変化させる方法(特許文献2参照)などが開示されている。
【先行技術文献】
【特許文献】
【0004】
特開2000-034131号公報
特開平09-227147号公報
【発明の概要】
【発明が解決しようとする課題】
【0005】
このような製造方法においては、VAD法の堆積中、コアスートの先端位置が一定となっていることが、光ファイバ母材の光学特性を安定させるために望ましい。ここで言う光学特性とは、カットオフ波長、モードフィールド径、分散特性等の光学特性のことである。コアスートの先端位置はCCDカメラ等で検出され、その位置が一定となるように、引き上げ速度あるいはバーナーへの原料ガス流量を逐次調整することが一般的に行われている。引き上げ速度あるいは原料ガスの流量に大きな変動が生じると、堆積状態が変化し、光ファイバ母材の特性変動も大きくなってしまう。
【0006】
本発明は上記課題に鑑みてなされたものであり、本発明は、長手方向の特性変動が抑制された光ファイバ用多孔質ガラス母材の製造方法を提供することを目的とする。
【課題を解決するための手段】
【0007】
課題を解決するため、本発明は、VAD法による光ファイバ母材の製造方法において、堆積中の多孔質ガラス母材の先端位置を検出し、先端位置が一定となるように引き上げ速度を調整し、堆積初期においては、堆積時間ごとに目標の引き上げ速度を設定し、目標の引き上げ速度となるように、バーナーへの原料ガス流量を逐次調整し補正することで、所定の時間まで漸次的に引き上げ速度を変化させつつ堆積し、定常状態においては、引き上げ速度が一定となるように堆積し、多孔質ガラス母材を生成した後、多孔質ガラス母材を加熱炉で脱水、透明ガラス化することで、光ファイバガラス母材を得ることを特徴とする光ファイバ母材の製造方法を提供する。
【0008】
本発明では、多孔質ガラス母材の製造方法において、引き上げ速度を漸次的に変化させる所定の時間は堆積開始から300~500分であるとよい。
【0009】
本発明では、多孔質ガラス母材の製造方法において、堆積初期におけるバーナーへの原料ガス流量の補正間隔を15~300秒とするとよい。
【0010】
本発明では、多孔質ガラス母材の製造方法において、堆積初期におけるバーナーへの原料ガス流量の補正間隔を30~90秒とするとよい。
(【0011】以降は省略されています)
特許ウォッチbot のツイートを見る
この特許をJ-PlatPat(特許庁公式サイト)で参照する
関連特許
信越化学工業株式会社
化粧料
6日前
信越化学工業株式会社
電磁波遮蔽部材
9日前
信越化学工業株式会社
レジストパターン形成方法
17日前
信越化学工業株式会社
レジストパターン形成方法
17日前
信越化学工業株式会社
光ファイバ母材の製造方法
3日前
信越化学工業株式会社
複合基板およびその製造方法
9日前
信越化学工業株式会社
非晶質固体分散体を含む複合物
6日前
信越化学工業株式会社
光ファイバ用多孔質母材の製造装置
3日前
信越化学工業株式会社
レジスト組成物及びパターン形成方法
18日前
信越化学工業株式会社
シリコーンゴム組成物及びその硬化物
25日前
信越化学工業株式会社
レジスト組成物及びパターン形成方法
17日前
信越化学工業株式会社
レジスト組成物及びパターン形成方法
17日前
信越化学工業株式会社
レジスト組成物及びパターン形成方法
18日前
信越化学工業株式会社
パターン形成方法およびレジスト材料
19日前
信越化学工業株式会社
熱伝導性シリコーン組成物及びその硬化物
3日前
信越化学工業株式会社
室温硬化性オルガノポリシロキサン組成物
5日前
信越化学工業株式会社
酸化物単結晶複合基板およびその製造方法
9日前
信越化学工業株式会社
熱伝導性シリコーン組成物、硬化物及び製造方法
16日前
信越化学工業株式会社
シロキサン変性ポリエステル樹脂及びその硬化物
17日前
信越化学工業株式会社
ファラデー回転子及び光アイソレータの製造方法
19日前
信越化学工業株式会社
熱伝導性シリコーン接着剤組成物及び熱伝導性複合体
11日前
信越化学工業株式会社
キーパッド作製用シリコーンゴム組成物及びキーパッド
4日前
信越化学工業株式会社
型取り用シリコーンゴム組成物およびシリコーンゴム型
16日前
信越化学工業株式会社
環状アミノオルガノキシシラン化合物およびその製造方法
6日前
信越化学工業株式会社
積層構造
11日前
信越化学工業株式会社
スタンパ
19日前
信越化学工業株式会社
ゴム皮膜形成性シリコーンエマルション組成物及びその製造方法
23日前
信越化学工業株式会社
反射型フォトマスクブランク、及び反射型フォトマスクの製造方法
4日前
信越化学工業株式会社
膜形成用組成物、有機膜形成方法、パターン形成方法、単量体、及び重合体
19日前
信越化学工業株式会社
感光性樹脂組成物、感光性樹脂皮膜、感光性ドライフィルム及びパターン形成方法
26日前
信越化学工業株式会社
オニウム塩型モノマー、ポリマー、化学増幅レジスト組成物及びパターン形成方法
16日前
信越化学工業株式会社
第四級アンモニウム修飾シリカ分散液及び第四級アンモニウム修飾シリカ分散液の製造方法
10日前
信越化学工業株式会社
量子ドット、波長変換部材、バックライトユニット、画像表示装置及び量子ドットの製造方法
23日前
信越化学工業株式会社
多層構造型の感光性ドライフィルム、パターン形成方法、表示装置、及びマイクロLEDディスプレイ
3日前
信越化学工業株式会社
ネガ型感光性樹脂組成物、パターン形成方法、硬化被膜形成方法、層間絶縁膜、表面保護膜、及び電子部品
3日前
信越化学工業株式会社
側鎖に、長鎖アルキル基、及び、チオウレア基又はウレア基を有するポリオルガノシロキサン、並びにその製造方法
18日前
続きを見る
他の特許を見る