TOP
|
特許
|
意匠
|
商標
特許ウォッチ
Twitter
他の特許を見る
10個以上の画像は省略されています。
公開番号
2025164008
公報種別
公開特許公報(A)
公開日
2025-10-30
出願番号
2024067713
出願日
2024-04-18
発明の名称
スイッチ駆動装置
出願人
株式会社デンソー
代理人
弁理士法人ゆうあい特許事務所
主分類
H03K
17/082 20060101AFI20251023BHJP(基本電子回路)
要約
【課題】電気負荷4が短絡したとき、MOSトランジスタ11が負荷電流Ixによって故障することを抑える車両用スイッチ駆動装置1スイッチ駆動装置を提供する。
【解決手段】制御回路22は、MOSトランジスタ11をオフさせるECU制御信号を受けたと判定したときには、MOSトランジスタをオンさせるECU制御信号を受けたと判定したときに比べて、コンパレータ24で用いる過電流検出閾値を低い値に設定する。したがって、制御回路22は、電気負荷4が短絡した状態でMOSトランジスタ11をソフトオフしたときでも、負荷電流Ixが過電流検出閾値よりも大きいと判定して、MOSトランジスタ11を制御してダイナミッククランプ遮断を実行する。
【選択図】図1
特許請求の範囲
【請求項1】
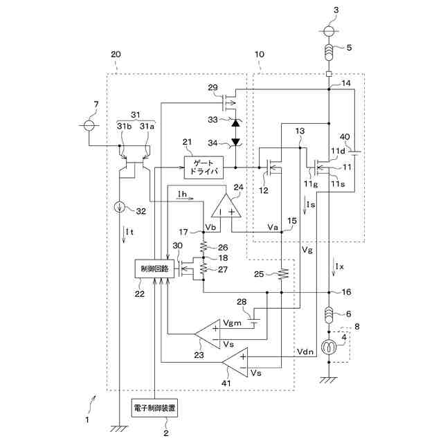
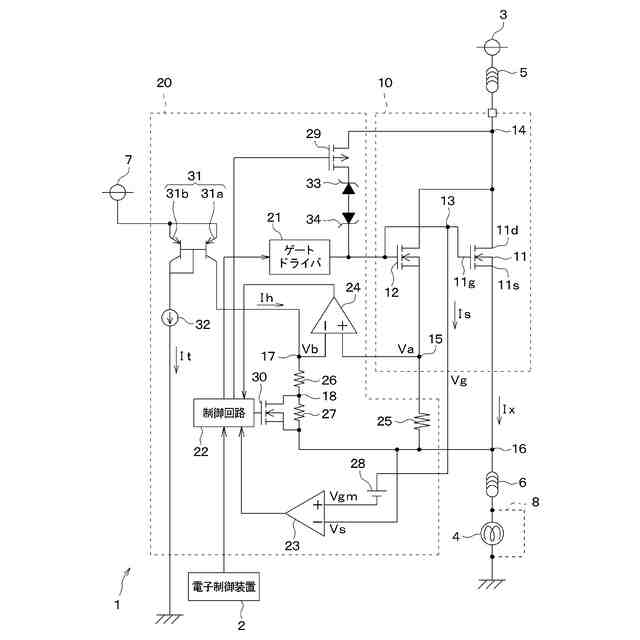
電源装置(3)と電気負荷(4)との間に配置されて、オンによって前記電源装置と前記電気負荷とを接続し、オフによって前記電源装置と前記電気負荷との間を開放する電界効果トランジスタ(11)と、
外部装置(2)から与えられる指令に基づいて、前記電界効果トランジスタをオン、オフすることにより、前記電源装置から前記電気負荷を通してグランドに流れる負荷電流を制御する制御部(22)と、
前記負荷電流が閾値以上であるか否かについて判定する電流判定部(24)と、
前記電界効果トランジスタをオフさせる前記指令を前記外部装置から与えられたと判定したとき、前記電界効果トランジスタをオンさせる前記指令を前記外部装置から与えられたと判定したときに比べて、前記閾値を小さい値に設定する閾値設定部(22、26、27、30)と、を備え、
前記負荷電流が前記閾値以上であると前記電流判定部が判定した場合において、前記制御部は、前記負荷電流を制御するために前記電界効果トランジスタをオフしたときに比べて、前記電源装置と前記電気負荷との間を高い速度で遮断するように前記電界効果トランジスタを制御するスイッチ駆動装置。
続きを表示(約 3,500 文字)
【請求項2】
前記外部装置は、前記制御部によって前記電界効果トランジスタをオフさせるために、前記制御部に与える制御信号の信号レベルを第1レベルに設定し、
また前記外部装置は、前記制御部によって前記電界効果トランジスタをオンさせるために、前記制御部に与える前記制御信号の信号レベルを第2レベルに設定し、
前記閾値設定部は、前記制御信号の信号レベルが前記第2レベルから前記第1レベルに変化したとき、前記電界効果トランジスタをオフさせる前記指令を前記外部装置から受けたと判定する請求項1に記載のスイッチ駆動装置。
【請求項3】
前記電界効果トランジスタは、前記電源装置から前記負荷電流が流入する入力端子(11d)と、前記入力端子に流れる電流を前記電気負荷に流す出力端子(11s)と、を備え、
前記電界効果トランジスタにおいて前記入力端子および前記出力端子の間の電圧を端子間電圧(VDS)とし、前記端子間電圧が電圧閾値(Sds)未満である状態を第1状態とし、前記端子間電圧が前記電圧閾値以上である状態を第2状態とした場合において、
前記閾値設定部は、前記端子間電圧が前記第1状態から前記第2状態に変化したとき、前記制御部によって前記電界効果トランジスタをオフさせるための前記指令を前記外部装置から受けたと判定する請求項1に記載のスイッチ駆動装置。
【請求項4】
前記制御部によって制御されて、前記電界効果トランジスタをオン、オフするためのゲート信号を出力するゲートドライバ(21)を備え、
前記電界効果トランジスタは、前記電源装置から前記負荷電流が流れる入力端子(11g)と、前記入力端子に流れる前記負荷電流を前記電気負荷に流す出力端子(11s)と、前記ゲートドライバから与えられるゲート信号が入力される制御端子(11g)と、を備えるnチャネル型の前記電界効果トランジスタである請求項1に記載のスイッチ駆動装置。
【請求項5】
前記電源装置および前記電界効果トランジスタの前記入力端子の間には、誘導性リラクタンスを有して前記電源装置から前記入力端子に前記負荷電流を流す電流経路(5)が配置されており、
前記電流経路と前記入力端子とが共通に接続されている端子を共通接続端子(14)とした場合において、
前記共通接続端子と前記ゲートドライバとの間に配置され、前記共通接続端子側から前記ゲートドライバ側に流れる電流に基づいて、一定電圧を発生させる一定電圧発生素子(33、34)と、
前記制御部によって制御され、前記共通接続端子および前記一定電圧発生素子の間を接続、或いは開放するスイッチ(29)と、を備え、
前記電流経路には、前記負荷電流に基づいて磁気エネルギが蓄えられており、
前記制御部は、前記電源装置と前記電気負荷との間を高い速度で遮断するために、前記共通接続端子および前記一定電圧発生素子の間を接続させるように前記スイッチを制御しつつ、前記ゲートドライバを制御して前記電界効果トランジスタをオフさせるものであり、
前記電界効果トランジスタのオフに伴って、前記磁気エネルギに基づいて前記電流経路から逆起電流が前記スイッチ、前記一定電圧発生素子、および前記ゲートドライバを通してグランドに流れ、
前記逆起電流に基づいて前記制御端子および前記出力端子の間に生じる電圧に基づいて前記電界効果トランジスタがオンして、前記電流経路から前記逆起電流が前記電界効果トランジスタの前記入力端子、前記出力端子、および前記電気負荷を通してグランドに流れるようになっている請求項4に記載のスイッチ駆動装置。
【請求項6】
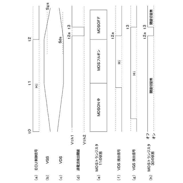
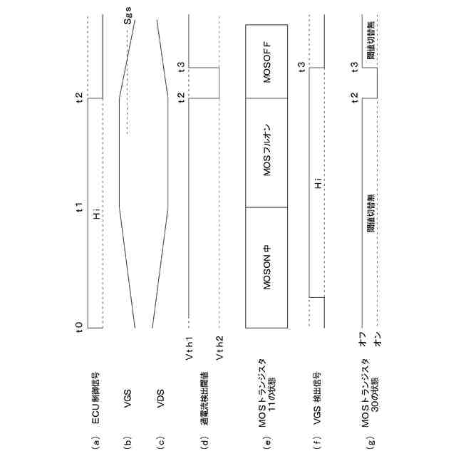
前記電界効果トランジスタにおいて前記制御端子および前記出力端子の間の電圧を端子間電圧(VGS)とし、前記端子間電圧が閾値(Sgs)以上である状態を第1状態とし、前記端子間電圧が前記閾値未満である状態を第2状態とし、
前記制御部によって前記電界効果トランジスタをオンさせるための前記指令を前記外部装置から受けたと判定したとき前記電流判定部で用いる前記閾値を第1閾値(Vth1)とし、
前記制御部によって前記電界効果トランジスタをオフさせるための前記指令を前記外部装置から受けたと判定したとき前記電流判定部で用いる前記閾値を第2閾値(Vth2)とした場合において、
前記端子間電圧が前記第1状態から前記第2状態に変化したか否かを判定する電圧判定部(23)を備え、
前記端子間電圧が前記第1状態から前記第2状態に変化したと前記電圧判定部が判定したとき、前記閾値設定部は、前記制御部で用いる前記閾値を前記第2閾値から前記第1閾値に変更する請求項4に記載のスイッチ駆動装置。
【請求項7】
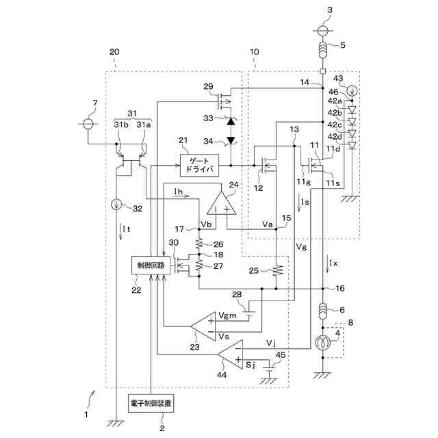
電源装置(3)と電気負荷(4)との間に配置されて、オンによって前記電源装置と前記電気負荷とを接続し、オフによって前記電源装置と前記電気負荷との間を開放する電界効果トランジスタ(11)と、
外部装置(2)から出力される指令に基づいて、前記電界効果トランジスタをオン、オフすることにより、前記電源装置から前記電気負荷を通してグランドに流れる負荷電流(Ix)を制御する制御部(22)と、
前記負荷電流が閾値以上であるか否かについて判定する電流判定部(24)と、
前記電界効果トランジスタの温度が所定温度以上であるか否かについて判定する温度判定部(44)と、
前記電界効果トランジスタの温度が前記所定温度以上であると前記温度判定部が判定したとき、前記電界効果トランジスタの温度が前記所定温度未満であると判定したときに比べて、前記閾値を小さい値に設定する閾値設定部(22、26、27、30)と、を備え、
前記負荷電流が前記閾値以上であると前記電流判定部が判定した場合において、前記制御部は、前記負荷電流を制御するために前記電界効果トランジスタをオフしたときに比べて、前記電源装置と前記電気負荷との間を高い速度で遮断するように前記電界効果トランジスタを制御するスイッチ駆動装置。
【請求項8】
前記制御部によって制御されて、前記電界効果トランジスタをオン、オフするためのゲート信号を出力するゲートドライバ(21)を備え、
前記電界効果トランジスタは、前記電源装置から前記負荷電流が流れる入力端子(11g)と、前記入力端子に流れる前記負荷電流を前記電気負荷に流す出力端子(11s)と、前記ゲートドライバから与えられるゲート信号が入力される制御端子(11g)と、を備えるnチャネル型の前記電界効果トランジスタである請求項7に記載のスイッチ駆動装置。
【請求項9】
前記電源装置および前記電界効果トランジスタの間には、誘導性リラクタンスを有して前記電源装置から前記電界効果トランジスタに前記負荷電流を流す電流経路(5)が配置されており、
前記電流経路と前記入力端子とが共通に接続されている端子を共通接続端子(14)とした場合において、
前記共通接続端子と前記ゲートドライバとの間に配置され、前記共通接続端子側から前記ゲートドライバ側に流れる電流に基づいて、一定電圧を発生させる一定電圧発生素子(33、34)と、
前記制御部によって制御され、前記共通接続端子および前記一定電圧発生素子の間を接続、或いは開放するスイッチ(29)と、を備え、
前記電流経路には、前記負荷電流に基づいて磁気エネルギが蓄えられており、
前記制御部は、前記電源装置と前記電気負荷との間を高い速度で遮断するために、前記共通接続端子および前記一定電圧発生素子の間を接続させるように前記スイッチを制御しつつ、前記ゲートドライバを制御して前記電界効果トランジスタをオフさせるものであり、
前記電界効果トランジスタのオフに伴って、前記磁気エネルギに基づいて前記電流経路から逆起電流が前記スイッチ、前記一定電圧発生素子、および前記ゲートドライバを通してグランドに流れ、
前記逆起電流に基づいて前記制御端子および前記出力端子の間に生じる電圧に基づいて前記電界効果トランジスタがオンして、前記電流経路から前記逆起電流が前記電界効果トランジスタの前記入力端子、前記出力端子、および前記電気負荷を通してグランドに流れるようになっている請求項8に記載のスイッチ駆動装置。
発明の詳細な説明
【技術分野】
【0001】
本開示は、スイッチ駆動装置に関するものである。
続きを表示(約 2,600 文字)
【背景技術】
【0002】
従来、スイッチ駆動装置において、MOSトランジスタのドレイン端子およびソース端子の間の電圧に基づいてMOSトランジスタの短絡を検知する制御回路を備えるものが提案されている(例えば、特許文献参照)。制御回路は、MOSトランジスタの短絡を検知したとき、MOSトランジスタのドレイン端子およびソース端子の間を遮断する。
【先行技術文献】
【特許文献】
【0003】
特許第6593454号公報
【発明の概要】
【発明が解決しようとする課題】
【0004】
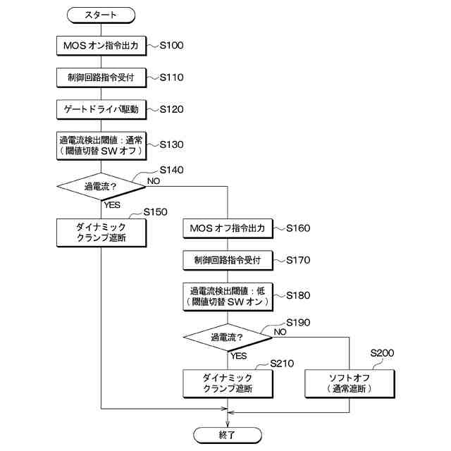
本発明者は、上記スイッチ駆動装置にて、制御回路は、電源装置および電気負荷の間に配置されるMOSトランジスタをPWM制御することにより、電源装置からMOSトランジスタを通して電気負荷に流れる負荷電流を制御することを検討した。例えば、制御回路は、PWM制御中に、電気ノイズの発生の抑制のため、MOSトランジスタをオフさせるオフ指令を外部装置から受けると、MOSトランジスタを低速で遮断するソフトオフすることが考えられる。
【0005】
一方、上記スイッチ駆動装置にて、電気負荷が短絡してMOSトランジスタに流れる負荷電流が閾値を超えて過電流になると、制御回路は、MOSトランジスタをオフしてMOSトランジスタに過電流が流れることを抑えることが考えられる。しかし、負荷電流が閾値未満で過電流に到達する前に、制御回路は、オフ指令を外部装置から受けると、MOSトランジスタをソフトオフさせることになる。この場合、ソフトオフの動作に伴って、負荷電流に基づいてMOSトランジスタで消費されるエネルギが大きく、MOSトランジスタが故障する虞がある。
【0006】
本開示は上記点に鑑みて、電気負荷が短絡したときに、電界効果トランジスタが負荷電流によって故障することを抑えるようにしたスイッチ駆動装置を提供することを目的とする。
【課題を解決するための手段】
【0007】
本開示の1つの観点によれば、スイッチ駆動装置は、
電源装置(3)と電気負荷(4)との間に配置されて、オンによって電源装置と電気負荷とを接続し、オフによって電源装置と電気負荷との間を開放する電界効果トランジスタ(11)と、
外部装置(2)から与えられる指令に基づいて、電界効果トランジスタをオン、オフすることにより、電源装置から電気負荷を通してグランドに流れる負荷電流を制御する制御部(22)と、
負荷電流が閾値以上であるか否かについて判定する電流判定部(24)と、
電界効果トランジスタをオフさせる指令を外部装置から与えられたと判定したとき、電界効果トランジスタをオンさせる指令を外部装置から与えられたと判定したときに比べて、閾値を小さい値に設定する閾値設定部(22、26、27、30)と、を備え、
負荷電流が閾値以上であると電流判定部が判定した場合において、制御部は、負荷電流を制御するために電界効果トランジスタをオフしたときに比べて、電源装置と電気負荷との間を高い速度で遮断するように電界効果トランジスタを制御する。
【0008】
したがって、電界効果トランジスタをオフさせる指令を外部装置から与えられたと判定したとき、電気負荷が短絡した場合に、負荷電流が閾値以上であることを電流判定部によって適切に判定する。これに伴い、制御部は、負荷電流を制御するために電界効果トランジスタをオフしたときに比べて、電源装置と電気負荷との間を高い速度で遮断するように電界効果トランジスタを制御する。したがって、電気負荷が短絡したときに、負荷電流によって電界効果トランジスタで消費されるエネルギを減らすことができる。このため、電気負荷が短絡したときに、電界効果トランジスタが負荷電流によって故障することを抑えるようにしたスイッチ駆動装置を提供することができる。
【0009】
本開示の別の観点によれば、スイッチ駆動装置は、
電源装置(3)と電気負荷(4)との間に配置されて、オンによって電源装置と電気負荷とを接続し、オフによって電源装置と電気負荷との間を開放する電界効果トランジスタ(11)と、
外部装置(2)から出力される指令に基づいて、電界効果トランジスタをオン、オフすることにより、電源装置から電気負荷を通してグランドに流れる負荷電流(Ix)を制御する制御部(22)と、
負荷電流が閾値以上であるか否かについて判定する電流判定部(24)と、
電界効果トランジスタの温度が所定温度以上であるか否かについて判定する温度判定部(44)と、
電界効果トランジスタの温度が所定温度以上であると温度判定部が判定したとき、電界効果トランジスタの温度が所定温度未満であると判定したときに比べて、閾値を小さい値に設定する閾値設定部(22、26、27、30)と、を備え、
負荷電流が閾値以上であると電流判定部が判定した場合において、制御部は、負荷電流を制御するために電界効果トランジスタをオフしたときに比べて、電源装置と電気負荷との間を高い速度で遮断するように電界効果トランジスタを制御する。
【0010】
したがって、電界効果トランジスタの温度が所定温度以上であると温度判定部が判定したとき、電気負荷が短絡した場合に、負荷電流が閾値以上であることを電流判定部によって適切に判定する。これに伴い、制御部は、負荷電流を制御するために電界効果トランジスタをオフしたときに比べて、電源装置と電気負荷との間を高い速度で遮断するように電界効果トランジスタを制御する。したがって、電気負荷が短絡したときに、負荷電流によって電界効果トランジスタで消費されるエネルギを減らすことができる。このため、電気負荷が短絡したときに、電界効果トランジスタが負荷電流によって故障することを抑えるようにしたスイッチ駆動装置を提供することができる。
なお、各構成要素等に付された括弧付きの参照符号は、その構成要素等と後述する実施形態に記載の具体的な構成要素等との対応関係の一例を示すものである。
【図面の簡単な説明】
(【0011】以降は省略されています)
この特許をJ-PlatPat(特許庁公式サイト)で参照する
関連特許
株式会社デンソー
ロータ
5日前
株式会社デンソー
ロータ
5日前
株式会社デンソー
電動機
10日前
株式会社デンソー
回転電機
3日前
株式会社デンソー
整流回路
3日前
株式会社デンソー
光学部材
10日前
株式会社デンソー
トランス
10日前
株式会社デンソー
電子装置
10日前
株式会社デンソーエレクトロニクス
電磁継電器
4日前
株式会社デンソー
電磁継電器
10日前
株式会社デンソー
音低減装置
3日前
株式会社デンソー
レーダ装置
4日前
株式会社デンソー
燃料噴射装置
11日前
株式会社デンソー
表面加工方法
11日前
株式会社デンソー
電子制御装置
10日前
株式会社デンソー
電子制御装置
3日前
株式会社デンソー
電気化学セル
11日前
株式会社デンソー
電力変換装置
10日前
株式会社デンソー
電磁弁駆動装置
10日前
株式会社デンソー
冷凍サイクル装置
3日前
株式会社デンソーウェーブ
投入品管理用装置
3日前
株式会社デンソー
運転評価支援装置
10日前
株式会社デンソー
セル制御システム
3日前
株式会社デンソー
ロータ及びコンプレッサ
5日前
株式会社デンソー
車両制御装置、車両制御方法
3日前
株式会社デンソー
電圧検出回路の異常検出装置
10日前
株式会社デンソー
スイッチトキャパシタ電源回路
10日前
株式会社デンソー
車両制御方法、車両制御システム
10日前
株式会社デンソー
電力変換モジュール及び電力変換装置
4日前
株式会社デンソーテン
貼り合わせ装置および貼り合わせ方法
10日前
株式会社SOKEN
生体情報検出装置
10日前
株式会社デンソーテン
画像処理装置および画像処理プログラム
4日前
株式会社SOKEN
車両用通信システム
10日前
株式会社デンソーテン
通知装置、情報処理装置およびプログラム
3日前
株式会社デンソー
レーダ取付角度推定装置および物標検出装置
10日前
株式会社デンソー
通信システム、トラフィック情報の収集方法
4日前
続きを見る
他の特許を見る