TOP
|
特許
|
意匠
|
商標
特許ウォッチ
Twitter
他の特許を見る
10個以上の画像は省略されています。
公開番号
2025177441
公報種別
公開特許公報(A)
公開日
2025-12-05
出願番号
2024084283
出願日
2024-05-23
発明の名称
冷凍サイクル装置
出願人
株式会社デンソー
代理人
弁理士法人ゆうあい特許事務所
主分類
B60H
1/22 20060101AFI20251128BHJP(車両一般)
要約
【課題】空調対象空間へ送風する送風空気の通風路に配置される加熱部に起因する熱害を抑制可能な冷凍サイクル装置を提供する。
【解決手段】冷凍サイクル装置10は、圧縮機11と、高圧冷媒を熱源として車室内へ送風される送風空気を加熱するヒータコア22と、高圧冷媒を熱源として送風空気を加熱する室内凝縮器14と、を備える。冷凍サイクル装置10は、室内凝縮器14を迂回して高圧冷媒を流すバイパス部13と、室内凝縮器14を通過する冷媒およびバイパス部13を通過する冷媒の流量割合を調整する冷媒量調整部FRと、を備える。冷媒量調整部FRは、室内凝縮器14での送風空気の加熱が必要な場合に、高圧冷媒が室内凝縮器14を通過するように流量割合が調整され、室内凝縮器14での送風空気の加熱が不要な場合に高圧冷媒がバイパス部13を通過するように流量割合が調整される。
【選択図】図1
特許請求の範囲
【請求項1】
空調装置(1)に適用される冷凍サイクル装置であって、
冷媒を圧縮して吐出する圧縮機(11)と、
前記圧縮機から吐出された冷媒を熱源として空調対象空間へ送風される送風空気を加熱する第1加熱部(12、20、21、22、24)と、
前記第1加熱部を通過した後の冷媒を熱源として前記送風空気を加熱する第2加熱部(14)と、
前記第1加熱部を通過した後の冷媒を、前記第2加熱部を迂回して流すバイパス部(13)と、
前記第2加熱部を通過する冷媒および前記バイパス部を通過する冷媒の流量割合を調整する冷媒量調整部(FR)と、
前記第2加熱部を通過した後の冷媒を減圧させる減圧部(16a、16b)と、
前記減圧部で減圧された後の冷媒を冷却対象流体と熱交換させて蒸発させる蒸発部(17、18)と、を備え、
前記冷媒量調整部は、
前記第2加熱部による前記送風空気の加熱が必要な場合に、前記第1加熱部を通過した後の冷媒が前記第2加熱部を通過するように前記流量割合が調整され、
前記第2加熱部による前記送風空気の加熱が不要な場合に、前記第1加熱部を通過した後の冷媒の少なくとも一部が前記バイパス部を通過するように前記流量割合が調整される、冷凍サイクル装置。
続きを表示(約 1,400 文字)
【請求項2】
前記バイパス部を流れる冷媒を前記送風空気以外の他の流体へ放熱させる放熱器(SC)を備える、請求項1に記載の冷凍サイクル装置。
【請求項3】
前記第1加熱部は、前記圧縮機から吐出された冷媒を前記送風空気に放熱させる第1加熱用熱交換器(22)を含み、
前記第2加熱部は、前記第1加熱部を通過した後の冷媒を前記送風空気に放熱させる第2加熱用熱交換器(14)を含み、
前記第2加熱用熱交換器は、前記第2加熱用熱交換器を通過した前記送風空気が前記第1加熱用熱交換器に流入可能なように前記送風空気の通風路における前記第1加熱用熱交換器よりも上流側に配置されている、請求項1または2に記載の冷凍サイクル装置。
【請求項4】
前記蒸発部は、前記減圧部で減圧された後の冷媒の気化潜熱によって前記送風空気を冷却する冷却用熱交換器(17)を含んでおり、
前記第2加熱用熱交換器は、前記冷却用熱交換器を通過した前記送風空気の少なくとも一部が流入可能なように、前記送風空気の通風路における前記冷却用熱交換器よりも下流側に配置されている、請求項3に記載の冷凍サイクル装置。
【請求項5】
前記放熱器を通過した後の冷媒と前記蒸発部を通過した後の冷媒とを熱交換させる内部熱交換器(IHX)を備える、請求項2に記載の冷凍サイクル装置。
【請求項6】
前記第2加熱用熱交換器は、前記冷却用熱交換器を通過した前記送風空気の全量が通過するように前記送風空気の通風路に配置されており、
前記送風空気の通風路には、前記第2加熱用熱交換器を通過した後の前記送風空気を、前記第1加熱用熱交換器を迂回して流すバイパス通路部(50b)が含まれるともに、前記第1加熱用熱交換器を通過する前記送風空気と前記バイパス通路部を通過する前記送風空気の風量割合を調整する風量調整部(54)が設けられている、請求項4に記載の冷凍サイクル装置。
【請求項7】
前記第1加熱用熱交換器にて前記送風空気と熱交換させる流体を第1流体とし、前記第2加熱用熱交換器にて前記送風空気と熱交換させる流体を第2流体としたとき、
前記第2加熱用熱交換器は、前記第2加熱用熱交換器における前記第1加熱用熱交換器と対向する部位を流れる前記第2流体の向きが、前記第1加熱用熱交換器における前記第2加熱用熱交換器と対向する部位を流れる前記第1流体の向きと逆向きとなるように前記第2流体の流路が設定されている、請求項3に記載の冷凍サイクル装置。
【請求項8】
前記冷媒量調整部を制御する制御部(60)を備え、
前記制御部は、前記第1加熱用熱交換器を通過する前記送風空気の風量が最小となり、前記第1加熱用熱交換器を迂回して流れる前記送風空気の風量を最大となる運転状態になると、前記第2加熱部による前記送風空気の加熱が不要として、前記第1加熱部を通過した後の冷媒が前記バイパス部を通過するように前記冷媒量調整部を制御する、請求項4に記載の冷凍サイクル装置。
【請求項9】
前記冷媒量調整部を制御する制御部(60)を備え、
前記制御部は、前記冷却用熱交換器を通過後の前記送風空気の温度または前記冷却用熱交換器の温度に基づいて、前記冷媒量調整部を制御する、請求項4に記載の冷凍サイクル装置。
発明の詳細な説明
【技術分野】
【0001】
本開示は、空調装置に適用される冷凍サイクル装置に関する。
続きを表示(約 3,000 文字)
【背景技術】
【0002】
従来、冷凍サイクル装置として、圧縮機から吐出された冷媒を熱源として車室内への送風空気を加熱する第1加熱部と、第1加熱部を通過した後の冷媒を熱源として送風空気を加熱する第2加熱部と、を備えるものが知られている(例えば、特許文献1参照)。特許文献1に記載の冷凍サイクル装置は、暖房モード時に第2加熱部および第1加熱部の双方を、送風空気を加熱する加熱部として機能させている。また、特許文献1の冷凍サイクル装置では、送風空気の通風路に対して、第2加熱部を構成する室内凝縮器および室内凝縮器を通過する送風空気と室内凝縮器を迂回して流れる送風空気との風量割合を調整するエアミックスドアが配置されている。そして、車室内の冷房時には、室内凝縮器に送風空気が流入しないようにエアミックスドアが制御されるようになっている。
【先行技術文献】
【特許文献】
【0003】
特開2019-34716号公報
【発明の概要】
【発明が解決しようとする課題】
【0004】
ところで、特許文献1の冷凍サイクル装置では、送風空気の通風路に配置される室内凝縮器に対して、常時、サイクルを流れる高温の冷媒の全量が通過するように構成されている。このような構成になっていると、例えば、空調対象空間の冷房時に、通風路における室内凝縮器の周囲の空気や通風路を構成する部材の温度が、室内凝縮器を流れる高温の冷媒によって高められてしまう。このことは、空調対象空間の冷房性能を低下させる要因となることから好ましくない。このように、特許文献1に記載の冷凍サイクル装置は、空調対象空間へ送風する送風空気の通風路に加熱部を配置することに起因する熱害について、特に検討されておらず、改善の余地がある。
【0005】
本開示は、空調対象空間へ送風する送風空気の通風路に配置される加熱部に起因する熱害を抑制可能な冷凍サイクル装置を提供することを目的とする。
【課題を解決するための手段】
【0006】
請求項1に記載の発明は、
空調装置(1)に適用される冷凍サイクル装置であって、
冷媒を圧縮して吐出する圧縮機(11)と、
圧縮機から吐出された冷媒を熱源として空調対象空間へ送風される送風空気を加熱する第1加熱部(12、20、21、22、24)と、
第1加熱部を通過した後の冷媒を熱源として送風空気を加熱する第2加熱部(14)と、
第1加熱部を通過した後の冷媒を、第2加熱部を迂回して流すバイパス部(13)と、
第2加熱部を通過する冷媒およびバイパス部を通過する冷媒の流量割合を調整する冷媒量調整部(FR)と、
第2加熱部を通過した後の冷媒を減圧させる減圧部(16a、16b)と、
減圧部で減圧された後の冷媒を冷却対象流体と熱交換させて蒸発させる蒸発部(17、18)と、を備え、
冷媒量調整部は、
第2加熱部による送風空気の加熱が必要な場合に、第1加熱部を通過した後の冷媒が第2加熱部を通過するように流量割合が調整され、
第2加熱部による送風空気の加熱が不要な場合に、第1加熱部を通過した後の冷媒の少なくとも一部がバイパス部を通過するように流量割合が調整される。
【0007】
これによれば、第2加熱部による送風空気の加熱が必要な場合には、第1加熱部を通過した後の冷媒が、第2加熱部に流れることになるので、第1加熱部および第2加熱部の双方で送風空気を加熱することができる。加えて、第2加熱部による送風空気の加熱が不要な場合には、第1加熱部を通過した後の冷媒が、第2加熱部を迂回して流れることになるので、第2加熱部に起因する熱害を抑制することができる。
なお、各構成要素等に付された括弧付きの参照符号は、その構成要素等と後述する実施形態に記載の具体的な構成要素等との対応関係の一例を示すものである。
【図面の簡単な説明】
【0008】
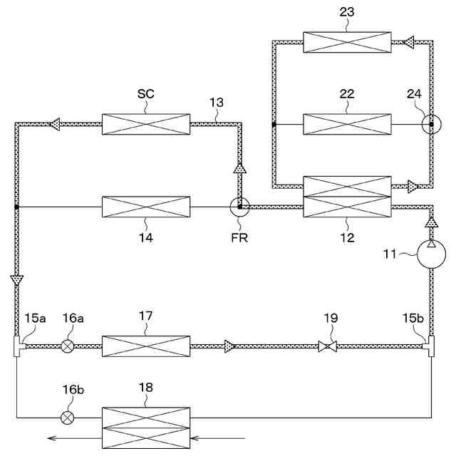
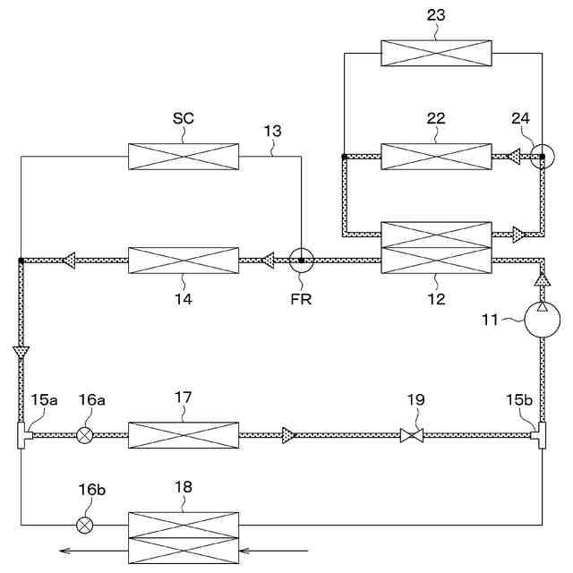
第1実施形態に係る冷凍サイクル装置を含む車両用空調装置の概略構成図である。
ヒータコアにおける第1熱媒体の流れ方および室内凝縮器における冷媒の流れ方を説明するための説明図である。
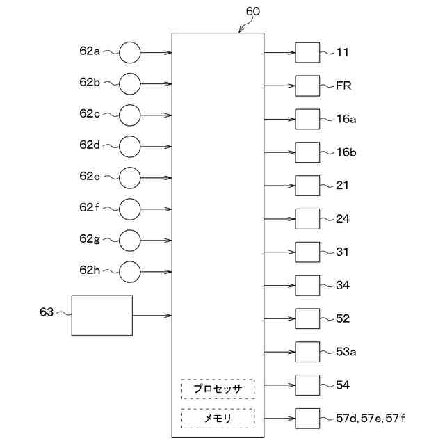
第1実施形態に係る車両用空調装置の空調制御部を説明するためのブロック図である。
第1実施形態に係る冷凍サイクル装置の空調制御部が冷房モード時に実行する回路制御処理の流れの一例を示すフローチャートである。
第1冷房モード時の冷媒の流れ方を説明するための説明図である。
第2冷房モード時の冷媒の流れ方を説明するための説明図である。
第2冷房モードにおける冷凍サイクル装置の挙動を説明するための説明図である。
除湿暖房モード時の冷媒の流れ方を説明するための説明図である。
暖房モード時の冷媒の流れ方を説明するための説明図である。
機器冷却モード時の冷媒の流れ方を説明するための説明図である。
冷房&機器冷却モード時の冷媒の流れ方を説明するための説明図である。
第1除湿暖房&機器冷却モード時の冷媒の流れ方を説明するための説明図である。
第2除湿暖房&機器冷却モード時の冷媒の流れ方を説明するための説明図である。
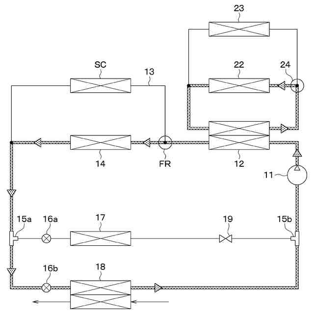
第1実施形態の変形例となる冷凍サイクル装置の概略構成図である。
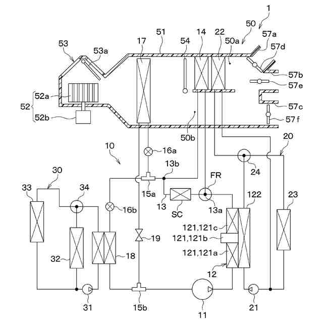
第2実施形態に係る冷凍サイクル装置の概略構成図である。
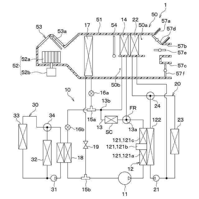
第2実施形態の変形例となる冷凍サイクル装置の概略構成図である。
第3実施形態に係る冷凍サイクル装置の制御部が冷房モード時に実行する回路制御処理の流れの一例を示すフローチャートである。
第4実施形態に係る冷凍サイクル装置の制御部が冷房モード時に実行する回路制御処理の流れの一例を示すフローチャートである。
第5実施形態に係る空調ユニットの内部構成を示す模式図である。
第6実施形態に係る空調ユニットの内部構成を示す模式図である。
【発明を実施するための形態】
【0009】
以下、本開示の実施形態について図面を参照して説明する。なお、以下の実施形態において、先行する実施形態で説明した事項と同一もしくは均等である部分には、同一の参照符号を付し、その説明を省略する場合がある。また、実施形態において、構成要素の一部だけを説明している場合、構成要素の他の部分に関しては、先行する実施形態において説明した構成要素を適用することができる。以下の実施形態は、特に組み合わせに支障が生じない範囲であれば、特に明示していない場合であっても、各実施形態同士を部分的に組み合わせることができる。
【0010】
(第1実施形態)
本実施形態について、図1~図13を参照しつつ説明する。本実施形態では、本開示の冷凍サイクル装置10を、車両走行用の駆動力を電動モータから得る電気自動車に搭載される車両用空調装置1に適用した例について説明する。冷凍サイクル装置10は、主に、車両用空調装置1において空調対象空間である車室内へ送風される送風空気の温度を調整する機能を果たしている。
(【0011】以降は省略されています)
この特許をJ-PlatPat(特許庁公式サイト)で参照する
関連特許
株式会社デンソー
電動機
10日前
株式会社デンソー
端子台
12日前
株式会社デンソー
ロータ
5日前
株式会社デンソー
ロータ
5日前
株式会社デンソー
電動弁
1か月前
株式会社デンソー
分離体
18日前
株式会社デンソー
光学部材
18日前
株式会社デンソー
整流回路
3日前
株式会社デンソー
光学部材
18日前
株式会社デンソー
電子装置
10日前
株式会社デンソー
光学部材
10日前
株式会社デンソー
電解装置
1か月前
株式会社デンソー
トランス
10日前
株式会社デンソー
熱交換器
1か月前
株式会社デンソー
制御装置
1か月前
株式会社デンソー
摺動機構
1か月前
株式会社デンソー
電子装置
1か月前
株式会社デンソー
摺動機構
1か月前
株式会社デンソー
回転電機
3日前
株式会社デンソー
撮像装置
1か月前
株式会社デンソー
撮像装置
1か月前
株式会社デンソー
電気回路
26日前
株式会社デンソー
電子装置
1か月前
株式会社デンソー
半導体装置
1か月前
株式会社デンソー
電磁継電器
10日前
株式会社デンソー
半導体装置
18日前
株式会社デンソー
半導体装置
1か月前
株式会社デンソー
半導体装置
1か月前
株式会社デンソー
センサ装置
1か月前
株式会社デンソーエレクトロニクス
電磁継電器
4日前
株式会社デンソー
レーダ装置
4日前
株式会社デンソー
センサ装置
1か月前
株式会社デンソー
熱交換部材
1か月前
株式会社デンソートリム
鞍乗り車両
1か月前
株式会社デンソー
ヒータ装置
1か月前
株式会社デンソー
音低減装置
3日前
続きを見る
他の特許を見る