TOP
|
特許
|
意匠
|
商標
特許ウォッチ
Twitter
他の特許を見る
公開番号
2025162997
公報種別
公開特許公報(A)
公開日
2025-10-28
出願番号
2025066478
出願日
2025-04-14
発明の名称
センサ評価方法及びセンサ評価装置
出願人
三洋化成工業株式会社
代理人
個人
,
個人
,
個人
,
個人
主分類
G01N
27/12 20060101AFI20251021BHJP(測定;試験)
要約
【課題】ガスセンサの評価に必要な時間を大幅に減らすことができるセンサ評価方法及センサ評価装置を提供する。
【解決手段】チャンバ内にガスセンサを配置する配置工程と、ガスセンサが配置されたチャンバ内を真空にする真空工程と、真空にされた前記チャンバに、前記チャンバ内のガスセンサが反応する評価用ガスを供給する評価用ガス供給工程と、
前記チャンバ内のガスセンサから出力される信号値に基づいてガスセンサを評価する評価工程と、を含む、センサ評価方法。
【選択図】図3
特許請求の範囲
【請求項1】
チャンバ内にガスセンサを配置する配置工程と、
ガスセンサが配置されたチャンバ内を真空にする真空工程と、
真空にされた前記チャンバに、前記チャンバ内のガスセンサが反応する評価用ガスを供給する評価用ガス供給工程と、
前記チャンバ内のガスセンサから出力される信号値に基づいてガスセンサを評価する評価工程と、を含む、センサ評価方法。
続きを表示(約 800 文字)
【請求項2】
前記チャンバ内に複数のセンサを配置する、請求項1に記載のセンサ評価方法。
【請求項3】
前記真空工程において出力される前記信号値と、前記評価用ガス供給工程において出力される前記信号値との差に基づいてガスセンサを評価する、請求項1に記載のセンサ評価方法。
【請求項4】
前記真空工程と、前記評価用ガス供給工程とを各1回ずつ含む工程を1回の測定工程とし、この測定工程の間における前記信号値の経時変化を測定する、請求項1に記載のセンサ評価方法。
【請求項5】
前記真空工程の前に、前記チャンバ内を不活性ガスで充填する不活性ガス充填工程をさらに備える、請求項1に記載のセンサ評価方法。
【請求項6】
前記不活性ガス充填工程において出力される前記信号値と、前記評価用ガス供給工程において出力される前記信号値との差に基づいてガスセンサを評価する請求項5に記載のセンサ評価方法。
【請求項7】
前記測定工程が前記不活性ガス充填工程をも含むものである、請求項4に記載のセンサ評価方法。
【請求項8】
前記真空工程において出力される前記信号値と、前記評価用ガス供給工程において出力される前記信号値との差、及び、前記不活性ガス充填工程において出力される前記信号値と、前記評価用ガス供給工程において出力される前記信号値との差に基づいてガスセンサを評価する請求項6に記載のセンサ評価方法。
【請求項9】
前記差が、予め定められた許容範囲内のものであるか否かによりガスセンサを評価する、請求項3、6及び8のいずれか一項に記載のセンサ評価方法。
【請求項10】
前記評価用ガスとして複数種類のガスを使用する、請求項1に記載のセンサ評価方法。
(【請求項11】以降は省略されています)
発明の詳細な説明
【技術分野】
【0001】
この発明は、センサ評価方法及びセンサ評価装置に関するものである。
続きを表示(約 2,400 文字)
【背景技術】
【0002】
従来、匂いセンサ等のガスセンサの評価においては、窒素ガス等の不活性ガスで充填されたチャンバ内に、ガスセンサに反応する評価用ガスを注入し、ガスセンサからの出力信号が所定の値となっていることを確認することによりガスセンサを評価している。
【0003】
しかしながら、この従来の評価方法においては、チャンバ内の不活性ガスが評価用ガスで均一に置換されるのを待つ必要があるため、ガスセンサの評価に時間がかかってしまうという問題がある。
【先行技術文献】
【特許文献】
【0004】
特許第4944972号公報
【発明の概要】
【発明が解決しようとする課題】
【0005】
本発明は前述した課題に鑑みてなされたものであり、ガスセンサの評価に必要な時間を大幅に減らすことができるセンサ評価方法及センサ評価装置を提供することを目的とする。
【課題を解決するための手段】
【0006】
すなわち本発明に係るセンサ評価方法及びセンサ評価装置は、以下の通りである。
[1]チャンバ内にガスセンサを配置する配置工程と、
ガスセンサが配置されたチャンバ内を真空にする真空工程と、
真空にされた前記チャンバに、前記チャンバ内のガスセンサが反応する評価用ガスを供給する評価用ガス供給工程と、
前記チャンバ内のガスセンサから出力される信号値に基づいてガスセンサを評価する評価工程と、を含む、センサ評価方法。
[2]前記チャンバ内に複数のガスセンサを配置する、[1]に記載のセンサ評価方法。
[3]前記真空工程において出力される前記信号値と、前記評価用ガス供給工程において出力される前記信号値との差に基づいてガスセンサを評価する、[1]又は[2]に記載のセンサ評価方法。
[4]前記真空工程と、前記評価用ガス供給工程とを各1回ずつ含む工程を1回の測定工程とし、この測定工程の間における前記信号値の経時変化を測定する、[1]~[3]のいずれかに記載のセンサ評価方法。
[5]前記真空工程の前に、前記チャンバ内を不活性ガスで充填する不活性ガス充填工程をさらに備える、[1]~[4]のいずれかに記載のセンサ評価方法。
[6]前記不活性ガス充填工程において出力される前記信号値と、前記評価用ガス供給工程において出力される前記信号値との差に基づいてガスセンサを評価する、[5]に記載のセンサ評価方法。
[7]前記測定工程が前記不活性ガス充填工程をも含むものである、[4]に記載のセンサ評価方法。
[8]前記真空工程において出力される前記信号値と、前記評価用ガス供給工程において出力される前記信号値との差、及び、前記不活性ガス充填工程において出力される前記信号値と、前記評価用ガス供給工程において出力される前記信号値との差に基づいてガスセンサを評価する[5]又は[6]に記載のセンサ評価方法。
[9]前記差が、予め定められた許容範囲内のものであるか否かによりガスセンサを評価する、[3]、[6]及び[8]のいずれかに記載のセンサ評価方法。
[10]前記評価用ガスとして複数種類のガスを使用する、[1]~[9]のいずれかに記載のセンサ評価方法。
[11]前記不活性ガスが窒素ガスである、[5]に記載のセンサ評価方法。
[12]前記真空が20kPa以下の真空である、[1]~[11]のいずれかに記載のセンサ評価方法。
[13]ガスセンサを内部に収容するチャンバと、
前記チャンバ内のガスセンサが反応する評価用ガスを供給するガス供給機構と、
前記チャンバを真空にする真空機構と、
前記チャンバ内のガスセンサから出力される信号値に基づいてガスセンサを評価する評価部と、を備え、
前記真空機構が、前記チャンバ内に前記評価用ガスが供給される前に、前記チャンバを真空にするものである、センサ評価装置。
[14]前記チャンバ内に配置されるものであり、前記ガスセンサを複数個載置可能な基板をさらに備えた、[13]に記載のセンサ評価装置。
[15]前記ガス供給機構が、ガスバッグ又はガスボンベを備えたものである、[13]又は[14]に記載のセンサ評価装置。
[16]前記チャンバ内の圧力が所定値を超えた場合に作動する安全弁を備えたものである、[13]~[15]のいずれかに記載のセンサ評価装置。
【発明の効果】
【0007】
本発明によれば、ガスセンサの評価に必要な時間を大幅に減らすことができるセンサ評価方法及センサ評価装置を提供することができる。
【図面の簡単な説明】
【0008】
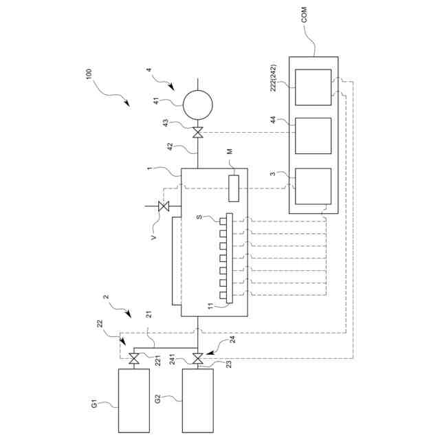
本発明の一実施形態に係るセンサ評価装置の全体模式図。
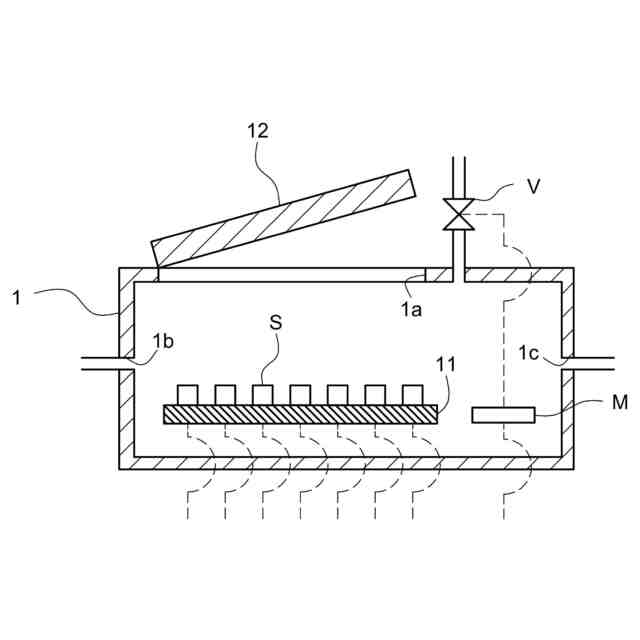
本実施形態に係るセンサ評価装置のチャンバ内の構造を示す模式図。
本実施形態に係るセンサ評価装置によってガスセンサを評価する方法及び手順を示す模式図。
本実施形態に係るセンサ評価装置によって得られるセンサからの信号値の一例。
本実施形態に係るセンサ評価装置の評価対象のセンサの一例を示す模式図。
【発明を実施するための形態】
【0009】
以下に本発明の一実施形態について図面を参照して説明する。
【0010】
<本実施形態に係るセンサ評価装置の構成>
本実施形態に係るセンサ評価装置100は、例えば、図1に示すように、チャンバ1と、前記チャンバ1内にガスを供給するガス供給機構2と、前記ガスセンサSから出力される信号値に基づいてガスセンサS(以下、単にセンサSともいう。)を評価する評価部3と、を備えたものである。
(【0011】以降は省略されています)
この特許をJ-PlatPat(特許庁公式サイト)で参照する
関連特許
三洋化成工業株式会社
温度差センサ
7日前
三洋化成工業株式会社
細胞培養用担体
6日前
三洋化成工業株式会社
導電剤及び潤滑剤組成物
1か月前
三洋化成工業株式会社
画像形成材料用バインダー
1か月前
三洋化成工業株式会社
角栓除去用組成物及び洗浄料
1か月前
三洋化成工業株式会社
活性エネルギー線硬化性組成物
6日前
ホシデン株式会社
温度センサ
7日前
三洋化成工業株式会社
センサ評価方法及びセンサ評価装置
1か月前
三洋化成工業株式会社
画像形成材料用バインダーの製造方法
1か月前
三洋化成工業株式会社
粒状農業資材コーティング用ポリウレタン樹脂組成物及び複合粒子型農業用資材
27日前
三洋化成工業株式会社
匂い物質受容層を形成するための樹脂組成物、それを用いたセンサ素子、匂いセンサおよび匂い測定装置
7日前
個人
採尿及び採便具
1か月前
日本精機株式会社
検出装置
29日前
個人
アクセサリー型テスター
1か月前
個人
高精度同時多点測定装置
1か月前
個人
計量機能付き容器
24日前
株式会社ミツトヨ
測定器
1か月前
日本精機株式会社
発光表示装置
7日前
甲神電機株式会社
電流検出装置
29日前
株式会社カクマル
境界杭
14日前
株式会社トプコン
測量装置
6日前
アズビル株式会社
電磁流量計
1か月前
大成建設株式会社
風洞実験装置
24日前
日本特殊陶業株式会社
ガスセンサ
6日前
個人
計量具及び計量機能付き容器
24日前
ローム株式会社
半導体装置
1か月前
ローム株式会社
半導体装置
1か月前
個人
システム、装置及び実験方法
1か月前
日本特殊陶業株式会社
ガスセンサ
今日
日本信号株式会社
距離画像センサ
27日前
個人
非接触による電磁パルスの測定方法
27日前
愛知時計電機株式会社
ガスメータ
1か月前
双庸電子株式会社
誤配線検査装置
1か月前
大和製衡株式会社
組合せ計量装置
1か月前
大和製衡株式会社
組合せ計量装置
1か月前
愛知電機株式会社
軸部材の外観検査装置
1か月前
続きを見る
他の特許を見る