TOP
|
特許
|
意匠
|
商標
特許ウォッチ
Twitter
他の特許を見る
公開番号
2025160644
公報種別
公開特許公報(A)
公開日
2025-10-23
出願番号
2024063318
出願日
2024-04-10
発明の名称
赤外線ガス分析計、赤外線ガス分析方法、及び、赤外線ガス分析プログラム
出願人
株式会社堀場製作所
代理人
個人
,
個人
,
個人
,
個人
,
個人
,
個人
主分類
G01N
21/61 20060101AFI20251016BHJP(測定;試験)
要約
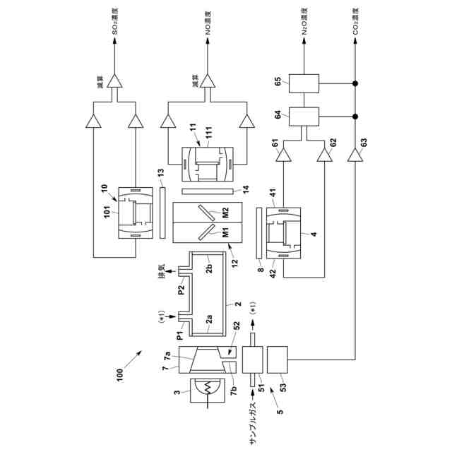
【課題】干渉成分による影響の補正後に、主検出器の感度又は補償検出器の感度が変動した場合に、測定成分の濃度をさらに正確に算出する。
【解決手段】サンプルガスが導入される測定セルと、測定セルに赤外線を照射する光源と、測定セルを透過した赤外線のうち、測定成分の吸収波長域の強度を検出する測定成分検出器と、測定セルを透過した赤外線のうち測定成分に干渉する成分の吸収波長域の強度を検出する第1干渉成分検出器と、サンプルガスに含まれる干渉成分を検出する第2干渉成分検出器があり、それらの検出器の出力に基づき、測定成分及び/又は干渉成分の濃度を演算する演算装置を備える。演算装置は、測定成分検出器と第1干渉成分検出器の出力の差分を第2干渉成分検出器の出力を用いて干渉成分の影響を補正する第1補正後濃度算出部と、第1補正後濃度と第2干渉成分検出器の出力とに基づき、干渉成分の影響を補正する第2補正後濃度算出部を有する。
【選択図】図1
特許請求の範囲
【請求項1】
サンプルガスが導入される測定セルと、
前記測定セルに赤外線を照射する赤外光源と、
前記測定セルを透過した赤外線のうち、測定成分の赤外吸収スペクトルに対応した波長域の赤外線強度を検出する測定成分検出器と、
前記測定セルを透過した赤外線のうち、前記測定成分に干渉する干渉成分の赤外吸収スペクトルに対応した波長域の赤外線強度を検出する第1干渉成分検出器と、
前記第1干渉成分検出器と別に設けられ、前記サンプルガスに含まれる前記干渉成分を検出する第2干渉成分検出器と、
前記測定成分検出器の出力、前記第1干渉成分検出器の出力、及び/又は、前記第2干渉成分検出器の出力に基づいて、前記測定成分及び/又は前記干渉成分の濃度を演算する演算装置とを備え、
前記演算装置は、
前記測定成分検出器の出力と前記第1干渉成分検出器の出力との差分を、前記第2干渉成分検出器の出力を用いて補正することによって、前記干渉成分の干渉影響が補正された前記測定成分の濃度である第1補正後濃度を算出する第1補正後濃度算出部と、
前記第1補正後濃度と前記第2干渉成分検出器の出力とに基づいて、前記干渉成分による干渉影響がさらに補正された前記測定成分の濃度である第2補正後濃度を算出する第2補正後濃度算出部とを有する、赤外線ガス分析計。
続きを表示(約 1,700 文字)
【請求項2】
前記第2補正後濃度算出部は、前記測定成分検出器及び/又は前記第1干渉成分検出器の出力に基づいて定められた干渉補正係数と前記第1補正後濃度と、に基づいて前記第2補正後濃度を算出する、請求項1に記載の赤外線ガス分析計。
【請求項3】
前記干渉補正係数は、前記干渉成分の濃度が既知である干渉成分ガスを測定して得られる前記第1補正後濃度と前記干渉成分の濃度とに基づいて得られる、請求項2に記載の赤外線ガス分析計。
【請求項4】
前記干渉補正係数は、前記干渉成分ガスを前記測定セルに導入することによって前記測定成分検出器及び/又は前記第1干渉成分検出器の感度を校正するスパン校正の際に得られる前記第1補正後濃度に基づいて変更される、請求項3に記載の赤外線ガス分析計。
【請求項5】
前記測定成分検出器及び前記第1干渉成分検出器は、ニューマチック検出器である、請求項1乃至4の何れか一項に記載の赤外線ガス分析計。
【請求項6】
前記第1補正後濃度算出部は、前記測定成分検出器の出力と前記第1干渉成分検出器の出力との差分を、前記第2干渉成分検出器の出力から得られる重み付け係数によって補正することによって、前記第1補正後濃度を算出する、請求項1乃至5の何れか一項に記載の赤外線ガス分析計。
【請求項7】
前記測定成分は一酸化二窒素であり、前記干渉成分は二酸化炭素である、請求項1乃至6の何れか一項に記載の赤外線ガス分析計。
【請求項8】
前記測定成分検出器及び前記第1干渉成分検出器を有する赤外線検出器をさらに2つ備え、
一方の前記赤外線検出器における前記測定成分及び前記干渉成分は、それぞれ一酸化窒素及び水であり、
他方の前記赤外線検出器における前記測定成分及び前記干渉成分はそれぞれ二酸化硫黄とメタン又は水とである、請求項7に記載の赤外線ガス分析計。
【請求項9】
サンプルガスが導入された測定セルに赤外線を照射するとともに、測定成分の赤外吸収スペクトルに合わせた波長域の赤外線強度を検出する測定成分検出器と、前記測定成分に干渉する干渉成分の赤外吸収スペクトルに対応した波長域の赤外線強度を検出する干渉成分検出器とにより前記測定セルを透過した赤外線を検出して、前記サンプルガス中の測定成分を分析する赤外線ガス分析方法であって、
前記干渉成分検出器とは別に、前記サンプルガスに含まれる前記干渉成分を検出し、
前記測定成分検出器の出力と前記干渉成分検出器の出力との差分を、前記干渉成分検出器とは別に検出された前記干渉成分の出力を用いて補正することによって、前記干渉成分の干渉影響が補正された前記測定成分の濃度である第1補正後濃度を算出し、
前記第1補正後濃度と前記干渉成分検出器とは別に検出された前記干渉成分の出力とに基づいて、前記干渉成分による干渉影響がさらに補正された前記測定成分の濃度である第2補正後濃度を算出する、赤外線ガス分析方法。
【請求項10】
サンプルガスが導入された測定セルに赤外線を照射するとともに、測定成分の赤外吸収スペクトルに対応した波長域の赤外線強度を検出する測定成分検出器と、前記測定成分に干渉する干渉成分の赤外吸収スペクトルに対応した波長域の赤外線強度を検出する干渉成分検出器とにより前記測定セルを透過した赤外線を検出して、前記サンプルガス中の測定成分を分析する赤外線ガス分析方法であって、
前記測定成分検出器の出力と前記干渉成分検出器の出力との差分に基づいて、前記干渉成分の干渉影響が補正された前記測定成分の濃度である第1補正後濃度を算出し、
前記第1補正後濃度と前記干渉成分検出器とは異なる第2の干渉成分検出器により検出された前記干渉成分の出力とに基づいて、前記測定成分検出器及び/又は前記干渉成分検出器の経時的に変動する感度を補正することにより、前記測定成分の濃度である第2補正後濃度を算出する、赤外線ガス分析方法。
(【請求項11】以降は省略されています)
発明の詳細な説明
【技術分野】
【0001】
本発明は、赤外線ガス分析計、赤外線ガス分析方法、及び、赤外線ガス分析プログラムに関するものである。
続きを表示(約 1,800 文字)
【背景技術】
【0002】
近年、地球温暖化の原因となる温室効果ガスとして、一酸化二窒素が着目されている。この一酸化二窒素は、下水処理施設、清掃工場、産業廃棄物処理場や化学プラントなどのさまざまな産業分野において削減が求められている。
【0003】
一方、上記の産業分野において排出される排ガス中の測定成分の濃度を測定する装置としては、特許文献1に示すように、非分散型赤外線吸収方式の赤外線ガス分析計が用いられている。
【0004】
この種の赤外線ガス分析計は、測定成分である一酸化二窒素(N
2
O)の濃度を測定するための主検出器と測定成分に干渉する干渉成分である二酸化炭素(CO
2
)の濃度を測定するための補償検出器とを有する赤外線検出器と、排ガス中のCO
2
の濃度を測定するCO2測定部とを備える。上記の赤外線ガス分析計は、主検出器の出力と補償検出器の出力との差分を、CO2測定部の出力により補正することによって、干渉成分(CO
2
)による干渉影響が補正された測定成分(N
2
O)の濃度を算出している。
【0005】
しかしながら、上記の干渉成分(CO
2
)による干渉影響が補正された後に、主検出器の感度又は補償検出器の感度が経時的に変動する場合がある。この場合、主検出器の感度又は補償検出器の感度の変動に応じて、測定成分(N
2
O)の濃度をさらに正確に算出することが望まれている。
【先行技術文献】
【特許文献】
【0006】
WO2023-218983号公報
【発明の概要】
【発明が解決しようとする課題】
【0007】
そこで、本発明は上述した問題を解決すべくなされたものであり、干渉成分による干渉影響が補正された後における主検出器の感度又は補償検出器の感度が変動した場合に、測定成分の濃度をさらに正確に算出することをその主たる課題とするものである。
【課題を解決するための手段】
【0008】
すなわち、本発明に係る赤外線ガス分析計は、サンプルガスが導入される測定セルと、前記測定セルに赤外線を照射する赤外光源と、前記測定セルを透過した赤外線のうち、測定成分の赤外吸収スペクトルに対応した波長域の赤外線強度を検出する測定成分検出器と、前記測定セルを透過した赤外線のうち、前記測定成分に干渉する干渉成分の赤外吸収スペクトルに対応した波長域の赤外線強度を検出する第1干渉成分検出器と、前記第1干渉成分検出器と別に設けられ、前記サンプルガスに含まれる前記干渉成分を検出する第2干渉成分検出器と、前記測定成分検出器の出力、前記第1干渉成分検出器の出力、及び/又は、前記第2干渉成分検出器の出力に基づいて、前記測定成分及び/又は前記干渉成分の濃度を演算する演算装置とを備え、前記演算装置は、前記測定成分検出器の出力と前記第1干渉成分検出器の出力との差分を、前記第2干渉成分検出器の出力を用いて補正することによって、前記干渉成分の干渉影響が補正された前記測定成分の濃度である第1補正後濃度を算出する第1補正後濃度算出部と、前記第1補正後濃度と前記第2干渉成分検出器の出力とに基づいて、前記干渉成分による干渉影響がさらに補正された前記測定成分の濃度である第2補正後濃度を算出する第2補正後濃度算出部とを有することを特徴とする。
【0009】
このような赤外線ガス分析計によれば、第1補正後濃度を算出した後に、第2補正後濃度算出部が、第1補正後濃度と第2干渉成分検出器の出力とに基づいて第2補正後濃度を算出するので、第1補正後濃度を算出した後に測定成分検出器又は第1干渉成分検出器の感度が変動した場合でも、測定成分の濃度をさらに正確に算出することができる。
【0010】
前記第2補正後濃度算出部は、前記測定成分検出器及び/又は前記第1干渉成分検出器の出力に基づいて定められた干渉補正係数と前記第1補正後濃度とに基づいて前記第2補正後濃度を算出することが望ましい。
(【0011】以降は省略されています)
この特許をJ-PlatPat(特許庁公式サイト)で参照する
関連特許
株式会社堀場製作所
分析装置、分析方法及び分析プログラム
13日前
株式会社堀場製作所
水電解評価装置、水電解装置評価方法及び水電解評価装置用プログラム
10日前
株式会社堀場製作所
赤外線ガス分析計、赤外線ガス分析方法、及び、赤外線ガス分析プログラム
11日前
個人
メジャー文具
27日前
個人
採尿及び採便具
4日前
個人
アクセサリー型テスター
20日前
個人
高精度同時多点測定装置
19日前
日本精機株式会社
位置検出装置
1か月前
ユニパルス株式会社
ロードセル
26日前
日本精機株式会社
位置検出装置
1か月前
株式会社ミツトヨ
測定器
10日前
日本精機株式会社
位置検出装置
1か月前
大和製衡株式会社
組合せ秤
1か月前
大和製衡株式会社
組合せ秤
1か月前
アズビル株式会社
圧力センサ
1か月前
アズビル株式会社
電磁流量計
13日前
株式会社チノー
放射光測温装置
26日前
株式会社東芝
センサ
1か月前
株式会社東芝
センサ
1か月前
トヨタ自動車株式会社
監視装置
25日前
株式会社ユーシン
操作検出装置
1か月前
エイブリック株式会社
磁気センサ回路
1か月前
ダイキン工業株式会社
監視装置
24日前
トヨタ自動車株式会社
検査装置
1か月前
株式会社ヨコオ
ソケット
26日前
株式会社ヨコオ
ソケット
25日前
長崎県
形状計測方法
20日前
大和製衡株式会社
組合せ計量装置
7日前
個人
システム、装置及び実験方法
13日前
愛知電機株式会社
軸部材の外観検査装置
7日前
ローム株式会社
半導体装置
18日前
ローム株式会社
半導体装置
18日前
TDK株式会社
磁気センサ
25日前
東レエンジニアリング株式会社
計量装置
1か月前
TDK株式会社
ガスセンサ
1か月前
大和製衡株式会社
組合せ計量装置
7日前
続きを見る
他の特許を見る