TOP
|
特許
|
意匠
|
商標
特許ウォッチ
Twitter
他の特許を見る
公開番号
2025156706
公報種別
公開特許公報(A)
公開日
2025-10-15
出願番号
2024059281
出願日
2024-04-02
発明の名称
電流制御システム
出願人
株式会社明電舎
代理人
個人
,
個人
,
個人
,
個人
主分類
H02P
21/05 20060101AFI20251007BHJP(電力の発電,変換,配電)
要約
【課題】磁気回路やモータの剛性を変更する場合よりも低いコストで振動を低減できる電流制御システムを提供する。
【解決手段】制御装置20は、トルク及び回転数に対応したd軸電流指令及びq軸電流指令が記憶された電流テーブル25を有する。電流テーブル25には、トルクが第1範囲内かつ回転数が第2範囲内である場合の電流の位相を、トルクが第1範囲内かつ回転数が第2範囲外である場合の電流の位相よりも遅らせ、トルクが第1範囲内かつ回転数が第2範囲内である場合の電流の大きさを、トルクが第1範囲内かつ回転数が第2範囲外である場合の電流の大きさよりも大きくするようなd軸電流指令及びq軸電流指令が記憶されている。制御装置20は、電流テーブル25を参照しトルク及び回転数に基づいてd軸電流指令及びq軸電流指令を導出し、導出したd軸電流指令及びq軸電流指令に基づいた出力指令を電力変換器40に出力する。
【選択図】図1
特許請求の範囲
【請求項1】
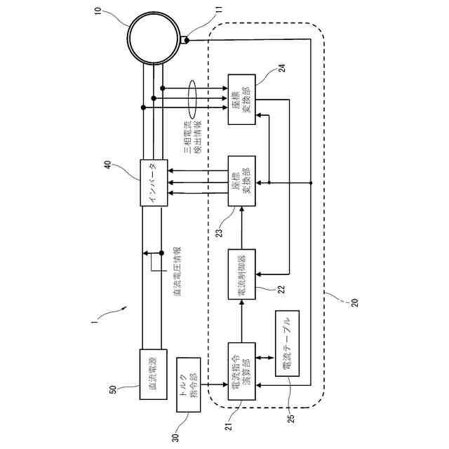
供給される電流に応じたトルク及び回転数で駆動する電動機と、
前記電動機に供給する前記電流を出力指令に基づいて制御する電力変換器と、
前記トルク及び前記回転数に対応したd軸電流指令及びq軸電流指令が記憶されている電流テーブルを有し、前記電流テーブルを参照し前記トルク及び前記回転数に基づいて前記d軸電流指令及び前記q軸電流指令を導出し、導出した前記d軸電流指令及び前記q軸電流指令に基づいた前記出力指令を前記電力変換器に出力する制御装置と、
を備え、
前記電流テーブルには、
前記トルクが第1範囲内かつ前記回転数が第2範囲内である場合の前記電動機に供給される前記電流の位相を、前記トルクが前記第1範囲内かつ前記回転数が前記第2範囲外である場合の前記電動機に供給される前記電流の位相よりも遅らせ、前記トルクが前記第1範囲内かつ前記回転数が前記第2範囲内である場合の前記電動機に供給される前記電流の大きさを、前記トルクが前記第1範囲内かつ前記回転数が前記第2範囲外である場合の前記電動機に供給される前記電流の大きさよりも大きくするような前記d軸電流指令及び前記q軸電流指令が記憶されていることを特徴とする電流制御システム。
続きを表示(約 310 文字)
【請求項2】
前記電流テーブルは、
前記トルクが前記第1範囲内かつ前記回転数が前記第2範囲内である場合の前記d軸電流指令を、前記トルクが前記第1範囲内かつ前記回転数が前記第2範囲外である場合の前記d軸電流指令よりも小さい値とし、
前記トルクが前記第1範囲内かつ前記回転数が前記第2範囲内である場合の前記q軸電流指令を、前記トルクが前記第1範囲内かつ前記回転数が前記第2範囲外である場合の前記q軸電流指令よりも大きい値とすることを特徴とする請求項1記載の電流制御システム。
【請求項3】
前記電動機は、埋込磁石型同期型モータであることを特徴とする請求項1記載の電流制御システム。
発明の詳細な説明
【技術分野】
【0001】
本願発明は、電動機の振動を低減する電流制御システムに関する。
続きを表示(約 1,600 文字)
【背景技術】
【0002】
近年、電動車両(以下、EVと称する)に搭載する電動機の小型化が求められている。しかしながら、小型化された電動機を高トルクで使用すると、振動が大きくなる。EV用の電動機の振動に関しては、回転24次と回転48次とにおける振動を低減することが重要である。
【先行技術文献】
【特許文献】
【0003】
特開平4-29583号公報
【発明の概要】
【発明が解決しようとする課題】
【0004】
EV用における永久磁石同期電動機の振動を低減させる方法としては、磁気回路を変更する方法や、モータの剛性を変更する方法が知られている。しかし、上述した方法で振動を低減する場合、ロータ、ステータ、モータフレームなど多くの部品を変更する必要があり、時間や費用などのコストがかかる。
【0005】
以上示したようなことから、電動機に供給する電流を変更することで、磁気回路やモータの剛性を変更する場合よりも低いコストで振動を低減できる電流制御システムを提供することが課題となる。
【課題を解決するための手段】
【0006】
本発明は、前記従来の問題に鑑み、案出されたもので、その一態様は、供給される電流に応じたトルク及び回転数で駆動する電動機と、前記電動機に供給する前記電流を出力指令に基づいて制御する電力変換器と、前記トルク及び前記回転数に対応したd軸電流指令及びq軸電流指令が記憶されている電流テーブルを有し、前記電流テーブルを参照し前記トルク及び前記回転数に基づいて前記d軸電流指令及び前記q軸電流指令を導出し、導出した前記d軸電流指令及び前記q軸電流指令に基づいた前記出力指令を前記電力変換器に出力する制御装置と、を備え、前記電流テーブルには、前記トルクが第1範囲内かつ前記回転数が第2範囲内である場合の前記電動機に供給される前記電流の位相を、前記トルクが前記第1範囲内かつ前記回転数が前記第2範囲外である場合の前記電動機に供給される前記電流の位相よりも遅らせ、前記トルクが前記第1範囲内かつ前記回転数が前記第2範囲内である場合の前記電動機に供給される前記電流の大きさを、前記トルクが前記第1範囲内かつ前記回転数が前記第2範囲外である場合の前記電動機に供給される前記電流の大きさよりも大きくするような前記d軸電流指令及び前記q軸電流指令が記憶されていることを特徴とする。
【0007】
また、その一態様として、前記電流テーブルは、前記トルクが前記第1範囲内かつ前記回転数が前記第2範囲内である場合の前記d軸電流指令を、前記トルクが前記第1範囲内かつ前記回転数が前記第2範囲外である場合の前記d軸電流指令よりも小さい値とし、前記トルクが前記第1範囲内かつ前記回転数が前記第2範囲内である場合の前記q軸電流指令を、前記トルクが前記第1範囲内かつ前記回転数が前記第2範囲外である場合の前記q軸電流指令よりも大きい値とすることを特徴とする。
【0008】
また、一態様として、前記電動機は、埋込磁石型同期型モータであることを特徴とする。
【発明の効果】
【0009】
本発明によれば、電動機に供給する電流を変更することで、磁気回路やモータの剛性を変更する場合よりも低いコストで振動を低減できる電流制御システムを提供することが可能となる。
【図面の簡単な説明】
【0010】
実施形態に係る電流制御システムを示す概略図。
実施形態における電流テーブルの一例を示す図。
実施形態における回転数とd軸電流指令の関係の一例を示す図。
実施形態における回転数とq軸電流指令の関係の一例を示す図。
制御装置が実施する電流制御処理の手順を示すフローチャート。
【発明を実施するための形態】
(【0011】以降は省略されています)
この特許をJ-PlatPat(特許庁公式サイト)で参照する
関連特許
株式会社明電舎
回転機
1か月前
株式会社明電舎
成膜装置
10日前
株式会社明電舎
回転電機
1か月前
株式会社明電舎
回転電機
1か月前
株式会社明電舎
ドローン
1か月前
株式会社明電舎
負荷制御装置
9日前
株式会社明電舎
電力変換装置
1か月前
株式会社明電舎
負荷制御装置
9日前
株式会社明電舎
電力変換装置
1か月前
株式会社明電舎
負荷制御装置
9日前
株式会社明電舎
車両固定装置
1か月前
株式会社明電舎
車両固定装置
1か月前
株式会社明電舎
ロータ及び回転機
1か月前
株式会社明電舎
センサ固定用治具
1か月前
株式会社明電舎
電流制御システム
22日前
株式会社明電舎
電力系統システム
1か月前
株式会社明電舎
オゾン水の生成装置
1か月前
株式会社明電舎
オゾン水の生成装置
1か月前
株式会社明電舎
オゾン水の生成装置
1か月前
株式会社明電舎
電極構造,真空インタラプタ
1か月前
株式会社明電舎
遮断器のリンク機構、遮断器
1か月前
株式会社明電舎
不良検知装置及び不良検知方法
1か月前
株式会社明電舎
ロータ、回転電機及び車両駆動用装置
28日前
株式会社明電舎
半導体モジュールおよび電力変換装置
1か月前
株式会社明電舎
架線位置計測装置及び架線位置計測方法
1か月前
株式会社明電舎
水冷式回転機のフレーム、及びその製造方法
1か月前
株式会社明電舎
目標車速パターンデータ生成方法及び試験方法
1か月前
株式会社明電舎
電力変換装置および電力変換装置のゲート指令生成方法
1か月前
株式会社明電舎
出力調整機構、電界放射装置及び電界放射装置の出力制御方法
1か月前
株式会社明電舎
絶縁型DC/DC変換器および絶縁型DC/DC変換器の制御方法
1か月前
国立大学法人長岡技術科学大学
グリッドフォーミングインバータの制御装置および制御方法
1か月前
個人
単極モータ
23日前
個人
電気を重力で発電装置
今日
キヤノン電子株式会社
モータ
7日前
株式会社アイシン
ロータ
27日前
株式会社アイシン
ロータ
23日前
続きを見る
他の特許を見る