TOP
|
特許
|
意匠
|
商標
特許ウォッチ
Twitter
他の特許を見る
10個以上の画像は省略されています。
公開番号
2025154606
公報種別
公開特許公報(A)
公開日
2025-10-10
出願番号
2024057705
出願日
2024-03-29
発明の名称
蓄電装置及び制御方法
出願人
本田技研工業株式会社
代理人
個人
,
個人
,
個人
主分類
H02J
7/00 20060101AFI20251002BHJP(電力の発電,変換,配電)
要約
【課題】安全性を確保するとともに、電動車を長期的に使用した場合であっても、高い航続距離の維持の達成することができる。
【解決手段】リチウム金属電池を備える蓄電装置100を制御する制御方法であって、リチウム金属電池を0.2C以下のレートで充電し、1.0C以上2.0C以下のレートで放電するように制御する。
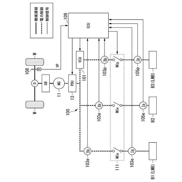
【選択図】図1
特許請求の範囲
【請求項1】
リチウム金属電池を備える蓄電装置を制御する制御方法であって、
リチウム金属電池を0.2C以下のレートで充電し、1.0C以上2.0C以下のレートで放電するように制御する、制御方法。
続きを表示(約 960 文字)
【請求項2】
充電抵抗に応じて前記リチウム金属電池を放電後に充電する、請求項1に記載の制御方法。
【請求項3】
前記蓄電装置は、リチウム金属電池である第一電池と、リチウム金属電池以外の二次電池である第二電池と、を備え、
前記蓄電装置からの放電時、前記第二電池から前記第一電池への電力供給を行う、請求項1に記載の制御方法。
【請求項4】
前記第二電池から前記第一電池への電力供給は、0.2C以下のレートで行う、請求項3に記載の制御方法。
【請求項5】
前記蓄電装置は、リチウム金属電池である第一電池と、リチウム金属電池以外の二次電池である第三電池と、を備え、
前記蓄電装置の充電時、前記第一電池を0.2C以下のレートで充電し、前記第三電池を0.2Cを超えるレートで充電する、請求項1に記載の制御方法。
【請求項6】
前記蓄電装置は、リチウム金属電池である第一電池と、リチウム金属電池以外の二次電池である第二電池及び第三電池と、を備え、
前記第二電池は、前記第三電池よりも容量密度が高く、
前記第三電池は、前記第二電池よりも出力密度が高く、
前記蓄電装置の充電時、前記第一電池の充電レートは0.2C以下であり、前記第二電池の充電レートは、0.2Cを超えるレートであり、前記第三電池の充電レートは、前記第二電池の充電レートよりも高く、
前記蓄電装置からの放電時、前記第二電池から前記第一電池への電力供給を行う、請求項1に記載の制御方法。
【請求項7】
前記蓄電装置は、電動車に搭載され、回生電力を前記第三電池に供給する、請求項5又は6に記載の制御方法。
【請求項8】
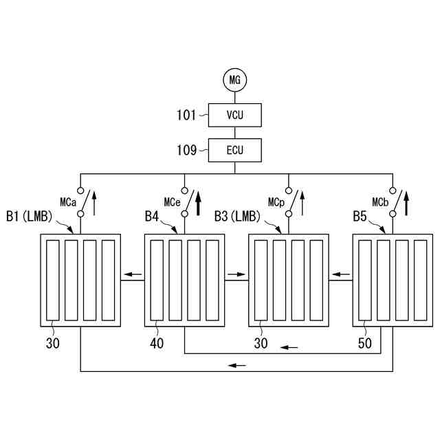
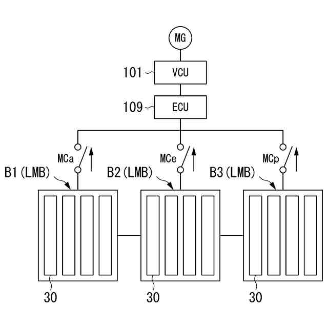
複数のリチウム金属電池セルからなるLMBブロックを含む複数の電池ブロックを備え、
各電池ブロックは着脱可能に構成されている、蓄電装置。
【請求項9】
前記LMBブロックを複数有する、請求項8に記載の蓄電装置。
【請求項10】
リチウム金属以外の二次電池セルからなる第二電池ブロックを有する、請求項8に記載の蓄電装置。
(【請求項11】以降は省略されています)
発明の詳細な説明
【技術分野】
【0001】
本発明は、蓄電装置及び制御方法に関する。
続きを表示(約 1,300 文字)
【背景技術】
【0002】
近年、より多くの人々が手ごろで信頼でき、持続可能かつ先進的なエネルギーへのアクセスを確保できるようにするため、エネルギーの効率化に貢献する二次電池に関する研究開発が行われている。特許文献1には、モビリティに二次電池を用い、バッテリの劣化を抑制することを目的とする充放電管理に関する発明が記載されている。モビリティの航続距離の改善においては、高容量密度の二次電池の活用が有効である。特許文献2には、二次電池を用いた電気自動車を制御する方法が開示されている。特許文献2には、使用可能な二次電池として、高容量密度な電池である、負極に金属リチウムを用いた金属リチウム電池が開示されている。
【先行技術文献】
【特許文献】
【0003】
特開2023-120237号公報
特開2023-38288号公報
【発明の概要】
【発明が解決しようとする課題】
【0004】
ところで、二次電池に関する技術においては、安全性を確保するとともに、電動車を長期的に使用した場合であっても、高い航続距離を維持することが課題である。リチウム金属電池(LMB: Lithium Metal Battery)においては、充放電に伴い、負極として用いられる金属リチウムの表面に不活性リチウム金属の層が形成される。不活性リチウム金属の層が形成されると、電池容量が低下し、サイクル特性が悪くなる。また、リチウム金属電池において、不活性リチウム金属の層が形成されると、電池セルの厚みが大きくなる。
【0005】
本願は上記課題の解決のため、安全性を確保するとともに、サイクル特性の改善等により電動車を長期的に使用した場合であっても、高い航続距離の維持の達成を目的としたものである。そして、延いてはエネルギーの効率化に寄与するものである。
【課題を解決するための手段】
【0006】
(1)本発明の一態様に係る制御方法は、リチウム金属電池を備える蓄電装置を制御する制御方法であって、リチウム金属電池を0.2C以下のレートで充電し、1.0C以上2.0C以下のレートで放電するように制御する。
【0007】
(2)本発明の一態様においては、リチウム金属電池は、充電抵抗に応じて、前記リチウム金属電池を放電後に充電してもよい。
【0008】
(3)本発明の一態様においては、前記蓄電装置は、リチウム金属電池である第一電池と、リチウム金属電池以外の二次電池である第二電池と、を備え、前記蓄電装置からの放電時、前記第二電池から前記第一電池への電力供給を行ってもよい。
【0009】
(4)本発明の一態様において、前記第二電池から前記第一電池への電力供給は、0.2C以下のレートで行ってもよい。
【0010】
(5)本発明の一態様において、前記蓄電装置は、リチウム金属電池である第一電池と、リチウム金属電池以外の二次電池である第三電池と、を備え、前記蓄電装置の充電時、前記第一電池を0.2C以下のレートで充電し、前記第三電池を0.2Cを超えるレートで充電してもよい。
(【0011】以降は省略されています)
この特許をJ-PlatPat(特許庁公式サイト)で参照する
関連特許
本田技研工業株式会社
車両
3日前
本田技研工業株式会社
車両
3日前
本田技研工業株式会社
車両
2日前
本田技研工業株式会社
車両
2日前
本田技研工業株式会社
移動体
4日前
本田技研工業株式会社
モータ
13日前
本田技研工業株式会社
飛行体
3日前
本田技研工業株式会社
内燃機関
3日前
本田技研工業株式会社
排気装置
2日前
本田技研工業株式会社
受電装置
11日前
本田技研工業株式会社
電気部品
3日前
本田技研工業株式会社
排気装置
2日前
本田技研工業株式会社
清掃装置
3日前
本田技研工業株式会社
収容装置
3日前
本田技研工業株式会社
会話装置
9日前
本田技研工業株式会社
固体電池
4日前
本田技研工業株式会社
内燃機関
16日前
本田技研工業株式会社
排気装置
2日前
本田技研工業株式会社
電気機器
4日前
本田技研工業株式会社
制御装置
2日前
本田技研工業株式会社
保管装置
11日前
本田技研工業株式会社
保管装置
11日前
本田技研工業株式会社
バッテリ
10日前
本田技研工業株式会社
固体電池
2日前
本田技研工業株式会社
内燃機関
2日前
本田技研工業株式会社
バッテリ
10日前
本田技研工業株式会社
除草装置
2日前
本田技研工業株式会社
保持装置
10日前
本田技研工業株式会社
電気機器
4日前
本田技研工業株式会社
車両構造
13日前
本田技研工業株式会社
断続装置
11日前
本田技研工業株式会社
電気機器
3日前
本田技研工業株式会社
電気機器
3日前
本田技研工業株式会社
車両構造
13日前
本田技研工業株式会社
ステータ
9日前
本田技研工業株式会社
エンジン
3日前
続きを見る
他の特許を見る