TOP
|
特許
|
意匠
|
商標
特許ウォッチ
Twitter
他の特許を見る
10個以上の画像は省略されています。
公開番号
2025154442
公報種別
公開特許公報(A)
公開日
2025-10-10
出願番号
2024057446
出願日
2024-03-29
発明の名称
空調機のための保守システム
出願人
ダイキン工業株式会社
代理人
弁理士法人新樹グローバル・アイピー
主分類
F24F
11/32 20180101AFI20251002BHJP(加熱;レンジ;換気)
要約
【課題】適切な時期に空調機の部品の交換を行う。
【解決手段】保守システム90は、部品の交換が必要となりうる空調機のためのものである。保守システム90は、指標取得部11と、データベース31と、出力部13と、を備える。指標取得部11は、対象空調機100の部品の劣化指標値を取得する。データベース31は、複数の参照空調機200の各々について部品の交換を行ったときの劣化指標値である交換時劣化指標値を蓄積する。出力部13は、指標取得部が取得した対象空調機に関する劣化指標値又は劣化指標値であることを示す標識75を、データベース31に蓄積されているデータに由来する情報とともに出力する。
【選択図】図7
特許請求の範囲
【請求項1】
部品の交換が必要となりうる空調機のための保守システム(90)であって、
対象空調機(100)の前記部品の劣化指標値を取得する指標取得部(11)と、
複数の参照空調機(200)の各々について前記部品の前記交換を行ったときの前記劣化指標値である交換時劣化指標値を蓄積するデータベース(31)と、
前記指標取得部が取得した前記対象空調機に関する前記劣化指標値又は当該劣化指標値であることを示す標識(75)を、前記データベースに蓄積されているデータに由来する情報とともに出力する、出力部(13)と、
を備える、
保守システム(90)。
続きを表示(約 1,400 文字)
【請求項2】
前記データに由来する情報は、前記データベースに蓄積されている複数の前記参照空調機のうちの一部についての前記交換時劣化指標値に関するものである、
請求項1に記載の保守システム。
【請求項3】
前記データに由来する情報は、統計分布を含み、
前記出力部は、前記統計分布をヒストグラム(73)、分布曲線(74)、及び、箱ひげ図(77)のいずれかとして出力する、
請求項1に記載の保守システム。
【請求項4】
前記データに由来する情報は、統計数値(81)を含み、
前記統計数値は、平均値、最頻値、中央値、標準偏差、の少なくとも1つを含む、
請求項1に記載の保守システム。
【請求項5】
前記データベースは、前記交換時劣化指標値を、複数の前記参照空調機の各々の空調機情報と関連付けて蓄積し、
前記保守システムは、
前記対象空調機の空調機情報についての入力を受け付ける入力部(12)と、
前記入力部が受け付けた前記対象空調機の前記空調機情報と同じ内容の前記空調機情報を有する前記参照空調機の前記交換時劣化指標値を抽出する抽出部(32)と、
をさらに備え、
前記出力部は、前記データベースに蓄積されている前記データに由来する情報のうち、前記抽出部が抽出した前記交換時劣化指標値に関連するものを出力する、
請求項1に記載の保守システム。
【請求項6】
前記入力部が受け付けた前記対象空調機の前記空調機情報に応じて、前記部品の前記交換を行うことが好ましいことを表す前記劣化指標値の閾値(76)を計算する閾値算出部(33)、をさらに備え、
前記出力部は、前記閾値を前記データに由来する情報とともに出力する、
請求項5に記載の保守システム。
【請求項7】
前記参照空調機の前記空調機情報は、
前記参照空調機の型式、又は、
前記参照空調機に含まれる前記部品の型式、
を含み、
前記対象空調機の前記空調機情報は、
前記対象空調機の型式、又は、
前記対象空調機に含まれる前記部品の型式、
を含む、
請求項5又は請求項6に記載の保守システム。
【請求項8】
前記参照空調機の前記空調機情報は、
前記参照空調機が設置されている建物の用途、又は、
前記参照空調機が設置されている地域、
をさらに含み、
前記対象空調機の前記空調機情報は、
前記対象空調機が設置されている建物の用途、及び、
前記対象空調機が設置されている地域、
をさらに含む、
請求項7に記載の保守システム。
【請求項9】
前記劣化指標値は、劣化が想定される前記部品に関連する電流、振動、音響、又は温度の値、もしくは、前記値から導出された数値である、
請求項1から6のいずれか1項に記載の保守システム。
【請求項10】
前記劣化が想定される前記部品は、圧縮機、室外ファン、又は室内ファンである、
請求項9に記載の保守システム。
(【請求項11】以降は省略されています)
発明の詳細な説明
【技術分野】
【0001】
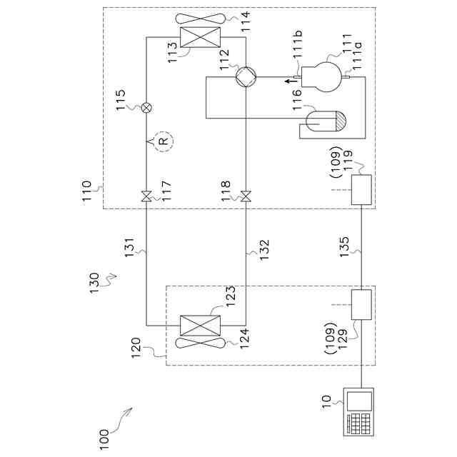
本開示は、部品の交換が必要となりうる空調機のための保守システムに関する。
続きを表示(約 1,500 文字)
【背景技術】
【0002】
特許文献1(特許第4134997号公報)が開示するシステムは、空調機を含む機器を構成する部品の劣化の度合いを検知し、部品の推定寿命を出力する。サービスマンは部品の推定寿命に基づいて、部品の交換を実行するか否かを判断することができる。
【発明の概要】
【発明が解決しようとする課題】
【0003】
そのようなシステムにおいて、部品の推定寿命は、部品から計測される劣化指標値から算出される。しかしながら、劣化指標値は実際には正確に部品の寿命を表す数値とはいえない場合がある。部品から計測される劣化指標値の大きさが同じであっても、例えば空調機の使用時の負荷や周囲環境に相違があれば、部品の寿命にも相違が生じうる。
【0004】
対象となる空調機に搭載されている部品の残存寿命を推定するためには、様々な条件下で使用された多数の他の空調機においていつ部品が交換されたか、という記録を参照することが重要である。それによって、サービスマンは適切な時期に部品の交換を行うことが容易になる。
【課題を解決するための手段】
【0005】
第1観点の保守システムは、部品の交換が必要となりうる空調機のためのものである。保守システムは、指標取得部と、データベースと、出力部と、を備える。指標取得部は、対象空調機の部品の劣化指標値を取得する。データベースは、少なくとも複数の参照空調機の各々について部品の交換を行ったときの劣化指標値である交換時劣化指標値を蓄積する。出力部は、データベースに蓄積されているデータに由来する情報を出力する。出力部は、指標取得部が取得した対象空調機に関する劣化指標値又は劣化指標値の標識を、データに由来する情報とともに出力する。
【0006】
第1観点の保守システムは、部品の交換が必要となりうる空調機のためのものである。保守システムは、指標取得部と、データベースと、出力部と、を備える。指標取得部は、対象空調機の部品の劣化指標値を取得する。データベースは、複数の参照空調機の各々について部品の交換を行ったときの劣化指標値である交換時劣化指標値を蓄積する。出力部は、指標取得部が取得した対象空調機に関する劣化指標値又は劣化指標値であることを示す標識を、データベースに蓄積されているデータに由来する情報とともに出力する。
【0007】
この構成によれば、対象空調機について部品の交換をすべき条件を、複数の参照空調機について部品の交換を行った実績を参照しながら決定することができる。したがって、対象空調機について部品の交換を適正な時期に行うことができるので、対象空調機の突発的な故障を防ぐことができる。
【0008】
第2観点の保守システムは、第1観点の保守システムであって、データに由来する情報が、データベースに蓄積されている複数の参照空調機のうちの一部についての交換時劣化指標値に関するものである。
【0009】
この構成によれば、データベースに蓄積されたデータの一部から抜粋された情報が出力部に出力される。したがって、目的に応じて適切な抜粋処理を行うことにより、サービスマンが求める情報を提示することができる。
【0010】
第3観点の保守システムは、第1観点又は第2観点の保守システムであって、データに由来する情報が、統計分布を含む。出力部は、統計分布をヒストグラム、分布曲線、及び、箱ひげ図のいずれかとして出力する。
(【0011】以降は省略されています)
この特許をJ-PlatPat(特許庁公式サイト)で参照する
関連特許
ダイキン工業株式会社
撥剤
28日前
ダイキン工業株式会社
冷凍装置
28日前
ダイキン工業株式会社
監視装置
28日前
ダイキン工業株式会社
冷凍装置
8日前
ダイキン工業株式会社
冷凍装置
8日前
ダイキン工業株式会社
冷凍装置
8日前
ダイキン工業株式会社
冷凍装置
8日前
ダイキン工業株式会社
冷凍装置
8日前
ダイキン工業株式会社
冷凍装置
8日前
ダイキン工業株式会社
流体機械
1か月前
ダイキン工業株式会社
シール材
1日前
ダイキン工業株式会社
冷媒充填方法
28日前
ダイキン工業株式会社
電力変換装置
28日前
ダイキン工業株式会社
空気調和装置
24日前
ダイキン工業株式会社
空気調和装置
28日前
ダイキン工業株式会社
空気調和装置
28日前
ダイキン工業株式会社
吸着器及び冷凍装置
8日前
ダイキン工業株式会社
空調ゾーニング方法
29日前
ダイキン工業株式会社
圧縮機及び冷凍装置
24日前
ダイキン工業株式会社
インバータ制御装置
24日前
ダイキン工業株式会社
制御回路及び電子機器
24日前
ダイキン工業株式会社
電力変換装置及び冷凍装置
28日前
ダイキン工業株式会社
空調機のための保守システム
28日前
ダイキン工業株式会社
フッ素原子含有シラン化合物
今日
ダイキン工業株式会社
ノイズ抑制回路、空気調和機
28日前
ダイキン工業株式会社
ノイズ抑制回路、空気調和機
24日前
ダイキン工業株式会社
電力変換システム、空気調和機
28日前
ダイキン工業株式会社
正極合剤、正極および二次電池
15日前
ダイキン工業株式会社
電力変換システム、空気調和機
28日前
ダイキン工業株式会社
積層体の製造方法および積層体
24日前
ダイキン工業株式会社
磁気冷凍ユニット及び冷凍装置
24日前
ダイキン工業株式会社
紫外線照射装置および空気調和機
28日前
ダイキン工業株式会社
圧縮機、および冷凍サイクル装置
21日前
ダイキン工業株式会社
圧縮機、および冷凍サイクル装置
21日前
ダイキン工業株式会社
積層構造体、およびその製造方法
今日
ダイキン工業株式会社
部材、及び、半導体製造関連装置
24日前
続きを見る
他の特許を見る