TOP
|
特許
|
意匠
|
商標
特許ウォッチ
Twitter
他の特許を見る
10個以上の画像は省略されています。
公開番号
2025151921
公報種別
公開特許公報(A)
公開日
2025-10-09
出願番号
2024053555
出願日
2024-03-28
発明の名称
PCS盤
出願人
株式会社GSユアサ
代理人
弁理士法人暁合同特許事務所
主分類
H02J
3/32 20060101AFI20251002BHJP(電力の発電,変換,配電)
要約
【課題】遠隔監視盤の性能維持とメンテナンス性を向上させる。
【解決手段】
エネルギー貯蔵システム用のPCS盤30Aであって、筐体80と、前記筐体80に収容された電力変換ユニット40Aと、前記筐体80に収容され、前記電力変換ユニット40Aを制御する制御ユニット50Aと、を含み、エネルギーを貯蔵する蓄電池盤20Aを遠隔監視する遠隔監視盤100Aを、前記筐体80の外面に配置している。
【選択図】図4
特許請求の範囲
【請求項1】
エネルギー貯蔵システム用のPCS盤であって、
筐体と、
前記筐体に収容された電力変換ユニットと、
前記筐体に収容され、前記電力変換ユニットを制御する制御ユニットと、を含み、
エネルギーを貯蔵する蓄電池盤を遠隔監視する遠隔監視盤を、前記筐体の外面に配置した、PCS盤。
続きを表示(約 640 文字)
【請求項2】
請求項1に記載のPCS盤であって、
前記遠隔監視盤は、
金属製の筐体と、
前記筐体に収容され、前記蓄電池盤を遠隔監視する遠隔監視装置と接続するための第1インターフェースと、
前記筐体に収容され、前記PCS盤を制御する上位装置と接続するための第2インターフェースと、を含む、PCS盤。
【請求項3】
請求項2に記載のPCS盤であって、
前記PCS盤は、前記蓄電池盤の状態を監視する監視部を含み、
前記第1インターフェースは、少なくとも、
前記監視部に接続されるNICと、
前記NICに接続されるネットワーク中継器と、を含む、PCS盤。
【請求項4】
請求項3に記載のPCS盤であって、
前記NICは、HUBを介して、前記ネットワーク中継器に接続されている、PCS盤。
【請求項5】
請求項1に記載のPCS盤であって、
前記PCS盤は、前記筐体の一部に入出力ユニットを収容し、
前記遠隔監視盤は、前記PCS盤に対し、前記入出力ユニットを収容した一部を避けた位置に配置されている、PCS盤。
【請求項6】
請求項1に記載のPCS盤であって、
前記筐体には取り外し自在なメンテナンス用のパネルが設置されており、
前記遠隔監視盤は、前記PCS盤に対し、前記パネルを避けた位置に配置されている、PCS盤。
発明の詳細な説明
【技術分野】
【0001】
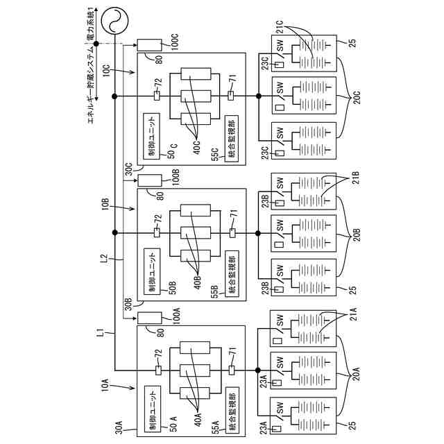
本発明は、電力系統と連系するエネルギー貯蔵システムに使用されるPCS盤に関する。
続きを表示(約 1,800 文字)
【背景技術】
【0002】
エネルギーの効率的な運用を図るため、エネルギー貯蔵システムの導入が進められている。エネルギー貯蔵システムは、電力の需要が供給を下回っている場合、電力の余剰分で蓄電バンクに充電し、電力の需要が供給を上回っている場合、蓄電バンクを放電することで、電力不足を補う。エネルギー貯蔵システムに関連する技術を開示する文献として、特許文献1がある。
【先行技術文献】
【特許文献】
【0003】
特開2023-65595号公報
【発明の概要】
【発明が解決しようとする課題】
【0004】
電池盤を遠隔監視するため遠隔監視盤を設ける場合がある。遠隔監視盤は弱電系であるから、強電系のPCS盤に収容した場合、ノイズや熱の影響を受け、性能維持が課題となる。PCS盤は、高圧電気取り扱いの認定等が必要な場合があり、PCS盤に遠隔監視盤を収容した場合、高圧電気取り扱いの認定を持つ者でないと、遠隔監視盤のメンテナンスを行うことが出来ない。
【0005】
本発明の課題は、遠隔監視盤の性能維持とメンテナンス性を向上させることである。
【課題を解決するための手段】
【0006】
本発明の一実施形態に係るPCS盤は、エネルギー貯蔵システム用のPCS盤であって、筐体と、前記筐体に収容された電力変換ユニットと、前記筐体に収容され、前記電力変換ユニットを制御する制御ユニットと、を含み、エネルギーを貯蔵する蓄電池盤を遠隔監視する遠隔監視盤を、前記筐体の外面に配置する。
【発明の効果】
【0007】
本技術は、遠隔監視盤の性能維持を図ることができ、さらに、メンテナンス性を向上させることが出来る。
【図面の簡単な説明】
【0008】
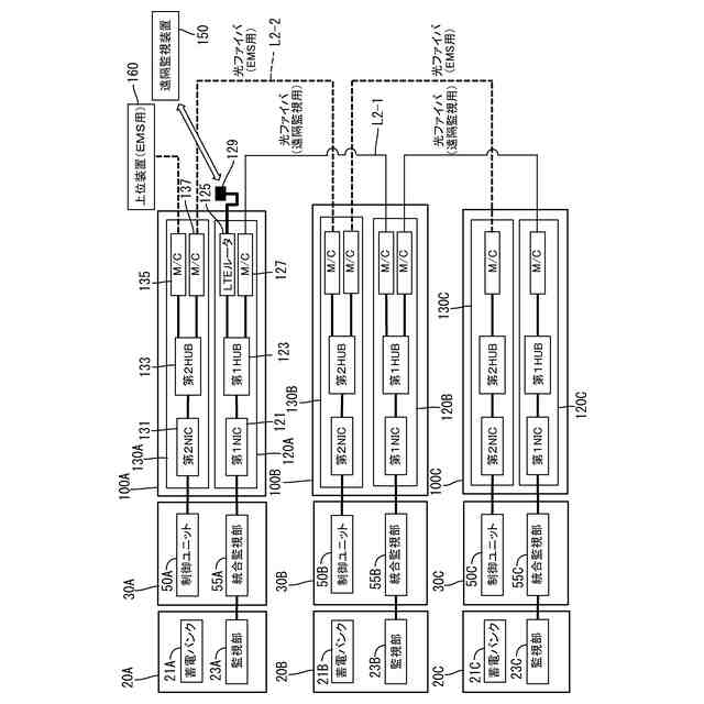
エネルギー貯蔵システムの斜視図
エネルギー貯蔵システムのブロック図
電力変換ユニットのブロック図
電力変換ユニットのブロック図
PCS盤の斜視図
PCS盤の斜視図
図5をA方向から見た図
遠隔監視盤の斜視図
遠隔監視盤のブロック図
遠隔監視盤のブロック図
【発明を実施するための形態】
【0009】
(本実施形態の概要)
(1)本発明の一実施形態に係るPCS盤は、エネルギー貯蔵システム用のPCS盤であって、筐体と、前記筐体に収容された電力変換ユニットと、前記筐体に収容され、前記電力変換ユニットを制御する制御ユニットと、を含み、エネルギーを貯蔵する蓄電池盤を遠隔監視する遠隔監視盤を、前記筐体の外面に配置する。(1)に記載のPCS盤において、上記構成以外は、任意であり、いかなる構成でもよい。
【0010】
本発明の一実施形態に係るPCS盤は、強電系の電力変換ユニットや制御ユニットを収容しており、スイッチングデバイスや各種フィルタ回路等を搭載しているためノイズ源や熱源となる。弱電系の遠隔監視盤を、PCS盤の外面に設置することで、ノイズや熱の影響を抑えることが出来る。そのため、遠隔監視盤の性能を維持することが出来る。PCS盤は、高圧電気取り扱いの認定が必要な場合があり、PCS盤の内部に遠隔監視盤を収容した場合、高圧電気取り扱いの認定を持つ者でないと、遠隔監視盤のメンテナンスを行うことが出来ない。PCS盤の効率的な運用を図るためには、メンテナンス性を向上させる必要があり、発明者らは、この点について鋭意検討した。この構成は、遠隔監視盤をPCS盤の外面に設置し収納箱を分離していることから、このような制約(高圧電気取り扱いの認定)を受けることなく、遠隔監視盤のメンテナンスを容易に行うことが出来る。制約が無いことで、メンテナンスの回数や頻度、実施時期を自由に設定することが可能となるため、PCS盤の故障を未然に抑制し、製品寿命維持に貢献できる。その結果、PCS盤の効率的な運用促進に寄与することが出来る。遠隔監視盤をPCS盤の外面に配置する場合、遠隔監視盤の大きさの制約はそれほどないので、収容する部品の点数や大きさに制限が少ない点も、優位である。
(【0011】以降は省略されています)
この特許をJ-PlatPat(特許庁公式サイト)で参照する
関連特許
株式会社GSユアサ
蓄電装置
23日前
株式会社GSユアサ
蓄電装置
1日前
株式会社GSユアサ
蓄電装置
1か月前
株式会社GSユアサ
蓄電装置
9日前
株式会社GSユアサ
蓄電装置
1か月前
株式会社GSユアサ
蓄電装置
1か月前
株式会社GSユアサ
蓄電装置
17日前
株式会社GSユアサ
蓄電バンクの監視システム
22日前
株式会社GSユアサ
非水電解質蓄電素子及びその使用方法
10日前
株式会社GSユアサ
非水電解質蓄電素子及びその製造方法
24日前
株式会社GSユアサ
デバイス装置、エネルギー貯蔵システム
22日前
株式会社GSユアサ
蓄電素子用の正極活物質、蓄電素子用の正極及び蓄電素子
1か月前
株式会社GSユアサ
蓄電素子
1か月前
株式会社GSユアサ
鉛蓄電池用正極集電体、および鉛蓄電池用集電体の製造方法
1か月前
株式会社GSユアサ
蓄電システム
11日前
株式会社GSユアサ
蓄電情報処理方法、コンピュータプログラム及び蓄電情報処理装置
1か月前
株式会社GSユアサ
充放電ステーション
1か月前
株式会社GSユアサ
情報処理装置及び端末装置
1か月前
株式会社GSユアサ
硫化物固体電解質及び全固体電池
1か月前
株式会社GSユアサ
硫化物固体電解質及び全固体電池
3日前
株式会社GSユアサ
蓄電装置、電流遮断装置の制御方法
9日前
株式会社GSユアサ
回収支援装置、回収支援システム及び回収支援方法
1か月前
株式会社GSユアサ
制御方法、制御装置、及びコンピュータプログラム
1か月前
株式会社GSユアサ
情報処理方法、情報処理装置、及びコンピュータプログラム
1日前
株式会社GSユアサ
情報処理装置、情報処理システム、情報処理方法及びコンピュータプログラム
1か月前
株式会社GSユアサ
硫化物固体電解質の製造方法、硫化物固体電解質、全固体電池、及び硫化物固体電解質の製造に用いる原料化合物の選択方法
1か月前
株式会社GSユアサ
硫化物固体電解質の製造方法、硫化物固体電解質、全固体電池、及び硫化物固体電解質の製造に用いる原料化合物の選択方法
17日前
個人
電気を重力で発電装置
23日前
個人
高圧電気機器の開閉器
10日前
キヤノン電子株式会社
モータ
22日前
キヤノン電子株式会社
モータ
1か月前
日星電気株式会社
ケーブル組立体
1か月前
コーセル株式会社
電源装置
1か月前
トヨタ自動車株式会社
モータ
22日前
株式会社アイドゥス企画
減反モータ
10日前
株式会社デンソー
端子台
3日前
続きを見る
他の特許を見る