TOP
|
特許
|
意匠
|
商標
特許ウォッチ
Twitter
他の特許を見る
10個以上の画像は省略されています。
公開番号
2025156563
公報種別
公開特許公報(A)
公開日
2025-10-14
出願番号
2025133095,2021027368
出願日
2025-08-08,2021-02-24
発明の名称
充放電ステーション
出願人
株式会社GSユアサ
代理人
弁理士法人暁合同特許事務所
主分類
H02J
7/00 20060101AFI20251002BHJP(電力の発電,変換,配電)
要約
【課題】充放電ステーションの利便性を向上する技術を提供する。
【解決手段】車両用の充放電ステーション50Aは、複数の充放電器51と、複数の充放電器51の充放電に関するモードを一括表示する表示装置95と、を含む。
【選択図】図2
特許請求の範囲
【請求項1】
車両用の充放電ステーションであって、
複数の充放電器と、
前記複数の充放電器の充放電に関するモードを一括表示する表示装置と、を含む、充放電ステーション。
続きを表示(約 490 文字)
【請求項2】
請求項1に記載の充放電ステーションであって、
前記表示装置は、前記モードに応じて複数の充放電器をグループ分けして表示し、グループごとに前記モードを表示する、充放電ステーション。
【請求項3】
請求項1又は請求項2に記載の充放電ステーションであって、
前記モードが切り換わる場合、前記表示装置は、前記モードの遷移情報を表示する、充放電ステーション。
【請求項4】
請求項1~請求項3のうちいずれか一項に記載の充放電ステーションであって、
前記表示装置は、分散して位置する複数の駐車スペースそれぞれに設置された複数の充放電器の充放電に関するモードを一括表示する、充放電ステーション。
【請求項5】
車両用の充放電ステーションであって、
複数の充放電器と、
制御部と、を備え、
前記制御部は、ネットワークを介して接続された情報端末装置からの要求に応じて、前記複数の充放電器の充放電に関するモードを一括表示する表示情報を前記情報端末装置に送信する、充放電ステーション。
発明の詳細な説明
【技術分野】
【0001】
本発明は、充放電ステーションの利便性を向上する技術に関する。
続きを表示(約 1,500 文字)
【背景技術】
【0002】
近年、環境規制強化とCO2排出量削減の観点から車両の電動化が進んでおり、電気自動車(EV)やプラグインハイブリッド電気自動車(PHEV)の本格普及に向け、充電インフラの整備が急務とされている。一方、災害時に停電が発生した場合、負荷に対して電力を供給できるシステムが求められている。これら双方の要求に応えるため、車両の充電機能に加え放電機能を備えた双方向の充放電器(充放電スタンド)が提案されている(特許文献1)。
【先行技術文献】
【特許文献】
【0003】
特開2020-10442号公報
【発明の概要】
【発明が解決しようとする課題】
【0004】
充放電器に対し、「充電モード」や「放電モード」などの充放電に関する複数のモードから、いずれかのモードが選択されて設定されることがある。複数の充放電器が設置された充放電ステーションの管理者(例えば、充放電ステーションを敷地内に有する公共施設の管理者)は、時と場合に応じて、充放電器ごとにモードを設定することができる。この場合、充放電ステーションの利用者が、各充放電器のモードを容易に確認できることが望まれる。モードを容易に確認できれば、例えば、車両を充電するためにステーションを訪れた利用者が、誤って、放電モードに設定された充放電器に車両を接続することを回避できる。
【0005】
各充放電器が有する表示パネルにその充放電器のモードを表示して、ステーションの利用者や管理者に、充放電器ごとにモードを確認することを促す手法が考えられる。しかしこの手法では、特にステーションに充放電器が複数設けられている場合、利用者が自身のニーズに合った充放電器を探すために、時間と手間がかかる。
【0006】
本発明は、充放電ステーションの利便性を向上する技術を提供する。
【課題を解決するための手段】
【0007】
本発明の一態様に係る車両用の充放電ステーションは、複数の充放電器と、前記複数の充放電器の充放電に関するモードを一括表示する表示装置と、を含む。
【発明の効果】
【0008】
上記態様によれば、充放電器ごとに充放電に関するモードを個別表示する場合に比べて、利用者や管理者がモード確認に要する時間や手間を削減し、充放電ステーションの利便性を向上できる。
【図面の簡単な説明】
【0009】
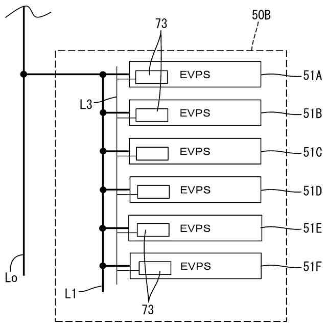
充放電ステーションのシステム構成図
充放電ステーションの斜視図
充放電ステーションの斜視図
充放電スタンドの斜視図
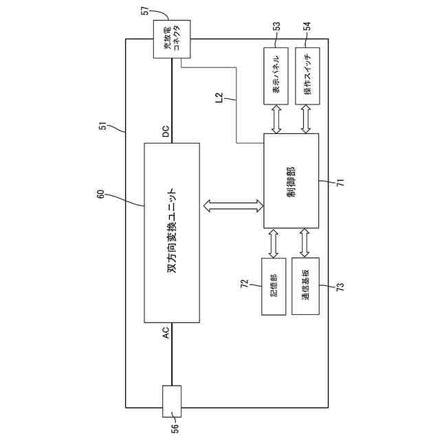
充放電スタンドのブロック図
モードの表示例
充放電ステーションのシステム構成図
モードの表示例
モードの表示例
充放電ステーションのシステム構成図
情報端末装置のブロック図
【発明を実施するための形態】
【0010】
充放電ステーションの概要を説明する。
車両用の充放電ステーションは、複数の充放電器と、前記複数の充放電器の充放電に関するモードを一括表示する表示装置と、を含む。
ここで、「表示装置」は、充放電ステーションにおいて複数の充放電器とは別個に設けられてもよいし、複数の充放電器のいずれかに一体的に設けられてもよい。「表示装置」は、充放電器(すなわち、駐車スペース)から離れた場所に設けられてもよい。
(【0011】以降は省略されています)
この特許をJ-PlatPat(特許庁公式サイト)で参照する
関連特許
株式会社GSユアサ
蓄電装置
1か月前
株式会社GSユアサ
蓄電設備
1か月前
株式会社GSユアサ
蓄電装置
1か月前
株式会社GSユアサ
蓄電装置
1か月前
株式会社GSユアサ
蓄電装置
1か月前
株式会社GSユアサ
蓄電装置
26日前
株式会社GSユアサ
蓄電設備
1か月前
株式会社GSユアサ
蓄電装置
10日前
株式会社GSユアサ
蓄電装置
18日前
株式会社GSユアサ
PCS盤
2か月前
株式会社GSユアサ
蓄電バンクの監視システム
1か月前
株式会社GSユアサ
電力変換器、充電装置及び車両
1か月前
株式会社GSユアサ
非水電解質蓄電素子及びその使用方法
19日前
株式会社GSユアサ
非水電解質蓄電素子及びその製造方法
1か月前
株式会社GSユアサ
デバイス装置、エネルギー貯蔵システム
1か月前
株式会社GSユアサ
非水ゲル電解質、及び非水電解質蓄電素子
3日前
株式会社GSユアサ
全固体蓄電素子及び全固体蓄電素子の製造方法
4日前
株式会社GSユアサ
電力変換器、多脚トランス、充電装置及び車両
1か月前
株式会社GSユアサ
エネルギー貯蔵システム、蓄電バンクの初期充電方法
2か月前
株式会社GSユアサ
電力変換器、電力変換器の制御方法、充電装置及び車両
1か月前
株式会社GSユアサ
蓄電素子用の正極活物質、蓄電素子用の正極及び蓄電素子
1か月前
株式会社GSユアサ
蓄電素子
1か月前
株式会社GSユアサ
鉛蓄電池用正極集電体、および鉛蓄電池用集電体の製造方法
1か月前
株式会社GSユアサ
蓄電システム
20日前
株式会社GSユアサ
蓄電情報処理方法、コンピュータプログラム及び蓄電情報処理装置
1か月前
株式会社GSユアサ
充放電ステーション
1か月前
株式会社GSユアサ
情報処理装置及び端末装置
1か月前
株式会社GSユアサ
硫化物固体電解質及び全固体電池
12日前
株式会社GSユアサ
硫化物固体電解質及び全固体電池
1か月前
株式会社GSユアサ
蓄電装置、組電池の異常検出方法
1か月前
株式会社GSユアサ
蓄電装置、電流遮断装置の制御方法
18日前
株式会社GSユアサ
制御方法、制御装置、及びコンピュータプログラム
1か月前
株式会社GSユアサ
回収支援装置、回収支援システム及び回収支援方法
1か月前
株式会社GSユアサ
情報処理方法、情報処理装置、及びコンピュータプログラム
10日前
株式会社GSユアサ
情報処理装置、情報処理システム、情報処理方法及びコンピュータプログラム
1か月前
株式会社GSユアサ
硫化物固体電解質の製造方法、硫化物固体電解質、全固体電池、及び硫化物固体電解質の製造に用いる原料化合物の選択方法
26日前
続きを見る
他の特許を見る