TOP
|
特許
|
意匠
|
商標
特許ウォッチ
Twitter
他の特許を見る
10個以上の画像は省略されています。
公開番号
2025151195
公報種別
公開特許公報(A)
公開日
2025-10-09
出願番号
2024052500
出願日
2024-03-27
発明の名称
能動型振動騒音低減装置
出願人
本田技研工業株式会社
代理人
弁理士法人磯野国際特許商標事務所
主分類
G10K
11/178 20060101AFI20251002BHJP(楽器;音響)
要約
【課題】騒音を打ち消す信号を生成する制御フィルタに対し、適応するフィルタ係数を最適な値で更新して、容易に設定することができる。
【解決手段】能動型振動騒音低減装置100は、騒音dを打ち消すための打消音yを出力するスピーカ20と、騒音dおよび打消音yから誤差信号eを生成するマイク30と、参照信号rから打消音yを制御するための制御信号uを生成する制御フィルタWと、スピーカ20からマイク30までの伝達関数の推定値を示す二次経路フィルタC^と、を備え、制御フィルタWは、誤差信号eと、誤差信号eに基づいて計算されるステップサイズパラメータμW(t)と、参照信号rと二次経路フィルタC^の畳み込み演算結果と、を乗算することで求められる更新量ΔWによって適応的に更新される、ことを特徴とする。
【選択図】図1
特許請求の範囲
【請求項1】
騒音を打ち消すための打消音を出力するスピーカと、
前記騒音および前記打消音から誤差信号を生成するマイクと、
参照信号から前記打消音を制御するための制御信号を生成する制御フィルタと、
前記スピーカから前記マイクまでの伝達関数の推定値を示す二次経路フィルタと、を備え、
前記制御フィルタは、
前記誤差信号と、当該誤差信号に基づいて計算されるステップサイズパラメータと、前記参照信号と前記二次経路フィルタの畳み込み演算結果と、を乗算することで求められる更新量によって適応的に更新される、
ことを特徴とする能動型振動騒音低減装置。
続きを表示(約 790 文字)
【請求項2】
前記ステップサイズパラメータは、
前記誤差信号と前記参照信号の畳み込み演算によって求められる、
請求項1に記載の能動型振動騒音低減装置。
【請求項3】
前記ステップサイズパラメータは、
前記誤差信号の2乗によって求められる、
請求項1に記載の能動型振動騒音低減装置。
【請求項4】
前記ステップサイズパラメータは、
前記誤差信号によって求められる値を、前記参照信号で除算することで求められる、
請求項1に記載の能動型振動騒音低減装置。
【請求項5】
前記ステップサイズパラメータは、
前記誤差信号によって求められる値に所定の第1の正数を足した値を、前記参照信号によって求められる値に所定の第2の正数を足した値で除算することで求められる、
請求項4に記載の能動型振動騒音低減装置。
【請求項6】
騒音源から前記マイクまでの一次経路の伝達関数の推定値を示す一次経路フィルタを、さらに備え、
前記一次経路フィルタは、
前記誤差信号と前記打消音とに基づいて計算される仮想誤差信号と、前記仮想誤差信号に基づいて計算されるステップサイズパラメータと、前記参照信号と、を乗算することで求められる更新量によって適応的に更新される、
請求項1に記載の能動型振動騒音低減装置。
【請求項7】
前記二次経路フィルタは、
前記誤差信号と前記打消音とに基づいて計算される仮想誤差信号と、前記仮想誤差信号に基づいて計算されるステップサイズパラメータと、前記参照信号と前記制御フィルタの畳み込み演算結果と、を乗算することで求められる更新量によって適応的に更新される、
請求項1に記載の能動型振動騒音低減装置。
発明の詳細な説明
【技術分野】
【0001】
本発明は、能動型振動騒音低減装置に関する。
続きを表示(約 1,800 文字)
【背景技術】
【0002】
従来から、車室内に生じる騒音(例えば、ロードノイズ)に関し、騒音とは逆位相の打消音を生成し、生成した打消音を騒音に干渉させることで、騒音を低減させる能動型騒音低減装置などが検討されている。
【0003】
例えば、特許文献1に開示された能動型騒音制御装置では、段落0008に、「・・・車両等における室内の騒音レベルの目標値をエンジン等の騒音源の周波数特性例えば回転数の関数で表し、現在の回転数における目標値と残留騒音レベルの間の音圧誤差を求め、この音圧誤差に基づいて収束係数を決定し、この収束係数を用いて最急降下法による適応ディジタルフィルタ処理のフィルタ係数を更新することにより制御音源から出力する制御音を制御する。・・・」旨が記載されている。
【先行技術文献】
【特許文献】
【0004】
特許第2751685号
【発明の概要】
【発明が解決しようとする課題】
【0005】
特許文献1に記載された能動型騒音制御装置は、エンジンの回転数の変化にかかわらず、乗員に不快音を与えることのない快適な空間を形成することを目的としている。具体的には、現在のエンジン回転数をもとに、特許文献1の図6の目標値記憶テーブルを参照して、車室内の騒音レベルの目標値を算出している。また、能動型騒音制御装置は、残留騒音レベルを算出し、目標値と残留騒音レベルとの音圧誤差を算出する。これにより、能動型騒音制御装置は、特許文献1の図7の収束係数記憶テーブル(マップ)を参照することにより、収束係数を決定する。
【0006】
ここで、特許文献1の図7に示すように、音圧誤差が所定値以上の場合は、収束係数が一定になっている。そのため、制御の初期やマイクの位置が変化した場合のように、音圧誤差が大きい場合、収束性を高めるため改善の余地がある。特に、残留騒音特性の平坦化を図り、安定性を向上させるには、図7の収束係数記憶テーブルを調整する必要があり、収束係数記憶テーブルの設定が複雑である。
【0007】
本発明は、上記事情に鑑みてなされたものであり、騒音を打ち消す信号を生成する制御フィルタに対し、適応するフィルタ係数を最適な値で更新して、容易に設定することができる、能動型騒音低減装置を提供することを課題とする。
【課題を解決するための手段】
【0008】
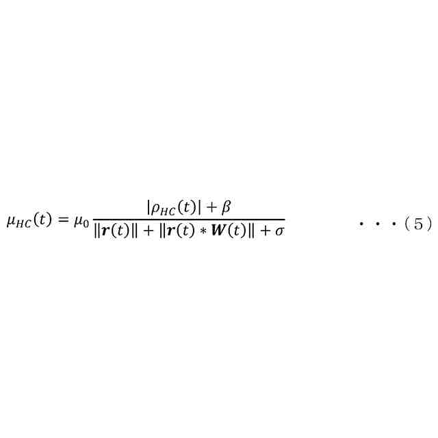
すなわち、本発明の上記課題を解決するために、本発明に係る能動型振動騒音低減装置は、騒音を打ち消すための打消音を出力するスピーカと、前記騒音および前記打消音から誤差信号を生成するマイクと、参照信号から前記打消音を制御するための制御信号を生成する制御フィルタと、前記スピーカから前記マイクまでの伝達関数の推定値を示す二次経路フィルタと、を備え、前記制御フィルタは、前記誤差信号と、当該誤差信号に基づいて計算されるステップサイズパラメータと、前記参照信号と前記二次経路フィルタの畳み込み演算結果と、を乗算することで求められる更新量によって適応的に更新される、ことを特徴とする。
【発明の効果】
【0009】
本発明によれば、騒音を打ち消す信号を生成する制御フィルタに対し、適応するフィルタ係数を最適な値で更新し、容易に設定することができる。特に、本発明では、能動型騒音低減装置は、誤差信号の大きさに応じて、制御フィルタを適応的に更新する更新量が、所定の更新式により自動的に調整されている。よって、能動型騒音低減装置は、例えば、制御初期のように誤差信号が大きい場合、更新量が大きくなるため、収束速度を向上させることができる。一方、能動型騒音低減装置は、例えば、制御収束後のように誤差信号が小さい場合、更新量も小さくなるため、適応更新の精度を向上させることができる。
【図面の簡単な説明】
【0010】
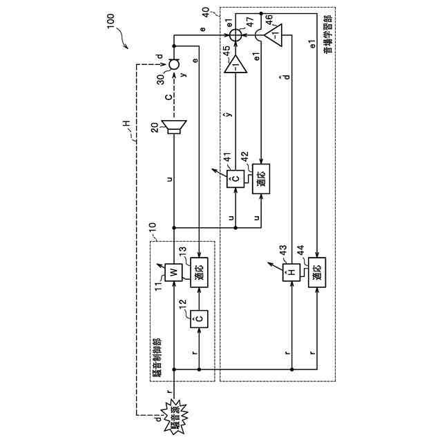
本実施形態に係る能動型振動騒音低減装置の概略構成を示したブロック図である。
騒音制御部の制御信号生成部を適応的に更新する概念を示した説明図である。
評価関数を最小にするフィルタ係数を算出するLMSアルゴリズムを示した説明図である。
【発明を実施するための形態】
(【0011】以降は省略されています)
この特許をJ-PlatPat(特許庁公式サイト)で参照する
関連特許
本田技研工業株式会社
車両
1か月前
本田技研工業株式会社
電動船外機
1か月前
本田技研工業株式会社
冷却液タンク
今日
本田技研工業株式会社
蓄電システム
2日前
本田技研工業株式会社
電池モジュール
1か月前
本田技研工業株式会社
電池モジュール
1か月前
本田技研工業株式会社
差圧式電解装置
1か月前
本田技研工業株式会社
スポット溶接方法
22日前
本田技研工業株式会社
駆動装置ユニット
1か月前
本田技研工業株式会社
電動無段変速装置
1か月前
本田技研工業株式会社
回転電機のロータ
1か月前
本田技研工業株式会社
回転電機用ロータ
9日前
本田技研工業株式会社
二酸化炭素回収装置
1か月前
本田技研工業株式会社
再生正極の製造方法
1か月前
本田技研工業株式会社
非接触電力伝送システム
2日前
本田技研工業株式会社
金属シリコンの製造方法
9日前
本田技研工業株式会社
電力変換装置、および車両
1日前
本田技研工業株式会社
積層体、積層体の製造方法
1日前
本田技研工業株式会社
情報処理方法及びプログラム
21日前
本田技研工業株式会社
制御装置、および、制御方法
22日前
本田技研工業株式会社
給電システムおよび給電方法
1か月前
本田技研工業株式会社
負極、固体電池及び積層体の製造方法
1か月前
本田技研工業株式会社
正極、固体電池及び固体電池の製造方法
1か月前
本田技研工業株式会社
二酸化炭素回収装置及び二酸化炭素回収方法
1か月前
本田技研工業株式会社
情報処理装置、情報処理方法、およびプログラム
21日前
本田技研工業株式会社
学習装置、推定装置、学習方法、推定方法及びプログラム
1か月前
本田技研工業株式会社
移動体の制御装置、移動体の制御方法、およびプログラム
16日前
本田技研工業株式会社
制御装置
23日前
本田技研工業株式会社
作動装置
21日前
本田技研工業株式会社
車両、制御方法、プログラム、記憶媒体、及び情報処理装置
21日前
本田技研工業株式会社
電池の充電状態の補正方法、電池均等化方法、端末機器及び車両
8日前
本田技研工業株式会社
移動体支援装置および移動体システム
1か月前
本田技研工業株式会社
移動体制御システム、情報処理装置、移動体制御システムのための方法、機械学習モデルを生成する方法
1か月前
本田技研工業株式会社
熱媒体組み合わせ最適化装置、熱媒体組み合わせ最適化方法、および、熱媒体組み合わせ最適化プログラム
9日前
個人
遮音材
21日前
個人
歌唱補助器具
1か月前
続きを見る
他の特許を見る