TOP
|
特許
|
意匠
|
商標
特許ウォッチ
Twitter
他の特許を見る
公開番号
2025148046
公報種別
公開特許公報(A)
公開日
2025-10-07
出願番号
2024048622
出願日
2024-03-25
発明の名称
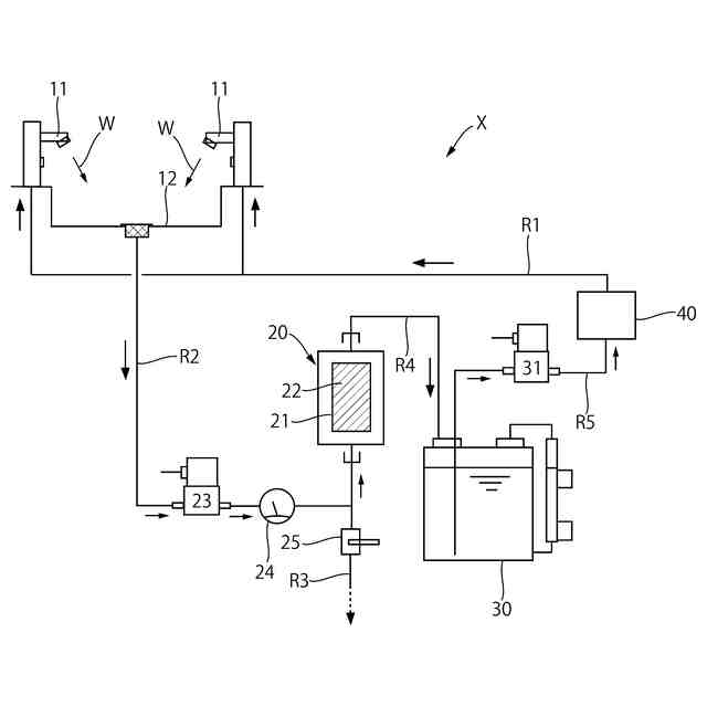
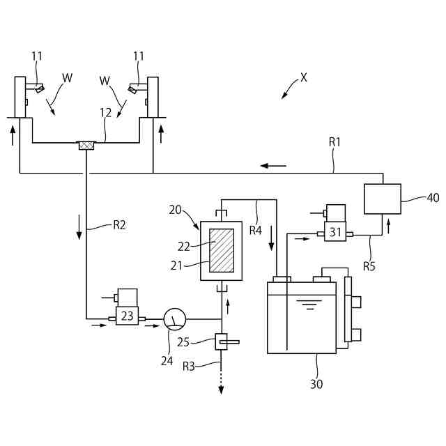
洗浄装置
出願人
株式会社流機エンジニアリング
代理人
弁理士法人永井国際特許事務所
主分類
E03C
1/01 20060101AFI20250930BHJP(上水;下水)
要約
【課題】流量の多い洗浄装置を提供する。
【解決手段】洗浄液Wが循環する洗浄装置Xであり、洗浄液Wの出液口11と、この出液口11からの洗浄液Wを受ける受皿12と、この受皿12からの洗浄液Wを浄化する浄化手段30,40と、浄化をされた洗浄液Wを出水口11に導く流路R1とを有し、洗浄液WとしてpH8.5~12.5のアルカリ水が使用される。
【選択図】図1
特許請求の範囲
【請求項1】
洗浄液が循環する洗浄装置であり、
前記洗浄液の出液口と、
この出液口からの洗浄液を受ける受皿と、
この受皿からの洗浄液を浄化する浄化手段と、
前記浄化をされた洗浄液を前記出水口に導く流路と、を有し、
前記洗浄液としてpH8.5~12.5のアルカリ水が使用される、
ことを特徴とする洗浄装置。
続きを表示(約 430 文字)
【請求項2】
前記浄化手段は、
前記受皿からの洗浄液をろ過するろ過手段と、
このろ過手段からの洗浄液を貯留する貯留タンクと、
この貯留タンクからの洗浄液を殺菌する殺菌手段と、
前記殺菌をされた洗浄液を前記出液口に導く流路とで構成されている、
請求項1に記載の洗浄装置。
【請求項3】
前記殺菌手段が以外線照射によるものであり、
前記殺菌の時間が0.5~2秒である、
請求項2に記載の洗浄装置。
【請求項4】
前記ろ過手段は、フィルター及びこのフィルターの上流側面に付着した吸着材で構成されており、
前記受皿に吸着材スラリーを供給すると前記フィルターに吸着材が付着する構成とされている、
請求項2に記載の洗浄装置。
【請求項5】
前記受皿からろ過手段に至る過程に、前記洗浄液を系外に排出する排液賂が備わる、
請求項2に記載の洗浄装置。
発明の詳細な説明
【技術分野】
【0001】
本発明は、手指等を洗浄する洗浄装置に関するものである。
続きを表示(約 1,300 文字)
【背景技術】
【0002】
水を循環させて繰り返し使用する洗浄装置は、例えば、工事現場の手洗用などとして使用可能である。この種の装置としては、例えば、特許文献1が参考になる。同文献の装置は、循環の途中に逆浸透膜浄水ユニット等を備え、水を浄化することで、繰り返しの使用を可能としている。
【0003】
しかしながら、同文献の装置によると、水の流量が1~2L/分程度と少ないため、適さない場合もある。例えば、高層マンションや超高層ビルの建築工事では多くの職種のワー力ーが働いており、ワンフロアで数十人から数百名が汗を流している。にも関わらす、現場には給水・排水のインフラがないため、手洗いは濡れタオルやウエットテツシユに頼っているのが現状である。そこで、前記文献による装置を利用したいところであるが、流量が少なく利用できないのである。前記文献による装置は、山奥で数人程度のワーカーが使用することを前提した装置であり、飲み水とすることも可能としているのは、そのためであると考えられる。
【先行技術文献】
【特許文献】
【0004】
特許7160287号公報
【発明の概要】
【発明が解決しようとする課題】
【0005】
本発明が解決しようとする課題は、流量の多い洗浄装置を提供することにある。
【課題を解決するための手段】
【0006】
前記課題を解決するための手段は、次のとおりである。
(請求項1に記載の手段)
洗浄液が循環する洗浄装置であり、
前記洗浄液の出液口と、
この出液口からの洗浄液を受ける受皿と、
この受皿からの洗浄液を浄化する浄化手段と、
前記浄化をされた洗浄液を前記出水口に導く流路と、を有し、
前記洗浄液としてpH8.5~12.5のアルカリ水が使用される、
ことを特徴とする洗浄装置。
【0007】
(請求項2に記載の手段)
前記浄化手段は、
前記受皿からの洗浄液をろ過するろ過手段と、
このろ過手段からの洗浄液を貯留する貯留タンクと、
この貯留タンクからの洗浄液を殺菌する殺菌手段と、
前記殺菌をされた洗浄液を前記出液口に導く流路とで構成されている、
請求項1に記載の洗浄装置。
【0008】
(請求項3に記載の手段)
前記殺菌手段が以外線照射によるものであり、
前記殺菌の時間が0.5~2秒である、
請求項2に記載の洗浄装置。
【0009】
(請求項4に記載の手段)
前記ろ過手段は、フィルター及びこのフィルターの上流側面に付着した吸着材で構成されており、
前記受皿に吸着材スラリーを供給すると前記フィルターに吸着材が付着する構成とされている、
請求項2に記載の洗浄装置。
【0010】
(請求項5に記載の手段)
前記受皿からろ過手段に至る過程に、前記洗浄液を系外に排出する排液賂が備わる、
請求項2に記載の洗浄装置。
【発明の効果】
(【0011】以降は省略されています)
この特許をJ-PlatPat(特許庁公式サイト)で参照する
関連特許
丸一株式会社
排水配管部材
23日前
一文機工株式会社
トイレ装置
28日前
個人
ドクター中まミズつクル
2か月前
TOTO株式会社
トイレ装置
2か月前
株式会社田中設備
蓋体
1か月前
TOTO株式会社
排水システム
2か月前
TOTO株式会社
排水システム
2か月前
株式会社KVK
水栓
1か月前
ミサワホーム株式会社
外構
2か月前
ホーコス株式会社
床置型グリース阻集器
3か月前
管清工業株式会社
管路内調査装置
7日前
管清工業株式会社
管路内調査装置
7日前
クリナップ株式会社
キッチン
2か月前
株式会社Deto
吐水器
1か月前
共立製薬株式会社
小便器用排水システム
22日前
株式会社ファイン工業
透水性蓋の製造方法
7日前
飛島建設株式会社
仮設壁の構築方法
2か月前
株式会社LIXIL
便器装置
2か月前
株式会社タカギ
水栓
2か月前
株式会社タカギ
水栓
2か月前
新明和工業株式会社
吸引車
2か月前
積水化学工業株式会社
継手
3か月前
TOTO株式会社
トイレシステム及びトイレ装置
2か月前
株式会社タカギ
吐水装置
2か月前
積水化学工業株式会社
集合継手
3か月前
廈門迪芬奇厨衛有限公司
適応切替式スマートトイレ
2か月前
因幡電機産業株式会社
排水トラップ
2か月前
株式会社LIXIL
洗浄水タンク装置
2か月前
積水化学工業株式会社
配管構造
2か月前
積水化学工業株式会社
集合継手
1か月前
中里産業株式会社
排水溝
1か月前
TOTO株式会社
水栓装置
2か月前
TOTO株式会社
水栓装置
2か月前
株式会社オカグレート
グレーチング及びその製造方法
1か月前
TOTO株式会社
水栓装置
2か月前
TOTO株式会社
水栓装置
2か月前
続きを見る
他の特許を見る