TOP
|
特許
|
意匠
|
商標
特許ウォッチ
Twitter
他の特許を見る
10個以上の画像は省略されています。
公開番号
2025145543
公報種別
公開特許公報(A)
公開日
2025-10-03
出願番号
2024045765
出願日
2024-03-21
発明の名称
洗浄水タンク装置
出願人
株式会社LIXIL
代理人
個人
,
個人
,
個人
主分類
E03D
1/24 20060101AFI20250926BHJP(上水;下水)
要約
【課題】洗浄水タンク内の洗浄水の水量に依存することなく手洗い吐水部から吐水が可能な手洗い器付きの洗浄水タンク装置を提供すること。
【解決手段】洗浄水を貯留し、貯留した洗浄水を便器10に排出するための排水口30aが形成された洗浄水タンク30と、洗浄水タンク30に供給される洗浄水の一部を手洗い用の洗浄水として吐水する手洗い吐水部42と、手洗い吐水部42から吐水される洗浄水を受けて洗浄水タンク30に供給する手洗い鉢41と、手洗い吐水部42からの吐水及び吐水停止を行う電磁弁26及び手洗い給水制御弁25と、を備える、洗浄水タンク装置1である。
【選択図】図2
特許請求の範囲
【請求項1】
洗浄水を貯留し、貯留した洗浄水を水洗便器に排出するための排水口が形成された洗浄水タンクと、
前記洗浄水タンクに供給される洗浄水の一部を手洗い用の洗浄水として吐水する手洗い吐水部と、
前記手洗い吐水部から吐水される洗浄水を受けて前記洗浄水タンクに供給する手洗い鉢と、
前記手洗い吐水部からの吐水及び吐水停止を行う第1電磁弁と、を備える、洗浄水タンク装置。
続きを表示(約 1,400 文字)
【請求項2】
前記排水口を開閉し、前記水洗便器への洗浄水の供給及び供給停止を行う排水弁と、
前記洗浄水タンク装置への給水の圧力を利用して前記排水弁を開閉駆動するフラッシュバルブと、
前記フラッシュバルブへの給水及び給水停止を行う第2電磁弁と、をさらに備える、請求項1に記載の洗浄水タンク装置。
【請求項3】
前記第1電磁弁及び前記第2電磁弁のうち少なくとも一方を手動で開閉可能な手動開閉機構をさらに備える、請求項2に記載の洗浄水タンク装置。
【請求項4】
前記洗浄水タンク装置への給水の水流によって電力を生成する発電機をさらに備え、
前記第1電磁弁及び前記第2電磁弁のうち少なくとも一方は、前記発電機で生成された電力により作動する、請求項2に記載の洗浄水タンク装置。
【請求項5】
前記排水口を開閉し、前記水洗便器への洗浄水の供給及び供給停止を行う排水弁と、
前記洗浄水タンク装置への給水の圧力を利用して前記排水弁を開閉駆動する排水弁駆動部と、
前記洗浄水タンクに貯留されている洗浄水の水位に応じてフロートが昇降することで開閉し、少なくとも前記排水弁駆動部への給水停止を行う給水フロート弁と、
前記給水フロート弁の前記フロートを手動で昇降可能な手動昇降機構と、をさらに備える、請求項1に記載の洗浄水タンク装置。
【請求項6】
前記排水弁駆動部への駆動部給水路と、
前記排水口から排出される洗浄水が流通する排水路と、
前記駆動部給水路と前記排水路を連通する連通路と、
前記連通路と前記排水路の接続部に配置され、前記駆動部給水路内の洗浄水を前記連通路を介して前記排水路に排出することにより負圧を発生させ、前記負圧を利用して前記排水口から排出される前記洗浄水タンク内の洗浄水を前記水洗便器に排出するエゼクタと、をさらに備える、請求項5に記載の洗浄水タンク装置。
【請求項7】
前記洗浄水タンク装置に電力を供給する電源コードと、
前記洗浄水タンクを覆うカバータンクと、をさらに備え、
前記カバータンクは、上面が開口し前記洗浄水タンクを収容するカバー本体と、
前記カバー本体の開口を塞ぐカバー蓋と、を有し、
前記電源コードは、前記カバー本体と前記カバー蓋との間に形成された開口、又は前記カバー本体の底部に形成された開口に挿通されて外部電源に接続される、請求項1又は2に記載の洗浄水タンク装置。
【請求項8】
前記洗浄水タンク装置を遠隔操作可能なリモコンと、
人の存在を検知する人感センサと、
前記水洗便器の便座への人の離着座を検知する着座センサと、
前記リモコン、前記人感センサ及び前記着座センサからの信号を取得して前記洗浄水タンク装置を制御するコントローラと、をさらに備え、
前記コントローラは、前記リモコン、前記人感センサ及び前記着座センサからの信号に基づいて、前記第1電磁弁及び前記第2電磁弁のうち少なくとも一方を開閉制御する、請求項2に記載の洗浄水タンク装置。
【請求項9】
前記第1電磁弁及び前記第2電磁弁のうち少なくとも一方は、前記洗浄水タンクの外側に配置される、請求項2に記載の洗浄水タンク装置。
発明の詳細な説明
【技術分野】
【0001】
本開示は、洗浄水タンク装置に関する。
続きを表示(約 1,900 文字)
【背景技術】
【0002】
従来、手洗い器付きの洗浄水タンク装置を備えたトイレユニットが知られている(例えば、特許文献1参照)。このような手洗い器付きの洗浄水タンク装置では、便鉢の洗浄が進んで洗浄水タンク内の洗浄水の水位が低下すると、給水路に設けられたボールタップのフロートが下降することで給水路が開かれる。給水路が開かれると、水道水が洗浄水として洗浄水タンクに供給されるとともに、手洗い用の洗浄水として手洗い吐水部にも供給される。手洗い吐水部に供給された洗浄水は、手洗い鉢に向けて吐水された後、洗浄水タンクに供給されて貯留される。
【先行技術文献】
【特許文献】
【0003】
特開2015-190176号公報
【発明の概要】
【発明が解決しようとする課題】
【0004】
しかしながら、従来の手洗い器付きの洗浄水タンク装置では、手洗い吐水部への洗浄水の供給は、洗浄水タンク内の洗浄水の水量に依存する。そのため、便鉢の洗浄により洗浄水タンク内の洗浄水の水量が低下したタイミング以外では、手洗い吐水部から洗浄水を吐水することはできなかった。
【0005】
また、洗浄水タンクの排水弁が開いて便鉢の洗浄が開始されてから、洗浄水タンク内の洗浄水の水位が所定水位に低下するまでは、給水路は閉じたままである。そのため、手洗い吐水部への洗浄水の供給が遅れ、手洗い吐水部からの洗浄水の吐水タイミングに遅延が生じていた。
【0006】
また、手洗い吐水部から吐水された洗浄水は洗浄水タンクに貯留されるため、洗浄水タンク内の洗浄水の水位が所定水位に達して水道からの洗浄水の供給が停止した後においても、手洗い器を経由した洗浄水が洗浄水タンクに供給される。そのため、洗浄水タンク内に貯留される洗浄水の水位が所定水位を超えてしまうため、手洗い吐水部への洗浄水の供給が遅れ、手洗い吐水部からの洗浄水の吐水タイミングにさらに遅延が生じていた。加えて、手洗い器の有無によって洗浄水タンク内の洗浄水の水量が変動してばらつくことになるため、余裕を持って公称水量を設定する必要があった。
【0007】
従って、洗浄水タンク内の洗浄水の水量に依存することなく手洗い吐水部から吐水が可能な手洗い器付きの洗浄水タンク装置の開発が望まれる。
【0008】
本開示は、洗浄水タンク内の洗浄水の水量に依存することなく手洗い吐水部から吐水が可能な手洗い器付きの洗浄水タンク装置を提供することを目的とする。
【課題を解決するための手段】
【0009】
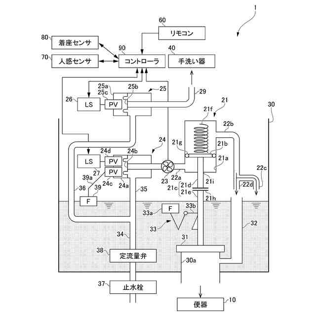
本開示は、洗浄水を貯留し、貯留した洗浄水を水洗便器に排出するための排水口が形成された洗浄水タンクと、前記洗浄水タンクに供給される洗浄水の一部を手洗い用の洗浄水として吐水する手洗い吐水部と、前記手洗い吐水部から吐水される洗浄水を受けて前記洗浄水タンクに供給する手洗い鉢と、前記手洗い吐水部からの吐水及び吐水停止を行う第1電磁弁と、を備える、洗浄水タンク装置である。
【図面の簡単な説明】
【0010】
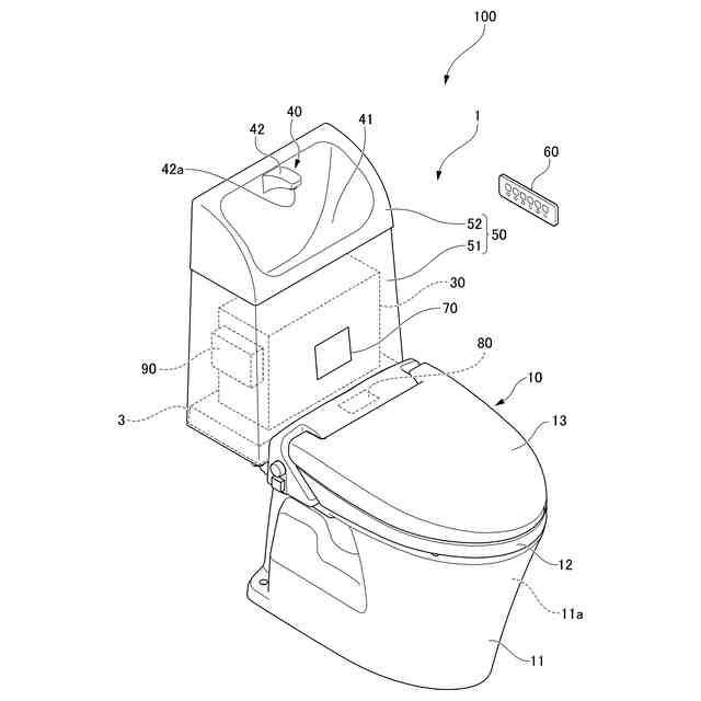
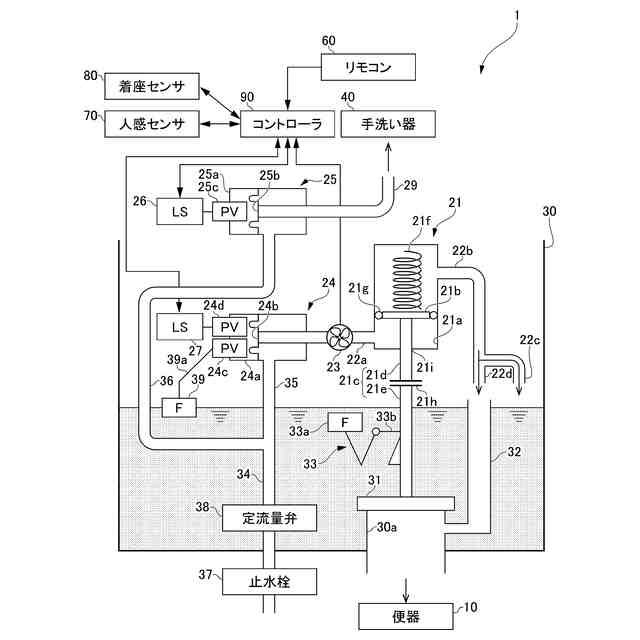
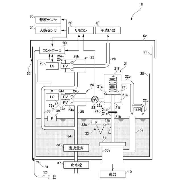
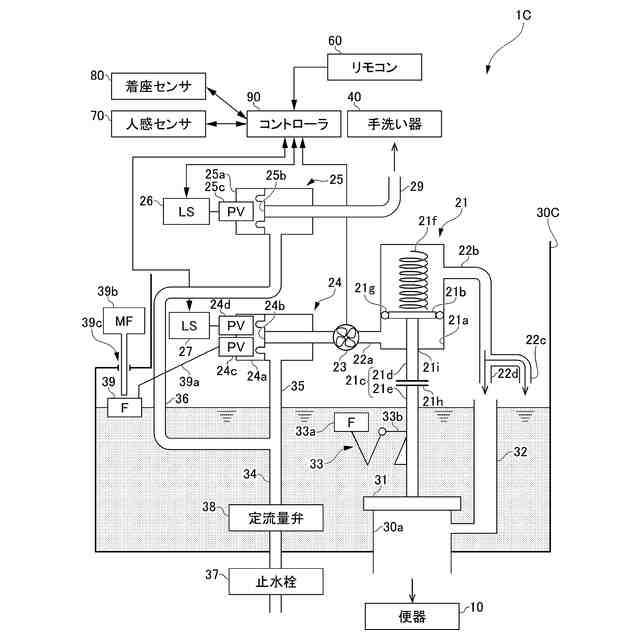
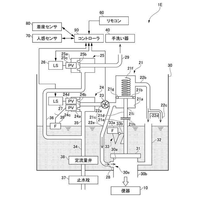
第1実施形態に係る洗浄水タンク装置を備えるトイレユニットを示す図である。
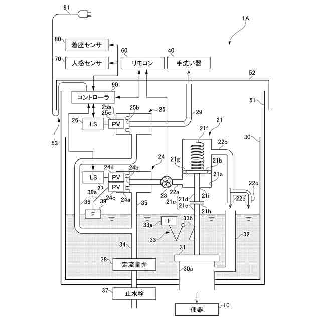
第1実施形態に係る洗浄水タンク装置の概略構成図である。
第2実施形態に係る洗浄水タンク装置の概略構成図である。
第3実施形態に係る洗浄水タンク装置の概略構成図である。
第4実施形態に係る洗浄水タンク装置の概略構成図である。
第5実施形態に係る洗浄水タンク装置の概略構成図である。
第6実施形態に係る洗浄水タンク装置の概略構成図である。
第7実施形態に係る洗浄水タンク装置の概略構成図である。
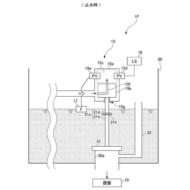
第7実施形態に係る洗浄水タンク装置のフラッシュバルブ止水時を示す図である。
第7実施形態に係る洗浄水タンク装置のフラッシュバルブ起動時を示す図である。
第7実施形態に係る洗浄水タンク装置のフラッシュバルブ開動作時を示す図である。
第7実施形態に係る洗浄水タンク装置のフラッシュバルブ閉動作時を示す図である。
第7実施形態に係る洗浄水タンク装置のフラッシュバルブ閉動作時を示す図である。
第7実施形態の変形例1に係る洗浄水タンク装置の概略構成図である。
第7実施形態に変形例2に係る洗浄水タンク装置の概略構成図である。
【発明を実施するための形態】
(【0011】以降は省略されています)
この特許をJ-PlatPat(特許庁公式サイト)で参照する
関連特許
株式会社LIXIL
トレーラー
1日前
株式会社LIXIL
カバー材及び改装建具
7日前
株式会社LIXIL
カバー材及び改装建具
7日前
株式会社LIXIL
カバー材及び改装建具
7日前
株式会社LIXIL
ソファベッド、及び、トレーラー
1日前
株式会社LIXIL
管理装置、管理方法、及びコンピュータプログラム
7日前
株式会社LIXIL
管理装置、管理方法、及びコンピュータプログラム
7日前
株式会社LIXIL
管理装置、管理方法、及びコンピュータプログラム
7日前
株式会社LIXIL
液膜装置、液膜形成方法、制御装置、及び水回り装置
1日前
TOTO株式会社
トイレ装置
1か月前
個人
ドクター中まミズつクル
1か月前
株式会社田中設備
蓋体
22日前
TOTO株式会社
排水システム
28日前
株式会社タカギ
水栓装置
4か月前
TOTO株式会社
排水システム
28日前
ミサワホーム株式会社
外構
27日前
TOTO株式会社
便座装置
1か月前
株式会社KVK
水栓
2か月前
タイガースポリマー株式会社
側溝
1か月前
株式会社KVK
水栓
2か月前
株式会社KVK
水栓
2か月前
株式会社KVK
水栓
16日前
TOTO株式会社
トイレ装置
1か月前
TOTO株式会社
トイレ装置
1か月前
TOTO株式会社
トイレ装置
1か月前
株式会社タカギ
水栓装置
3か月前
ホーコス株式会社
床置型グリース阻集器
1か月前
TOTO株式会社
浴室床
3か月前
TOTO株式会社
洗面器及び洗面台
2か月前
TOTO株式会社
洗面器及び洗面台
2か月前
クリナップ株式会社
キッチン
28日前
三興建設株式会社
下水道バイパス装置
2か月前
株式会社Deto
吐水器
23日前
TOTO株式会社
洗い場床
3か月前
TOTO株式会社
排水管継手
2か月前
TOTO株式会社
排水管継手
2か月前
続きを見る
他の特許を見る