TOP
|
特許
|
意匠
|
商標
特許ウォッチ
Twitter
他の特許を見る
公開番号
2025139178
公報種別
公開特許公報(A)
公開日
2025-09-26
出願番号
2024037982
出願日
2024-03-12
発明の名称
吸引車
出願人
新明和工業株式会社
代理人
弁理士法人あーく事務所
主分類
E03F
7/10 20060101AFI20250918BHJP(上水;下水)
要約
【課題】簡易な構成でありながらテールゲートのロックおよびロック解除を容易に行うことが可能な吸引車を提供する。
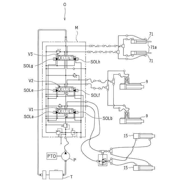
【解決手段】吸引車2は、後方開口部を有するタンク本体6と、後方開口部を開閉可能なテールゲート7と、テールゲート7を開閉動作させる開閉シリンダ9と、テールゲート7の開動作を機械的に規制するロックシリンダ71と、開閉シリンダ9およびロックシリンダ71の動作を制御するシーケンス回路Sと、シーケンス回路Sに開閉シリンダ9の動作指示を与える操作レバー27と、テールゲート7の開動作が規制されるロック閉状態とテールゲート7の開動作が規制されないロック開状態とのうち少なくとも一方を検知するロック検知部とを備え、シーケンス回路Sは、操作レバー27が操作されたときに、ロック検知部の検知状態に基づいてロックシリンダ71を開動作させる。
【選択図】図7
特許請求の範囲
【請求項1】
後方開口部を有するタンク本体と、前記後方開口部を開閉可能なテールゲートと、を備えた吸引車において、
前記テールゲートを開閉動作させるテールゲート開閉部と、
前記テールゲートの閉鎖状態からの前記テールゲートの開動作を機械的に規制するロック部と、
前記テールゲート開閉部および前記ロック部の動作を制御する制御部と、
前記制御部に前記テールゲート開閉部の動作指示を与えるテールゲート操作部と、
前記ロック部によって前記テールゲートの開動作が規制されるロック閉状態と前記ロック部によって前記テールゲートの開動作が規制されないロック開状態とのうち少なくとも一方を検知するロック検知部と、を備え、
前記制御部は、前記テールゲート操作部が操作されたときに、前記ロック検知部の検知状態に基づいて前記ロック部をロック開動作させることを特徴とする。
続きを表示(約 930 文字)
【請求項2】
請求項1に記載の吸引車において、
前記制御部は、前記ロック検知部の検知状態に基づいて前記テールゲート開閉部の動作を抑止することを特徴とする吸引車。
【請求項3】
請求項2に記載の吸引車において、
前記ロック検知部が前記ロック部の前記ロック開状態を検知したときに、前記テールゲート操作部が操作されている場合、前記制御部は前記テールゲート開閉部の動作の抑止を解除して、前記テールゲートを開閉動作させることを特徴とする吸引車。
【請求項4】
請求項1に記載の吸引車において、
前記ロック検知部の検知状態に基づいて報知を行うことを特徴とする吸引車。
【請求項5】
請求項1に記載の吸引車において、
前記タンク本体は、前記後方開口部の周縁に車両側方および/または下方に延びるハッチガードを備え、
前記ロック検知部は、前記ハッチガードの近傍かつ前記ハッチガードよりも車両前方側に配置されていることを特徴とする吸引車。
【請求項6】
請求項1に記載の吸引車において、
前記テールゲートおよび前記タンク本体の一方には、前記ロック閉状態かつ前記テールゲートの閉鎖状態で前記ロック部が係合される係合部が設けられ、
前記テールゲートおよび前記タンク本体の他方には、前記テールゲートの閉鎖状態において前記係合部が挿通された状態となる開口部が設けられ、
前記開口部が、可撓性部材により形成されて押し広げ可能な挿通部を有するカバーに覆われており、前記係合部が前記開口部に挿通される際、前記係合部が前記挿通部を押し広げる構成になっていることを特徴とする吸引車。
【請求項7】
請求項1~6のいずれか1つに記載の吸引車において、
前記制御部と電気的に接続されるとともに前記テールゲートの閉鎖状態を検知するテールゲート閉検知部を有し、
前記制御部は、前記テールゲート閉検知部が前記テールゲートの閉鎖状態を検知したときに、前記テールゲート操作部が閉操作されている場合、前記ロック部のロック閉動作を行うことを特徴する吸引車。
発明の詳細な説明
【技術分野】
【0001】
本発明は、吸引車に関する。
続きを表示(約 2,000 文字)
【背景技術】
【0002】
従来、下水や側溝の汚水や汚泥などを吸引してタンク内に回収する吸引車が知られている。例えば特許文献1に開示されているように、この種の吸引車は、中空のタンク本体と、該タンク本体の後方開口部を開閉可能なテールゲートと、該テールゲートを後方開口部の開口縁部に固縛可能なゲートロック機構とを備えている。
【0003】
このような吸引車では、テールゲートは、開閉シリンダ(例えば油圧シリンダ)が接続され該開閉シリンダの作動に伴って後方開口部を開閉可能としている。テールゲートのゲートロック機構は、ロックシリンダ(例えば油圧シリンダ)の作動に伴って、後方開口部に対しテールゲートをロックする閉状態と、後方開口部に対するテールゲートのロックを解除する開状態とを切り換えることが可能になっている。
【先行技術文献】
【特許文献】
【0004】
特開2009-67451号公報
【発明の概要】
【発明が解決しようとする課題】
【0005】
上述したようなテールゲートのゲートロック機構を備えた吸引車では、テールゲートの開閉シリンダおよびロックシリンダは、別々の操作系統になっており、それぞれ手動の制御弁により制御していた。ゲートロック機構の破損防止のため、安全対策としてゲートロック機構の閉状態では、テールゲートの開閉シリンダへの油圧を遮断していた。また、ゲートロック機構が開状態となっていることを作業者が目視あるいは報知手段で確認し、その後、テールゲートの開閉操作を行っていた。
【0006】
しかし、テールゲートの開閉操作と、ゲートロック機構の開閉操作とを適宜切り換える必要があり、加えて、ゲートロック機構の開閉を確認する手間がかかっていた。また、テールゲートを閉じる際、まず、ゲートロック機構を開状態に切り換えてからテールゲートを閉じ、その後、ゲートロック機構を閉状態に切り換える必要があり、ゲートロック機構の切り換えを2回行う必要があった。このとき、ゲートロック機構の開状態への切り換えを目視で確認できていない可能性を想定して、その都度、開操作が行われており、たとえゲートロック機構が開状態であっても2回の切り替えが必要になっていた。
【0007】
本発明は、上述のような実情に鑑みてなされたものであって、テールゲートのゲートロック機構の破損を防止しつつ、テールゲートの開閉を容易に行うことが可能な吸引車を提供することを目的とする。
【課題を解決するための手段】
【0008】
本発明は、上述の課題を解決するための手段を以下のように構成している。すなわち、本発明は、後方開口部を有するタンク本体と、前記後方開口部を開閉可能なテールゲートと、を備えた吸引車において、前記テールゲートを開閉動作させるテールゲート開閉部と、前記テールゲートの閉鎖状態からの前記テールゲートの開動作を機械的に規制するロック部と、前記テールゲート開閉部および前記ロック部の動作を制御する制御部と、前記制御部に前記テールゲート開閉部の動作指示を与えるテールゲート操作部と、前記ロック部によって前記テールゲートの開動作が規制されるロック閉状態と前記ロック部によって前記テールゲートの開動作が規制されないロック開状態とのうち少なくとも一方を検知するロック検知部と、を備え、前記制御部は、前記テールゲート操作部が操作されたときに、前記ロック検知部の検知状態に基づいて前記ロック部をロック開動作させることを特徴とする。
【0009】
上記構成によれば、テールゲートのゲートロック機構の破損を防止しつつ、テールゲートの開閉を容易に行うことができる。具体的には、操作レバーを操作したときに、ロック検知部がロック部のロック開状態を検知していなければ(ロック部がロック閉状態であるとき、またはロック部がロック開状態とロック閉状態の間の半開状態であるとき)、制御部は、自動的にロック部を開動作させるので、ゲートロック機構の破損を防止することができる。また、ロック検知部がロック部のロック開状態を検知した後にそのままテールゲートの開閉動作を行うことが可能になり、ゲートロック機構の操作とテールゲートの操作の切り換えが不要になり、1回の操作によってテールゲートの開閉を行うことが可能になる。
【0010】
上記構成の吸引車において、前記制御部は、前記ロック検知部の検知状態に基づいて前記テールゲート開閉部の動作を抑止することが好ましい。この場合、前記ロック検知部が前記ロック部の前記ロック開状態を検知したときに、前記テールゲート操作部が操作されている場合、前記制御部は前記テールゲート開閉部の動作の抑止を解除して、前記テールゲートを開閉動作させることが好ましい。
(【0011】以降は省略されています)
この特許をJ-PlatPat(特許庁公式サイト)で参照する
関連特許
新明和工業株式会社
荷物ステーション
23日前
新明和工業株式会社
旅客搭乗橋
23日前
新明和工業株式会社
コンテナ脱着車
1日前
新明和工業株式会社
荷受台昇降装置、特装車および荷受台昇降装置の物体検出システム
今日
新明和工業株式会社
作業支援システム、情報発信方法、運搬車両、情報発信装置、及びコンピュータプログラム
27日前
TOTO株式会社
トイレ装置
1か月前
個人
ドクター中まミズつクル
1か月前
株式会社田中設備
蓋体
22日前
TOTO株式会社
排水システム
28日前
株式会社タカギ
水栓装置
4か月前
TOTO株式会社
排水システム
28日前
ミサワホーム株式会社
外構
27日前
TOTO株式会社
便座装置
1か月前
株式会社KVK
水栓
2か月前
タイガースポリマー株式会社
側溝
1か月前
株式会社KVK
水栓
2か月前
株式会社KVK
水栓
2か月前
株式会社KVK
水栓
16日前
TOTO株式会社
トイレ装置
1か月前
TOTO株式会社
トイレ装置
1か月前
TOTO株式会社
トイレ装置
1か月前
株式会社タカギ
水栓装置
3か月前
ホーコス株式会社
床置型グリース阻集器
1か月前
TOTO株式会社
浴室床
3か月前
TOTO株式会社
洗面器及び洗面台
2か月前
TOTO株式会社
洗面器及び洗面台
2か月前
クリナップ株式会社
キッチン
28日前
三興建設株式会社
下水道バイパス装置
2か月前
株式会社Deto
吐水器
23日前
TOTO株式会社
洗い場床
3か月前
TOTO株式会社
排水管継手
2か月前
TOTO株式会社
排水管継手
2か月前
TOTO株式会社
トイレ装置
3か月前
TOTO株式会社
トイレ装置
3か月前
飛島建設株式会社
仮設壁の構築方法
28日前
株式会社LIXIL
便器装置
1か月前
続きを見る
他の特許を見る