TOP
|
特許
|
意匠
|
商標
特許ウォッチ
Twitter
他の特許を見る
公開番号
2025145334
公報種別
公開特許公報(A)
公開日
2025-10-03
出願番号
2024045452
出願日
2024-03-21
発明の名称
ガス燃料供給システムおよび船舶
出願人
川崎重工業株式会社
代理人
弁理士法人有古特許事務所
主分類
F02M
21/02 20060101AFI20250926BHJP(燃焼機関;熱ガスまたは燃焼生成物を利用する機関設備)
要約
【課題】コンパクト化が可能なガス燃料供給システムを提供する。
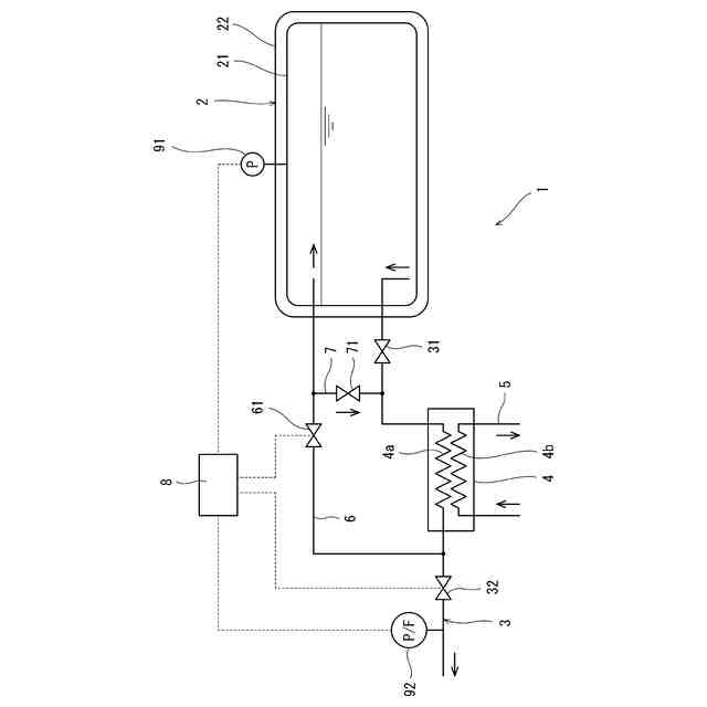
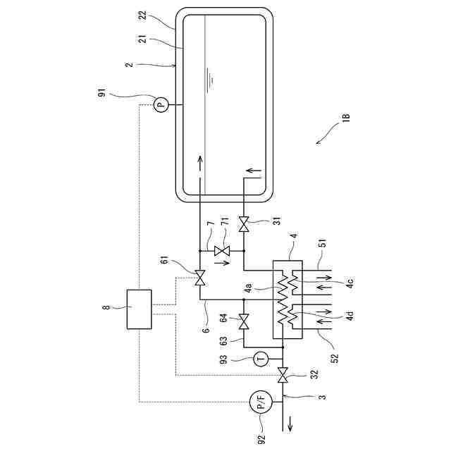
【解決手段】一実施形態に係るガス燃料供給システム1は、液化ガスを貯留するタンク2と、タンク2から液化ガスを導出する燃料供給ライン3と、燃料供給ライン3に設けられた蒸発器4を含む。さらに、ガス燃料供給システム1は、蒸発器4の下流側または蒸発器4内で燃料供給ライン3から分岐してタンク2へつながるタンク加圧ライン6と、タンク加圧ライン6に設けられた第1制御弁61と、タンク加圧ライン6の分岐点よりも下流側で燃料供給ライン3に設けられた第2制御弁32と、処理回路8を含む。処理回路8は、タンク2内を加圧する場合は第2制御弁32を閉じた状態で第1検出器91で検出される圧力に基づいて第1制御弁61を制御し、ガス消費機へガス燃料を供給する場合は第1制御弁61を閉じた状態で第2検出器92で検出される圧力または流量に基づいて第2制御弁32を制御する。
【選択図】図1
特許請求の範囲
【請求項1】
船舶に搭載される、液化ガスに由来するガス燃料をガス消費機へ供給するガス燃料供給システムであって、
前記液化ガスを貯留するタンクと、
前記タンクから液化ガスを導出する燃料供給ラインと、
前記燃料供給ラインに設けられた蒸発器と、
前記蒸発器の下流側または前記蒸発器内で前記燃料供給ラインから分岐して前記タンクへつながるタンク加圧ラインと、
前記タンク加圧ラインに設けられた第1制御弁と、
前記タンク加圧ラインの分岐点よりも下流側で前記燃料供給ラインに設けられた第2制御弁と、
前記タンク内の圧力を検出する第1検出器と、
前記第2制御弁の下流側で前記燃料供給ラインに流れるガス燃料の圧力または流量を検出する第2検出器と、
前記タンク内を加圧する場合は前記第1検出器で検出される圧力に基づいて前記第1制御弁を制御し、前記ガス消費機へガス燃料を供給する場合は前記第2検出器で検出される圧力または流量に基づいて前記第2制御弁を制御する処理回路と、
を備える、ガス燃料供給システム。
続きを表示(約 310 文字)
【請求項2】
前記蒸発器の上流側で前記ガス燃料供給ラインに設けられた第1切替弁と、
前記第1制御弁の下流側で前記タンク加圧ラインから分岐して、前記第1切替弁と前記蒸発器の間で前記ガス燃料供給ラインへつながる中継ラインと、
前記中継ラインに設けられた第2切替弁と、をさらに備え、
前記処理回路は、前記ガス消費機へガス燃料を供給する場合、前記第2切替弁を閉じるとともに第1切替弁を開くか、前記第1切替弁および前記第1制御弁を閉じるとともに第2切替弁を開く、請求項1に記載のガス燃料供給システム。
【請求項3】
請求項1または2に記載のガス燃料供給システムが搭載された船舶。
発明の詳細な説明
【技術分野】
【0001】
本開示は、船舶に搭載される、液化ガスに由来するガス燃料をガス消費機へ供給するガス燃料供給システム、および前記ガス燃料供給システムが搭載された船舶に関する。
続きを表示(約 1,500 文字)
【背景技術】
【0002】
船舶には、ガス燃料を消費して動力や電力を生成するガス消費機が搭載されるものがある。例えば、ガス消費機は、レシプロエンジン、ガスタービンエンジン、ボイラ、燃料電池などである。船舶には、1種類の1つまたは複数のガス消費機が搭載されることもあるし、複数種類の複数のガス消費機が搭載されることもある。レシプロエンジンおよびガスタービンエンジンは推進用プロペラまたは発電機を駆動し、ボイラは発電機を駆動する蒸気タービンへ蒸気を供給し、燃料電池は船内電力を生成する。このような船舶には、液化ガスに由来するガス燃料をガス消費機へ供給するガス燃料供給システムも搭載される。
【0003】
例えば、特許文献1には、図4に示すようなガス燃料供給システム100が開示されている。具体的に、ガス燃料供給システム100は、液化ガスを貯留するタンク110と、タンク110から液化ガスを導出する燃料供給ライン120と、燃料供給ライン120に設けられた蒸発器130を含む。
【0004】
さらに、ガス燃料供給システム100は、燃料供給ライン120から液化ガスがスムーズに導出されるようにタンク110内を加圧する加圧機構140を含む。加圧機構140は、蒸発器142と、タンク110から蒸発器142へ液化ガスを導く取出路141と、蒸発器142で気化した気化ガスをタンク110へ導く還流路143を含む。
【先行技術文献】
【特許文献】
【0005】
特開2017-78448号公報
【発明の概要】
【発明が解決しようとする課題】
【0006】
しかしながら、特許文献1のガス燃料供給システム100は2つの蒸発器130,142を含むため、システム全体のサイズが大きい。船内スペースには限りがあるため、システム全体のサイズは可能な限り小さいことが望ましい。
【0007】
そこで、本開示は、コンパクト化が可能なガス燃料供給システム、および前記ガス燃料供給システムが搭載された船舶を提供することを目的とする。
【課題を解決するための手段】
【0008】
本開示は、1つの側面から、船舶に搭載される、液化ガスに由来するガス燃料をガス消費機へ供給するガス燃料供給システムであって、前記液化ガスを貯留するタンクと、前記タンクから液化ガスを導出する燃料供給ラインと、前記燃料供給ラインに設けられた蒸発器と、前記蒸発器の下流側または前記蒸発器内で前記燃料供給ラインから分岐して前記タンクへつながるタンク加圧ラインと、前記タンク加圧ラインに設けられた第1制御弁と、前記タンク加圧ラインの分岐点よりも下流側で前記燃料供給ラインに設けられた第2制御弁と、前記タンク内の圧力を検出する第1検出器と、前記第2制御弁の下流側で前記燃料供給ラインに流れるガス燃料の圧力または流量を検出する第2検出器と、前記タンク内を加圧する場合は前記第1検出器で検出される圧力に基づいて前記第1制御弁を制御し、前記ガス消費機へガス燃料を供給する場合は前記第2検出器で検出される圧力または流量に基づいて前記第2制御弁を制御する処理回路と、を備える、ガス燃料供給システムを提供する。
【0009】
本開示は、別の側面から、上記のガス燃料供給システムが搭載された船舶を提供する。
【発明の効果】
【0010】
本開示によれば、コンパクト化が可能なガス燃料供給システム、および前記ガス燃料供給システムが搭載された船舶が提供される。
【図面の簡単な説明】
(【0011】以降は省略されています)
この特許をJ-PlatPat(特許庁公式サイト)で参照する
関連特許
川崎重工業株式会社
多段ラジアルタービン
19日前
川崎重工業株式会社
情報処理装置および情報提供方法
今日
横浜ゴム株式会社
多層空洞音響材
19日前
川崎重工業株式会社
多段遠心圧縮機のケーシング、及び、多段遠心圧縮機
6日前
川崎重工業株式会社
モータ制御システム、ロボットシステム、および、モータ制御方法
今日
株式会社Eサーモジェンテック
熱電発電システムの製造方法
19日前
川崎重工業株式会社
手術支援システム、手術支援システムの制御方法およびプログラム
12日前
個人
バンケル型内燃機関の改良
1か月前
個人
擬似オイル発電装置
12日前
ダイハツ工業株式会社
発電装置
7日前
スズキ株式会社
車両の制御装置
1か月前
スズキ株式会社
車両の制御装置
1か月前
本田技研工業株式会社
車両
1か月前
本田技研工業株式会社
車両
1か月前
トヨタ自動車株式会社
電磁弁
1か月前
株式会社クボタ
作業車
1か月前
本田技研工業株式会社
内燃機関
1か月前
株式会社クボタ
作業車両
1か月前
本田技研工業株式会社
始動制御装置
1か月前
本田技研工業株式会社
始動制御装置
1か月前
トヨタ自動車株式会社
車両制御装置
1か月前
トヨタ自動車株式会社
制御装置
6日前
トヨタ自動車株式会社
燃料噴射制御装置
今日
トヨタ自動車株式会社
エンジン制御装置
28日前
トヨタ自動車株式会社
電磁弁の制御装置
1か月前
大阪瓦斯株式会社
エンジンシステム
1か月前
トヨタ自動車株式会社
V型8気筒エンジン
1か月前
川崎重工業株式会社
ガスタービンエンジン
29日前
本田技研工業株式会社
可変ファンネル装置
1か月前
トヨタ自動車株式会社
フレックス燃料車両
19日前
トヨタ自動車株式会社
内燃機関の制御装置
19日前
日産自動車株式会社
吸気装置
今日
トヨタ自動車株式会社
内燃機関の制御装置
6日前
Astemo株式会社
内燃機関の制御装置
6日前
マツダ株式会社
エンジン
1か月前
三菱重工業株式会社
燃焼筒の取付方法
1か月前
続きを見る
他の特許を見る