TOP
|
特許
|
意匠
|
商標
特許ウォッチ
Twitter
他の特許を見る
公開番号
2025144962
公報種別
公開特許公報(A)
公開日
2025-10-03
出願番号
2024044906
出願日
2024-03-21
発明の名称
照明装置
出願人
東芝ライテック株式会社
代理人
個人
,
個人
主分類
H05B
45/46 20200101AFI20250926BHJP(他に分類されない電気技術)
要約
【課題】光源の不点灯状態で電池の点検を実施できる照明装置を提供する。
【解決手段】照明装置10は、光源12と、電池32と、点灯部38と、第2の光源13と、点検部42とを備える。点灯部38は、電池32の電力により光源12を点灯させる。第2の光源13は、光源12とは異なる。点検部42は、電池32の電力により第2の光源13を点灯させ、電池32を点検する。
【選択図】図2
特許請求の範囲
【請求項1】
光源と;
電池と;
前記電池の電力により前記光源を点灯させる点灯部と;
前記光源とは異なる第2の光源と;
前記電池の電力により前記第2の光源を点灯させ、前記電池を点検する点検部と;
を備えることを特徴とする照明装置。
続きを表示(約 300 文字)
【請求項2】
前記第2の光源の光は、前記光源の光とは波長が異なる
ことを特徴とする請求項1に記載の照明装置。
【請求項3】
前記第2の光源は、前記光源よりも広い配光に光を照射する
ことを特徴とする請求項2に記載の照明装置。
【請求項4】
前記光源が露出する化粧枠を有する筐体を備え、
前記第2の光源は、前記化粧枠により覆われている
ことを特徴とする請求項1に記載の照明装置。
【請求項5】
前記第2の光源は、前記光源が光を照射する方向とは異なる方向に向けて光を照射する
ことを特徴とする請求項1に記載の照明装置。
発明の詳細な説明
【技術分野】
【0001】
本発明の実施形態は、照明装置に関する。
続きを表示(約 990 文字)
【背景技術】
【0002】
従来、非常灯や誘導灯などの防災用の照明装置では、停電時に光源を点灯させるための電池を備えており、この電池の劣化や異常などの状態を確認するために電池の点検を実施している。電池の点検では、電池の電力により光源を所定の点検時間点灯させ、電池の電圧を確認し、電池の劣化や異常を判断している。
【0003】
電池の点検動作では光源が点灯するため、照明装置の周囲にいる人がいない場合などはよいが、照明装置の周囲にいる人がいる場合、その人に対して非常時に点灯る光源が光っていることの違和感を与える虞がある。
【先行技術文献】
【特許文献】
【0004】
特開2022-29966号公報
【発明の概要】
【発明が解決しようとする課題】
【0005】
本発明が解決しようとする課題は、光源の不点灯状態で電池の点検を実施できる照明装置を提供することにある。
【課題を解決するための手段】
【0006】
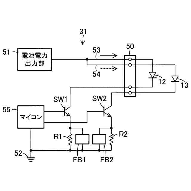
実施形態の照明装置は、光源と、電池と、点灯部と、第2の光源と、点検部とを備える。点灯部は、電池の電力により光源を点灯させる。第2の光源は、光源とは異なる。点検部は、電池の電力により第2の光源を点灯させ、電池を点検する。
【発明の効果】
【0007】
実施形態によれば、光源の不点灯状態で電池の点検を実施することが期待できる。
【図面の簡単な説明】
【0008】
第1の実施形態を示す照明装置の斜視図である。
同上照明装置のブロック図である。
同上照明装置の回路図である。
第2の実施形態を示す照明装置の斜視図である。
第3の実施形態を示す照明装置の斜視図である。
【発明を実施するための形態】
【0009】
以下、第1の実施形態を、図1ないし図3を参照して説明する。
【0010】
図1に照明装置10の斜視図を示す。照明装置10は、電力供給がなされている常時は消灯し、停電時に点灯する非常灯の例を示す。照明装置10は、設置面である天井面に設けられた埋込孔に埋め込み設置される埋込形器具である。
(【0011】以降は省略されています)
この特許をJ-PlatPat(特許庁公式サイト)で参照する
関連特許
個人
電子部品の実装方法
1か月前
日本精機株式会社
回路基板
1か月前
愛知電機株式会社
装柱金具
28日前
個人
非衝突型ガウス加速器
2か月前
個人
電気式バーナー
20日前
アイホン株式会社
電気機器
1か月前
個人
節電材料
3か月前
日本放送協会
基板固定装置
1か月前
アイホン株式会社
電気機器
2か月前
キヤノン株式会社
電子機器
1か月前
イビデン株式会社
配線基板
29日前
メクテック株式会社
配線基板
2か月前
東レ株式会社
霧化状活性液体供給装置
2か月前
マクセル株式会社
配列用マスク
3か月前
個人
静電気中和除去装置
7日前
FDK株式会社
基板
1か月前
イビデン株式会社
配線基板
2か月前
イビデン株式会社
配線基板
2か月前
シャープ株式会社
加熱機器
13日前
株式会社デンソー
電子装置
29日前
イビデン株式会社
プリント配線板
1か月前
イビデン株式会社
プリント配線板
3か月前
サクサ株式会社
筐体の壁掛け構造
2か月前
株式会社レクザム
剥離装置
28日前
株式会社デンソー
電子装置
今日
サクサ株式会社
開き角度規制構造
27日前
トキコーポレーション株式会社
照明器具
4か月前
イビデン株式会社
プリント配線板
4か月前
新電元工業株式会社
電子装置
1か月前
日産自動車株式会社
電子部品
1か月前
日産自動車株式会社
電子機器
3か月前
株式会社電気印刷研究所
金属画像形成方法
4か月前
新電元工業株式会社
充電装置
3か月前
株式会社電気印刷研究所
金属画像形成方法
4か月前
富士フイルム株式会社
積層体
29日前
カシン工業株式会社
PTC発熱装置
3か月前
続きを見る
他の特許を見る