TOP
|
特許
|
意匠
|
商標
特許ウォッチ
Twitter
他の特許を見る
10個以上の画像は省略されています。
公開番号
2025144784
公報種別
公開特許公報(A)
公開日
2025-10-03
出願番号
2024044629
出願日
2024-03-21
発明の名称
把持方法
出願人
日本碍子株式会社
,
エヌジーケイ・キルンテック株式会社
代理人
弁理士法人 快友国際特許事務所
主分類
B25J
15/08 20060101AFI20250926BHJP(手工具;可搬型動力工具;手工具用の柄;作業場設備;マニプレータ)
要約
【課題】匣鉢が上下方向にがたつくことを抑制することができる技術を開示する。
【解決手段】把持方法は、熱処理炉から搬出された匣鉢を把持する方法である。把持方法は、左右方向に移動可能な一対の把持部材により前記匣鉢を把持する工程と、前記一対の把持部材により把持した前記匣鉢を、前記把持部材に対して前記左右方向に直交する上下方向に移動させて所定の位置に位置決めする工程と、を備えている。
【選択図】図14
特許請求の範囲
【請求項1】
熱処理炉から搬出された匣鉢を把持する把持方法であって、
左右方向に移動可能な一対の把持部材により前記匣鉢を把持する工程と、
前記一対の把持部材により把持した前記匣鉢を、前記把持部材に対して前記左右方向に直交する上下方向に移動させて所定の位置に位置決めする工程と、を備えている、把持方法。
続きを表示(約 870 文字)
【請求項2】
第1爪を前記匣鉢の上側または下側に配置する工程をさらに備えており、
前記上下方向に位置決めする工程は、前記匣鉢を前記第1爪に押し付けることにより実行される、請求項1に記載の把持方法。
【請求項3】
前記匣鉢の上側または下側のうち前記第1爪を配置していない側に第2爪を配置する工程をさらに備えており、
前記第1爪を配置する工程と前記第2爪を配置する工程により、前記匣鉢が前記第1爪と前記第2爪との間に配置される、請求項2に記載の把持方法。
【請求項4】
前記匣鉢を前記第1爪と前記第2爪との間に配置した後に、前記一対の把持部材により把持した前記匣鉢を持ち上げる工程をさらに備えており、
前記上下方向に位置決めする工程は、前記匣鉢を持ち上げる工程の後に実行される、請求項3に記載の把持方法。
【請求項5】
前記一対の把持部材により把持した前記匣鉢を、前記左右方向と前記上下方向に対して直交する前後方向に位置決めする工程をさらに備えている、請求項1から4のいずれか一項に記載の把持方法。
【請求項6】
前記上下方向に位置決めする工程と前記前後方向に位置決めする工程とが同時に実行される、請求項5に記載の把持方法。
【請求項7】
前記上下方向に位置決めする工程の後に、前記一対の把持部材により把持した前記匣鉢を回収容器まで移動させる工程と、
前記匣鉢が前記回収容器まで移動した後に、前記一対の把持部材により把持した前記匣鉢を前記回収容器の上側で反転させる工程と、をさらに備えている、請求項1から4のいずれか一項に記載の把持方法。
【請求項8】
前記上下方向に位置決めする工程の後に、前記匣鉢を把持する工程で前記一対の把持部材が前記匣鉢を把持する第1把持力よりも大きい第2把持力で前記一対の把持部材により前記匣鉢を把持する工程をさらに備えている、請求項1から4のいずれか一項に記載の把持方法。
発明の詳細な説明
【技術分野】
【0001】
本明細書に開示する技術は、匣鉢を把持する把持方法に関する。
続きを表示(約 2,000 文字)
【背景技術】
【0002】
特許文献1には、ロボットハンドを用いて匣鉢を把持する把持方法が開示されている。ロボットハンドは、熱処理炉から搬出された匣鉢を把持する。ロボットハンドは、左右方向に開閉可能な一対の把持部材と、匣鉢を把持するための把持面の上側と下側に配置される一対の爪と、を備えている。一対の把持部材により匣鉢が把持されると、匣鉢が一対の爪の間に配置されることにより、把持部材から匣鉢が落下することが防止される。
【先行技術文献】
【特許文献】
【0003】
特許第6949260号公報
【発明の概要】
【発明が解決しようとする課題】
【0004】
上記の把持方法では、一対の爪が把持部材に移動不能に設けられており、一対の爪の間の距離が一定となっている。このため、ロボットハンドが匣鉢を把持しているときに匣鉢が一対の爪の間でがたつく。
【0005】
本明細書は、匣鉢が上下方向にがたつくことを抑制することができる技術を開示する。
【課題を解決するための手段】
【0006】
本明細書に開示する技術の第1の態様では、把持方法は、熱処理炉から搬出された匣鉢を把持する方法である。把持方法は、左右方向に移動可能な一対の把持部材により前記匣鉢を把持する工程と、前記一対の把持部材により把持した前記匣鉢を、前記把持部材に対して前記左右方向に直交する上下方向に移動させて所定の位置に位置決めする工程と、を備えている。
【0007】
上記の構成によれば、匣鉢が一対の把持部材により把持された後に上下方向に所定の位置に位置決めされる。これにより、匣鉢が上下方向にがたつくことを抑制することができる。
【図面の簡単な説明】
【0008】
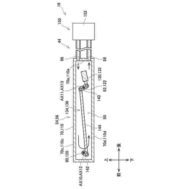
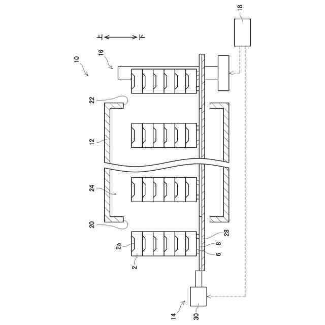
第1実施例の熱処理システムの概略断面図である。
第1実施例の熱処理システムの概略図である。
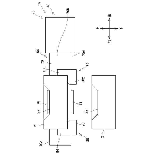
第1実施例のロボットハンドの斜視図である。
第1実施例のロボットハンドの右ハンドアーム部の斜視図である。
第1実施例において、第1右把持部材と第2右把持部材と第1左把持部材と第2左把持部材が第2位置に位置するときの第1右ハンドアーム部と左ハンドアーム部と冷却機構の断面図である。
第1実施例のロボットハンドの左ハンドアーム部の斜視図である。
第1実施例において、第1右把持部材と第2右把持部材と第1左把持部材と第2左把持部材が第1位置に位置するときの第1右ハンドアーム部と左ハンドアーム部と冷却機構の断面図である。
第1実施例において、シャッタが開位置に位置するときの匣鉢とハンドアームの断面図である。
第1実施例において、シャッタが閉位置に位置するときの匣鉢とハンドアームの断面図である。
第1実施例での準備工程後の匣鉢とハンドアームの上面図である。
第1実施例での第1把持工程または第2把持工程後の匣鉢とハンドアームの上面図である。
第1実施例での第1把持工程または第2把持工程後の匣鉢とハンドアームの側面図である。
第1実施例での持ち上げ工程後の匣鉢とハンドアームの側面図である。
第1実施例での位置決め工程後の匣鉢とハンドアームの側面図である。
第1実施例での第1反転工程後の匣鉢とハンドアームの側面図である。
第1実施例での第2移動工程後の匣鉢とハンドアームの側面図である。
第1実施例での把持解除工程後の匣鉢とハンドアームの側面図である。
第2実施例での第1把持工程後の匣鉢とハンドアームの側面図である。
第2実施例のハンドアームの上面図である。
第2実施例において、位置決め工程で第2右押付部材と第3右押付部材と第2左押付部材と第3左押付部材が移動する前の匣鉢とハンドアームの側面図である。
第2実施例での位置決め工程後の匣鉢とハンドアームの側面図である。
【発明を実施するための形態】
【0009】
以下に説明する実施例の主要な特徴を列記しておく。なお、以下に記載する技術要素は、それぞれ独立した技術要素であって、単独であるいは各種の組合せによって技術的有用性を発揮するものであり、出願時請求項記載の組合せに限定されるものではない。
【0010】
本明細書に開示する技術の第2の態様では、上記の第1の態様において、把持方法は、第1爪を前記匣鉢の上側または下側に配置する工程をさらに備えている。前記上下方向に位置決めする工程は、前記匣鉢を前記第1爪に押し付けることにより実行される。上記の構成によれば、匣鉢が第1爪に押し付けられることにより、匣鉢が上下方向にがたつくことを抑制することができる。
(【0011】以降は省略されています)
この特許をJ-PlatPat(特許庁公式サイト)で参照する
関連特許
日本碍子株式会社
把持方法
1か月前
日本碍子株式会社
熱交換器
1か月前
日本碍子株式会社
熱交換器
1か月前
日本碍子株式会社
亜鉛二次電池
1か月前
日本碍子株式会社
ウエハ載置台
1か月前
日本碍子株式会社
空調システム
1か月前
日本碍子株式会社
電気化学セル
14日前
日本碍子株式会社
ハニカム構造体
1か月前
日本碍子株式会社
ハニカム構造体
1か月前
日本碍子株式会社
ハニカム構造体
1か月前
日本碍子株式会社
電気加熱式担体
1か月前
日本碍子株式会社
電気加熱式担体
1か月前
日本碍子株式会社
ハニカム構造体
1か月前
日本碍子株式会社
アルカリ二次電池
1か月前
日本碍子株式会社
メタン製造反応器
1か月前
日本碍子株式会社
ハニカムフィルタ
1か月前
日本碍子株式会社
ウォーキングビーム炉
1か月前
日本碍子株式会社
三相型ハニカムヒータ
1か月前
日本碍子株式会社
セラミックサセプター
1か月前
日本碍子株式会社
半導体製造装置用ヒータ
28日前
日本碍子株式会社
浄水膜構造体の製造方法
23日前
日本碍子株式会社
センサ素子及びガスセンサ
1か月前
日本碍子株式会社
セラミックス部材の製造方法
1か月前
日本碍子株式会社
センサ素子およびガスセンサ
1か月前
日本碍子株式会社
ロボットハンドおよびロボット
1か月前
日本碍子株式会社
セラミックス試料の酸分解方法
1か月前
日本碍子株式会社
ロボットハンドおよびロボット
1か月前
日本碍子株式会社
AlN単結晶基板及びデバイス
1か月前
日本碍子株式会社
浄水膜構造体および浄水膜組立体
1か月前
日本碍子株式会社
ハニカム構造体及びハニカムヒータ
1か月前
日本碍子株式会社
放射性廃棄物の処理方法及び保管装置
1か月前
日本碍子株式会社
半導体製造装置用部材及びその再生方法
1か月前
日本碍子株式会社
半導体製造装置用部材及びその再生方法
1か月前
日本碍子株式会社
半導体製造装置用部材及びその再生方法
1か月前
日本碍子株式会社
センサ素子の製造方法およびスラリー付着装置
1か月前
日本碍子株式会社
トチの検査方法及びハニカム構造体の製造方法
1か月前
続きを見る
他の特許を見る