TOP
|
特許
|
意匠
|
商標
特許ウォッチ
Twitter
他の特許を見る
公開番号
2025141165
公報種別
公開特許公報(A)
公開日
2025-09-29
出願番号
2024040974
出願日
2024-03-15
発明の名称
燃焼システム、燃焼システムにおいてアンモニアガスをパージする方法、および、燃焼システムにおいてアンモニアガスを供給する方法
出願人
株式会社IHI
代理人
弁理士法人青海国際特許事務所
主分類
F23K
5/00 20060101AFI20250919BHJP(燃焼装置;燃焼方法)
要約
【課題】アンモニアガスが燃料として使用される場合、パージ後に、ガスによる配管のシールを維持すること。
【解決手段】燃焼システム100は、燃料導管L1からアンモニアガスgaをパージするために、燃料バルブV2を閉じて、バーナ12へのアンモニアガスgaの供給を停止することと、第1ガスバルブV4を開いて、燃料導管L1にアンモニアガスgaに対して不活性な第1ガスg1を供給することと、燃料導管L1内のガス中のアンモニアガスgaの濃度が第1閾値以下に低下した後に、第2ガスバルブV5を開いて、燃料導管L1に第1ガスg1に対して不活性な第2ガスg2を供給することと、を実行するように構成される、制御装置90を備える。
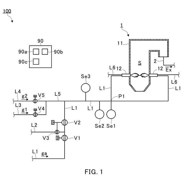
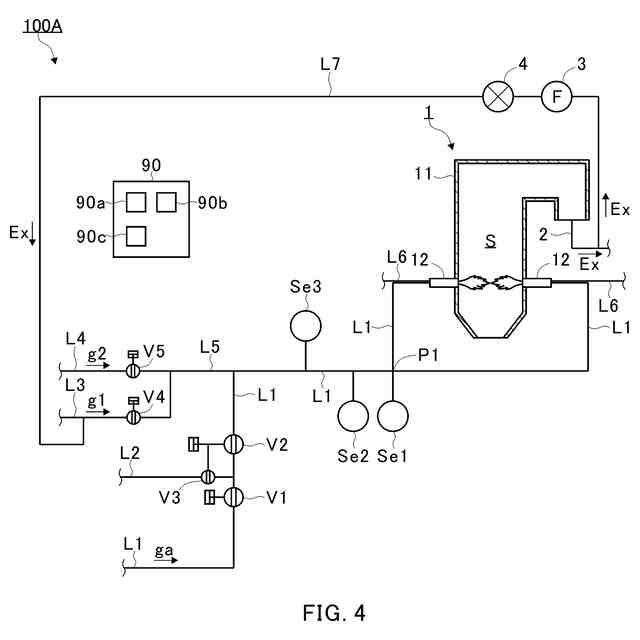
【選択図】図1
特許請求の範囲
【請求項1】
バーナと、
前記バーナに接続され、前記バーナにアンモニアガスを供給する燃料導管と、
前記燃料導管に設けられ、前記燃料導管を開閉する燃料バルブと、
前記バーナと前記燃料バルブとの間で前記燃料導管と流体連通し、アンモニアガスに対して不活性な第1ガスを前記燃料導管に供給する第1ガス導管と、
前記バーナと前記燃料バルブとの間で前記燃料導管と流体連通し、前記第1ガスに対して不活性な第2ガスを前記燃料導管に供給する第2ガス導管と、
前記第1ガス導管に設けられ、前記第1ガス導管を開閉する第1ガスバルブと、
前記第2ガス導管に設けられ、前記第2ガス導管を開閉する第2ガスバルブと、
前記燃料バルブ、前記第1ガスバルブおよび前記第2ガスバルブを制御する制御装置であって、
当該制御装置は、前記燃料導管からアンモニアガスをパージするために、
前記燃料バルブを閉じて、前記バーナへのアンモニアガスの供給を停止することと、
前記第1ガスバルブを開いて、前記燃料導管に前記第1ガスを供給することと、
前記燃料導管内のガス中のアンモニアガスの濃度が第1閾値以下に低下した後に、前記第2ガスバルブを開いて、前記燃料導管に前記第2ガスを供給することと、
を実行するように構成される、
制御装置と、
を備える、燃焼システム。
続きを表示(約 1,500 文字)
【請求項2】
前記制御装置は、パージングのための第2閾値を記憶し、
前記制御装置は、前記第1ガスバルブを開いてからの経過時間が、前記第2閾値を超えた場合に、前記燃料導管内のガス中のアンモニアガスの濃度が前記第1閾値以下に低下したと判断する、
請求項1に記載の燃焼システム。
【請求項3】
前記燃焼システムは、前記燃料導管内のガス中のアンモニアガスの濃度を検出する第1センサを備え、
前記制御装置は、前記第1閾値を記憶し、
前記制御装置は、前記第1センサから受信したアンモニアガスの濃度が前記第1閾値以下か否かを判断する、
請求項1に記載の燃焼システム。
【請求項4】
前記第1ガスは窒素であり、前記第2ガスは空気である、
請求項1から3のいずれか一項に記載の燃焼システム。
【請求項5】
前記第1ガスは排ガスを含む、
請求項1から3のいずれか一項に記載の燃焼システム。
【請求項6】
前記第1ガスは窒素および排ガスの混合ガスである、
請求項5に記載の燃焼システム。
【請求項7】
前記第1ガスは排ガスである、
請求項5に記載の燃焼システム。
【請求項8】
バーナと、
前記バーナに接続され、前記バーナにアンモニアガスを供給する燃料導管と、
前記燃料導管に設けられ、前記燃料導管を開閉する燃料バルブと、
前記バーナと前記燃料バルブとの間で前記燃料導管と流体連通し、アンモニアガスに対して不活性な第1ガスを前記燃料導管に供給する第1ガス導管と、
前記バーナと前記燃料バルブとの間で前記燃料導管と流体連通し、前記第1ガスに対して不活性な第2ガスを前記燃料導管に供給する第2ガス導管と、
前記第1ガス導管に設けられ、前記第1ガス導管を開閉する第1ガスバルブと、
前記第2ガス導管に設けられ、前記第2ガス導管を開閉する第2ガスバルブと、
前記燃料バルブ、前記第1ガスバルブおよび前記第2ガスバルブを制御する制御装置であって、
当該制御装置は、前記バーナにアンモニアガスを供給するために、
前記第2ガスバルブを閉じて、前記燃料導管への前記第2ガスの供給を停止することと、
前記第1ガスバルブを開いて、前記燃料導管に前記第1ガスを供給することと、
前記燃料導管内のガス中の前記第2ガス中の所定の成分の濃度が第3閾値以下に低下した後に、前記燃料バルブを開いて、前記バーナにアンモニアガスを供給することと、
を実行するように構成される、
制御装置と、
を備える、燃焼システム。
【請求項9】
前記制御装置は、パージングのための第4閾値を記憶し、
前記制御装置は、前記第1ガスバルブを開いてからの経過時間が、前記第4閾値を超えた場合に、前記燃料導管内のガス中の前記第2ガス中の前記所定の成分の濃度が前記第3閾値以下に低下したと判断する、
請求項8に記載の燃焼システム。
【請求項10】
前記第2ガスは空気であり、
前記燃焼システムは、前記燃料導管内のガス中の酸素の濃度を検出する第2センサを備え、
前記第3閾値は、酸素の濃度に対して設定され、
前記制御装置は、前記第3閾値を記憶し、
前記制御装置は、前記第2センサから受信した酸素の濃度が前記第3閾値以下か否かを判断する、
請求項8に記載の燃焼システム。
(【請求項11】以降は省略されています)
発明の詳細な説明
【技術分野】
【0001】
本開示は、燃焼システムに関する。
続きを表示(約 1,500 文字)
【背景技術】
【0002】
ボイラ等の燃焼システムでは、燃料としてアンモニアが使用される場合がある。例えば、特許文献1は、アンモニアを燃料として使用するボイラを含む、発電設備を開示する。燃焼が停止しボイラが長期使用されない場合、アンモニアガス燃料用配管設備内のアンモニアガスが窒素ガスで置換され、アンモニアガスは、アンモニアガス吸収部に送られる。
【先行技術文献】
【特許文献】
【0003】
特許第6319526号公報
【発明の概要】
【発明が解決しようとする課題】
【0004】
配管からアンモニアガスをパージするためには、例えば窒素等、アンモニアガスに対して不活性なガスが使用される。また、パージ後に、ガスによる配管のシールを維持するためには、ガスを供給し続けて、配管内の圧力低下を防止する必要がある。例えば、アンモニアおよび化石燃料を混焼する場合には、パージ後に、ノズルの噴射孔に灰が堆積することを防止するために、ガスによる配管のシールが必要である。しかしながら、特許文献1のように窒素がパージに使用される場合、コストが増加する。
【0005】
本開示は、アンモニアガスが燃料として使用される場合、パージ後に、ガスによる配管のシールを維持することができる燃焼システムを提供することを目的とする。また、本開示は、燃焼システムにおいてアンモニアガスをパージする方法、および、燃焼システムにおいてアンモニアガスを供給する方法を提供することを目的とする。
【課題を解決するための手段】
【0006】
本開示の一態様に係る燃焼システムは、バーナと、バーナに接続され、バーナにアンモニアガスを供給する燃料導管と、燃料導管に設けられ、燃料導管を開閉する燃料バルブと、バーナと燃料バルブとの間で燃料導管と流体連通し、アンモニアガスに対して不活性な第1ガスを燃料導管に供給する第1ガス導管と、バーナと燃料バルブとの間で燃料導管と流体連通し、第1ガスに対して不活性な第2ガスを燃料導管に供給する第2ガス導管と、第1ガス導管に設けられ、第1ガス導管を開閉する第1ガスバルブと、第2ガス導管に設けられ、第2ガス導管を開閉する第2ガスバルブと、燃料バルブ、第1ガスバルブおよび第2ガスバルブを制御する制御装置であって、当該制御装置は、燃料導管からアンモニアガスをパージするために、燃料バルブを閉じて、バーナへのアンモニアガスの供給を停止することと、第1ガスバルブを開いて、燃料導管に第1ガスを供給することと、燃料導管内のガス中のアンモニアガスの濃度が第1閾値以下に低下した後に、第2ガスバルブを開いて、燃料導管に前記第2ガスを供給することと、を実行するように構成される、制御装置と、を備える。
【0007】
制御装置は、パージングのための第2閾値を記憶してもよく、制御装置は、第1ガスバルブを開いてからの経過時間が、第2閾値を超えた場合に、燃料導管内のガス中のアンモニアガスの濃度が第1閾値以下に低下したと判断してもよい。
【0008】
燃焼システムは、燃料導管内のガス中のアンモニアガスの濃度を検出する第1センサを備えてもよく、制御装置は、第1閾値を記憶してもよく、制御装置は、第1センサから受信したアンモニアガスの濃度が第1閾値以下か否かを判断してもよい。
【0009】
第1ガスは窒素であってもよく、第2ガスは空気であってもよい。
【0010】
第1ガスは排ガスを含んでもよい。
(【0011】以降は省略されています)
この特許をJ-PlatPat(特許庁公式サイト)で参照する
関連特許
株式会社IHIポールワース
炉頂装置
3日前
株式会社IHIアグリテック
農作業機
27日前
株式会社IHI
判定方法
11日前
株式会社IHIアグリテック
トレーラ
1か月前
株式会社IHIアグリテック
農作業機
1か月前
株式会社IHI
無人飛行体
1か月前
株式会社IHI原動機
脈動減衰装置
2か月前
株式会社IHIインフラシステム
塗膜除去方法
1か月前
株式会社IHI原動機
エンジン装置
1か月前
株式会社IHI
給電システム
2か月前
株式会社IHI
油圧PWM制御弁
3日前
株式会社IHI建材工業
セグメントの接合構造
1か月前
株式会社IHI
ラジアルフォイル軸受
1か月前
株式会社IHI
多重構造部の止水方法
1か月前
株式会社IHI回転機械エンジニアリング
サイレンサ及び過給機
4日前
株式会社IHI
修復装置および修復方法
2か月前
株式会社IHIインフラ建設
ワイヤロープ油除去装置
1か月前
株式会社IHI
走査装置および走査方法
1か月前
株式会社IHI
クリンチング接合検査装置
24日前
株式会社IHI
探索装置、および、探索方法
3日前
株式会社IHIインフラシステム
吊材取替方法及び吊材取替装置
1か月前
株式会社IHI汎用ボイラ
ボイラ及び水素ガスのパージ方法
2か月前
株式会社IHI
乾燥装置、および、含水率の推定方法
2か月前
株式会社IHI
超音波接合方法、および、超音波接合装置
11日前
JFEスチール株式会社
高炉の原料装入方法
3日前
株式会社IHI
鉄または鉄合金を接着する組成物および接着方法
3日前
株式会社IHI建材工業
コンクリート部材及びその打設方法とセグメント
1か月前
株式会社IHI
画像処理装置、画像処理方法、及び、画像処理プログラム
25日前
株式会社IHI
モータケーシングの端子接続構造及び回転機械
2か月前
株式会社IHI
センサの設置に係るシミュレーション装置、シミュレーション方法、及び、シミュレーションプログラム
2か月前
株式会社IHI
燃焼システム、燃焼システムにおいてアンモニアガスをパージする方法、および、燃焼システムにおいてアンモニアガスを供給する方法
2か月前
個人
燃焼炉の操業方法
3か月前
個人
固形燃料ストーブ
24日前
個人
煙突煤払い掃除機
4か月前
個人
ウッドガスストーブ
2か月前
個人
形見の製造方法
2か月前
続きを見る
他の特許を見る