TOP
|
特許
|
意匠
|
商標
特許ウォッチ
Twitter
他の特許を見る
10個以上の画像は省略されています。
公開番号
2025132579
公報種別
公開特許公報(A)
公開日
2025-09-10
出願番号
2024030244
出願日
2024-02-29
発明の名称
給電システム
出願人
株式会社IHI
代理人
個人
,
個人
,
個人
主分類
H02J
50/60 20160101AFI20250903BHJP(電力の発電,変換,配電)
要約
【課題】簡易な構成で異物を検出させる。
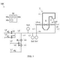
【解決手段】非接触給電システム1は、車両91との間において、無線によって送電及び/又は受電を行うコイル122を有するコイルモジュール12と、コイルモジュール12から離間した位置に配置されたミラーモジュール14と、を備える。コイル122において送電及び/又は受電を行うときに、電力が通過するハウジング給電面121aには、車載光学センサー913によって得た画像から抽出可能なマーカー12Mが設けられている。ミラーモジュール14は、車載光学センサー913がハウジング給電面121aを直視できない位置に存在するときに、車載光学センサー913によって得た画像からマーカー12Mを含むハウジング給電面121aを抽出可能であるように配置されている。
【選択図】図2
特許請求の範囲
【請求項1】
車両との間において、有線又は無線によって送電及び/又は受電を行う給電部材を有する給電モジュールと、
前記給電モジュールから離間した位置に配置されたミラーモジュールと、を備え、
前記給電部材において送電及び/又は受電を行うときに、電力が通過する電力通過部を含む領域には、前記車両に搭載された光学センサーによって得た画像から抽出可能なマーカーが設けられており、
前記ミラーモジュールは、前記光学センサーが前記電力通過部を含む領域を直視できない位置に存在するときに、前記光学センサーによって得た画像から前記マーカーを含む前記電力通過部を含む領域を抽出可能であるように配置されている、給電システム。
続きを表示(約 1,100 文字)
【請求項2】
前記給電モジュールは、前記給電部材であるコイルと、前記コイルを収容すると共に前記電力通過部であるハウジング給電面を含むコイルハウジングと、を有するコイルモジュールである、請求項1に記載の給電システム。
【請求項3】
前記車両の下に前記コイルモジュールが位置している状態であるとき、前記電力通過部を含む領域は前記光学センサーの視野の外側に位置しており、
前記ミラーモジュールは、前記ミラーモジュールを介して前記光学センサーによって得た画像から前記マーカーを含む前記電力通過部を含む領域を抽出可能であるように配置されている、請求項2に記載の給電システム。
【請求項4】
前記ミラーモジュールは、前記光学センサーの視野の内側に位置している、請求項3に記載の給電システム。
【請求項5】
前記車両である第1車両の前方に前記第1車両とは別の第2車両が存在する状態であるとき、前記電力通過部を含む領域は前記光学センサーの視野の内側に位置しているが、前記第2車両によって妨げられて直視できず、
前記ミラーモジュールは、前記ミラーモジュールを介して前記マーカーを含む前記電力通過部を含む領域から前記光学センサーに至る光路が前記第2車両に重複しないように配置されている、請求項2に記載の給電システム。
【請求項6】
前記ミラーモジュールは、前記光学センサーの視野の内側に位置している、請求項5に記載の給電システム。
【請求項7】
前記給電モジュールは、前記給電部材であるコネクタと、前記コネクタを収容すると共に前記電力通過部であるコネクタ勘合部を囲む領域を含むコネクタハウジングと、を有するコネクタモジュールである、請求項1に記載の給電システム。
【請求項8】
前記車両の下に前記コネクタモジュールが位置している状態であるとき、前記電力通過部を囲む領域は前記光学センサーの視野の外側に位置し、
前記ミラーモジュールは、前記ミラーモジュールを介して前記光学センサーによって得た画像から前記マーカーを含む前記電力通過部を囲む領域を抽出可能であるように配置されている、請求項7に記載の給電システム。
【請求項9】
前記ミラーモジュールは、前記光学センサーの視野の内側に位置している、請求項8に記載の給電システム。
【請求項10】
前記ミラーモジュールは、前記電力通過部を含む領域からの光を反射する反射面を含み、
前記反射面の法線は、水平方向に向く、請求項1~9の何れか一項に記載の給電システム。
(【請求項11】以降は省略されています)
発明の詳細な説明
【技術分野】
【0001】
本発明は、給電システムに関する。
続きを表示(約 1,900 文字)
【背景技術】
【0002】
給電装置から電気自動車への送電は、有線で行われることもあるし、無線で行われることもある。いずれの態様であっても、給電装置と電気自動車との間に異物が存在すると、給電装置から電気自動車への正常な送電動作を妨げることがある。特許文献1~6は、給電装置又は電気自動車がなんらかの検出対象物を検出する技術を開示する。
【0003】
例えば、特許文献1に記載された技術は、非接触給電装置の上に異物が存在するか否かを電気自動車に搭載した光学センサーによって検出する。特許文献2、3に記載された技術は、非接触給電装置の上に異物が存在するか否かを非接触給電装置に設けた光学センサーによって検出する。また、特許文献4、5、6に記載された技術は、車両に搭載したセンサーによって、車両の周辺に存在する対象物を検出する。
【先行技術文献】
【特許文献】
【0004】
米国特許出願公開第2014/0203629号明細書
特開2016-41009号公報
国際公開第2020/059379号
国際公開第2021/210302号
特開2009-211624号公報
特開2010-122821号公報
【発明の概要】
【発明が解決しようとする課題】
【0005】
給電装置と給電対象である車両との間に存在する異物を検出する動作は、例えば、給電対象である車両が給電可能な位置に向かって移動しているときに実行されることがある。また、当該検出する動作は、給電対象である車両が給電可能な位置に停止しているときに実行されることもある。異物を検出するという限定された用途にのみ用いられるセンサー類を車両又は給電装置に設けることは、装置の構成の複雑化を招く。装置の構成の複雑化は、製造や保守の手間を増加させてしまうことがありえる。
【0006】
本発明は、簡易な構成で異物を検出させることが可能な給電システムを提供する。
【課題を解決するための手段】
【0007】
本発明の一形態である給電システムは、車両との間において、有線又は無線によって送電及び/又は受電を行う給電部材を有する給電モジュールと、給電モジュールから離間した位置に配置されたミラーモジュールと、を備え、給電部材において送電及び/又は受電を行うときに、電力が通過する電力通過部を含む領域には、車両に搭載された光学センサーによって得た画像から抽出可能なマーカーが設けられており、ミラーモジュールは、光学センサーが電力通過部を含む領域を直視できない位置に存在するときに、光学センサーによって得た画像からマーカーを含む電力通過部を含む領域を抽出可能であるように配置されている。
【0008】
この給電システムは、マーカーが設けられた電力通過部を含む領域を光学センサーが直視できない場合であっても、ミラーモジュールによって車両に搭載されている光学センサーがマーカーを含む電力通過部を含む領域の画像を得ることができる。つまり、異物の有無を検出するためだけの新たなセンサーを車両又は給電システムに設ける必要がない。その結果、簡易な構成で車両に異物を検出させることができる。
【0009】
上記の給電システムの給電モジュールは、給電部材であるコイルと、コイルを収容すると共に電力通過部であるハウジング給電面を含むコイルハウジングと、を有するコイルモジュールであってもよい。この無線給電を行う給電システムでは、マーカーが設けられたハウジング給電面を光学センサーが直視できない場合であっても、ミラーモジュールによって光学センサーがマーカーを含む電力通過部の画像を得ることができる。その結果、この構成によっても、簡易な構成で車両に異物を検出させることができる。
【0010】
上記の給電システムのコイルモジュールは、車両の下にコイルモジュールが位置している状態であるとき、電力通過部を含む領域は光学センサーの視野の外側に位置しており、ミラーモジュールは、ミラーモジュールを介して光学センサーによって得た画像からマーカーを含む電力通過部を含む領域を抽出可能であるように配置されてもよい。この構成によれば、停車中の車両が無線給電を開始するとき又は無線給電しているときに、電力通過部の上に存在する異物を検出することができる。
(【0011】以降は省略されています)
この特許をJ-PlatPat(特許庁公式サイト)で参照する
関連特許
株式会社IHI
無人飛行体
4日前
株式会社IHI
給電システム
27日前
株式会社IHI
誘導加熱装置
1か月前
株式会社IHI
基板固定構造
27日前
株式会社IHI
制御システム
1か月前
株式会社IHIインフラシステム
塗膜除去方法
1か月前
株式会社IHI原動機
脈動減衰装置
18日前
株式会社IHI物流産業システム
ピッキング設備
2か月前
株式会社IHI検査計測
プローブ取付装置
1か月前
株式会社IHIプラント
アンモニア受入設備
2か月前
株式会社IHIプラント
アンモニア受入設備
1か月前
株式会社IHIプラント
アンモニア受入設備
2か月前
株式会社IHIインフラ建設
合成桁の床版撤去方法
1か月前
株式会社IHIプラント
液化ガス気化器ユニット
2か月前
株式会社IHI
修復装置および修復方法
11日前
株式会社IHI
ガス除害装置及びガス除害方法
27日前
株式会社IHI汎用ボイラ
ボイラ及び水素ガスのパージ方法
8日前
株式会社IHI検査計測
ボルトねじ部のき裂検査装置と方法
1か月前
株式会社IHI
乾燥装置、および、含水率の推定方法
20日前
株式会社IHIプラント
漏液処理設備及び液化ガスタンク設備
2か月前
株式会社IHI
橋梁の管理方法および橋梁の管理装置
29日前
株式会社IHI
評価装置、評価方法、及び、評価プログラム
2か月前
株式会社IHI
認識装置、認識方法、及び、認識プログラム
27日前
株式会社IHIプラント
アンモニア漏出処理設備及びアンモニア受入設備
1か月前
株式会社IHIインフラ建設
プレキャスト床版の壁高欄の構築方法及びシステム
2か月前
株式会社IHI
情報処理装置、情報処理方法、及び、情報処理プログラム
2か月前
株式会社IHIインフラシステム
塗膜除去方法
1か月前
株式会社IHI検査計測
流動層燃焼炉を用いたバイオマス専焼時の流動不良予測評価方法
1か月前
株式会社IHI
スラストフォイル軸受
1か月前
株式会社IHIインフラ建設
斜張橋のケーブル用移動足場装置及びこれを用いたケーブル用足場移動方法
2か月前
トヨタ自動車株式会社
ブローバイガス処理装置、内燃機関、および過給機
1か月前
株式会社IHI
モータケーシングの端子接続構造及び回転機械
20日前
株式会社IHI
センサの設置に係るシミュレーション装置、シミュレーション方法、及び、シミュレーションプログラム
18日前
IHI運搬機械株式会社
二多段式駐車装置とその制御方法
1か月前
株式会社IHI
燃焼システム、燃焼システムにおいてアンモニアガスをパージする方法、および、燃焼システムにおいてアンモニアガスを供給する方法
8日前
東京電力ホールディングス株式会社
蒸気タービンプラント
1か月前
続きを見る
他の特許を見る