TOP
|
特許
|
意匠
|
商標
特許ウォッチ
Twitter
他の特許を見る
公開番号
2025141054
公報種別
公開特許公報(A)
公開日
2025-09-29
出願番号
2024040794
出願日
2024-03-15
発明の名称
バイオマスの乾燥システム及びバイオマスの乾燥方法
出願人
株式会社フジタ
代理人
個人
,
個人
,
個人
主分類
C02F
11/12 20190101AFI20250919BHJP(水,廃水,下水または汚泥の処理)
要約
【課題】バイオマスを効率良く乾燥させることができる技術を提供する。
【解決手段】バイオマスの乾燥システム100は、バイオ炭を用いてバイオマスBMを発酵乾燥し、その乾燥処理物を炭化処理することで、固形燃料や肥料として有効利用する。作製した炭化物の一部は、易分解性有機物を吸着させ、バイオマスBMと混合し、発酵乾燥に再利用する(易分解性有機物を吸着させた炭化物CB)。作製した炭化物をふるい分けして得られる粒度の小さい炭化物を用いることで、微生物の栄養となる資材の吸着量を増やすことができる。一方、作製した炭化物をふるい分けして得られる粒度の大きい炭化物をバイオマスBMに混合することで、炭化物が発酵に寄与する微生物の担体として機能させることができる。これにより、微生物の増加と、それに伴う発酵熱の上昇を促すことができ、また発酵状態を維持することができる。
【選択図】図1
特許請求の範囲
【請求項1】
バイオマスを発酵させる発酵部と、
前記発酵部で発酵させたバイオマスを乾燥させる乾燥部と、
前記乾燥部で乾燥させたバイオマスを炭化させて炭化物を生成する生成部と、
前記生成部で生成された炭化物の一部に易分解性有機物を吸着させて前記発酵部に投入する投入部と、
を備えるバイオマスの乾燥システム。
続きを表示(約 1,200 文字)
【請求項2】
請求項1に記載のバイオマスの乾燥システムにおいて、
前記発酵部で発酵中のバイオマスの一部を取り出し、取り出した発酵中のバイオマスを新たに投入するバイオマスとともに前記発酵部に投入する再投入部を備えることを特徴とするバイオマスの乾燥システム。
【請求項3】
請求項1に記載のバイオマスの乾燥システムにおいて、
前記発酵部は、バイオマスが投入される円筒状の本体部と、前記本体部の内部に配置され、温風で通気させながらバイオマスを攪拌する攪拌羽根と、を備えることを特徴とするバイオマスの乾燥システム。
【請求項4】
請求項3に記載のバイオマスの乾燥システムにおいて、
前記発酵部から発生する排気と外気とを利用して前記温風を生成する温風生成部を備えることを特徴とするバイオマスの乾燥システム。
【請求項5】
請求項4に記載のバイオマスの乾燥システムにおいて、
前記生成部で生成された炭化物の一部は、前記温風生成部の脱臭に利用されることを特徴とするバイオマスの乾燥システム。
【請求項6】
請求項1に記載のバイオマスの乾燥システムにおいて、
前記生成部で生成された炭化物の一部は、前記発酵部の通気性改良材として利用されることを特徴とするバイオマスの乾燥システム。
【請求項7】
請求項1に記載のバイオマスの乾燥システムにおいて、
前記発酵部は、バイオマスを貯留する貯留エリアと、前記貯留エリアに貯留されているバイオマスが次に移動するエリアであってバイオマスを発酵させる発酵エリアと、を備えることを特徴とするバイオマスの乾燥システム。
【請求項8】
請求項7に記載のバイオマスの乾燥システムにおいて、
前記貯留エリアと前記発酵エリアとの間には、固定された格子状の部材と、前記格子状の部材の下方に配置され、一定時間で一回転し、バイオマスを通過させる開口部を有する回転部材と、が配置されていることを特徴とするバイオマスの乾燥システム。
【請求項9】
請求項1に記載のバイオマスの乾燥システムにおいて、
前記投入部は、前記生成部で生成された炭化物を、粒度の大きい炭化物と粒度の小さい炭化物とにふるい分けし、前記粒度の大きい炭化物だけ、前記粒度の小さい炭化物だけ、又は、前記粒度の大きい炭化物と前記粒度の小さい炭化物との両方に前記易分解性有機物を吸着させて前記発酵部に投入することを特徴とするバイオマスの乾燥システム。
【請求項10】
発酵部でバイオマスを発酵させる発酵工程と、
前記発酵工程で発酵させたバイオマスを乾燥させる乾燥工程と、
前記乾燥工程で乾燥させたバイオマスを炭化させて炭化物を生成する生成工程と、
前記生成工程で生成された炭化物の一部に易分解性有機物を吸着させて前記発酵部に投入する投入工程と、
を含むバイオマスの乾燥方法。
発明の詳細な説明
【技術分野】
【0001】
本発明は、バイオマスの乾燥システム及びバイオマスの乾燥方法に関する。
続きを表示(約 1,100 文字)
【背景技術】
【0002】
特許文献1は、生ごみ等の廃棄物に炭化物を混合して加圧雰囲気で加熱した後温度を下げることで、廃棄物を発酵・分解させる技術を開示している。
特許文献2は、発酵熱を用いて汚泥を乾燥させる技術を開示している。
【先行技術文献】
【特許文献】
【0003】
特開平8-141546号公報
特開2021-159800号公報
【発明の概要】
【発明が解決しようとする課題】
【0004】
バイオマスを固形燃料や炭化物として活用する場合は、バイオマスを乾燥(バイオマスの含水率を低減)させる必要がある。
【0005】
そこで、本発明は、バイオマスを効率良く乾燥させることができる技術の提供を課題とする。
【課題を解決するための手段】
【0006】
本発明は、上記の課題を解決するため以下の解決手段を採用する。なお、以下の解決手段はあくまで例示であり、本発明はこれに限定されるものではない。また、本発明は、以下の解決手段に示す各発明特定事項を少なくとも1つ含む発明とすることができる。さらに、以下の解決手段に示す各発明特定事項には、発明特定事項を限定する要素を追加して下位概念化することができ、発明特定事項を限定する要素を削除して上位概念化することもできる。
【0007】
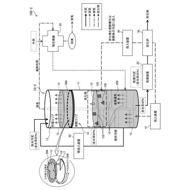
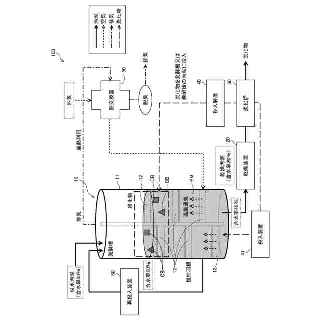
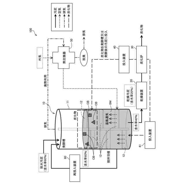
解決手段1:本解決手段のバイオマスの乾燥システムは、バイオマスを発酵させる発酵部と、前記発酵部で発酵させたバイオマスを乾燥させる乾燥部と、前記乾燥部で乾燥させたバイオマスを炭化させて炭化物を生成する生成部と、前記生成部で生成された炭化物の一部に易分解性有機物を吸着させて前記発酵部に投入する投入部と、を備えるバイオマスの乾燥システムである。
【0008】
本解決手段によれば、炭化物の一部に易分解性有機物を吸着させて発酵部に投入するため、炭化物及び易分解性有機物によってバイオマスの発酵を促進させることができ、結果として、バイオマスを効率良く乾燥させることができる。
【0009】
解決手段2:本解決手段のバイオマスの乾燥システムは、上述したいずれかの解決手段において、前記発酵部で発酵中のバイオマスの一部を取り出し、取り出した発酵中のバイオマスを新たに投入するバイオマスとともに前記発酵部に投入する再投入部を備えることを特徴とするバイオマスの乾燥システムである。
【0010】
本解決手段によれば、発酵中のバイオマスの一部を発酵部に再投入するため、発酵部の温度を上昇させてバイオマスの発酵を促進させることができる。
(【0011】以降は省略されています)
この特許をJ-PlatPat(特許庁公式サイト)で参照する
関連特許
株式会社フジタ
保護具
1か月前
株式会社フジタ
合成床
1か月前
株式会社フジタ
緑化装置
1か月前
株式会社フジタ
水電解装置
16日前
株式会社フジタ
木質建築部材
1か月前
株式会社フジタ
清掃ロボット
17日前
株式会社フジタ
ビス打ち装置
1か月前
株式会社フジタ
窓用カバー部材
1か月前
株式会社フジタ
センサユニット
1か月前
株式会社フジタ
結露対策設定装置
1か月前
株式会社フジタ
バイオガス改質装置
1か月前
株式会社フジタ
駐車場緑化システム
1か月前
株式会社フジタ
地質性状予測システム
1か月前
株式会社フジタ
バイオガス改質システム
1か月前
株式会社フジタ
床衝撃音レベル予測システム
1か月前
株式会社フジタ
荷物昇降装置用の荷物載置機構
1か月前
株式会社フジタ
昆虫および昆虫の幼虫の飼育装置
1か月前
株式会社フジタ
ビス補給装置およびビス打ちシステム
1か月前
株式会社フジタ
ハーフプレキャスト梁とその製作方法
1か月前
株式会社フジタ
コンクリート吹付け作業支援システム
2日前
株式会社フジタ
飛沫感染、飛沫核感染防止のための衝立
1か月前
株式会社フジタ
シーリング材均し器具及びシーリング装置
15日前
株式会社フジタ
コンクリート養生装置およびコンクリートの養生方法
1か月前
株式会社フジタ
バイオマスの乾燥システム及びバイオマスの乾燥方法
1か月前
株式会社フジタ
連絡情報提供装置、連絡情報提供方法、及び連絡情報提供プログラム
1か月前
株式会社フジタ
フレッシュコンクリートの品質評価装置およびフレッシュコンクリートの品質評価方法
1か月前
株式会社フジタ
音響解析システム及び音響解析プログラム
15日前
株式会社フジタ
建物の内部を3次元計測するために計測位置を演算処理するための前処理方法、プログラム、及び前処理装置
1か月前
株式会社フジタ
建物の内部を3Dスキャナを用いて3次元計測するための計測位置を決定するための探索方法、及びプログラム
1か月前
株式会社げんき
液体活性化装置
18日前
株式会社ウィズアクア
水質浄化装置
1か月前
三浦工業株式会社
汚泥乾燥加熱釜
1か月前
株式会社ライトアース
水循環式水質浄化システム
25日前
名古屋メッキ工業株式会社
溶存金属析出装置
29日前
栗田工業株式会社
電気イオン濃縮装置
29日前
スタンレー電気株式会社
流体除菌装置
23日前
続きを見る
他の特許を見る