TOP
|
特許
|
意匠
|
商標
特許ウォッチ
Twitter
他の特許を見る
10個以上の画像は省略されています。
公開番号
2025166415
公報種別
公開特許公報(A)
公開日
2025-11-06
出願番号
2024070435
出願日
2024-04-24
発明の名称
水電解装置
出願人
株式会社フジタ
代理人
弁理士法人高橋・林アンドパートナーズ
主分類
C25B
15/08 20060101AFI20251029BHJP(電気分解または電気泳動方法;そのための装置)
要約
【課題】浄水器の劣化をおさえながら、水電解用の水を冷却および浄化し、十分な量を水電解セルに供給すること。
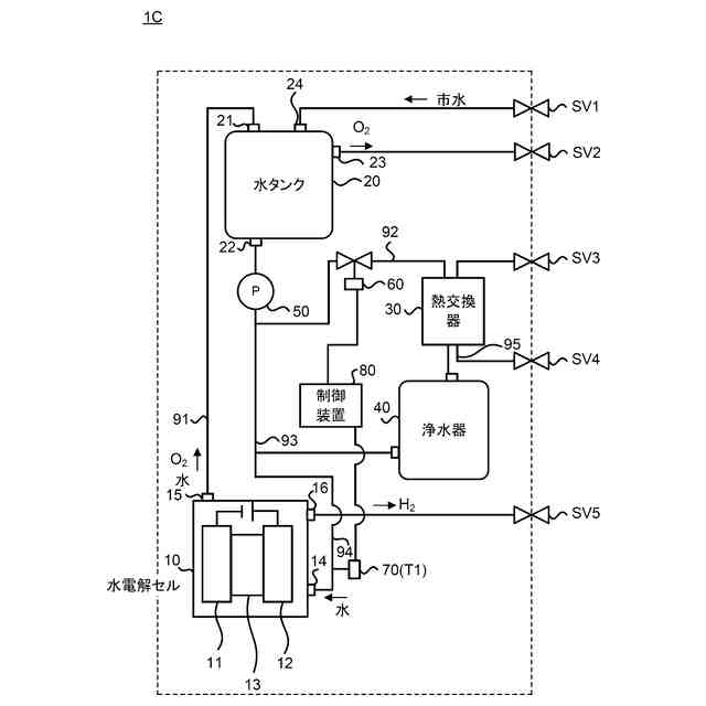
【解決手段】水電解装置1は、水電解反応により水素および酸素を生成する水電解セルと、前記水電解セルで使用された水を貯蔵する水タンクと、前記水タンクに接続され前記水タンクから供給された水を冷却する熱交換器と、前記熱交換器に接続され前記熱交換器で冷却された水を浄化する浄水器と、前記水タンクから供給された水が前記熱交換器および前記浄水器を介して前記水電解セルに流れる第1流路92と、前記水タンクから供給された水が前記熱交換器および前記浄水器を介さずに直接前記水電解セルに流れる第2流路93と、前記水電解セルから前記水タンクに水が流れる第3流路と、を備える。
【選択図】図1
特許請求の範囲
【請求項1】
水電解反応により水素および酸素を生成する水電解セルと、
前記水電解セルで使用された水を貯蔵する水タンクと、
前記水タンクに接続され前記水タンクから供給された水を冷却する熱交換器と、
前記熱交換器に接続され前記熱交換器で冷却された水を浄化する浄水器と、
前記水タンクから供給された水が前記熱交換器および前記浄水器を介して前記水電解セルに流れる第1流路と、
前記水タンクから供給された水が前記熱交換器および前記浄水器を介さずに直接前記水電解セルに流れる第2流路と、
前記水電解セルから前記水タンクに水が流れる第3流路と、を備える、
水電解装置。
続きを表示(約 1,000 文字)
【請求項2】
前記水タンクの上流側または下流側に設けられたポンプを備える、
請求項1に記載の水電解装置。
【請求項3】
前記第2流路に設けられた制御弁と、
前記水電解セルの直前に設けられた温度センサと、
前記温度センサで検出された温度に基づいて前記制御弁を用いて前記第2流路における水の流量を制御する制御装置と、を備える、
請求項1に記載の水電解装置。
【請求項4】
前記第1流路に設けられた制御弁と
前記水電解セルの上流側に設けられた温度センサと、
前記温度センサで検出された温度に基づいて前記制御弁で前記第1流路における水の流量を制御する制御装置と、を備える、
請求項1に記載の水電解装置。
【請求項5】
前記第1流路のうち前記熱交換器の下流側に設けられたポンプと、
前記水電解セルの直前に設けられた温度センサと、
前記温度センサで検出された温度に基づいて前記ポンプの流量を制御する制御装置と、を備える、
請求項1の水電解装置。
【請求項6】
前記熱交換器に冷却水を供給する冷却回路に設けられた冷却機構と、
前記水電解セルの上流側に設けられた温度センサと、
前記温度センサで検出された温度に基づいて前記冷却機構の動作を制御する制御装置と、を備える、
請求項1に記載の水電解装置。
【請求項7】
前記第1流路のうち前記浄水器の下流側に設けられたポンプと、
前記水電解セルの上流側に設けられた第1温度センサと、
前記熱交換器に冷却水を供給する冷却回路に設けられた第2温度センサと、
前記ポンプの流量を制御する制御装置と、を備え、
前記第2温度センサの温度が前記第1温度センサの温度より高いとき、前記制御装置は前記第1流路からの水の流量を増やすように前記ポンプを動作させる、
請求項1に記載の水電解装置。
【請求項8】
前記熱交換器と前記浄水器の間と前記第2流路とを接続する第4流路と、
前記第4流路に設けられた第2制御弁と、を備え、
前記第2温度センサで検出された温度が第1温度センサで検出された温度より高いとき、前記制御装置は前記第2制御弁を開動作させる、
請求項7の水電解装置。
【請求項9】
前記水タンクから供給された水は、前記熱交換器から前記浄水器に流れる、
請求項1の水電解装置。
発明の詳細な説明
【技術分野】
【0001】
本発明は、水電解装置に関する。
続きを表示(約 1,600 文字)
【背景技術】
【0002】
近年、持続可能な開発目標(Sustainable Development Goals:SDGs)の取り組みが広がっている。そのうえで、石油、石炭、液化天然ガスなどの化石燃料を用いて電力を作り出す従来の方式から、太陽光や風力、地熱等の再生可能エネルギーを利用したエネルギー制御システムが注目されている。
【0003】
この種の電力制御システムは、天候や季節、立地等によって発電電力が大きく変動する。また、家屋や店舗などの消費する側(負荷)も消費電力が変化する。それゆえに、発電と消費の電力需給バランスに応じて電力の余剰または不足が生じる。そこで、最近では、燃料電池や、水電解装置を用いて電力供給の安定化を図る取り組みが進められている。特許文献1には、燃料電池、水電解装置を用いたエネルギー制御システムが開示されている。
【0004】
水電解装置は、水と電力を用いて水電解反応を行い、水素を生成する。このとき、水電解反応に使用される水は、循環回路(流路)を介して再利用される。しかしながら、流路を構成する部材や水電解セルの電極からそれらを構成する金属や樹脂など多種の材料の剥がれ落ちや溶出を原因として、水電解反応に使用された水の純度が徐々に低下する。このような水が繰り返し用いられると、水電解装置(水電解セルを構成する電解質膜と電極の触媒の状態変化)の劣化を加速させる。水電解装置が劣化すると、水電解反応の効率が低下する。また、反応のロスが熱エネルギーとなり、水の温度が上昇する。そのため、水電解反応用の水を再利用する場合、水の冷却と水の浄化を行う必要がある。特許文献2には、水電解用水再生装置として、冷却器および浄化器を含む構成が開示されている。
【先行技術文献】
【特許文献】
【0005】
国際公開2019/103059号
特開2002-166278号公報
【発明の概要】
【発明が解決しようとする課題】
【0006】
一方、水電解用水再生装置として、冷却器(熱交換器)および浄化器(浄水器)を含む場合、冷却器および浄化器が水の流れに対する抵抗となり、循環する水の供給量を低下させる。この場合、水電解反応で生じた気泡となった酸素が電極界面に残存するようになって水電解反応を妨害するため、水電解反応を行うことができる実効的な面積が減少することで水電解セルの性能を低下させる。
【0007】
また、水電解セルの作動温度は50~80℃が望ましいが、50℃以上では浄水器の耐久性を低下させる。
【0008】
更に、ポンプは使用せずに、水電解反応で発生したガスの浮力により水を循環させる場合、水の流路が複雑になると、冷却器や浄水器によって水の圧力損失が生じ、水電解セルに水を十分に供給できない。
【0009】
本発明はこのような問題に鑑みなされたものであり、浄水器の劣化をおさえながら、水電解用の水を冷却および浄化し、十分な量を水電解セルに供給することを目的の一つとする。
【課題を解決するための手段】
【0010】
本発明の一実施形態によれば、水電解反応により水素および酸素を生成する水電解セルと、前記水電解セルで使用された水を貯蔵する水タンクと、前記水タンクに接続され前記水タンクから供給された水を冷却する熱交換器と、前記熱交換器に接続され前記熱交換器で冷却された水を浄化する浄水器と、前記水タンクから供給された水が前記熱交換器および前記浄水器を介して前記水電解セルに流れる第1流路と、前記水タンクから供給された水が前記熱交換器および前記浄水器を介さずに直接前記水電解セルに流れる第2流路と、前記水電解セルから前記水タンクに水が流れる第3流路と、を備える、水電解装置が提供される。
(【0011】以降は省略されています)
この特許をJ-PlatPat(特許庁公式サイト)で参照する
関連特許
株式会社フジタ
保護具
1か月前
株式会社フジタ
水電解装置
2日前
株式会社フジタ
清掃ロボット
3日前
株式会社フジタ
窓用カバー部材
1か月前
株式会社フジタ
結露対策設定装置
1か月前
株式会社フジタ
地質性状予測システム
1か月前
株式会社フジタ
飛沫感染、飛沫核感染防止のための衝立
1か月前
株式会社フジタ
シーリング材均し器具及びシーリング装置
1日前
株式会社フジタ
コンクリート養生装置およびコンクリートの養生方法
1か月前
株式会社フジタ
音響解析システム及び音響解析プログラム
1日前
有限会社 ナプラ
端子
2か月前
株式会社ノーリツ
電解水生成装置
2か月前
株式会社堤水素研究所
水電解装置
2日前
株式会社神戸製鋼所
接点材料
1日前
株式会社カネカ
可撓性ガス拡散電極
1か月前
本田技研工業株式会社
電解装置
1か月前
株式会社ケミカル山本
電解研磨装置用電極
2日前
株式会社東芝
アルマイト処理方法
2か月前
本田技研工業株式会社
水電解システム
2か月前
本田技研工業株式会社
差圧式電解装置
16日前
本田技研工業株式会社
水電解システム
2か月前
本田技研工業株式会社
水電解スタック
1か月前
一般財団法人電力中央研究所
電解反応装置
1か月前
株式会社荏原製作所
蒸気発電プラント
29日前
SECカーボン株式会社
カソードアセンブリ
1か月前
東レ株式会社
液体電解用多孔質輸送層およびその製造方法
1日前
本田技研工業株式会社
CO2電解装置
1か月前
本田技研工業株式会社
電気化学スタック
1か月前
本田技研工業株式会社
電解セルの製造方法
1か月前
古河電気工業株式会社
端子
1か月前
メルテックス株式会社
極薄電解銅箔及びその製造方法
22日前
三菱マテリアル株式会社
皮膜付端子材及びその製造方法
1か月前
NOK株式会社
セルユニット
1か月前
NOK株式会社
セルユニット
1か月前
株式会社豊田中央研究所
電極
1か月前
ナミックス株式会社
銅部材
1か月前
続きを見る
他の特許を見る