TOP
|
特許
|
意匠
|
商標
特許ウォッチ
Twitter
他の特許を見る
公開番号
2025140778
公報種別
公開特許公報(A)
公開日
2025-09-29
出願番号
2024040353
出願日
2024-03-14
発明の名称
オイル供給機構、内燃機関ユニット及び車両
出願人
いすゞ自動車株式会社
代理人
弁理士法人鈴榮特許綜合事務所
主分類
F01M
1/16 20060101AFI20250919BHJP(機械または機関一般;機関設備一般;蒸気機関)
要約
【課題】内燃機関の摺動部の摩耗を抑制できるオイル供給機構、内燃機関ユニット及び車両を提供すること。
【解決手段】オイル供給機構12は、内燃機関11に供給するオイルを貯留するオイルパン21と、オイルを貯留するサブタンク24と、内燃機関11の複数の摺動部11aの少なくとも1つにオイルを供給するオイルギャラリ27と、オイルギャラリ27に、オイルパン21及びサブタンク24を選択的に接続する切替弁28と、オイルパン21のオイルを切替弁28側に供給する、内燃機関11の駆動により駆動するオイルポンプ22と、サブタンク24のオイルを二次側に供給する電動ポンプ25と、内燃機関11の始動前に、電動ポンプ25を駆動し、切替弁28によりサブタンク24とオイルギャラリ27とを接続するように切替弁28を制御する制御部18と、を備える。
【選択図】 図2
特許請求の範囲
【請求項1】
内燃機関に供給するオイルを貯留するオイルパンと、
前記オイルを貯留するサブタンクと、
前記内燃機関の複数の摺動部の少なくとも1つに前記オイルを供給するオイルギャラリと、
前記オイルギャラリに、前記オイルパン及び前記サブタンクを選択的に接続する切替弁と、
前記オイルパンの前記オイルを前記切替弁側に供給する、前記内燃機関の駆動により駆動するオイルポンプと、
前記サブタンクの前記オイルを二次側に供給する電動ポンプと、
前記内燃機関の始動前に、前記電動ポンプを駆動し、前記サブタンクと前記オイルギャラリとを接続するように前記切替弁を制御する制御部と、
を備えるオイル供給機構。
続きを表示(約 510 文字)
【請求項2】
前記制御部は、前記内燃機関の始動後に駆動する前記オイルポンプの油圧が前記電動ポンプの油圧より高い場合に、前記電動ポンプを停止し、
前記切替弁は、前記内燃機関の始動後に駆動する前記オイルポンプの油圧が前記電動ポンプの油圧より高い場合に前記オイルパン及び前記オイルギャラリを接続する、請求項1に記載のオイル供給機構。
【請求項3】
前記オイルギャラリの二次側に設けられ、前記内燃機関の他の供給先へ前記オイルを供給する供給管と、
前記オイルギャラリ及び前記供給管との間に設けられ、前記電動ポンプが停止し、前記オイルポンプが駆動するときに開く開閉弁と、
を備える、請求項2に記載のオイル供給機構。
【請求項4】
前記切替弁及び前記開閉弁は、前記制御部に制御される電磁弁である、請求項3に記載のオイル供給機構。
【請求項5】
請求項1又は請求項4のいずれか一項に記載のオイル供給機構と、
前記内燃機関と、
を備える内燃機関ユニット。
【請求項6】
請求項5に記載の内燃機関ユニットを備える車両。
発明の詳細な説明
【技術分野】
【0001】
本発明は、内燃機関にオイルを供給するオイル供給機構、内燃機関ユニット及び車両に関する。
続きを表示(約 1,900 文字)
【背景技術】
【0002】
従前から、内燃機関を動力源とする車両が知られている。このような車両は、内燃機関が駆動することで、内燃機関のクランクシャフト等の回転体に同調して駆動するオイルポンプが駆動し、オイルパンからオイルを内燃機関の摺動部に供給するオイル供給機構を有する構成が知られている。また、燃料の気化促進のためにピストンに蓄熱容器内のオイルを供給する技術も知られている(例えば、特許文献1参照)。
【先行技術文献】
【特許文献】
【0003】
特開2003-148121号公報
【発明の概要】
【発明が解決しようとする課題】
【0004】
上述したオイル供給機構は、内燃機関の始動後にオイルポンプが駆動し、摺動部へのオイル供給が開始されることから、内燃機関の始動からオイルが摺動部に供給されるまでに時間差が生じる。特に、内燃機関の停止後、次回の内燃機関の駆動時の間に、摺動部のオイルは落下し、オイルパンで回収される。よってオイルポンプが駆動して摺動部にオイルが供給されるまでの間、オイルが十分に供給されていない状態で摺動部が摺動することになり、摺動部が摩耗する要因となる。
【0005】
そこで、本発明は、内燃機関の摺動部の摩耗を抑制できるオイル供給機構、内燃機関ユニット及び車両を提供することを目的とする。
【課題を解決するための手段】
【0006】
本発明の一態様によれば、オイル供給機構は、内燃機関に供給するオイルを貯留するオイルパンと、前記オイルを貯留するサブタンクと、前記内燃機関の複数の摺動部の少なくとも1つに前記オイルを供給するオイルギャラリと、前記オイルギャラリに、前記オイルパン及び前記サブタンクを選択的に接続する切替弁と、前記オイルパンの前記オイルを前記切替弁側に供給する、前記内燃機関の駆動により駆動するオイルポンプと、前記サブタンクの前記オイルを二次側に供給する電動ポンプと、前記内燃機関の始動前に、前記電動ポンプを駆動し、前記サブタンクと前記オイルギャラリとを接続するように前記切替弁を制御する制御部と、を備える。
【発明の効果】
【0007】
本発明によれば、内燃機関の摺動部の摩耗を抑制できるオイル供給機構、内燃機関ユニット及び車両を提供することができる。
【図面の簡単な説明】
【0008】
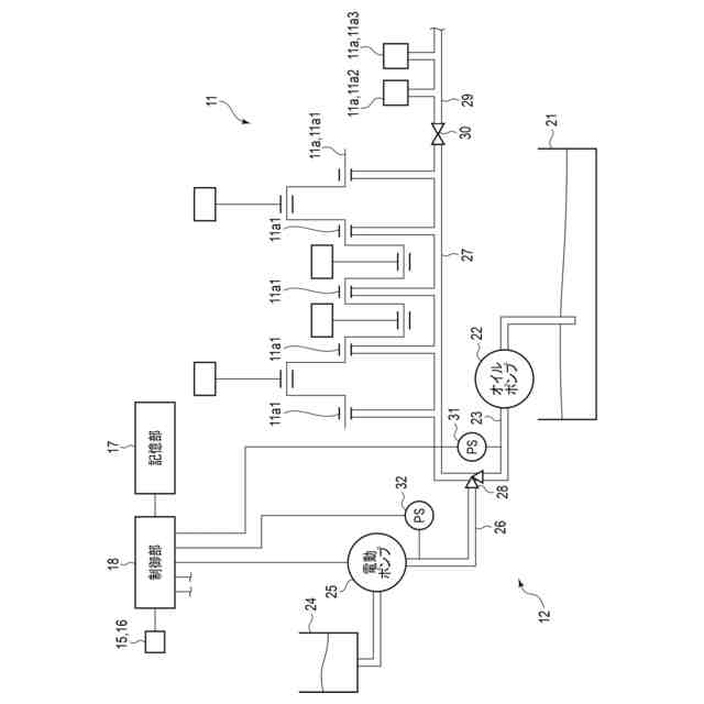
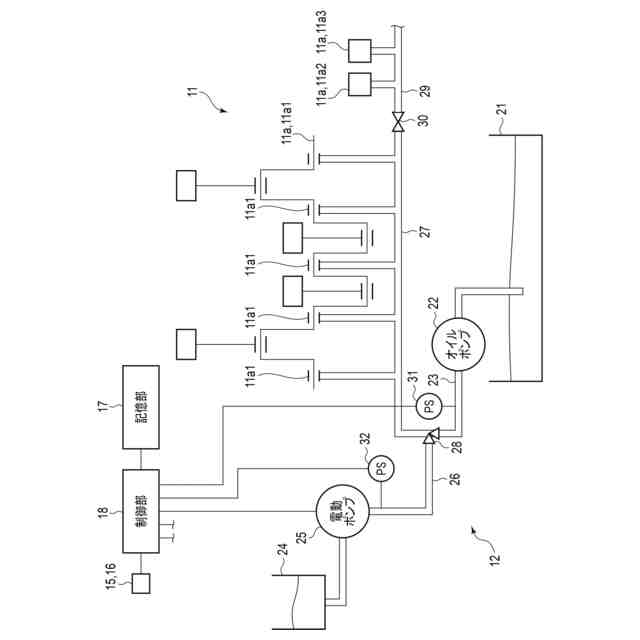
図1は、実施形態に係る車両の構成を概略的に示す説明図である。
図2は、実施形態に係る車両の内燃機関及びオイル供給機構の構成を概略的に示す説明図である。
図3は、実施形態に係るオイル供給機構の使用の一例を示す説明図である。
図4は、実施形態に係るオイル供給機構の使用の一例を示す説明図である。
図5は、実施形態に係るオイル供給機構の制御の一例を示す流れ図である。
図6は、実施形態に係るオイル供給機構と比較例のオイル供給機構とのオイルギャラリ油圧と時間との関係の例を示す説明図である。
【発明を実施するための形態】
【0009】
以下、本発明の一実施形態に係る車両1について、図1乃至図6を参照して説明する。図1は、車両1の構成を概略的に示す説明図である。図2は、車両1に用いられる内燃機関11の一部構成及びオイル供給機構12の構成を概略的に示す説明図である。図3は、オイル供給機構12の使用の一例として、内燃機関11のクランキング前の例を示す説明図であり、図3は、オイル供給機構12の使用の一例として、内燃機関11のクランキング後の例を示す説明図である。図5は、オイル供給機構12の制御の一例を示す流れ図であり、図6は、実施形態のオイル供給機構12と従来のオイル供給機構との、オイルギャラリ油圧と時間との関係の例を示すグラフである。各図において、適宜構成を拡大、縮小または省略して示す。
【0010】
図1に示すように、車両1は、動力源として内燃機関11と、内燃機関11の各摺動部11aにオイルを供給するオイル供給機構12と、を有する。なお、車両1は、内燃機関11に加えて、動力源として1以上のモータを搭載したハイブリット車(HEV:Hybrid Electric Vehicle)であってもよい。車両1は、例えばトラックである。車両1は、例えば、平ボディ車、ウイング車、幌付き車、ユニック車、車載車、タンクローリー車等である。なお、車両1は、トラックに限定されず、バス、乗用車、特殊用途自動車等であってもよい。
(【0011】以降は省略されています)
この特許をJ-PlatPat(特許庁公式サイト)で参照する
関連特許
株式会社豊田自動織機
エンジン式産業車両
13日前
トヨタ自動車株式会社
計測システム
7日前
本田技研工業株式会社
排気装置
12日前
本田技研工業株式会社
排気装置
12日前
本田技研工業株式会社
排気装置
12日前
トヨタ自動車株式会社
エンジンシステム
19日前
株式会社クボタ
多目的車両
5日前
株式会社クボタ
多目的車両
5日前
株式会社SUBARU
ピストン冷却構造
1か月前
トヨタ自動車株式会社
内燃機関の制御装置
1か月前
トヨタ自動車株式会社
制御装置
1か月前
トヨタ自動車株式会社
制御装置
1か月前
フタバ産業株式会社
消音器
21日前
フタバ産業株式会社
消音器
1か月前
マレリ株式会社
消音器
13日前
三浦工業株式会社
船舶用発電システム
19日前
フタバ産業株式会社
排気系部品
21日前
トヨタ自動車株式会社
内燃機関の制御装置
23日前
株式会社SUBARU
車両
23日前
マツダ株式会社
排気システム
14日前
マツダ株式会社
排気システム
14日前
株式会社アイシン
弁開閉時期制御装置
15日前
トヨタ自動車株式会社
過給エンジンの制御装置
23日前
三菱重工業株式会社
主蒸気管洗浄方法
19日前
本田技研工業株式会社
ウォータポンプ診断装置
1か月前
帝人エンジニアリング株式会社
排ガス処理装置
19日前
トヨタ自動車株式会社
内燃機関の異常検出装置
19日前
三菱重工業株式会社
メタン酸化触媒装置
12日前
ヤンマーホールディングス株式会社
エンジン装置
21日前
トヨタ自動車株式会社
車両のエンジンルーム構造
8日前
株式会社豊田自動織機
排気浄化装置
1日前
株式会社豊田自動織機
排気管
19日前
トヨタ自動車株式会社
水素エンジンの排気浄化装置
23日前
トヨタ自動車株式会社
過給エンジンの換気システム
14日前
株式会社SUBARU
硫黄除去方法
23日前
三菱自動車工業株式会社
オイルパン
今日
続きを見る
他の特許を見る