TOP
|
特許
|
意匠
|
商標
特許ウォッチ
Twitter
他の特許を見る
公開番号
2025145770
公報種別
公開特許公報(A)
公開日
2025-10-03
出願番号
2024046149
出願日
2024-03-22
発明の名称
排気管
出願人
株式会社豊田自動織機
代理人
弁理士法人岡田国際特許事務所
主分類
F01N
3/08 20060101AFI20250926BHJP(機械または機関一般;機関設備一般;蒸気機関)
要約
【課題】排気に対して尿素水を添加する添加弁を有し、添加弁よりも下流において内径が減少する段差部が形成された内燃機関の排気管であって、尿素に起因する腐食の進行を抑制することができる排気管を提供する。
【解決手段】排気管は、上流管、及び上流管より外径が小さく且つ上流管の下流側内周面に接続される下流管を含む管本体と、管本体内の排気に尿素水を添加する添加弁と、添加弁よりも下流にある、下流管の上流側端面によって形成されて管本体の内径が減少する段差部と、下流管の内周面に固定され、段差部を超えて上流管の内周面との間に隙間を形成しながら上流へ延出する板状部材と、を有する。
【選択図】図5
特許請求の範囲
【請求項1】
内燃機関の排気管であって、
上流管、及び前記上流管より外径が小さく且つ前記上流管の下流側内周面に接続される下流管を含む管本体と、
前記管本体内の排気に尿素水を添加する添加弁と、
前記添加弁よりも下流にある、前記下流管の上流側端面によって形成されて前記管本体の内径が減少する段差部と、
前記下流管の内周面に固定され、前記段差部を超えて前記上流管の内周面との間に隙間を形成しながら上流へ延出する板状部材と、を有する排気管。
続きを表示(約 240 文字)
【請求項2】
請求項1に記載された排気管であって、
前記下流管の内周面は環状を成し、前記下流管の内周面の内、鉛直方向に直交する水平方向へ前記内周面の中心から延びた先にある左右領域の一方又は両方に前記板状部材が設けられた、排気管。
【請求項3】
請求項1に記載された排気管であって、
前記下流管に固定され、内側へ延出した羽根状部を含む管内円筒部を有し、
前記管内円筒部の外周面と前記板状部材の内周面との間には、隙間が形成されている、排気管。
発明の詳細な説明
【技術分野】
【0001】
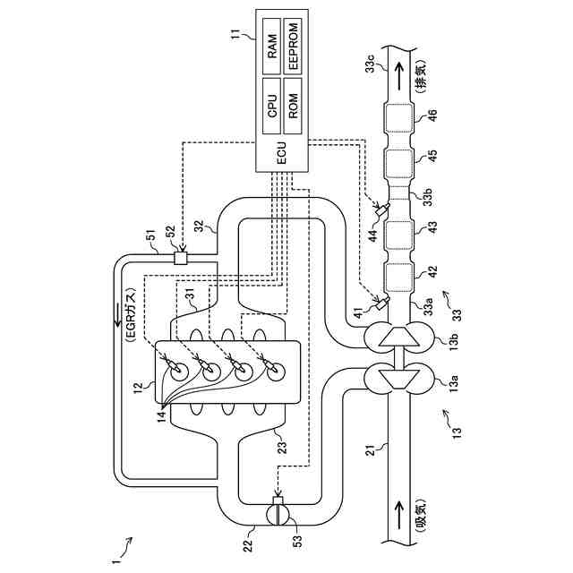
本発明は、排気管に関する。具体的には、内燃機関の排気に対して尿素水を添加する添加弁を有する排気管に関する。
続きを表示(約 1,500 文字)
【背景技術】
【0002】
一般に、内燃機関の排気経路には排気浄化装置が配設されている。排気浄化装置は、例えば、排気に含まれる窒素酸化物(NOx)を浄化するSCR装置(選択的触媒還元装置)である。SCR装置は、アンモニアガスを用いて窒素酸化物を還元して浄化する。アンモニアガスを発生させるため、排気経路におけるSCR装置よりも上流に尿素添加弁が配設される。尿素添加弁によって排気中に尿素(具体的には、尿素水)が添加されると、尿素の加水分解によってアンモニアガスが発生する。
【0003】
SCR装置における上流側の端面に尿素が均等に(即ち、充分に分散した状態にて)流入するよう、尿素添加弁とSCR装置との間に分散板が配置される場合がある。例えば、特許文献1に記載された排気管構造では、分散板をミキサと共に保持する筒状部材が排気管内に配置されている。この排気管構造によれば、圧力損失の増大が抑制される一方、SCR装置に流入する尿素(還元剤)の分散性を高めることができる。
【先行技術文献】
【特許文献】
【0004】
特開2023-84312号公報
【発明の概要】
【発明が解決しようとする課題】
【0005】
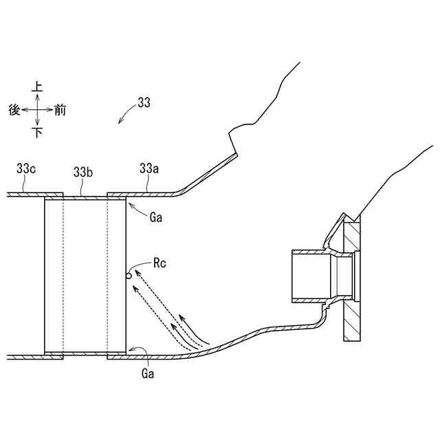
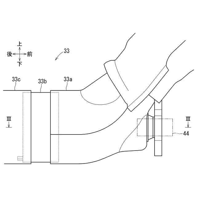
ところで、上記の排気管構造では、筒状部材を排気管内に固定するためのブラケットの外周面が排気管の内周面に対して固定される。そのため、ブラケットの上流側端部において排気経路の内径がブラケットの厚さだけ小さくなる「段差部」が生じている。段差部に尿素が滞留すると、排気管の壁面における腐食が進行する虞がある。
【0006】
より具体的に述べると、排気管における尿素が付着する可能性が高い区間には、一般に、耐腐食性が高い材料(例えば、ステンレス鋼)が用いられる。とはいえ、耐腐食性の高い材料が用いられていても、尿素及び/又は尿素由来の生成物が滞留した状態が長時間継続すると、排気管が内周面から腐食し、外周面に達するまで進行する可能性がある。
【0007】
しかしながら、上記の排気管構造では、段差部における腐食を抑止することは考慮されておらず、改善の余地があった。本発明は、このような点に鑑みて創案されたものであり、段差部が形成された排気管における、尿素に起因する腐食(尿素腐食)の進行を抑制することができる排気管を提供することを目的とする。
【課題を解決するための手段】
【0008】
上記課題を解決するため、本発明における第1の発明に係る排気管は、内燃機関の排気管であって、上流管、及び前記上流管より外径が小さく且つ前記上流管の下流側内周面に接続される下流管を含む管本体と、前記管本体内の排気に尿素水を添加する添加弁と、前記添加弁よりも下流にある、前記下流管の上流側端面によって形成されて前記管本体の内径が減少する段差部と、前記下流管の内周面に固定され、前記段差部を超えて前記上流管の内周面との間に隙間を形成しながら上流へ延出する板状部材と、を有する。
【0009】
本発明における第2の発明は、上記第1の発明に係る排気管であって、前記下流管の内周面は環状を成し、前記下流管の内周面の内、鉛直方向に直交する水平方向へ前記内周面の中心から延びた先にある左右領域の一方又は両方に前記板状部材が設けられている。
【0010】
本発明における第3の発明は、上記第1の発明に係る排気管であって、前記下流管に固定され、内側へ延出した羽根状部を含む管内円筒部を有し、前記管内円筒部の外周面と前記板状部材の内周面との間には、隙間が形成されている。
【発明の効果】
(【0011】以降は省略されています)
特許ウォッチbot のツイートを見る
この特許をJ-PlatPat(特許庁公式サイト)で参照する
関連特許
株式会社豊田自動織機
荷役装置
2日前
株式会社豊田自動織機
トランス
10日前
株式会社豊田自動織機
車両制御装置
8日前
株式会社豊田自動織機
ターボチャージャ
2日前
株式会社豊田自動織機
燃料電池ユニット
8日前
株式会社豊田自動織機
織機用異常検知装置
2日前
株式会社豊田自動織機
繊維機械の検査システム
2日前
株式会社豊田自動織機
内燃機関の吸気温度制御システム
2日前
株式会社豊田自動織機
繊維構造体、及び繊維強化複合材
2日前
トヨタ自動車株式会社
蓄電装置の製造方法
5日前
トヨタ自動車株式会社
バイポーラ型蓄電装置
8日前
トヨタ自動車株式会社
二次電池及び二次電池の制御方法
4日前
トヨタ自動車株式会社
計測システム
17日前
株式会社豊田自動織機
エンジン式産業車両
23日前
本田技研工業株式会社
排気装置
22日前
本田技研工業株式会社
排気装置
22日前
本田技研工業株式会社
排気装置
22日前
株式会社クボタ
多目的車両
15日前
トヨタ自動車株式会社
エンジンシステム
29日前
株式会社クボタ
多目的車両
15日前
トヨタ自動車株式会社
異常診断装置
2日前
トヨタ自動車株式会社
水素エンジン
8日前
三浦工業株式会社
船舶用発電システム
29日前
マレリ株式会社
消音器
23日前
フタバ産業株式会社
消音器
1か月前
トヨタ自動車株式会社
内燃機関の制御装置
3日前
フタバ産業株式会社
排気系部品
1か月前
トヨタ自動車株式会社
内燃機関の制御装置
8日前
マツダ株式会社
排気システム
24日前
株式会社アイシン
弁開閉時期制御装置
25日前
マツダ株式会社
排気システム
24日前
帝人エンジニアリング株式会社
排ガス処理装置
29日前
トヨタ自動車株式会社
内燃機関の異常検出装置
29日前
三菱重工業株式会社
主蒸気管洗浄方法
29日前
株式会社豊田自動織機
排気管
29日前
トヨタ自動車株式会社
車両のエンジンルーム構造
18日前
続きを見る
他の特許を見る