TOP
|
特許
|
意匠
|
商標
特許ウォッチ
Twitter
他の特許を見る
公開番号
2025163470
公報種別
公開特許公報(A)
公開日
2025-10-29
出願番号
2024066749
出願日
2024-04-17
発明の名称
内燃機関の制御装置
出願人
トヨタ自動車株式会社
代理人
個人
,
個人
主分類
F01N
3/027 20060101AFI20251022BHJP(機械または機関一般;機関設備一般;蒸気機関)
要約
【課題】フィルタへの凝縮水の付着によるPM捕集作用の阻害を抑制できる内燃機関の制御装置を提供する。
【解決手段】内燃機関の制御装置は、排気通路にPMを捕集するフィルタが配設された車両に搭載された内燃機関に適用される。内燃機関の制御装置は、内燃機関の始動後に、フィルタの凝縮水が気化した状態に達するまで、排気通路におけるフィルタよりも上流側における排気の温度である上流側排気温度を上昇させる昇温処理を実行する。
【選択図】図4
特許請求の範囲
【請求項1】
排気通路にPMを捕集するフィルタが配設された車両に搭載された内燃機関に適用される内燃機関の制御装置であり、
前記内燃機関の始動後に、前記フィルタの凝縮水が気化した状態に達するまで、前記排気通路における前記フィルタよりも上流側における排気の温度である上流側排気温度を上昇させる昇温処理を実行する
内燃機関の制御装置。
続きを表示(約 510 文字)
【請求項2】
前記排気通路における前記フィルタよりも下流側における排気の温度である下流側排気温度を取得する排気温度センサから、前記下流側排気温度を取得し、
前記下流側排気温度が、前記フィルタの凝縮水が気化していることを示す第1温度以上となるまで、前記昇温処理を実行する
請求項1に記載の内燃機関の制御装置。
【請求項3】
前記内燃機関の始動後に前記フィルタへ投入される投入エネルギー量が、前記フィルタに発生すると推定される凝縮水を気化させるために必要な目標エネルギー量に達するまで、前記昇温処理を実行する
請求項1に記載の内燃機関の制御装置。
【請求項4】
前記内燃機関の始動時に、前記フィルタのPM堆積量が閾値以上である場合には、前記昇温処理を実行しない
請求項1から3のいずれか一項に記載の内燃機関の制御装置。
【請求項5】
前記内燃機関の始動時に、前記フィルタの床温が、前記フィルタの凝縮水が気化したことを示す第2温度以上である場合には、前記昇温処理を実行しない
請求項1から3のいずれか一項に記載の内燃機関の制御装置。
発明の詳細な説明
【技術分野】
【0001】
この発明は、内燃機関の制御装置に関するものである。
続きを表示(約 1,900 文字)
【背景技術】
【0002】
排気通路にフィルタが配設されている内燃機関が知られている。フィルタの基材には、PMをトラップする細孔が存在する。細孔が排気中のPMをトラップすることによって、フィルタを通過する排気が浄化される。
【0003】
内燃機関の排気中には水分が存在するため、排気中の水分が結露することによって排気通路内に凝縮水が生じる。一例として、内燃機関の停止後に排気中の水分が結露した凝縮水がフィルタに残る場合がある。フィルタに凝縮水が付着した状態で放置されると、凝縮水が凍結することによってフィルタが破損するおそれがある。特許文献1に記載の排気浄化装置は、内燃機関の停止時にフィルタの温度が所定温度以下であると、フィルタに付着している凝縮水を蒸発させるようにフィルタの温度を水の蒸発温度よりも高い温度まで上昇させる。このように内燃機関の停止時にフィルタの凝縮水を蒸発させることによって、凝縮水の凍結によるフィルタの破損が防止される。
【先行技術文献】
【特許文献】
【0004】
特開2008-190341号公報
【発明の概要】
【発明が解決しようとする課題】
【0005】
特許文献1のように内燃機関の停止時にフィルタの凝縮水を蒸発させても、内燃機関を再始動すると、排気通路およびフィルタが十分に暖まるまでは排気中の水分が結露した凝縮水がフィルタに付着するおそれがある。フィルタの細孔に凝縮水が吸着すると細孔が排気中のPMをトラップしにくくなるため、フィルタによるPM捕集作用が阻害される。
【課題を解決するための手段】
【0006】
上記課題を解決するための内燃機関は、排気通路にPMを捕集するフィルタが配設された車両に搭載された内燃機関に適用される内燃機関の制御装置である。前記内燃機関の制御装置は、前記内燃機関の始動後に、前記フィルタの凝縮水が気化した状態に達するまで、前記排気通路における前記フィルタよりも上流側における排気の温度である上流側排気温度を上昇させる昇温処理を実行する。
【発明の効果】
【0007】
上記構成によれば、速やかにフィルタの凝縮水を気化させることができる。したがって、フィルタへの凝縮水の付着によるPM捕集作用の阻害を抑制できる。
【図面の簡単な説明】
【0008】
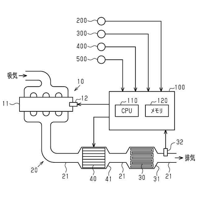
図1は、一実施形態に係る内燃機関の制御装置と、この制御装置が適用される内燃機関と、を示す模式図である。
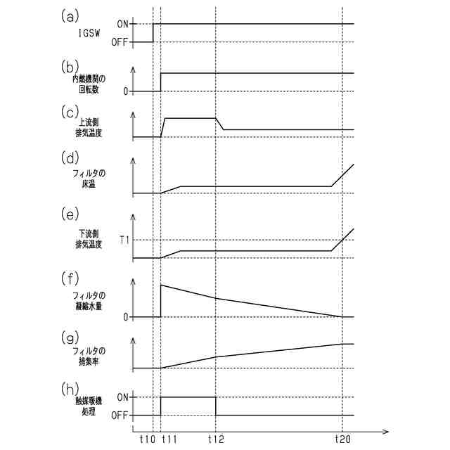
図2は、従来の制御装置が適用される内燃機関の始動時の状態の推移を示すタイミングチャートであり、(a)はイグニッションスイッチの状態、(b)は内燃機関の回転数、(c)は上流側排気温度、(d)はフィルタの床温、(e)は下流側排気温度、(f)はフィルタの凝縮水量、(g)はフィルタの捕集率、(h)は触媒暖機処理の状態、の推移をそれぞれ示す。
図3は、第1実施形態に係る制御装置において実行される処理の流れを示すフローチャートである。
図4は、第1実施形態に係る制御装置が適用される内燃機関の始動時の状態の推移を示すタイミングチャートであり、(a)はイグニッションスイッチの状態、(b)は内燃機関の回転数、(c)は上流側排気温度、(d)はフィルタの床温、(e)は下流側排気温度、(f)はフィルタの凝縮水量、(g)はフィルタの捕集率、(h)は触媒暖機処理の状態、(i)は床温処理の状態、の推移をそれぞれ示す。
図5は、第2実施形態に係る制御装置において実行される処理の流れを示すフローチャートである。
図6は、第3実施形態に係る制御装置において実行される処理の流れを示すフローチャートである。
【発明を実施するための形態】
【0009】
<第1実施形態>
以下、内燃機関の制御装置の一実施形態である第1実施形態について、図1から図4を参照して説明する。
【0010】
図1は、第1実施形態に係る内燃機関10、および、内燃機関10の制御装置100の概略構成図を示す。
制御装置100は、内燃機関10に適用される。内燃機関10は、排気通路20にフィルタ30が配設された車両に搭載される。内燃機関10は、火花点火式のガソリンエンジンである。内燃機関10は、複数の気筒を備える機関本体11を備える。
(【0011】以降は省略されています)
この特許をJ-PlatPat(特許庁公式サイト)で参照する
関連特許
トヨタ自動車株式会社
車両
4日前
トヨタ自動車株式会社
電池
18日前
トヨタ自動車株式会社
方法
3日前
トヨタ自動車株式会社
車両
18日前
トヨタ自動車株式会社
電池
10日前
トヨタ自動車株式会社
電池
10日前
トヨタ自動車株式会社
車両
19日前
トヨタ自動車株式会社
電池
24日前
トヨタ自動車株式会社
配管
19日前
トヨタ自動車株式会社
タンク
3日前
トヨタ自動車株式会社
電動車
18日前
トヨタ自動車株式会社
電動車
19日前
トヨタ自動車株式会社
ロータ
19日前
トヨタ自動車株式会社
塗工装置
10日前
トヨタ自動車株式会社
車両装置
10日前
トヨタ自動車株式会社
蓄電装置
10日前
トヨタ自動車株式会社
蓄電装置
10日前
トヨタ自動車株式会社
蓄電装置
10日前
トヨタ自動車株式会社
蓄電装置
10日前
トヨタ自動車株式会社
蓄電装置
10日前
トヨタ自動車株式会社
蓄電装置
10日前
トヨタ自動車株式会社
蓄電装置
10日前
トヨタ自動車株式会社
蓄電装置
10日前
トヨタ自動車株式会社
製造設備
24日前
トヨタ自動車株式会社
監視装置
24日前
トヨタ自動車株式会社
エンジン
10日前
トヨタ自動車株式会社
蓄電セル
26日前
トヨタ自動車株式会社
蓄電装置
10日前
トヨタ自動車株式会社
蓄電装置
11日前
トヨタ自動車株式会社
蓄電装置
10日前
トヨタ自動車株式会社
蓄電装置
18日前
トヨタ自動車株式会社
制御装置
19日前
トヨタ自動車株式会社
制御装置
19日前
トヨタ自動車株式会社
学習装置
18日前
トヨタ自動車株式会社
コネクタ
18日前
トヨタ自動車株式会社
制御装置
18日前
続きを見る
他の特許を見る