TOP
|
特許
|
意匠
|
商標
特許ウォッチ
Twitter
他の特許を見る
10個以上の画像は省略されています。
公開番号
2025147726
公報種別
公開特許公報(A)
公開日
2025-10-07
出願番号
2024048116
出願日
2024-03-25
発明の名称
弁開閉時期制御装置
出願人
株式会社アイシン
代理人
弁理士法人R&C
主分類
F01L
1/352 20060101AFI20250930BHJP(機械または機関一般;機関設備一般;蒸気機関)
要約
【課題】凹状部の内部でバネ部材の位置が変動してもバネ荷重の変動が抑制される弁開閉時期制御装置を提供する。
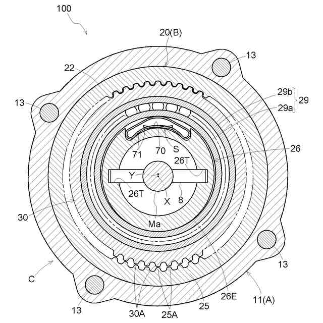
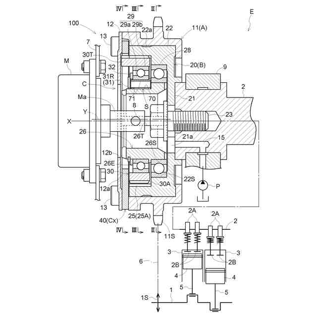
【解決手段】駆動側回転体と、従動側回転体と、位相調節機構と、を備え、位相調節機構が、回転軸芯Xと同軸芯で従動側回転体と一体的に回転する内歯型の出力ギヤと、出力ギヤの内側に配置され偏心軸芯Yを中心に回転する外歯型の入力ギヤと、偏心部材26と、を有している。出力ギヤに入力ギヤを噛み合わせるバネ部材を嵌め込む凹状部70においてバネ部材71の付勢力を受け止めるバネ支持面70aには、偏心軸芯Yに沿う方向視で、偏心軸芯Yを中心とする偏心円弧面Syと比較して、バネ支持面70aのうち周方向での中央位置Fの突出量が小さい頂面70afが形成されている。
【選択図】図8
特許請求の範囲
【請求項1】
回転軸芯を中心に内燃機関のクランクシャフトと同期回転する駆動側回転体と、
前記回転軸芯と同軸芯で前記駆動側回転体の内側に配置され、前記内燃機関の弁開閉用のカムシャフトと一体回転する従動側回転体と、
前記駆動側回転体及び前記従動側回転体の相対回転位相を調節する位相調節機構と、を備え、
前記位相調節機構は、前記回転軸芯と同軸芯で前記従動側回転体と一体的に回転する内歯型の出力ギヤと、前記出力ギヤより少ない歯数で前記出力ギヤの内側に配置され前記回転軸芯と平行姿勢の偏心軸芯を中心に回転する外歯型の入力ギヤと、前記入力ギヤを前記駆動側回転体の回転に連係させる継手部材と、前記出力ギヤの内歯部に前記入力ギヤの外歯部を噛合させる偏心部材と、前記回転軸芯を中心に前記偏心部材を駆動回転させる電動アクチュエータと、を有しており、
前記出力ギヤには、前記内歯部に前記入力ギヤの前記外歯部を噛み合わせる付勢力を作用させるバネ部材が配置されるように前記偏心部材の外面から径方向内側に窪む凹状部が形成されており、
前記凹状部において前記バネ部材の付勢力を受け止めるバネ支持面には、前記偏心軸芯に沿う方向視で、前記偏心軸芯を中心とする偏心円弧面と比較して、前記バネ支持面のうち周方向での中央位置の突出量が小さい頂面が形成されている弁開閉時期制御装置。
続きを表示(約 290 文字)
【請求項2】
前記偏心部材は、前記偏心軸芯を中心とする円柱状の内部空間を有する筒状であり、
前記偏心部材の内周面から前記バネ支持面のうち前記頂面の径方向厚みとなる中央厚が、前記偏心部材の内周面から前記バネ支持面の周方向での両端部厚みとなる端部厚より小さく設定されている請求項1に記載の弁開閉時期制御装置。
【請求項3】
一対の前記バネ部材が、前記凹状部の周方向に振り分けて配置されている請求項1又は2に記載の弁開閉時期制御装置。
【請求項4】
前記凹状部の前記頂面が粗面に形成されている請求項1又は2に記載の弁開閉時期制御装置。
発明の詳細な説明
【技術分野】
【0001】
本発明は、弁開閉時期制御装置に関する。
続きを表示(約 1,500 文字)
【背景技術】
【0002】
弁開閉時期制御装置として、特許文献1に記載されるバルブタイミング装置は、遊星キャリア(文献中で32)の偏心外周面(40)に凹状の収容部(64)が形成され、この収容部(64)にばね部材(70)を嵌め込み、このばね部材(70)の弾性力を遊星歯車(33)に作用させる構成を有している。
【0003】
また、特許文献1の構成では、ばね部材(70)の弾性力を、作用線(L)に沿って遊星歯車(33)の外歯車部(39)を内歯車部(31)に作用させるものであるが、この作用線(L)を偏心方向線(E)に対して傾斜させている。
【先行技術文献】
【特許文献】
【0004】
特開2008-38886号公報
【発明の概要】
【発明が解決しようとする課題】
【0005】
特許文献1にも記載されるように凹状の収容部のうち、バネ部材が当接する支持面(回転中心線(O)の側にある面)の中央部分が緩やかに外方に突出する形状であり、この突出形状に沿うようにばね部材の支持面が緩やかに湾曲する形状に成形されている。また、凹状の収容部は、バネ部材の遊星キャリアの周方向への移動を規制するため、周方向の両端に壁状部が形成されている。
【0006】
弁開閉時期制御装置は、高速で回転するものであり、バネ荷重と振動との関連性から、凹状の収容部においてばね部材の位置が変動した場合でも荷重変動は小さいことが望ましい。
【0007】
これに対し、特許文献1の収容部のように、収容部のうち遊星キャリアの周方向の端部に壁状部を形成した構成であっても、ばね部材の位置の変動の規制を十分に行うことはできず、バネ部材が変位することも想定された。
【0008】
このようにバネ部材が変位した場合には、収容部の支持面のうち突出部分と、これに当接するバネ部材の位置と関係が変化し、ばね部材の荷重が変動し、結果として、振動を増大させることが懸念される。
【0009】
このような理由から、凹状部の内部でバネ部材の位置が変動してもバネ荷重の変動が抑制される弁開閉時期制御装置が求められる。
【課題を解決するための手段】
【0010】
本発明に係る弁開閉時期制御装置の特徴構成は、回転軸芯を中心に内燃機関のクランクシャフトと同期回転する駆動側回転体と、前記回転軸芯と同軸芯で前記駆動側回転体の内側に配置され、前記内燃機関の弁開閉用のカムシャフトと一体回転する従動側回転体と、前記駆動側回転体及び前記従動側回転体の相対回転位相を調節する位相調節機構と、を備え、前記位相調節機構は、前記回転軸芯と同軸芯で前記従動側回転体と一体的に回転する内歯型の出力ギヤと、前記出力ギヤより少ない歯数で前記出力ギヤの内側に配置され前記回転軸芯と平行姿勢の偏心軸芯を中心に回転する外歯型の入力ギヤと、前記入力ギヤを前記駆動側回転体の回転に連係させる継手部材と、前記出力ギヤの内歯部に前記入力ギヤの外歯部を噛合させる偏心部材と、前記回転軸芯を中心に前記偏心部材を駆動回転させる電動アクチュエータと、を有しており、前記出力ギヤには、前記内歯部に前記入力ギヤの前記外歯部を噛み合わせる付勢力を作用させるバネ部材が配置されるように前記偏心部材の外面から径方向内側に窪む凹状部が形成されており、前記凹状部において前記バネ部材の付勢力を受け止めるバネ支持面には、前記偏心軸芯に沿う方向視で、前記偏心軸芯を中心とする偏心円弧面と比較して、前記バネ支持面のうち周方向での中央位置の突出量が小さい頂面が形成されている点にある。
(【0011】以降は省略されています)
この特許をJ-PlatPat(特許庁公式サイト)で参照する
関連特許
株式会社アイシン
ヒートシンク
2日前
株式会社アイシン
電力変換装置
2日前
株式会社アイシン
キックセンサ
2日前
株式会社アイシン
車両用駆動装置
2日前
株式会社アイシン
車両用ドア装置
2日前
株式会社アイシン
冷却モジュール
2日前
株式会社アイシン
車両用駆動装置
4日前
株式会社アイシン
車両用駆動伝達装置
5日前
株式会社アイシン
車両用駆動伝達装置
4日前
株式会社アイシン
静電容量センサシステム
3日前
株式会社アイシン
ペロブスカイト太陽電池
3日前
株式会社アイシン
車両用のドアロック装置
2日前
株式会社アイシン
バルブ装置の学習装置及び学習方法
5日前
株式会社アイシン
バルブ制御装置及びバルブ制御方法
5日前
株式会社アイシン
水性エマルジョン系制振塗料組成物及びその硬化塗膜
2日前
株式会社アイシン
ホール輸送材料およびホール輸送材料を用いた太陽電池
10日前
株式会社アイシン
ホール輸送材料およびホール輸送材料を用いた太陽電池
12日前
株式会社アイシン
ペロブスカイト太陽電池及びペロブスカイト太陽電池の製造方法
16日前
ミクロエース株式会社
被覆銅材の剥離処理方法、処理装置、処理装置制御部およびプログラム
10日前
トヨタ自動車株式会社
計測システム
25日前
株式会社豊田自動織機
エンジン式産業車両
1か月前
本田技研工業株式会社
排気装置
1か月前
本田技研工業株式会社
排気装置
1か月前
本田技研工業株式会社
排気装置
1か月前
株式会社クボタ
多目的車両
23日前
株式会社SUBARU
エンジン制御装置
2日前
株式会社クボタ
多目的車両
23日前
トヨタ自動車株式会社
油量判定装置
3日前
トヨタ自動車株式会社
異常診断装置
10日前
トヨタ自動車株式会社
水素エンジン
16日前
マレリ株式会社
消音器
1か月前
株式会社アイシン
冷却モジュール
2日前
トヨタ自動車株式会社
内燃機関の制御装置
11日前
日産自動車株式会社
内燃機関
2日前
トヨタ自動車株式会社
内燃機関の制御装置
16日前
三菱重工業株式会社
メタン酸化触媒装置
1か月前
続きを見る
他の特許を見る