TOP
|
特許
|
意匠
|
商標
特許ウォッチ
Twitter
他の特許を見る
公開番号
2025145663
公報種別
公開特許公報(A)
公開日
2025-10-03
出願番号
2024045958
出願日
2024-03-22
発明の名称
船舶用発電システム
出願人
三浦工業株式会社
代理人
個人
,
個人
主分類
F01K
25/10 20060101AFI20250926BHJP(機械または機関一般;機関設備一般;蒸気機関)
要約
【課題】温度の異なる2種類以上の熱源流体から加熱器にて熱回収を行う船舶用の有機ランキンサイクル発電システムにおいて、重油など硫黄分を多く含む油燃料を使用する内燃機関の排ガスを熱源流体とする場合に、加熱器の伝熱面に生じる硫酸露点腐食を抑制する。
【解決手段】船舶用発電システム1であって、作動媒体Rを循環させる循環回路LCと、過給機64からの過給空気A2で作動媒体Rを加熱する第1加熱器10と、第1加熱器10で加熱後の作動媒体Rを加熱する第2加熱器12と、第2加熱器12に対して作動媒体Rをバイパス、および/または、第2加熱器12に対して排ガスE2をバイパスさせるバイパス路LBと、加熱モード切替手段V1~V4と、制御手段30と、を備え、油燃料の単一供給では、検知温度が設定温度を下回っている期間は、加熱停止モードを実行させ、検知温度が設定温度を上回ると、加熱作動モードに移行させる。
【選択図】図1
特許請求の範囲
【請求項1】
水よりも低沸点の作動媒体を循環させる循環回路と、
作動媒体を前記循環回路内に流通させる循環ポンプと、
内燃機関に付設された過給機からの過給空気を熱源流体として、前記循環ポンプからの作動媒体を加熱する第1加熱器と、
前記内燃機関からの排ガスを熱源流体として、前記第1加熱器で加熱後の作動媒体を加熱する第2加熱器と、
前記第2加熱器で加熱後の作動媒体の膨張エネルギーにより回転される膨張機と、
前記膨張機を通過後の作動媒体を冷却用流体により冷却する冷却器と、
前記膨張機に連結され、前記膨張機の回転により駆動される発電機と、
前記第2加熱器に対して作動媒体をバイパス、および/または、前記第2加熱器に対して排ガスをバイパスさせる1本ないし2本のバイパス路と、
作動媒体および排ガスを同時に前記第2加熱器に流通させる加熱作動モードと、作動媒体および排ガスの少なくとも一方を前記バイパス路に流通させる加熱停止モードと、を切り替える加熱モード切替手段と、
前記第1加熱器から流出後の作動媒体の温度を検知する温度検知手段と、
前記内燃機関に供給される燃料種に関する情報を取得する燃料種情報取得手段と、
発電システムの運転を制御する制御手段と、を備え、
前記制御手段は、発電運転を開始させる場合、
前記燃料種情報取得手段により取得された燃料種の情報が油燃料の単一供給である条件では、
(i)前記循環ポンプの起動後、前記温度検知手段の検知温度が設定温度を下回っている期間は、前記加熱停止モードを実行させるように前記加熱モード切替手段を制御し、
(ii)前記温度検知手段の検知温度が前記設定温度を上回ると、前記加熱停止モードから前記加熱作動モードに移行させるように前記加熱モード切替手段を制御し、
前記設定温度は、前記第2加熱器の伝熱面を構成する金属材料の硫酸露点腐食に対する耐性に基づいて選択される船舶用発電システム。
続きを表示(約 450 文字)
【請求項2】
前記制御手段は、発電運転を終了させる場合、
(i)前記加熱作動モードから前記加熱停止モードに移行させるように前記加熱モード切替手段を制御し、
(ii)前記加熱停止モードに移行後、前記循環ポンプを停止させる
請求項1に記載の船舶用発電システム。
【請求項3】
前記制御手段は、発電運転を開始させる場合、
前記燃料種情報取得手段により取得された燃料種の情報が油燃料およびガス燃料の同時供給である条件では、前記設定温度を下位の補正温度に変更する
請求項1または請求項2に記載の船舶用発電システム。
【請求項4】
前記制御手段は、発電運転を開始させる場合、
前記燃料種情報取得手段により取得された燃料種の情報がガス燃料の単一供給である条件では、前記温度検知手段の検知温度に関わらず、前記加熱作動モードを実行させるように前記加熱モード切替手段を制御する
請求項1または請求項2に記載の船舶用発電システム。
発明の詳細な説明
【技術分野】
【0001】
本発明は、船舶用発電システムに関する。
続きを表示(約 2,300 文字)
【背景技術】
【0002】
従来、有機ランキンサイクルを利用した船舶用発電システムが知られている。例えば、特許文献1には、C重油を燃料とする船舶のエンジンEGから煙突STに向かって排ガス路3を流れる排ガスの熱エネルギーを回収して発電するエネルギー回収装置が記載されている。このエネルギー回収装置では、加熱器16の下流側における排ガス路3等の腐食を防止するため、加熱器16の下流側の排ガス温度が設定温度以上になるように排ガスから作動媒体への伝熱量を調整している。具体的には、ポンプ14の回転数を調整したり、加熱器16に対するバイパス路56に設けられたバイパス弁57を開閉したりすることにより、加熱器16を通過する作動媒体の流量を調節する。
【先行技術文献】
【特許文献】
【0003】
特開2019-132192号公報
【発明の概要】
【発明が解決しようとする課題】
【0004】
近年のLNG運搬船では、LNGと重油の両方を燃料とする二元燃料ディーゼルエンジンを搭載する事例が増えている。硫黄分を多く含む重油を使用しているときの内燃機関の排ガスから熱交換器(作動媒体の加熱器)にて熱回収を行う場合、排ガス路だけでなく、加熱器の伝熱面にも硫酸露点腐食が生じることが懸念される。加熱器が腐食により破損すると、作動媒体が船内に流出する危険性もある。
【0005】
そこで、本発明は、温度の異なる2種類以上の熱源流体から加熱器にて熱回収を行う船舶用の有機ランキンサイクル発電システムにおいて、重油など硫黄分を多く含む油燃料を使用する内燃機関の排ガスを熱源流体とする場合に、加熱器の伝熱面に生じる硫酸露点腐食を抑制することを目的とする。
【課題を解決するための手段】
【0006】
本発明の船舶用発電システムは、水よりも低沸点の作動媒体を循環させる循環回路と、作動媒体を前記循環回路内に流通させる循環ポンプと、内燃機関に付設された過給機からの過給空気を熱源流体として、前記循環ポンプからの作動媒体を加熱する第1加熱器と、前記内燃機関からの排ガスを熱源流体として、前記第1加熱器で加熱後の作動媒体を加熱する第2加熱器と、前記第2加熱器で加熱後の作動媒体の膨張エネルギーにより回転される膨張機と、前記膨張機を通過後の作動媒体を冷却用流体により冷却する冷却器と、前記膨張機に連結され、前記膨張機の回転により駆動される発電機と、前記第2加熱器に対して作動媒体をバイパス、および/または、前記第2加熱器に対して排ガスをバイパスさせる1本ないし2本のバイパス路と、作動媒体および排ガスを同時に前記第2加熱器に流通させる加熱作動モードと、作動媒体および排ガスの少なくとも一方を前記バイパス路に流通させる加熱停止モードと、を切り替える加熱モード切替手段と、前記第1加熱器から流出後の作動媒体の温度を検知する温度検知手段と、前記内燃機関に供給される燃料種に関する情報を取得する燃料種情報取得手段と、発電システムの運転を制御する制御手段と、を備え、前記制御手段は、発電運転を開始させる場合、前記燃料種情報取得手段により取得された燃料種の情報が油燃料の単一供給である条件では、(i)前記循環ポンプの起動後、前記温度検知手段の検知温度が設定温度を下回っている期間は、前記加熱停止モードを実行させるように前記加熱モード切替手段を制御し、(ii)前記温度検知手段の検知温度が前記設定温度を上回ると、前記加熱停止モードから前記加熱作動モードに移行させるように前記加熱モード切替手段を制御し、前記設定温度は、前記第2加熱器の伝熱面を構成する金属材料の硫酸露点腐食に対する耐性に基づいて選択される。
【発明の効果】
【0007】
本発明の船舶用発電システムによれば、温度の異なる2種類以上の熱源流体から加熱器にて熱回収を行う船舶用の有機ランキンサイクル発電システムにおいて、重油など硫黄分を多く含む油燃料を使用する内燃機関の排ガスを熱源流体とする場合に、加熱器の伝熱面に生じる硫酸露点腐食を抑制することができる。
【図面の簡単な説明】
【0008】
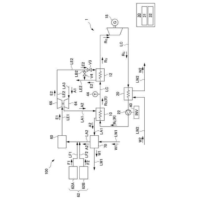
本発明の実施形態の船舶用発電システムを示す図である。
本発明の他の実施形態の船舶用発電システムを示す図である。
【発明を実施するための形態】
【0009】
図1および図2は、本発明の実施形態の船舶用発電システム1の概略を示す図である。図1と図2とでは、備えられているバイパス路が異なる。バイパス路については、後に説明する。本実施形態の船舶用発電システム1は、船舶100の排熱を用いて、有機ランキンサイクル(ORC)により発電するシステムであり、内燃機関60の稼働に伴う過給空気および排ガスを熱源流体として利用する。なお、ORC発電システムは、熱源流体系統と作動媒体系統の2つの熱サイクルを利用して発電することから、バイナリー発電システムともいわれる。
【0010】
1.船舶の主機および補機の構成
本実施形態の船舶100は、例えばLNG(液化天然ガス)の運搬船であって、船体の推進力を得る内燃機関60と、内燃機関60に燃料F1,F2を供給する燃料供給手段62と、内燃機関60に過給空気A2を供給する過給機64と、過給機64に連結され、内燃機関60からの排ガスE1により回転される排気タービン66と、を備える。
(【0011】以降は省略されています)
この特許をJ-PlatPat(特許庁公式サイト)で参照する
関連特許
三浦工業株式会社
撹拌装置
今日
三浦工業株式会社
燃焼装置
19日前
三浦工業株式会社
貫流ボイラ
10日前
三浦工業株式会社
ガス化装置
13日前
三浦工業株式会社
燃焼システム
17日前
三浦工業株式会社
流体供給装置
2か月前
三浦工業株式会社
洗浄システム
1か月前
三浦工業株式会社
汚泥減容方法
25日前
三浦工業株式会社
台数制御装置
24日前
三浦工業株式会社
劣化検出装置
24日前
三浦工業株式会社
真空冷却装置
2か月前
三浦工業株式会社
ウエスコポンプ
17日前
三浦工業株式会社
二重管接続構造
18日前
三浦工業株式会社
汚泥乾燥加熱釜
5日前
三浦工業株式会社
水素燃焼ボイラ
1か月前
三浦工業株式会社
水蒸気発生装置
17日前
三浦工業株式会社
熱媒供給システム
1か月前
三浦工業株式会社
水素貯蔵供給装置
13日前
三浦工業株式会社
汚泥減容システム
17日前
三浦工業株式会社
船舶用発電システム
24日前
三浦工業株式会社
精製水供給システム
5日前
三浦工業株式会社
コンピュータプログラム
6日前
三浦工業株式会社
固液分離器及び濾過方法
2か月前
三浦工業株式会社
ヒータ装置及び貫流ボイラ
1か月前
三浦工業株式会社
ダイオキシン類の分画方法
2か月前
三浦工業株式会社
燃焼装置、アンモニア評価方法
10日前
東京瓦斯株式会社
電力供給システム
17日前
メタウォーター株式会社
焼却システム及び燃焼制御方法
1か月前
メタウォーター株式会社
焼却システム及び熱媒供給制御方法
1か月前
国立大学法人九州大学
水電解装置、水素製造システム及び水電解方法
2か月前
トヨタ自動車株式会社
計測システム
12日前
株式会社豊田自動織機
エンジン式産業車両
18日前
本田技研工業株式会社
排気装置
17日前
本田技研工業株式会社
排気装置
17日前
本田技研工業株式会社
排気装置
17日前
株式会社SUBARU
ピストン冷却構造
1か月前
続きを見る
他の特許を見る