TOP
|
特許
|
意匠
|
商標
特許ウォッチ
Twitter
他の特許を見る
公開番号
2025149033
公報種別
公開特許公報(A)
公開日
2025-10-08
出願番号
2024049461
出願日
2024-03-26
発明の名称
燃焼装置
出願人
三浦工業株式会社
,
東京瓦斯株式会社
代理人
個人
,
個人
主分類
F23C
99/00 20060101AFI20251001BHJP(燃焼装置;燃焼方法)
要約
【課題】アンモニア分解ガスを燃焼する燃焼装置において、効率よく排ガス中のNOx濃度を低減できる燃焼装置を提供する。
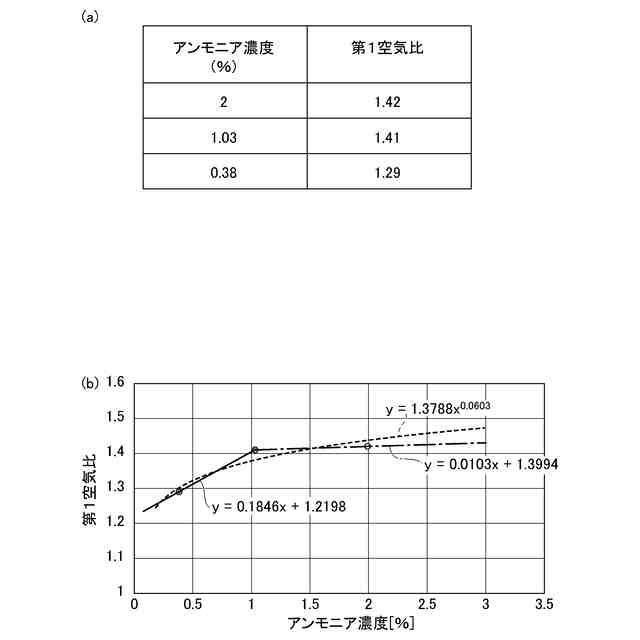
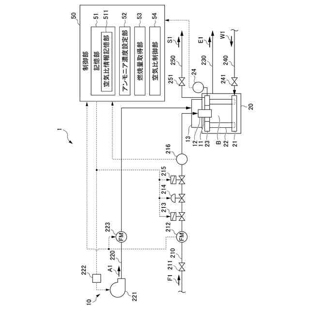
【解決手段】燃焼装置は、アンモニア分解ガスを燃焼するバーナと、燃料供給ラインと、空気供給ラインと、アンモニア分解ガスのアンモニア濃度を設定するアンモニア濃度設定部と、空気調整部と、アンモニア分解ガス調整部と、燃焼装置を制御する制御部と、を備える。制御部は、バーナの燃焼における空気比を制御する空気比制御部と、アンモニア分解ガスのアンモニア濃度と、アンモニア濃度において排ガス中のNOx濃度が極小値となる第1空気比との関係を記憶する空気比情報記憶部と、を備え、アンモニア濃度設定部の設定結果と、アンモニア濃度と第1空気比との関係とに基づいて、バーナでアンモニア分解ガスを燃焼する際の空気比が第1空気比となるように空気比制御部により空気比を制御する。
【選択図】図1
特許請求の範囲
【請求項1】
アンモニア分解ガスを燃焼させる燃焼装置であって、
アンモニア分解ガスと、燃焼用空気と、が供給され、前記アンモニア分解ガスを燃焼するバーナと、
前記バーナに前記アンモニア分解ガスを供給する燃料供給ラインと、
前記バーナに前記燃焼用空気を供給する空気供給ラインと、
前記バーナへ供給される前記アンモニア分解ガスのアンモニア濃度を設定するアンモニア濃度設定部と、
前記バーナへ供給される前記燃焼用空気の供給量を調整する空気調整部と、
前記バーナへ供給される前記アンモニア分解ガスの供給量を調整するアンモニア分解ガス調整部と、
前記燃焼装置を制御する制御部と、
を備え、
前記制御部は、
前記バーナへ供給される前記燃焼用空気の供給量及び前記バーナへ供給される前記アンモニア分解ガスの供給量の少なくともいずれかを調整し、前記バーナの燃焼における空気比を制御する空気比制御部と、
前記アンモニア分解ガスのアンモニア濃度と、前記アンモニア濃度において排ガス中のNOx濃度が極小値となる第1空気比との関係を記憶する空気比情報記憶部と、
を備え、
前記アンモニア濃度設定部の設定結果と、前記空気比情報記憶部から読みだされた前記アンモニア濃度と前記第1空気比との関係とに基づいて、前記バーナでの燃焼における空気比が前記第1空気比となるように、前記空気比制御部により前記空気比を制御する、燃焼装置。
続きを表示(約 450 文字)
【請求項2】
前記バーナへ供給される前記アンモニア分解ガスのアンモニア濃度を検出するアンモニア濃度検出部を備え、
前記アンモニア濃度設定部は、前記アンモニア濃度検出部の検出結果に基づいて前記バーナに供給される前記アンモニア分解ガスのアンモニア濃度を設定する、
請求項1に記載の燃焼装置。
【請求項3】
前記バーナの燃焼量を取得する燃焼量取得部を備え、
前記空気比情報記憶部は、前記燃焼量取得部が取得する前記燃焼量に対応する、前記アンモニア濃度と前記第1空気比との関係を記憶し、
前記制御部は、
前記燃焼量取得部の取得結果と前記アンモニア濃度設定部の設定結果とに対応して、前記空気比情報記憶部から読みだされた前記アンモニア濃度と前記第1空気比との関係に基づいて、前記バーナで前記アンモニア分解ガスが燃焼する際の前記空気比が前記第1空気比となるように、前記空気比制御部により前記空気比を制御する、
請求項1に記載の燃焼装置。
発明の詳細な説明
【技術分野】
【0001】
本発明は、燃焼装置に関する。
続きを表示(約 1,900 文字)
【背景技術】
【0002】
近年、二酸化炭素の排出量削減の観点から、燃焼時に二酸化炭素を発生しないアンモニア燃料の利用が広がっている。アンモニア燃料を利用する燃焼装置のなかには、アンモニア燃料を窒素と水素とに分解したアンモニア分解ガスとし、これと燃焼用の空気とを混合して燃焼させるものがある。このような燃焼装置では、アンモニア分解ガスに含まれる未分解のアンモニアにより、NOxが発生することが知られており、排ガスのNOx濃度の低減について、様々に開発されている(例えば、特許文献1,2参照)。
【先行技術文献】
【特許文献】
【0003】
特開2018-095512号公報
特開2022-015464号公報
【発明の概要】
【発明が解決しようとする課題】
【0004】
燃料としてアンモニア分解ガスを用いる燃焼装置において、アンモニア分解ガス中の未分解のアンモニアの濃度が増大すると、排ガス中のNOx濃度が増加するという問題がある。アンモニア分解ガス中の未分解のアンモニア濃度を低減させると、NOxを低減することができるが、アンモニア濃度を0%とする、すなわち、完全にアンモニア燃料を分解することは、アンモニア分解に要するエネルギー及びコストの増大を招くため、好ましくない。したがって、未分解のアンモニアを含有した状態のアンモニア分解ガスを燃焼しつつ、排ガス中のNOx濃度を低減できる燃焼制御が求められる。
【0005】
本発明は、アンモニア分解ガスを燃焼する燃焼装置において、効率よく排ガス中のNOx濃度を低減できる燃焼装置を提供することを目的とする。
【課題を解決するための手段】
【0006】
本発明は、以下のような解決手段により、前記課題を解決する。
【0007】
燃焼装置は、アンモニア分解ガスを燃焼させる燃焼装置であって、アンモニア分解ガスと、燃焼用空気と、が供給され、前記アンモニア分解ガスを燃焼するバーナと、前記バーナに前記アンモニア分解ガスを供給する燃料供給ラインと、前記バーナに前記燃焼用空気を供給する空気供給ラインと、前記バーナへ供給される前記アンモニア分解ガスのアンモニア濃度を設定するアンモニア濃度設定部と、前記バーナへ供給される前記燃焼用空気の供給量を調整する空気調整部と、前記バーナへ供給される前記アンモニア分解ガスの供給量を調整するアンモニア分解ガス調整部と、前記燃焼装置を制御する制御部と、を備え、前記制御部は、前記バーナへ供給される前記燃焼用空気の供給量及び前記バーナへ供給される前記アンモニア分解ガスの供給量の少なくともいずれかを調整し、前記バーナの燃焼における空気比を制御する空気比制御部と、前記アンモニア分解ガスのアンモニア濃度と、前記アンモニア濃度において排ガス中のNOx濃度が極小値となる第1空気比との関係を記憶する空気比情報記憶部と、を備え、前記アンモニア濃度設定部の設定結果と、前記空気比情報記憶部から読みだされた前記アンモニア濃度と前記第1空気比との関係とに基づいて、前記バーナでの燃焼における空気比が前記第1空気比となるように前記空気比制御部により前記空気比を制御するものである。
【0008】
燃焼装置は、前記バーナへ供給されるアンモニア分解ガスのアンモニア濃度を検出するアンモニア濃度検出部を備え、前記アンモニア濃度設定部は、前記アンモニア濃度検出部の検出結果に基づいて前記バーナに供給されるアンモニア分解ガスのアンモニア濃度を設定することが好ましい。
【0009】
燃焼装置は、前記バーナの燃焼量を取得する燃焼量取得部を備え、前記空気比情報記憶部は、前記燃焼量取得部が取得する燃焼量に対応する、前記アンモニア濃度と前記第1空気比との関係を記憶し、前記制御部は、前記燃焼量取得部の取得結果と前記アンモニア濃度設定部の設定結果とに対応して、前記空気比情報記憶部から読みだされた前記アンモニア濃度と前記第1空気比との関係に基づいて、前記バーナでアンモニア分解ガスが燃焼する際の空気比が前記第1空気比となるように、前記空気比制御部により前記空気比を制御することが好ましい。
【発明の効果】
【0010】
本発明によれば、アンモニア分解ガスを燃焼する燃焼装置において、効率よく排ガス中のNOx濃度を低減できる燃焼装置を提供することができる。
【図面の簡単な説明】
(【0011】以降は省略されています)
この特許をJ-PlatPat(特許庁公式サイト)で参照する
関連特許
三浦工業株式会社
燃焼装置
21日前
三浦工業株式会社
燃焼装置
21日前
三浦工業株式会社
撹拌装置
1か月前
三浦工業株式会社
燃焼装置
1か月前
三浦工業株式会社
ガス化装置
1か月前
三浦工業株式会社
貫流ボイラ
1か月前
三浦工業株式会社
台数制御装置
1か月前
三浦工業株式会社
劣化検出装置
1か月前
三浦工業株式会社
燃焼システム
1か月前
三浦工業株式会社
電極式ボイラ
8日前
三浦工業株式会社
流体殺菌装置
今日
三浦工業株式会社
流体殺菌装置
8日前
三浦工業株式会社
流体殺菌装置
1か月前
三浦工業株式会社
汚泥減容方法
1か月前
三浦工業株式会社
水素燃焼ボイラ
2か月前
三浦工業株式会社
水蒸気発生装置
1か月前
三浦工業株式会社
ウエスコポンプ
1か月前
三浦工業株式会社
汚泥乾燥加熱釜
1か月前
三浦工業株式会社
二重管接続構造
1か月前
三浦工業株式会社
熱媒供給システム
2か月前
三浦工業株式会社
水素貯蔵供給装置
1か月前
三浦工業株式会社
汚泥減容システム
1か月前
三浦工業株式会社
精製水供給システム
1か月前
三浦工業株式会社
船舶用発電システム
1か月前
三浦工業株式会社
コンピュータプログラム
1か月前
三浦工業株式会社
ヒータ装置及び貫流ボイラ
2か月前
三浦工業株式会社
燃焼装置、アンモニア評価方法
1か月前
東京瓦斯株式会社
電力供給システム
1か月前
メタウォーター株式会社
焼却システム及び燃焼制御方法
2か月前
メタウォーター株式会社
焼却システム及び熱媒供給制御方法
2か月前
個人
煙突煤払い掃除機
4か月前
個人
固形燃料ストーブ
21日前
個人
燃焼炉の操業方法
2か月前
個人
ウッドガスストーブ
1か月前
コーキ株式会社
煙突
2か月前
個人
形見の製造方法
2か月前
続きを見る
他の特許を見る